PPC - Mill Directory 2011

Page 1


EDITORIAL

Editor...................................................................... CINDY MACDONALD

Assistant Editor, Mill Directory ...........................MARY ELLEN LAMKEY

PRODUCTION

Production Assistant ...........................................................KIM COLLINS

Art Director .....................................................................VALERIE PERROTT

MANAGEMENT

Publisher ............................................................................JOHN SIMMONS

Vice President, Publishing ..............................................ALEX PAPANOU

President, Business Information Group ...............BRUCE CREIGHTON

EDITORIAL OFFICE

12 Concorde Place, Suite 800 Toronto, ON M3C 4J2

Phone: 416-442-5600 Fax: 416-510-5140

From within Canada: 1-800-268-7742

From outside Canada: 1-800-387-0273

CUSTOMER SERVICE

E-mail: customerser vice@bizinfogroup.ca Phone: 416-442-2122 or 1-800-668-2374

Behind the SceneS

Pulp & Paper Canada’s Mill Directory is an annual snapshot of pulp, paper and board production facilities in Canada. We make every effort to list all producers and their various manufacturing sites, whether the sites are currently producing or not. To make it clear which mills are operating, we’ve added a “Status” statement to the listing (in blue type) when a mill is partially or completely shut down.

You won’t find personnel listed for closed facilities, but we continue to list the equipment, if, to the best of our knowledge, the equipment is still on site.

In some cases, this directory acts as a record of changes in the industry. For mills that have closed permanently, the mill

Pulp & Paper Canada

invites you to advise us of any changes in your mill listing.

Please forward all information to directory11@pulpandpapercanada.com

Published by the Pulp & Paper Canada Magazine Group, a division of Business Information Group, Limited Partnership.

All rights reserved. The contents of this publication may not be reproduced in part or in whole without the consent of the copyright owner.

is listed under its last operating name or the name of its last industry-related owner, for two years following the closure. We will make corrections to the Mill Directory throughout the year, so please advise us immediately of any changes to your mill listing.

Please send updates to: directory11@pulpandpapercanada.com

Cindy Macdonald Editor, Pulp & Paper Canada cindy@pulpandpapercanada.com

PulP & PaPermaking sector index

ABITIBIBOWATER INC. ........5

Alma Division ..................................5

Amos Division (F) ...........................5

Baie Comeau Division (F) ..............7

Belgo Division (Shawinigan) ........11

Clermont Division .........................11

Dolbeau Mill (F) ............................11

Fort Frances Operations...............12

Fort Frances Operations Mill ........12

Gatineau Mill .................................12

Grand Mills Division ......................12

Grand Mills Division Mill ...............12

Iroquois Falls Division...................12

Kenogami Mill (Jonquière) ............13

Laurentide Mill (Grand Mère) (F) ..13

Thorold Division (F) ......................15

Thunder Bay Operations ..............15

Bowater Mersey Paper Company Limited (F) .................16

ADITYA BIRLA GROUP ......18

AV Cell Inc.(Atholville) ..................18

AV Nackawic (Nackawic) (F) ........18

ALBERTA NEWSPRINT C O LTD. . ........19

ALBERTA-PACIFIC FOREST INDUSTRIES INC. (F) . .........22

ATLANTIC PACKAGING PRODUCTS LTD. . ...............22 Scarborough Mill ...........................22

Whitby Mill ....................................24

BUCHANAN FOREST PRODCTS . ...........................24

Terrace Bay Pulp ..........................24

BUCKEYE CANADA (F) . ......25

BUILDING PRODUCTS OF CANADA CORP. 25

Edmonton Plant ............................25

Pont Rouge Plant .........................25

CANADIAN FOREST PRODUCTS LTD. . ................25

Taylor Pulp ...................................25

CANFOR PULP LIMITED ....26

Intercontinental Mill (Prince George) (F) ...................26

Northwood Pulp Mill (Prince George) (F) ...................26

Prince George Pulp & Paper Mill (F) .................28

Research & Development Centre ........................................31

CARIBOO PULP & PAPER COMPANY (F) . ....................31

CASCADES INC. ................31

Cascades East Angus Inc ............33

Papier Kingsey Falls Inc ...............33

Cascades Boxboard Group Inc. East Angus Mill ........33

Cascades Fjordcell Inc. ................34

Jonquière Mill ...............................34

Toronto Mill ...................................34

Cascades Fine Papers Group Inc. ..................................35

Breakey Fibres Division ................35

Converting Centre (Saint Jérôme) ...........................35

Cascades Groupe Papiers Fins Inc. (Saint Jérôme) ............35

Cascades Forma-Pak –Div. Of Cascades Canada Inc. ..36

Cascades Tissue Group Inc. ........36 Calgary .........................................36 Candiac.........................................36 Kingsey Falls ................................36 Lachute .........................................36 Laval .............................................36 Toronto .........................................36

CATALYST PAPER C O RP . ..37

Alberni Specialties Division ..........37 Crofton Pulp & Paper (F) ..............38 Elk Falls Pulp & Paper (F) ............39 Paper Recycling Division (F) ........39

PulP & PaPermaking sector index

KRUGER INC. . .....................55

Brompton (Sherbrooke) (F) ..........55

Corner Brook

Pulp & Paper Limited .................57

Lasalle Plant .................................58

Packaging Division (Brampton) ....58

Paperboard Division (Montreal) (F) .............................58

Trois Rivières Mill .........................58

Kruger Products Limited (Mississauga) .............................60

Kruger Products Limited –East Region (Gatineau) .............60

Kruger Products Limited -Western Division Mfg. Division (New Westminster) ....................61

Kruger Products Limited – Region West Manufacturing (Sherbrooke) ..............................61

Kruger-Wayagamack Inc. (Trois Rivières) ..........................61

LAKE UTOPIA PAPER D I V . O F J.D. I R VING L T D . ..62 LOUISEVILLE

. .....62

NORAMPAC INC. . ................68

Burnaby Division ...........................68 Cabano Division (F) ......................68

Kingsey Falls Division...................70

Mississauga Division ....................70

Trenton Division (F) ......................70

Vaudreuil-Dorion Division .............70

NORTHERN PULP NOVA SCOTIA CORPORATION (F) 7 1

QUESNEL

MARATHON PULP INC. . ......63

MARLBORO PAPER INC. . ...63

MEADOW LAKE MECHANICAL PULP INC. . ...63

MILLAR WESTERN FOREST PRODUCTS LTD. . ................64 Whitecourt.....................................64

MINAS BASIN PULP & POWER CO. LTD. ..64

Container Board Mill Division (Burlington) ................................78 Montreal Extrusion Coat & Converting Facility .....................79 SONOCO CANADA CORPORATION . ..................79 Brantford .......................................79 Montreal ........................................79 Trent Valley ..................................79

PULP, PAPER AND BOARD PRODUCERS PRESENtED

AbitibibowAter inc.

Head office

Mailing Address: CP 69 succ St-Jacques

Montréal QC H3C 2R5

Address: 1155 Metcalfe St bureau 800 Montréal QC H3B 5H2

Tel: 514 875-2160, Fax: 514 394-2394

Website: www.abitibibowater.com

History:

On January 29, 2007, Abitibi-Consolidated Inc. and Bowater Incorporated announced the execution of a definitive agreement to combine in an all-stock merger of equals. On October 29, 2007, the two companies announced the completion of the transaction. The new company, AbitibiBowater Inc., produces a wide range of newsprint and commercial printing papers, maket pulp and wood products. It is the eighth largest publicity traded pulp and paper manufacturer in the world. Marketing its products in more than 80 countries, the company is also among the world’s largest recyclers of newspapers and magazines, and has more third-party certified sustainable forest land than any other company in the world. The company’s shares trade under the stock symbol ABH on both the New York Stock Exchange and the Toronto Stock Exchange.

Board: David J. Paterson

Personnel

Pres/CEO: David J Paterson

Exec VP/CFO: William G Harvey

Sr VP Wood Prod: Yves Laflamme

Exec VP Ops/Sales: Pierre Rougeau

Exec VP-Hum Res/Sup Chain: Alain Grandmont

IT Mgr: Jacques Berger

VP-NewsPrint/Ops: Gordon Cole

VP/Treas: Allen Dea

VP-Ops: Michel Girard

VP/Controller: Joseph Johnson

Sr VP: Colin Keeler

Dir-Sup Chain: Martin Brett

VP-Ops: Michel Maille

Acct Coord: Brian Mooney

Dir: Claude Lamothe

Prod Dev Mgr: Son-Ha Luu

Dir: Jean-Claude Paradis

Gen Sls Mgr: Hugues Simon

Sr VP: Jacques P Vachon

Dir-Mfg/Serv: Marc Sasseville

VP-Corp Dev: Martin Savoie

Dir Gen: Andre Piche

Dir-Eng: Jean Corbin

Dir-Fin: Blake Maher

Chairman: John Weaver

Logist Spec: Martin Bruneau

Dir-Sup Chain: Louise Lepage

Bus Dev/Product Mgr: Kim Nam-Nguyen

AlmA Division mill

Address: 1100 rue Mélancon O Alma QC

G8B 5W2

Tel: 418 668-9400, Fax: 418 662-3849

Website: www.abitibibowater.com

Personnel

Dir-Pulp/Fibres: R Pellerin

Dir-Hum Res: C St-Cyr

Dir-Serv: R Gareau

Dir-Fin/Supply: B Allard

Inspector: Gabriel Tremblay

Prod Supt: Francois Tremblay

Mtce Planner: Yvan Asselin

Mtce Coord: Yves Pedneault

Plan Coord: Danny Bergeron

Chemist Fibre: Manon Gagné

Techn: Dany Gaudreault

Hd Driver: Louis Landry

Eng: Bernard Lemay

Plant Dir: Carl Dahl

Dir-Tech Serv: Yves Girard

Exec Asst: Jocelyne Boucher

Envirn Coord: René Claude Tremblay

ISO Quality Registration: 9001-2000; 140011996

Transportation: CN, Alma & Jonquière Rail sidings, Hwys: Prov. Hwy. 169

Wood Source: Chips from local sawmills

Equal Offset/Alternative Offset: 700 t/d

Directory/Catalog: 420 t/d

Recycled Pulp: 120 t/d, 0% AO/EO, 40% directory

Equipment

TMP Mill

Chips Silo: 2

Post-refiners: 2

Screening and Cleaning Impregnation

Refiner Lines: 2, Sunds Defibrator Reject Refiner: 2

H.D. Screens

Disc Filters: 4

H.D. Storage Tanks: 3

Pulp Analyzer: 1 PQM

Stock Preparation

Pulpers: 2 broke

Screens: 5 primary, 3 secondary Centriscreens

Refiners: 2 Lascopener recycled fibers

Cleaners: #9-10 - 1 primary Ahlstrom F-2, 1 secondary Ahlstrom; #14 - 1 primary BlackClawson, 1 secondary Ingersoll-Rand Consistency Regulators: 14 with Bailey distributed system

Pulpers: Kraft pulp, 2 Hymac bale

Refiners: 6 twin-flow Sprout Bauer

Other Equipment: 1 300 ton bale storage, 1 electric lift truck, 1 bale feeding conveyor system, sparger car clay unloading system with storage tank, retention aid system, colour system (3 colours)

Production & Finishing

Paper Machines: 2 Beloit fourdrinier 240” width 224.5” trim 2,300-2,800 ft/min with Top Flyte top wire unit. Dominion Engineering fourdrinier 330” width 304” trim 3,800 ft/min with Bel Form top wire unit.

Dryers: drums, 40 and 42 - 72” dia. 51 - 60” dia

Calenders: 1x4 rolls Black Clawson; 1x4 Dominion; 2x4 rolls Voith

Main Process Control System: DCS - Delta V

Winders: 2 Beloit, 1 GL&V

Roll Wrapping: 1 Lamb-Grays Harbor automatic

Strapping Equipment: Manual

Rewinders: 1, 96” Cameron

Recycling Plant

Pulper: Hymac, 26 m3

Detrasher: 1 Hymac

Cleaners (coarse): 1 Black Clawson

Screens (coarse): 1 Fiberprep CH5 (primary), 1 Fiberprep Model 2 (secondary)

Flotation: 2 Fiberprep

Washing: 2 Sherbrooke, 8’x14’

Reverse Cleaners: 68 Beloit, 70 USgal/min. Forward Cleaners: 14 Beloit (secondary), 80 Beloit, 50 Usgal. (primary)

Screens: 10 Voith 30-10-5 (prim-sec-tert)

Main Process Control System: DCS Bailey

Disc Filters: 1 Dorr-Oliver, 12’x20’

Clarifier: 1 Poseidon, 8,000 m3

Gravity Table: 1 Andritz, 62 bdt/d

Sludge Chest: 2 Andritz

Aerators: 24 + 2 agitators, 28,000 m3

Sludge Disposal: 60 t/d

Sludge pressses: 2 Andritz-Belt 60 t/d

Steam Power

Power Boilers: 2 fuel, 1 oil/bark

Steam: 535,000 lb/h at 150 psi

Water Treatment

Daily Usage: 45,000 m3/d

Source: River

Primary Treatment:Screening

Effluent Treatment

Primary Treatment: 1 225’ clarifier

Secondary Treatment: 1

Tertiary Treatment: 1

Distributed Control System

Bailey (stock preparation, TMP, power plant and effluent treatment plant)

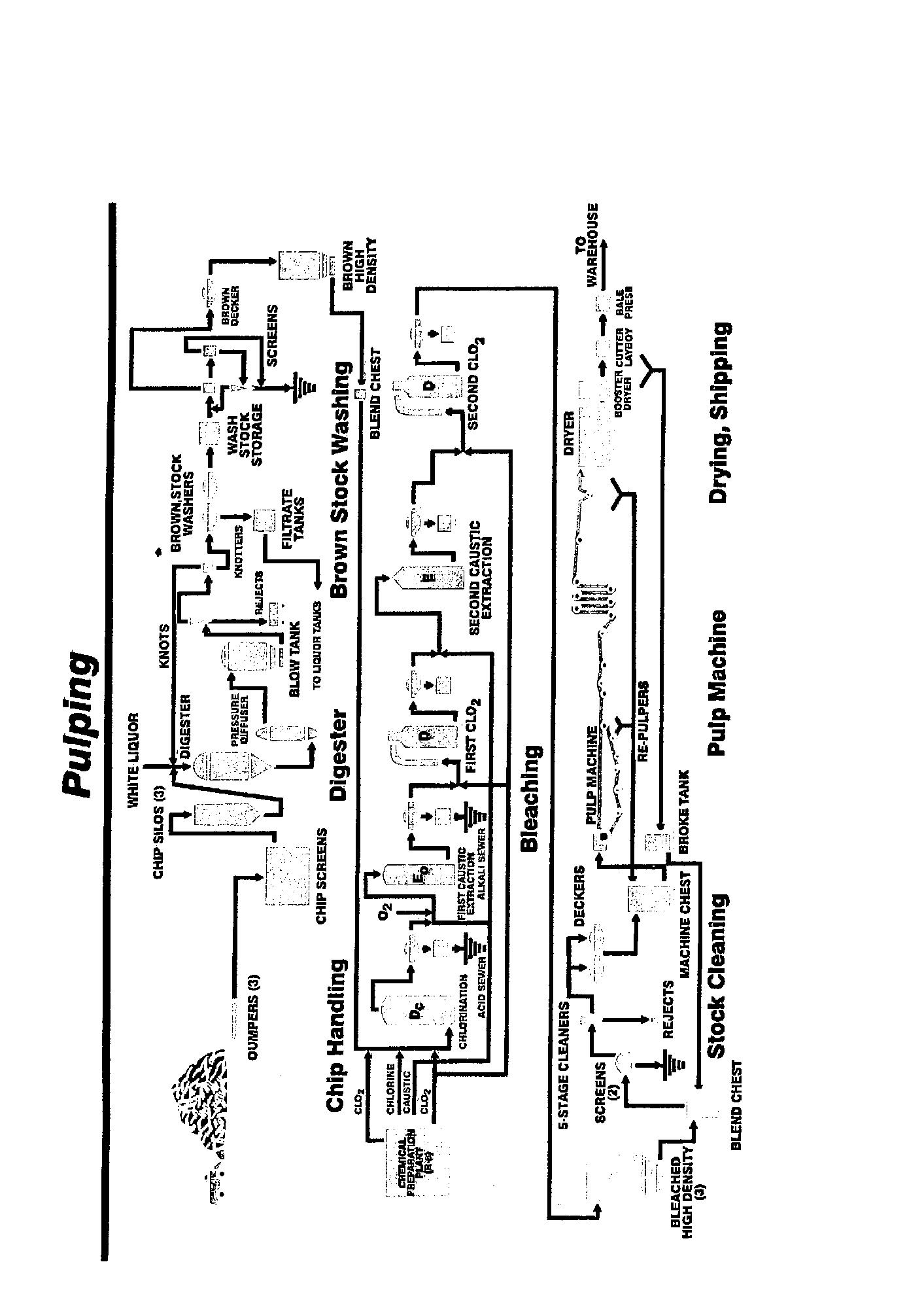
Amos Division

See Flowchart Page 6

mill

Mailing Address: CP 939 succ Bureau-Chef Address: 801 rue des Papetiers Amos QC J9T 3X5

Tel: 819 727-9311, Fax: 819 727-2711

History:

Mill has been in operation since March 27, 1982.

Personnel

Supt-Steam/Handling/Water Treatment:

Aurélien Pelletier

Prod Mgr: Bruno Bibeau

CI Tech Serv/Hum Res Mgr: Mario Lavoie

Controller: Gisèle Patrice

TMP Supt: Claude Barbe

Envirn Coord: Louis-Philippe De Serre

Finishing/Ship Supt: Caroline Demers

Mtce Supt: Michel Bouchard

Process Mtce/Engrg Supt: Nathalie Houde

H&S Coord: Thomas McNeil

Buyer: Georges Vaillancourt

IT Supvr: Rémi Trottier

Gen Mill/Plant Mgr: Claude Potvin

Serv Mgr: Michel Bournival

Paper Machine Supt: Sylvain Filion

CI Tech Serv/Cust Supt: France Lacroix

Coord: Christine Lowe

Elec Supt/Instrument Supt: Guy Massicotte

ISO Quality Registration: 14001-1996; 90012000

Transportation: Railroad 50%, Highway 50%

Production Capacity

Newsprint: 572 t/d

Equipment

Wood Handling Equipment

Chip Storage Cap.: 8,000 t

Chip Consumption: 205,000 t/y

Chip Unloader: 1 Rader, 45 ft-60 t

Chip Handling: 1 Rader, 150 t/h

Chip Screen: 1 Rader, size 40

Pulping Equipment

Primary Screens: 4 Ingersoll Rand, Model 110 B

Secondary Screen: 1 Ingersoll Rand, Model 110 B

Disc Filters: 2 Ingersoll Rand, 12 ft dia., 30 discs

Centricleaners: 3 stages Hymac RB 200 EH

Presses: 3 Hymac (Thune) SP 32L

Chip Washer: 1 Hymac, Model 200

Refiners: 9 Hymac, Model SD6056/54, 8,500 hp

Main Process Control System: Foxboro

Recycling Plant

Pulper: 1 Black Clawson, Hydrapulper HCV 10-ft dia.

Bleach Plant

Mixer: 1 Greey Lightnin (static) Hydrosulphite

Newsprint Mill

Pulpers: 2 Black Clawson, 535 t Screens: 4 Ingersoll Rand, Model 14LB

Former: 1 Dominion Papriformer

Dryers: 3 2 Dominion, 6-ft dia.

Breaker Stack: 1 Dominion. 2 rolls

Calender: 1 Dominion, 6 rolls

Winder: 1 Dominion/Valmet, 2 drums

Roll Handling Equipment

Hoist: 1 Lamb

Floor Conveyors: 2 Lamb

Lowerator: 1 Lamb

Trucks: 3 Hyster, 8,000 lb

Wrapping Machine: 1 Lamb

Main Process Control System: Modicon PLC

Power Plant

Boilers: 2 1 Volcano (Zurn), bark 100 t; 1

Vickers, oil 80 t

Type of Fuel Used: Bark, 85,000 dry tons; oil, 3 500,000 L

Power Purchased: 502,466 MW/y

Water Consumption: 17,000 L/min

Water Source: River

Main Process Control System: Foxboro

Source of Power: Hydro Quebec

Effluent/Pollution Control

Clarifiers: 2 1 Allis Chalmers primary (26-m dia.); 1 GL&V secondary (30-m dia.)

Dregs Filter: 1 Allis Chalmers

Sludge Presses: 1 Andritz 3,624 B Aerators: 4 Continental blowers, 9,500 CFM

bAie comeAu Division

See Flowchart Page 8 mill

Address: 20 Marquette Ave Baie-Comeau

QC G4Z 1K6

Tel: 418 296-3371, Fax: 418 296-7716

Website: www.abitibibowater.com

Personnel

Gen Mgr: Paul-André Goyette

Prod Dir: Michel Roy

Mgr-Fin/Ship/Engrg: Gilles Mazerolle

Paper Machine Supt: Marc Grondine

Mgr-Pulp/Steam/Eff/Fibre: Daniel Cloutier

Supt-Mech/Elec/Instrument: André Dufresne

Supt-Pulp/Steam/Eff/Fibre: Gilles Lacroix

IT Supt: Serge Lévesque

Supt-Fin/Ship: Paul Blanchard

Cont Improvement Mgr: Carol Lévesque

Hum Res Mgr: Marc Tremblay

Controller: Stéphane Jean

Plan/Reliability Supt: Andre Bellefleur

Dir-Info Serv: Luc Belzil

Tech Asst: Mario Cote

Sys Eng: Serge Dubuc

Sr Eng: Gervais Gagne

Coord-Finishing/Expedition: Guy Hall

Papermaker: Mathieu Buggie

Qual Mgr: Gaston Joncas

Envirn Coord: Marie Laroche

Tech Adv: Luc Rouleau

Coord: Yves Pelletier

Total Employees: 775

ISO Quality Registration: 9001-2000; 140011996

Transportation: Lake and ocean shiplines; CNR to Matane and ferry to Baie Comeau

Brokers: Peace Bridge Brokers, 33 Walnut Street, Fort Erie, ON L2A 1S7. Tel.: 905871-6500

Wood consumption: Chip storage capacity 10,000 odt. Daily consumption of chips 1 100 odt

Production Capacity

Paper: Newsprint, 582,000 t/y

Pulp: Total pulp capacity: recycled, 350 t/d.

TMP 1,500 t/d

Paper: 1,605 t/d

Output for sale: 1,623 t/d newsprint (582,000 t/y.), 10% made from recycled pulp

Equipment

Wood Room

Chip Screens: 1 Rader thickness screen

Papritec Desc Screen: Liwell fines screen

TMP

Capacity: 1,500 t/d

Pressurized Refiner Mechanical Pulp

Yield: 93%

Refiners: 5 primary, 5 secondary, 3 rejects: Hymac HSD-60E (16,000 hp); 3 low consistency Andritz Twin-Flo 52/58 (3,000 hp)

Thickeners: 2 Thune presses SP70SL and 2 Andritz Twin wire, 2 m wide

Screens: 7 Hooper PSV 2,400; 4 CIR 110 in rejects, 1 Voith model 30, 2 Voith model 20

Cleaners: 2-stage main Hymac; 4-stage rejects Hymac

Deckers: 2 Hedemora - 5 m. dia. 22 discs, 2 Voith model 20

Heat Recuperation System: Rosenblad

Stock Preparation

Broke: 5 deckers

Screens: 3 pressure, 1 500 t/d

Production & Finishing Plant

Paper Machines: P.M. #1 & #2: 2 Dominion Engineering 240”, 3,300 ft/min (installed 1937), 2 SEW headboxes, 2 Black Clawson Top Flyte formers, 2 SEW Bi-Nip Nipco presses. P.M. #3: 2 Dominion Engineering 47 dryers 60” dia. with 2 uniruns, 1 HHS Valmet former (240” trim/3,600 ft/min), Twinver press section with two cc rolls. P.M. #4: 1 Dominion Engineering 58 dryer 60” dia. with 3 uniruns, 1 Bel-Baie III horizontal (360” trim 3,300 ft/min), Twinver press section with two cc rolls, 1 Beloit 40 dryer 72” dia. with two uniruns.

Winders: 4 Dominion Engineering rebuilt in 1997 (shaftless HTRC)

Rewinders: 1 Jagenberg

Roll Wrapper: 2 Lamb-Grays Harbor (1 wrap line)

Cranes: 4 overhead

Trucks: 20, clamp

Floor Conveyors: 2

Power Plant

Fuel Used: Bunker C, 16,000 kL/y (for steam)

Bark: 300 t/d

Power Consumption (total mill): 1,700,000 MW/h

Water & Effluent

Water: Daily consumption, 79,000 kL/d

Source: River - 50% of intake; Lake - 50% of intake

Clarifiers: Full secondary treatment

Sludge System: Sludge burned with bark

belgo Division

mill

Address: Cascade Ave Shawinigan QC G9N 6W5

Website: www.abitibowater.com

Status: Permanently closed as of December 2008

ISO Quality Registration: 9002

Transportation: C.N.R. and C.P.R

Production Capacity

TMP: 950 t/d

Deinked Pulp: 240 t/d

Paper: Commercial printing paper, 100,000 t/y

Output for sale: Newsprint and specialty

Equipment

Pulp Mill

Wood

Chip Storage: 2,800 t

Chip Consumption: 950 t/d

Chip Screen: BM&M

TMP

Refiners: 2 lines Sprout-Bauer twin 60”, 22,000 hp; 1 line Sunds CD70 2 refiners 18,000 hp; 1 reject refiner Sunds CD 70 18,000 hp

Screens: 8 centrisorters Ingersoll Rand

Cleaners: 250 Hymac RB 150, 140 Hymac RB 200

D.I.P.

Pulper: 1 Lamort

Cells: 2 Lamort

Gyro Cleaners: 2 Lamort

Coarse Screen: 5 Fiberprep

Cleaners: 5 Celleco (stages)

Screen: 3 Fiberprep SPM stages

Drum Washers: 3 Celleco Hedemora

Paper Mill

Paper Machines: 1 fourdrinier converted to Top Flyte installed 1924 - 235” w. 219” trim 2,250 ft/min - Measurex system 2002; 1 fourdrinier converted to Top Flyte, installed 1928 - 236” w. 220” trim 2,000 ft/min - Measurex system 2002. 1 Papriformer rebuilt 1972240” w. 220” trim 3,400 ft/min - Measurex MX open; 1 Papriformer rebuilt 1982 - 24” w. 220” trim 3,000 ft/min - Measurex system 2002

Power Plant/Water & Waste

Fuel: Bunker 1,200 bbl/d, Natural gas

Power Boilers: 4 oil or gas, 160,000 lb/h; 1 steam generator, 2 electrical boilers, 52 MW each

Steam Generated: 350,000 lb/h

Electricity Consumption: 2 million kWh/d

Electricity: 100%

Water Consumption: 13 million gal/d

Source: River 100%

clermont Division

mill

Address: 100 rue de la Donohue Clermont

QC G4A 1A7

Tel: 418 439-5300, Fax: 418 439-5373

Personnel

Pers/Indl Rel Mgr: Sylvain Gagnon

Supt-Steam Plant: Richard Langevin

Mill Mgr: Christian Gélinas

Supt-Steam Plant: M Filion

Purch Supt: J Pelletier

Controller: Marie-Josée Dubeau

Tech Dir: R Leroux

Mtce Dir: R Bouchard

IT: M Lafrance

Cont Quality Improvement: M Leroux

TMP Supt: Christian Harvey

Buyer: Claude Cauchon

Mtce Eng: Guillaume Lapointe

Eng: Eric Painchaud

Machine Supt: François Thibeault

Elec Supt: Claude Levesque

Engrg Supt: N Parent

Envirn Coord: Stephane Boukatem

Finishing/Ship Supt: Gilbert Falardeau

Dir-Purchased Wood: R Kerovac

Plant Dir: Jean-François Hamel

Total Employees: 360

ISO Quality Registration: 9002-1995; 140011998

Transportation: C.N.R.; water transportation via gov’t wharf at Pointe au Pic, QC; highway

Production Capacity

Paper Newsprint: 353,000 t/y (970 t/d)

Equipment

Chip Screen: 1 Rader triple 80 t/h

Wood Chips Rail Cars

Capacity: 12.5 t/h ever head digger

Chip Surge Bin: 50 t

Chip Screen: 1 Rader triple 30 t/h

Wood Chips Trucks

Chip Truck Dumper: Capacity 4 trucks/h

Loader: 1 Caterpillar 988b

Chip Storage: 3,000 t

TMP Plant

Chip Bin: 50 t, 6m x 7.9m x 13.3m

Chip Washer: 2 lines Hymac

Surge Bin: 4

Primary Refiners: 4 Sunds RGP7OCD, motor GE 1,800 rpm, 18,000 hp

Secondary Refiners: 4 Sunds RGP70CD, motor GE 1,800 rpm, 18,000 hp

Heat Recovery: 1 Bauer reboiler

Primary Screen: 5 C.I.R. centrisorter 110B

Secondary Screen: 2 C.I.R. centrisorter 110B

Cleaners: Hymac RB 200, 1st stage 132 cleaners, 2nd stage 52 cleaners, 3rd stage 18 cleaners, 4th stage 4 cleaners; 5th stage 2 cleaners

Reject Presses: 4 Thune SP45L

Reject Refiners: 2 Sunds RGP70CD, motor GE 1,800 rpm, 15,000 hp

Reject Screens: 2 C.I.R. centrisorter 110B

Reject Cleaners: Hymac RB200, 1st stage 48 cleaners, 2nd stage 22 cleaners, 3rd stage 8 cleaners, 4th stage 2 cleaners

Disc Filters: 3 C.I.R. 30 disc x 3.7m; 1 Hymac 20 3.7m

Pump High Consistency: 2 C.I.R. cloverotor

High Density Storage: 4 towers capacity 500 t

Levelling Chest: capacity 20 t

Hydrosulphite: 1 unit capacity 11 kg/t pulp

Paper Mill Data

Screens: 9 Ingersoll-Rand

Paper Machines: 2 - Former #4 264” width, 232” trim, 3,300 ft/min installed 1968; former #5 360” width, 330 trim, 4,200 ft/min, installed 1987

Winders: 2

Breaker Stack: 1

Wrapping Machines: Lamb

Roll Handling Equipment: 1 overhead crane; 1 hoists; 7 floor conveyors; 1 elevator; 10 trucks

Power Plant/Water & Waste Data

Fuel Used: Oil consump. 40,000 USgal/d

Power Boilers: 7 - 2 Vickers, 1 Combustion Engineering 150,000 lb/h; 1 Foster Wheeler

50,000 lb/h; 1 Volcano (oil) 160,000 lb/h; 2 electric boilers Volcano 85,000 lb/h; 1 steam generator C-E Bauer 100,000 lb/h, 1 fluidized bed for gluer

Steam Generated: 350,000 lb/h

Electricity Consump.: 3,100 mw/d

Amount Purchased: 100%

Water Consumption: 14.5 Mgal/d

Source: river 98%, municipal 2%

Primary Effluent Treatment: 1 Eimco clarifier, 46m dia.

Secondary Effluent Treatment:Activated sludge: 1 aeration basin 73 m dia x 10 m H; 1 secondary clarifier 54 m dia. GLV; 1 emergency clarifier 50 m dia. GLV; 1 cooling tower 3 cells; 2 prethickeners FKC; 2 screw press FKC; 1 fluid bed boiler for sludge Ahlstrom Kamyr.

Influent Water Treatment: 4 rota filter (100% water); 1 graver clarifier 25’ (4-5% water); 4 sand filter, 3 polisher

DolbeAu mill

mill

Address: 1 4th Ave Dolbeau-Mistassini QC G8L 2R4

Status: Permanently closed since 2009

History

Built in 1926, the mill was started up in 1928 by Lake St. John Power and Paper Co., sold to St. Lawrence Corporation in 1952, sold to Domtar Inc. in 1961, sold to Alliance Forest Products in 1994 and bought by Bowater in 2001 and combined with the AbitibiBowater group in 2007.

Transportation: C.N.R. - nearest airport, Alma, QC; Road 169

ISO Quality Registration 9002 since 1995, revised in 1998; 9000 version in 2003; 14000 since 2006

Production Capacity

CTMP: 600 t/d

Paper: Book grades, 240 t/d; SC-B paper: 425 t/d

Equipment

Wood Yard

Live Storage: 3,000 t

Outside Storage: 5,000 t

Chip Unloader: 1 Rader

Chip Screen: 1

Rechipper: 1

CTMP Plant

Chip Silo: 1

Pre-steaming Bin: 1

Chip Washer: 1

Chip Impregnator: 1

Refiners: 8 Sunds CD 70

Primary Pressurized CD Refiners: 3 Sunds 16,000 hp

Secondary Pressurized CD Refiners: 3 Sunds 16,000 hp

Rejects CD Refiners: 2 Sunds 16,000 hp

Pressure Screens: 2 stages

Cleaners: 8” Celleco 2-stages

Disc Filters: 3 Hedemora

Presses: 2 Sunds, 1 French

Bleaching: 1 Sunds ML Hydrogen peroxide plant, 450 t/d

Paper Production

Paper Machines: 2 - PM#5: 1 Voith

Duoformer CFD with dilution headbox, 248” width, 230” trim at 3800 ft/min. Presses: Tri-Nip - PM #2: 1 Valmet Symformer topwire unit with Voith dilution headbox on D-E fourdrinier, 248” wide, 232” trim, 2,245 ft/min, 42 dryers, 1 6-roll calender stack, 1 Dominion winder

Pulpers: 1 on PM#2, 4 on PM#5 (Black Clawson)

Screens: 3 on PM#2, 4 on PM#5 (Voith Sulzer)

Cleaners: 28 Bauer on PM#2; 5-stage Celleco on PM#5

Dryers: 43 with Duostabilizer (PM#5)

Calender Stacks: 2 soft-nip (PM#5)

Winder: 1 Valmet Winbelt (PM#5), 1 Dominion (PM2)

Roll Wrapping Equipment: 1, 80” Lennox rewinder; 1 Williams & Wilson/Advanced Dynamics wrapping

Steam Power

Power Boiler: 1 oil-fired. 250 psi steam, 1 hogfuel 225,000 lb/h

Electricity: 95 MW power contract (purchased from Hydro Quebec)

Cogeneration: 1 Kvaerner cogeneration bark boiler, 625 psi, 350,000 lb/h, with 28 MW Siemens turbine; 20 MW sold Water: 6.5 million gal/d (18 m3/ min)

Source: Mistassini River

Effluent Treatment

Aerators: MTS (Mass Transfer System), 16,800 m3

Clarifiers: 1 primary, 1 secondary

Sludge Disposal: Burned in hog fuel boiler

Sludge Press: 2 FKC

Fort FrAnces oPerAtions

woods

Address: 145 Third St W Fort Frances ON P9A 3N2

Tel: 807 274-5311, Fax: 807 274-8203

Personnel

Woodlands Mgr-Fort Frances: J Krag

Exec Asst: Sandra Holt

Fort FrAnces oPerAtions

mill

Address: 145 Third St W Fort Frances ON P9A 3N2

Tel: 807 274-5311, Fax: 807 274-8200

Personnel

Ops Mgr-Pulp/Power: Kent Seguin

Exec Asst: Sandra Holt

Hum Res Mgr: D Berry

Gen Mgr: Derrick Lindgren

Paper Mill Shift Supt: Mark Pedersen

ACHLP Pwr Supt: Chris Bazinet

Kraft Mill Shift Supt: Lynn Kellar

Serv Eng: Bryan Patterson

Tech Coord: Cyndy Strand

Gen Supt: Gord Winik

Pulp Mill Supt: Greg Shaw

Total Employees: 650

Transportation CNR and I. B. & T. Truck

Production Capacity

Paper: 800 mt/d groundwood specialty papers

Pulp: 600 mt/d NBSK

Source of Power

Ontario Hydro plus own generation from Biomass and hydro

gAtineAu mill

mill

Address: 79 Main St Gatineau QC J8P 4X6

Status: Indefinitely closed as of April 2010

ISO Quality Registration: 9001-2000; 140011998

Shipping Point: Gatineau, QC

Railway Connection: Quebec-Gatineau

Production

Paper: 1,267 t/d newsprint (48% recycled),

460,000 t/y

Pulp: 660 t/d TMP; 610 t/d deinked pulp

Equipment

Wood Handling

Chip Consumption: 725 t/d

Chip Unloaders: 2 Rader

Chip Handling: 1 Consolium

Rechippers: 1 Acrowood

Chip Screens: 1 Acrowood system

TMP Mill

Primary Screens: 6, Hooper PV-2,600

Secondary Screens: No secondary screens

Thickeners: 2 Hedemora

Presses: 2 Hymac

Centricleaners: Hymac

Brightening: 1 Sodium hydro.

Chip Washers: 2 Sunds

Refiners: 6 Sunds CD 76, 30,000 hp

Main DCS: Taylor 300/ADVANT

Recycling Plant

Pulpers: 2 Voith

Detrashers: 2 Voith

Cleaners (coarse): 4 Fiberprep

Screens (coarse): 3 Fiberprep

Deinking Flotation Cell: 3 Voith

Gyro Cleaners: 4 Fiberprep + 1 Metso

Forward Cleaners: 5 stages Celleco

Screens (fine): 5 Fiberprep

Disc Filters: 2 Hedemora

Washing Press: 2 Andritz

Dispergers: 2 Sprout-Andritz

Clarifier: 1 Krofta

Gravity Table: 1 Andritz

Screw Press: 2 Andritz

Sludge Chest: 1

Main DCS: Taylor 300/ADVANT

Paper Mill

Machine No 4: 1 Valmet RMB; 500 t/d

Machine No 6: 1 Beloit Belform, 500 t/d; 1

Valmet KL 1,500 winder

Roll Handling Equipment

Wrapping Machine: 1 Lambs-Gray

Main DCS: Majiq

Power Plant

Power Boilers: 1 Gotaverken, 1 Combustion

Engineering

Effluent/Pollution

Secondary Treatment: Oxygen activated sludge system from Ahlstrom/Kamyr with 1 biological reactor (14,165 m3), secondary lagoon (23,273 m3), 1 emergency basin.

Final effluent: 72,000 m3/d

grAnD FAlls Division

woods

Address: Mill Rd Grnd-Falls-Windsor NL A2A 2K1

Status: Permanently closed Dec 2008

grAnD FAlls Division

mill

Address: Mill Rd Grnd-Falls-Windsor NL A2A 2K1

History

Permanently closed in March 2009, at which time the mill was expropriated by the government of Newfoundland.

iroquois FAlls Division

mill

Address: 1 Park St Iroquois Falls ON P0K 1E0

Tel: 705 258-3931, Fax: 705 258-3107

Personnel

Gen Mgr: D Lindgren

Hum Res Mgr: J Guinard

ACH Ops Mgr: M Mantha

Pulp/Utilities Mgr: B Harrison

Paper Mill Mgr: Greg Wickens

Coord-PM8: T McQuoid

Engrg Supt: D Johnson

IT Supt: R Borowski

Pulp Mill Mtce Supt: D Kavanagh

Gen Mgr: Jean-François Guillot

Pulp/Utitlites Mtce Supt: M Lacasse

Controller: S Doucette

Cont Improvement Mgr: J P Moore

Reliability Initiative Supt: T St James

Pulp/Utitlities Supt: L Charlebois

ACH East Supt: Peter Mousseau

Paper Mill Mtce Supt: P Devine

Purch Supt: M Cenedese

Admv Asst: Lynne Arsenault

Finishing Supt: G Morry

Total Employees: 381

Transportation: Ontario Northland Railway, Provincial Highway No. 67

Production

Newsprint & Newsprint Specialties: 285,000 t/y

Equipment

Wood Preparation

Barking Drums: 2 FMP-Rauma 16’ x 90’

Bark Press: 1 FMP

Chipper: 1 Carthage 112” dia. 12-knife

Tree Length Slasher: 1line Kranco portal crane 185’ span 1,400’ track

TMP

Refiners: 5 Sunds Defibrator CD-76, 33,500 hp

Screens: 8 Valmet

Thickeners: 3 Celleco

Heat Recovery Unit: H.A. Lundberg, 180 GJ/H

Production Capacity:1150 t/d

Production & Finishing Plant

Twin Wire: 1 Valmet 8,840 mm trim (Symformer). 1 Beloit 4,830 mm Black Clawson “C” former Finishing Line: 1 Lamb’s machinery

Effluent Treatment: 2 Primary Clarifiers, Aeration Basin with Contact Chamber; 1 Secondary Clarifier; 1 Andritz Screw Press; 1 Berlie Belt Press

Steam Plant

Hydro-Electric Generators: 230 KV, 60 Hz

Steam Boilers: 1 CE, 213 GJ/h; Combination Gas & Wood Refuse

KenogAmi mill

mill

Address: 3750 rue de Champlain Jonquière QC G7S 5J7

Tel: 418 695-9100, Fax: 418 542-1912

Website: www.abitibibowater.com

Personnel

Eng: Laval Brassard

Gen Mgr: Jean Descôteaux

Serv Dir-Engrg/Steam Plant: Laval Villeneuve

Prod Dir-Pulping/Paper Machines: Gervais Devost

Dir-Hum Res: Gaétan Guérin

Purch Coord: Michel Boudreault

Supt: Paul Farladeau

Instrument Eng: Remi Simard

Supt: Jean Guerard

Tech Dir & Tech/Cust Serv, Fin/Ship: JeanFrançois Sauriol

Exec Asst: Hélene Mercier

Dir-Fin: Rémi Sirois

Total Employees: 430

ISO Quality Registration: 9001-2000; 140012004; PEFC-2005; FSC-2009

Transportation: Trucks (10%), Rail (90%) Sales Office: AbitibiBowater Sales Corporation, 1155 Metcalfe, Suite 800, Montréal, QC, H3B 5H2.

Products: AbiBow SCA - PM #7 and AbiBow SCB - PM #6

Brand Names: AbiBow SCA - PM #7 and AbiBow SCB - PM #6

Marketing Data: US: 90% Canada: 10%

Customers: Retailers: Sears, K-Mart, Best Buy, Jean Coutu, Office Depot, Printers: Donnelley, Quebecor, Quad Graphic

End Uses: Magazines, inserts, flyers Wood source: Sawmill chips and purchased pulpwood.

Pulp & Paper Data

Paper Machine #6: Abical B, 70,000 t/y

Paper Machine #7: Abical A, 135,000 t/y

Pulp Capacity & Consumption: TMP 450 bdt/d; Peroxide bleaching plant cap. 250 t/d

Production Capacity: 205,000 t/y

Consumption: Chips: 162,000 t/y; Kraft pulp: 1,000 t/y; Clay: 47,000 t/y; Starch: 500 t/y

Equipment

TMP Plant

Chip Screen: Rader wave

Chip Washer :1 Valmet (Sunds) (2000) Refiners: 2 Lines 3-stage refiner lines, 6 Valmet (Sunds) CD76 refiners, 20 000 HP Screens: 5 Ahlstrom, 2 Centri-sorter 110B Thickeners: 5 Dorr-Oliver disc filters

Presses: Thune Press Optimum (2000)

Process Control: Moore

Reject Line: 2-stage atmospheric refiners Reboiler: Capacity 100,000 kg/h

Peroxide Bleaching Plant

Pumps : 2 Medium consistency by Valmet (Sunds) Presses: 2 Andritz Twin-wire (4,2 m wide)

Kraft Treatment Plant

Pulpers: 2 Hydra

Refiners: 3 Sprout-Waldron Twin-34

Paper Machine #6: Wamsley fourdrinier (1923), 60,000 t/y, 5.6 m trim, 628 mpm, Measurex process control, Reel: CanMec (1999)

Paper Machine #7: Valmet fourdrinier (rebuild 1987), Valmet MB Former (1996), Valmet pick-up, 120,000 t/y, trim at 5.6 m., speed at 1070 mpm, Valmet process control, remoisturizing system by VIB (1999), Reel: Voith (1999).

Supercalenders: 3 Kleinewefers. Reels: Valmet Contro-Wind on #1 & 2 (1999)

Pick-up Press: Valmet (#7)

Roll Handling Equipment: cranes 8; floor conveyor 4; trucks 6 Winders: 1 Beloit; 2 Jagenberg (Vari-Step and new Vari-Top in 2000)

Wrapline (new): Valmet HotPack/TopPack, Management system by MAJIQ. Loading cap.: 10 wagons and 7 truck doors.

Guillotine: Black Clawson 108”

Power Plant/Water & Waste Data

Power Boilers: 5 Combustion Engineering, Foster Wheeler, Dominion Engineering

Steam Generated: 582,000 GJ/y

Energy Consumption Percentage: gas 85%; oil 3%, electrical 11%

Water Consumption: from the river, 36,000 m3 to 33 000 m3/d Addition of a reboiler (heat recovery) in 2008.

Effluent System

Automatic Screens: 2

Emergency Tank: 1

Clarifiers: 1 Primary Eimco, 1 Secondary GL&V

Aeration Basins: 2

Floating Aerators: 9 (in basin #2)

Air Blower: 3 Lamson, 600 HP, fine bubbles diffuser in basin #1

Dewatering System: 1 rotary screen (FKC) and 1 screw press (FKC)

Turbo-generator: 1 Stal-Laval 14,500 kW, 45,000 lb/h

Process Controls: Measurex #6; Valmet #7

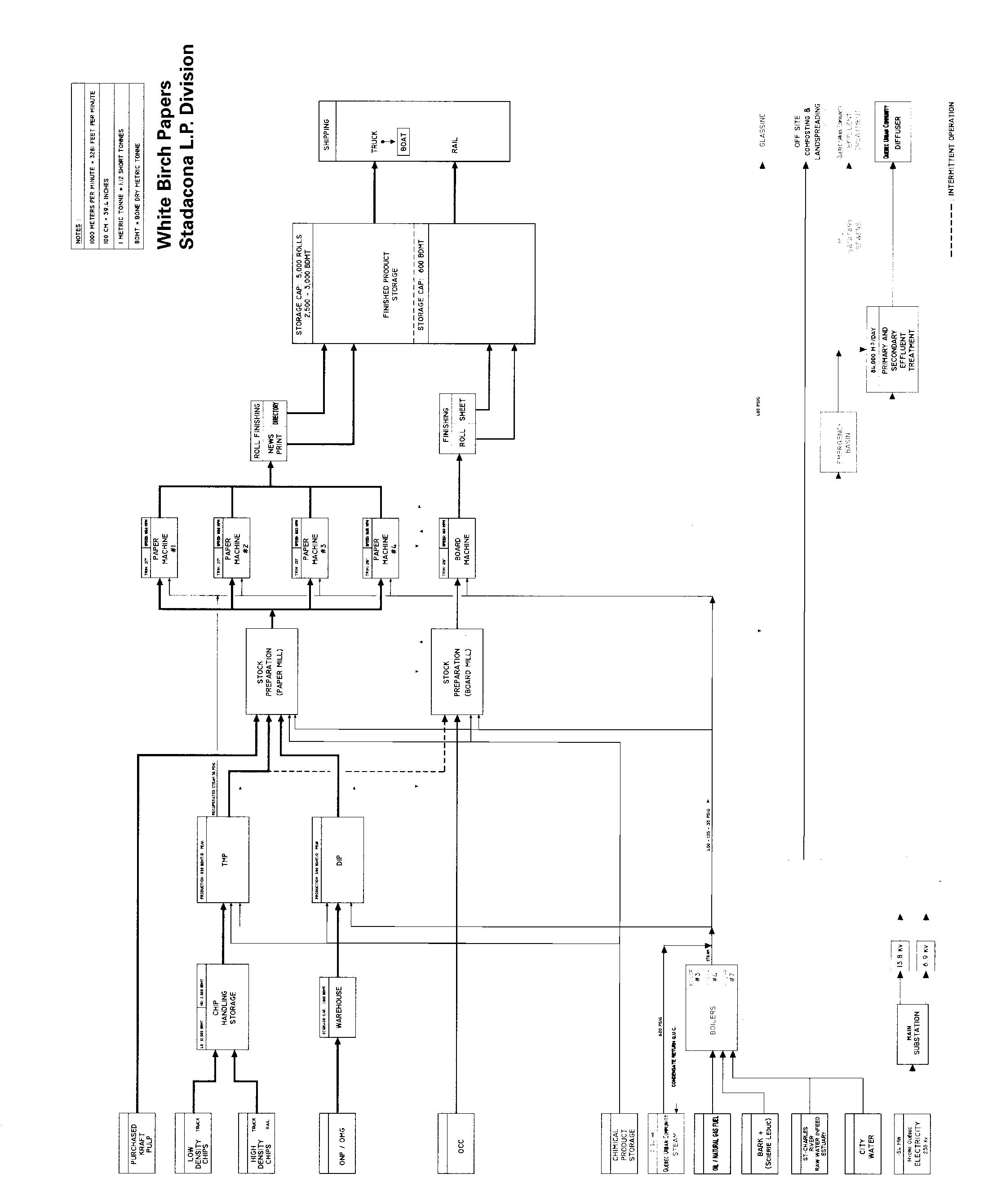
lAurentiDe mill

See Flowchart Page 14 mill

Mailing Address: PO Box 190 Address: 100 1st St Grand-Mère QC G9T 7J1 Tel: 819 538-3341, Fax: 819 533-2209 Website: www.abitibibowater.com

Personnel

Supt-GW Pulp: Rejean Bernard

Prod Supt: Daniel Duchesne

Supt-Quality Control/Cust: Marcel Lafrenière

Engrg Supt: Patrice Tardif

Mtce Supt: Daniel Morin

Purch Supvr: Marc Vallée

Supt-Steam Plant/Env: Yves Blais

Hum Res Mgr: Diane Rivard

Tech Serv Mgr: Jean Turcotte

Foreman-Paper Machine: Jacques Champagne

Supvr-Hum Res Dev: Louis Lafreniere

Dir-Fin: Bruno Monette

Gen Mgr: Daniel Laberge

Supt-Order/Fin/Ship: Claude Bourassa

Controller: Jean Lambert

Safety Advisor: Stephane Fugere

Statisctics/Cost Accntg: Serge Giguere

Total Employees: 430

ISO Quality Registration: 9001:14001

Transportation: C.N.R.

Wood Source: Owned and leased woodlands; purchased roundwood and chips

Production Capacity

Pulp: Groundwood, 550 t/d; Sulphite (very high yield), 200 t/d

Paper: Groundwood specialties, 950 t/d

Equipment

Wood Plant

Jack Ladder: 1 6-chain, 7’ wide

Log Unloader: 2 Hyundai, 2 Volvo

Chip Unloader: 1 Tanguay Model PL-150

Chip Handling: 1 ACO pneumatic; 1 screen

Barking Drums: 3 CIR 14’ 6” x 67’ 6”

Hog: 1 Jeffrey

Bark Press: 1 Bark Master

Chipper: 1 Carthage 85”, 12 knives

Chip Storage: 75 tons

Groundwood Plant

Grinders: 1 line Waterous 240 rpm, 3,500 hp; 3 lines Waterous 240 rpm, 4,000 hp; 2 stones each line; 1 line Koehring Waterous 270 rpm, 7,000 hp; 6 lines Koehring Waterous 277 rpm, 8,000 hp

Bull Screens: 7 Jonsson screens; 1 Forano rotating screen; 1 Bar screen, Dorr-OliverLong

Primary Screens: 5 pressurized screens centrisorters; 8 centrifugal screens Cowan type

Secondary Screens: 5 Cowan, C&M centrifugal

Tailing Shredder: 2 Jeffrey

Drainers: 1 Haug. size 4; 1 Rice Barton; 2 Sudor presses; 1 Thune press

Reject Refiners: 2 Bauer, model 400, double revolving discs 36”, 1,200 rpm, 2,200 hp; 1 Bauer, model 411, double revolving discs 40”, 1,200 rpm, 2,500 hp.; 2 Sprout-Waldron model 42-18, 2,500 hp water cooled motor

Deckers: 12 Canadian Ingersoll Rand, 150” open cylinder, 1 Canadian Ingersoll Rand disc filter.

Storage: 1 tank, 200 tonnes (8% consistency)

Consistency Regulators: 1 Biobic, 1 DeZurik

Very-high-yield Sulphite Pulping Plant

Digesters: 2 M&D, capacity 200 t/d

Refiners: 4 Bauer, 4,000 hp each; 1 SW 4,500 hp

Screens: Voith and Andritz

Flotation Cells: Voith

Primary Screens: 3 Cowan Mk. A

DiscThickeners: 3Dorr-Oliver 12' dia. -- 24 disc; 1 Dorr-Oliver 12' dia. -- 14 disc, 1 DorrOliver 12' dia. - 10 disc.

Secondary Screens: 1 Cowan Mk. E

Cleaners: 1 4 stage cleaning system

Presses: 8Andritz, 2 Hymac

Disc Filter: 2 Dorr-Oliver

Acid Plant (Sulphite)

Sulphur Burner: 1 Stebbins stationary

Production Plant Machines: 2-- Beloit twin wire (Bel-Baie II) wire width 330" trim 300" speed 4000 ft/min, installed 1982

Direct Cooling System: 1

Press Section: Beloit Tri-nip

Absorption Tower: 1

Dryers: 39 cans 5' dia.

Calender Stacks: 1Beloit

Acid Storage Tank: 1

Heating & Ventilation: Midland Ross

Production Plant

Process Control System: Measurex and Fisher Delta V controls

Steam Plant

Fourdriniers: 1 with top former 264” width, 240” trim, 3,000 ft/min; 1 with top former 358” width, 330” trim, 3,600 ft/min

Calenders: 2- stacks for 1 machines, 2 supercalenders, 10-roll. 4 Kusters soft calenders

Winders: 1 Winbelt 240”, 1 Winbelt 330”

Boilers: 4-- Foster Wheeler, 2 drum water tube V-22-35W, 1 -- SA-24-163, 1 -- AC5150 each operate at 400 psig rated at 150 000 pph. Natural gas main fuel, #2 fuel oil is standby fuel, all have superheaters and air heaters

Paper Finishing Plant

Boiler Feed Pumps: 1-- 350 hp IngersollRand; 1 -- 700 hp Bingham

Ream Wrapper: 1 automatic roll wrapping machine Lamp-Grays Harbor

Trimmer: 1 guillotine, Seybold, size 64”

Deaerator: 1Graver 700 000 pph operating press 15 psig

Source of Power: Hydro Quebec, 96,000 kW

Softeners: 6Cochrane

Steam Plant

Boilers: 2 - 1 Foster-Wheeler, 215,000 lb/h; 1

Foster-Wheeler, 300,000 lb/h, also 2 electrical boilers, 2 Volcano 80,000 lb/h

Compressors: 1Samsung centrifugal capacity 2000 scfm 100 psig; 2 Atlas Copco SR5 capacity 4500 scfm 100 psig; 2 Atlas Copco SA6 capacity 4000 scfm 40 psig; 3 CIR type HSE-2reciprocating 100 psig total capacity 3390 scfm

tHorolD Division

Effluent Improvement Equipment –Fibres

mill

Mailing Address: PO Box 1040 Stn Main

Address: 2 Allanburg Rd Thorold ON L2V 3Z5

Primary Treatment: Link-Belt bar screen with 26 openings. Link-Belt travelling screen with 26 openings. 2 -- 8000 USgal/min lift pumps (Canada pumps). 1 Eimco clarifier 150' dia. 8.9' SWD

Tel: 905 227-5000, Fax: 905 227-2112

Status: One machine has been partially shut down as of April 12, 2010

Personnel

Gen Mgr: Gordon Cole

Hum Res Mgr: Mary Dobbie

Tech Serv Mgr: Henry Peters

Gen Mgr Mill Supt: Mike Filipovic

Secondary Treatment: UNOX oxygen activated sludge system. Pressure swing absorption (PSA) oxygen system -- 2 Atlas Copco rotary screw compressors. Driox liquid oxygen backup. 2 Envirotech clarifiers, 125' dia.x14' SWD, flat bottom with syphon sludge removal. 2 Gray 48" dia. screw pumps. 1 Envirotech sludge thickener, 80' dia. x 10' SWD. 4 Andritz presses SDM 80S4P.1FKC screw press. Aqueous ammonia and ammonium polyphospate nutrient addi-

Pulp Mill/ETP Supt: Said Mozaffari

Mtce/Engrg Mgr: Robert Duke

Controller: Susan Strban

Pulp Mill/Finishing/Ship Supt: Jamie Hays

Pulp Mill Supt: Kelly Inkster

Ship Supvr: Paul Ryan

Pulping Asst Supt: Mike Wilson

Envirn/ETP Coord: David Burch

Total Employees: 200

ISO Quality Registration: 9001:14000

Transportation: 50% C.N.R/truck

Production Capacity

Paper: 410,000 t/y (100% recycled pulp)

Equipment

Flotation Deinking Plant

Capacity: 1,450 odt/d

Pulpers: Ahlstrom drum

Cleaners: ELP

Screens: Voith and Andritz

Flotation Cells: Voith

Disc Thickeners: 3 Dorr-Oliver 12’ dia. - 24 disc; 1 Dorr-Oliver 12’ dia. - 14 disc, 2 DorrOliver 12’ dia. - 10 disc.

Presses: 8 Andritz, 2 Hymac

Production Plant

Machines: 2 - Beloit twin wire (Bel-Baie II) wire width 330” trim 300” speed 4,000 ft/min, installed 1982

Press Section: Beloit Tri-nip

Dryers: 39 cans 5’ dia.

Calender Stacks: 1 Beloit

Heating & Ventilation: Midland Ross Process Control System: Measurex, Fisher Delta V controls, and Metso

Steam Plant

Compressors: 1 Samsung centrifugal capacity 2000 scfm 100 psig; 2 Atlas Copco SR5 capacity 4500 scfm 100 psig; 2 Atlas Copco SA6 capacity 4000 scfm 40 psig.

Effluent Improvement Equipment - Fibres

Primary Treatment: Link-Belt bar screen with 26 openings. Link-Belt travelling screen with 26 openings. 2 - 8000 USgal/min lift pumps (Canada pumps). 1 Eimco clarifier 150’ dia. 8.9’ SWD

Secondary Treatment: UNOX oxygen activated sludge system. Pressure swing absorption (PSA) oxygen system - 2 Atlas Copco rotary screw compressors. Driox liquid oxygen backup. 2 Envirotech clarifiers, 125’ dia. x 14’ SWD, flat bottom with syphon sludge removal. 2 Gray 48” dia. screw pumps. 1

Envirotech sludge thickener, 80’ dia. x 10’ SWD. 4 Andritz presses SDM 80 - S4P. 1 FKC screw press. Aqueous ammonia and ammonium polyphospate nutrient addition systems. Liquid polymer feed system.

Sources of Power

Electricity: Hydro One, 26,000 kW

tHunDer bAY oPerAtions

mill

Address: 2001 Neebing Ave Thunder Bay ON P7E 6S3 Tel: 807 475-2110, Fax: 807 473-2873 Website: www.abitibibowater.com

History:

1919 - Great Lakes Paper Co. Ltd.; 1936 - The Great Lakes Paper Co. Ltd.; 1979 - Great Lakes Forest Products Ltd.; 1988Canadian Pacific Forest Products Ltd.; 1994Avenor Inc.; 1998 - Bowater Pulp and Paper Canada Inc.; 2002 - Bowater Canadian Forest Products Inc; 2007- AbitibiBowater.

Personnel

Supvr: Christine Taylor

Mtce Supvr: Paul Degiacomo

Mgr Forestry Serv: Rick Groves

Supt: Robert Larsen

Beach/Chemical Plant Supt: Jackie Lorette

Mtce Supt: Michael J Mukulasik

Mtce Mgr: Dale Smith

Staff Process Eng: Michael Stranges

Process Control Eng: Bruce Halvorson

Pulp/Paper Control: Margo Engler

Finishing/Ship/Warehouse/Techn Supt:

Bonny Wood

Gen Mgr: Doug Murray

Gen Mgr-Forestry/Fibre Res Ont-Maritimes: Roger Barber

Prod Mgr Kraft Pulp/Utilities: Michael Smart

Mfg Serv Mgr: Peter Giardetti

Hum Res Mgr: Bob Altree

Utilities Mgr: Trent Woolsey

News Mill Prod Mgr: Clark Johnson

ISO Quality Registration: 9001; 14001

Transportation: CNR, CPR

Sales Agents & Brokers: Kraft Pulp Sales: 5420 North Service Rd., Burlington, ON L7L 5C7. Tel.: 905-332-4616. Fax: 905-332-1866. Newsprint Sales: 55 East Camperdown Way, P.O. Box 1028, Greenville, SC 29602. Tel: 864-282-9252. Fax: 864-282-9563.

Other: Since 1989, investments of approx. $500 million (US$325 million) have been spent for a new paper machine, a deinking plant, a thermomechanical pulp plant, a secondary effluent treatment system and a chip handling system; Old newspapers and magazines are used to produce recycled-content newsprint. The pulp mill at Thunder Bay is a large, modern mill with two pulp dryers; all pulp produced at Thunder Bay is elemental chlorine free.

Production Capacity

Hardwood and Softwood Pulp: 500,000 t/y

Newsprint: 515,000 t/y (567,700 short tons); recycled 450 t/d

Equipment

Fibre Handling

Groundwood: 8 foot roundwood unloading

(consumption: 700 m3/d)

TMP: Consumption: 2500 m3/d

Stacker: 1 Consilium-Bulk Babcock & single reclaim screw

Disc Screens: 1 Acrowood Scalper, 1 Acrowood 7mm IFO disc screen

Fine Screen: 1 Diamond Roll

Separator System: 1 Air Density

Kraft Hardwood & Softwood: Consumption: 8500 m3/d

Stacker: 1 Consilium Babcock and 2 reclaimer screws for softwood, 1 BMH radial stacker and reclaimer for hardwood

Screens: 2 Scalper, 1 Radar, 1 Acrowood, 3 Radar 8mm Dyna-Gage bar screens

Fine Screens: 3 Liwell, 6-mm perforations

Separator Systems: 2 Air Density

Chip Conditioners: 2 Radar Roll

Fuji King Debarker: KD4 90 DT - capable of debarking 1,000 m3 of 8’ roundwood/24 hrs.

Mechanical Pulping

Refiners: TMP: 2 lines of 3 Sunds CD-76 refiners, 900 adt/d; GWD 3 Reject refiners

2-42” & 1 - 45” - Sprout

Chip Washers: TMP: 2 Sunds, 200 hp

Primary Screens: 5 Andritz

Centricleaners: Hymac; TMP: 4-stage reject Cln., Hymac

Thickeners: TMP: 2 Hedemora

Main Process Control System: Foxboro

Kraft Pulping

Digesters: 1 Kamyr Continuous: 1050 adt/d

Washing: 1 Kamyr Atmospheric Diffuser, 1 Kamyr Pressure Diffuser, 2 lR cylinder

Knotters: Primary: 2 l/R HQ; Secondary: 1

Noss Raditrim

Screening: 7 lR centrisorters

Bleaching: 1 5 stage D Eop D(Ep)D

Cleaners: 1 6 stage Celleco

Washers: 7 IR Cylinder

Towers: C/S, Tile-lined

Mixers: 2 Kamyr-Ahlstron M/C, 2 Kenics

static, 1 Metso S

Chlorine Dioxide Plant: 1 Sterling R-10, 60 t/d (contractor operated)

Oxygen Plant: 120 t/d (contractor operated)

Pulp Machines: 1 Black-Clawson, Valmet

upgrades

Dryer: 1 Flakt - Airborne

Layboy Cutter: 1 Lamb-Grays

Bale Press: 2 Lamb

Main Process Control System: Foxboro I/A

Recycling Plant

Pulper: 1 Voith, 90 m3

Detrasher: 1 Voith

Cleaners (coarse): 3 Fiberprep

Screens (coarse): 2 Fiberprep

Flotation Cells: 2 lines, Voith

Forward Cleaners: 6 stage Celleco

Screens (fine): 4 stage, 1st stage: 3 Valmet

450, 2nd, 3rd & 4th stage: Fiberprep

Disc Filter: 1 Hedemora, 1 Celleco CDI

Washing Press: 3 Andritz twin-wire

Disperger: 1 Sprout-Bauer 4Z-113

Clarifiers: 1 Krofta, 1 Poseidon

Gravity Table: 1 Andritz

Screw Press: 1 Andritz

Sludge Chest: 1 200 m3

Main Process Control System: Foxboro

Recovery Plant

Slakers: 1 Dorr-Oliver - #18D-7

Recausticizers: 4 Dorr-Oliver, 1,100 USgpm

Lime Mud Washers: 1 Dorr-Oliver, 65’ dia.

meter

Clarifiers: 3 green liquor

Filters: 1 Mud Filler Disc, 1 White Liquop

Pressure Filter, 1 Pre-coat Dregs

Lime Kilns: 1 Allis Chalmers, 260 t

Evaporators: 1 6-effect LTV’s with 2 stage pre-evaporators, 1500 USGPM; Ahlstom 2

Effect Concentrator

Recovery Boilers: 1 Ahlstrom Recovery

Boiler 2001, 3.5 mmlbs DS/d

Oxidation Unit: 1 THR Unit (30 t/d)

Precipitators: 1 Ahlstom - C Recovery; 1

EEC #6 Power Boiler, 1 Ahlstom-Lime Kiln

Main Process Control System: Foxboro DCS I/A

Stock Preparation Plant

Broke Pulpers: #3 PM: 3; #4 PM: 3; #5 PM: 5

Broke Thickeners: #3 PM: 1 Hymac; #4 PM:

2 DSM; #5 PM: 3 DSM Screens: 12 (4 - #3 PM)(5 - #4 PM)(3 - #5 PM)

Cleaners: Bauer, 4-stage (#3-4 PM); 6-stage (#5 PM)

Repulping System: 1 kraft

Saveall: 1 Hedemora, 1 Celleco, 1 DorrOliver

Main Process Control System: Foxboro

Paper Mill Capacity: 515,000 t/y on 3 machines, 1 Beloit,

2 Valmet

Products: Standard newsprint

Refiners: 2 Beloit

Formers: Beloit (#3 PM); Valmet (#4-5)

Dryers: Black Clawson/Enerdry

Rewinder: 1 Valmet

Calenders: 2 Beloit, 1 Valmet

Cranes: 4 Kone, 80 t

Power Plant

Power Boilers: 3 Combustion Engineering, 1,100 M/lbh

Steam Generated: 900 psi at 850° F

Self-Generated Power: 2 Turbine Generators (47 MW/d)

Source of Power: OPGI/Hydro One

Main Process Control System: Bailey/ Foxboro

Effluent/Pollution Control

Clarifiers: 7 Eimco, 1 Dorr-Oliver

Sludge Presses: 5 Andritz, 180 t/d

Spill Tank: 25,000 m3

Secondary Treatment: 2 Oases O 2 Activated Effluent Reactors

Contractor Owned

Feller-bunchers: Tracked

Delimbers: Tracked carriers

Skidders: Wheeled & grapple

Slashers: Mobile - 1 wood chips

Loaders: Wheeled and tracked; hydraulic boom

Site Preparation Equipment: Dump trucks. Graders. Crawler tractors. Backhoes.

bowAter merseY PAPer comPAnY limiteD

Head office

Mailing Address: PO Box 1150 Liverpool NS B0T 1K0

Address: 3691 Hwy 3 Brooklyn (Queens) NS B0J 1H0

Tel: 902 354-3411, Fax: 902 354-2271

Website: www.abitibibowater.com

History:

During August 1928, Mersey Paper Company Limited was incorporated and construction of a newsprint mill commenced. Commercial production began on November 27, 1929. In May 1956, the Bowater Corp. of North America Ltd. incorporated Scotian Paper Co. Ltd. to acquire the assets of the old Mersey Paper Co. Ltd. In June 1956, the name was changed back to Mersey Paper Co. Ltd. and in 1959 it was changed to Bowater Mersey Paper Co. Ltd. Application was made in September to Provincial Secretary to change the name to Bowater Mersey Paper Company Ltd. with effect on October 16, 1975 (application granted). In 1963, The Washington Post Company, Washington, D.C., purchased 49% of the common stock from Bowater Corp. of North America, now called Bowater Incorporated. Bowater Mersey amalgamated with Newsprint Shipping Services Ltd. on January 1, 1994.

Personnel

Chairman: D J Paterson

VP/Resident Mgr: B E Nunn

Controller: K J Barrett

Pres: M Girard

VP/Treas: W G Harvey

Admv Asst: Karen Talbot

Parent Company: 51% owned by Bowater

Canadian Ltd.: 49% owned by The Washington Post Co

Sales Office: Abitibi Bowater Inc., Catawaba, SC. and Montreal, QC

Capitalization: Authorized and issue

3,000,000 ($15,000,000)

Wood Source: Purchases through vendors’ contacts Nova Scotia and from approximately 580,000 acres owned by the company

Directors: M. Cohen, B. Jones, D.J. Paterson, B.E. Nunn, C. Keeler

mill

Mailing Address: PO Box 1150 Liverpool NS

B0T 1K0

Address: 3691 Hwy 3 Brooklyn (Queens) NS B0J 1H0

Tel: 902 354-3411, Fax: 902 354-2271

Website: www.abitibibowater.com

Personnel

VP/Res Mgr: Bruce Nunn

Shift Supvr Mill: Alan G Samson

Newsprint Supt: Brian Richman

Mtce/Engrg/A-Ops Mgr: H B Minard

Asst Supt-Pulping Utilities: R S Purdue

Order Fulfillment Mgr: K A Nickerson

Mgr-Performance Optimization: Brian K Dulude

Mech Supt: Nelson K Boland

EEI Supt: V R Harlow

H&S Coord: D E Oliver

Engrg&Serv Supt: R J Pitre

Controller: K J Barrett

Purch Mgr: Clayton Smith

Hum Res Mgr: R G Anthony

Asst Newsprint Supt: Robert Jameson

Admv Asst: Karen Talbot

Total Employees: 284

ISO Quality Registration: 9001-2008

Production Capacity

Newsprint: Official rated capacity 250 000 t/y or 692 t/d

Equipment

Wood Plant

Chip Unloader: Truck up-ender (BID) for emptying chip trucks

Chip Handling: Purchased chips - Belt delivery system

Chip Screens: Acrowood

Chip Storage: Outside pile & A-frame with metering system, 1,000 cord capacity

TMP Plant

Refiners: 8 Sunds Defibrator CD 70 refiners 22,000 hp each

Screens: 5 Hooper PSV pressure screens

Deckers: 2 Dorr-Oliver disc filter; 3 Thune presses for rejects dewatering

Heat Recovery

Reboiler: 1 Rosenblad

Stock Preparation Plant

Stock Mixers: Black Clawson agitators and Prochem agitators

Broker Pulper: 2 Black Clawson

Screens: 3 Centriscreens - each paper machine

Cleaners: Bauer-623

Decker: 2 PM Dorr-Oliver save-alls & DorrOliver broke thickener

Deaerators: 2 Deculator systems

Production & Finishing Plant

Top-wire Formers: 2 Metso MB

Fourdriniers: 2 234” width

Headboxes: 2 Metso Symflo Dilution

Dryers: 2 Beloit - 34 cylinders each

Calenders: 1 Controlled Crown King roll, drive intermediate roll and 5 smaller rolls, total 5 nips

Winders: 2 Dominion

Source of Power

Purchased Electricity: Nova Scotia Power Inc.

Effluent/Pollution Control

Clarifier: 1 Eimco, 100 ft dia.

Screens: 1 Bar screen

Settling Pond: 1Settling Pond, 2ASB Ponds

Sludge Press: 1 Andritz, 20 t/d

Aerators: 5 jet aerators, 20 surface mechanical

woods

Mailing Address: PO Box 1150 Liverpool NS

B0T 1K0

Address: 3691 Hwy 3 Brooklyn (Queens) NS B0J 1H0

Tel: 902 354-8648

Website: www.abitibibowater.com

Personnel

Mgr-Forestry/ Fibre Resources Atlantic

Region: J M Porter

Mgr-Forestry: P J Jones

Mgr-Wood Procurement: N C George

Admin Assist to Controller: Karen Talbot

Total Employees (woods): 20

Sawmill Mailing Address: 283 Oakhill Rd, Dayspring, NS B4V 5R3. Tel.: 902-543-4637. Fax: 902-543-6313.

Gen. Mgr, Wood Products, Atlantic Region: H.P Pedersen

Total Employees (sawmill): 104

ISO Environmental Management Registration: 14001:2004

FSC Registration: Forest Stewardship Council Maritimes Standard

SFI Registration: SFIS 2005-2009

SFI Annex 2 Registration: SFI Chain of Custody (COC) Standard

PEFC Annex 4 Registration: PEFC Annex 4

- Chain of Custody of Forest based products - Requirements

Egypt, China, Canada, Australia, USA, UK, Germany, Hungary, Brazil, Italy, France, Luxembourg, Switzerland, Malaysia and Korea. Products: aluminum, copper, cement, carbon black, textiles, fertilizers, chemicals, sponge iron, mining, fatty alcohol, fatty acids insulators, software, BPO, finance and insurance, telecom, retail.

Av cell inc.

Head office

Address: 175 Mill Rd Atholville NB E3N 4S7

Tel: 506 789-4319, Fax: 506 789-4137

Website: www.av-group.ca

Personnel

Pulp Mill Supvr: Denis Lanteigne

Hum Res Coord: L Bernard

Process Eng: Tanya Irvine

COO: Shrivallabh Sharda

Tech Mgr: S Pai

Hum Res Mgr: G Archambault

Sr Ops Mgr: Ashley Irvine

Parent Company: The Aditya Birla Group.

Transportation:Railroad (CN); Highway

Production Capacity

Pulp: Bleached dissolving pulp, 360 t/d

Equipment

Wood Plant

Chip Unloader:1 Rader 50’ truck dumper

Chip Handling:Rader Pneumatic, 180 t/h

Chip Screening:Acrowood system

Bi-Sulphite Pulping Plant

Digesters:7 batch, 8640 ft3 each (5); 10,000 ft3 (2)

Knotters: 2 Ingersoll-Rand HiQ knotters

Washers: 2 Beloit two-stage pressure

Primary Screens: 4 centrisorters

Secondary Screens: 1 centrisorter

Tertiary Screen: 1 centrisorter

Bleachery

Process Stages: E-D-Ep-H

First Extraction Stage: 12’ I.D. x 110’ H - 120 min retention time

Washer: 1 Ingersoll-Rand Coru-Dek 11’6” x 14’

Dioxide: Pre-retention tube 5’ I.D. x 48’ H. 3 min. retention. Tower 14’I.D x 57’ H., carbon steel (C.S.) tiled lined - 27 min. retention time.

Washer: 1 Ingersoll-Rand Coru-Dek 11’6” x 14’

2nd Stage: Extraction tower 15’ I.D x 62’ HC.S. tiled lined, 120 min. retention time.

Washer: 1 Ingersoll-Rand Coru-Dek 11’6” x 14’

3rd Stage: Hypochlorite: pre retention tube

Head office

Address: Aditya Birla Centre, 1st Floor C Wing, S.K. Ahire Marg. Worli Mumbai, India 400 030

Tel: +91 22 6652 5000, Fax: +91 22 6652 5741

Website: www.adityabirla.com

History:

A US $24 billion corporation with a market cap of US $31.5 billion, the Abitya Birla Group operates in 20 countries: India, Thailand, Laos, Indonesia, Philippines,

- 7’ I.D. x 70’ , 31 min. retention time, tower 19’ I.D. x 65’ H - C.S. tiled lined - 180 min. retention time.

Washer: 1 Ingersoll-Rand Coru-Dek 11’6” x 14’

Bleached Stock Cleaning

Cleaners: 192 Celleco Cleanpac 350 - 4-stage system plus reject control unit; 160 Celleco Cleanpac 270 - 4 stage system

Thickeners: 2 vacuum filters - 9’6” x 18’

Bleached Pulp Storage: 1 - 350-t tank - 24’

I.D x 87’ H

ADitYA birlA grouP

Production & Finishing Plant

Fourdriniers: 2 Dominion, each with 133” wires, suction couch, 3 plain presses and 4860” x 130” face dryers

Cutter Layboys: 2 Lamb-Grays Harbor Baling Press: 1 Baldwin, 835-t Wire Tying Machines: Oval strapping Scale: Toledo

Steam Plant

Recovery: MgO& SO 2

Evaporators: Aqua Chem - vapour compression spray film type - 8 effects. Four-body system with each body split longitudinally to make eight effects

Recovery Boiler: B & W Boiler, 2-drum water-cooled recovery units with refractory line primary furnace. Designed to burn with 652 t/d of dry solids from spent magnesium base liquor at 57% solids content and produce 2,586 t/d of steam at 8600 KPA and 510°C

Precipitator: 1 Flakt electrostatic precipitator

Absorption Tower: Flakt with cooling stage & 4 absorption stages, plus fortification tower

Sulphur Burner: Celleco pressurized furnace type - 30 t/d capacity

MgO Washer: Sala - vacuum filter type

Effluent: 150’ dia. reactivator type, activated sludge secondary reactor, two secondary 120’ dia. Clarifiers

Hog Fuel Boiler: 1

Foster Wheeler: 1 2 drum unit designed to burn 15.5 bone dry tons/hr. of hog fuel at 56% moisture content and produce 1,635 t/d of steam at 8600 kPa and 515°C

Source of Power

Turbine Generator

Asea: ASEA radial flow type - single extraction back pressure unit with capacity of 20,000 kVA

Av nAcKAwic

See Flowchart Page 20

Head office

Address: 103 Pinder Rd Nackawic NB E6G 1W4

Tel: 506 575-3314, Fax: 506 575-3300

History:

The company was formed in January, 1967 and was owned by Parsons and Whittemore, Inc. The mill started production in May 1970. September 2004, the mill declared bankruptcy and closed. April 2005, the mill was acquired by Tembec and Aditya Birla. The official reopening took place June 15, 2006.

Personnel

Proc Control Eng: Gregory Degagne

Mtce Eng: Fred Allen

Product Supvr: Greg Butler

Process Eng: Carolyn Drost

Mgr-Corp Serv: Rajeev Goel

Corp Purch Mgr: Bill Graham

Sr Engrg Technol: Peter Hinton

Fibreline Mgr: John Howell

Purch Agt: Gary Jones

VP-Admn/CFO: Manjo Mundra

Mtce Eng: Doug Phipps

Supt: Brian Thornton

Exec Sec: Pat Bourgoin

Mtce/Engrg Mgr: John Bartlett

Prod Mgr: Steve Frechette

Procurement Mgr: Stephane Laflamme

Tech Dir: Sudhir Lamba

Hum Res Mgr: Gordon Jennings

Purch/Logistics Mgr: Ravi Ghate

VP/COO: Frank Slater

Fin Controller: Krishna Khaitan

Chief Pwr Eng: Cail McCray

Parent Company: 75% Aditya Birla Group; 25% Tembec

Sales Agents/Brokers: Tembec International Sales Corp., 70 York Street, Suite 1120, Toronto, ON, M5J 1S9, Tel: 416-864 0217, Fax: 416-864 1979, E-mail: joey.ducharme@ tembec.com; Tembec International B.V., Suite 2008, Capital Mansion No. 6, Xin Yuan Nan Road, Chao Yang District, Beijing 100004, China. Tel: 86 10 8486 3711. Fax: 86 10 8486 5008. E-mail: tiean.huang@tembecbj. com. Tembec International B.V., CP268/ OLS, 1274 Signy, Switzerland. Tel: 41 22 994 8822. Fax: 41 22 994 8828. Production Capacity: 800 t/d

Equipment

Wood Handling

Chip Storage Capacity: 100,000 - blower/belt/ flinger

Chip Consumption: 850,000 t

Roundwood Consumption: 1,000,000 - hardwood

Log Deck: 2 32t Cardinal Drag chain Chip Unloaders: 1 65ft. B.I.D. Portable Chip Handling: 1 333yd. Cat Loader 988G Debarkers: 2 60ft. Savico Rotary Chippers: 1 200 t/hr. Gulghum 112’’ 8 knife Chip Screens: 1 160 t/hr. K.M.W. Rotary

Kraft Digesters: 6 batch 950 t Washers: 1 CBF/3 C.I.R. 1,000 t/800 Ingersoll Rand, Press drum Filter/Corv-Deck Knotters: 2 Primary/1 Secondary 800 Ingersoll Rand (2)/Noss, B3L Hi-Q/Raditrim 630.

Primary Screens: 2 800 Bird 800 Model Secondary Screens: 1 Sec. / 1 Tertiary 800 Bird 800/200 Thickeners: 1 800 Canron Drum Centricleaners: 2 LD/8 Twin/1 Cyclean Bird/ Ahlstrom Andritz

Bleach Plant

Bleaching Stages: 5 (1 up flow; 4 down flow) Bleaching Sequence: D~o/E~op/D~1/E~2/ D~2

Washers: 5 900 t Canron Drum Towers: 5 900 t Canadian Erectors

Mixers: 4 Chemical 900 t; 2 Static/2 IR 600, Canadian Single Shaft

Chlorine Dioxide Plant: 1 22 t OLIN Mathieson, Omni Proc. Main Process Control System: Foxboro I/A

Stock Preparation Plant

Pulpers: 1 1,000, Sydrapulper

Consistency Regulators: 7 BTG/Kajaani Screens: 3 1,000, Black Clawson P24

Cleaners: 1,100 Celleco Cavister

Deckers: 1 680 Canron Vacuum

Main Process Control System: Foxboro I/A

Pulp Finishing Plant

Dryers: 66 Cans/Flakt 1,000t Dominion/ Flakt, Cans/Flakt

Cutter Layboys: 1,000 t, Lambs Gray/ Harbour

Baling Presses: 1,000 t, Dominion

Wire Tying Machines: 1,000 t, Ovalstrapping

Scales: 1,000 t, Lambs Gray

Unitizers: 1,000 t, Ovalstrapping

Paperboard Mill

Screens: 1,000 Trash Screen

Fourdriniers: 1 1,000 Black Clawson, HydroFlyte 250

Main Process Control System: 1 1,000

Foxboro I/A

Bale Handling

Cranes: 1 40 t

Trucks: 4 9,000 Clark clamp truck

Wrapping Machines: 1 1,000 t

Recovery Plant

Recausticizers: 5 600 g/m

Lime Mud Washers: 1 EIMCO Pressure Filter

Evaporators: 7 bodies 1,500 g/m Goslin

Birmingham, L.T.V.

Slakers: 1 Size 15 EIMCO

Recovery Boilers: 1 350,000 lbs/hr., B&W, Bi drum

Precipitators: 1 Environmental Elements

Kiln: 1 F.L. Schmidt

Gas Scrubbers: 1 Teller

Lime Dust Scrubbers: 1 Peabody

Dissolving Tank Stack: 1

Power Plant

Power Boilers: 1 400,000 lbs./hr., B&W Bi drum

Steam Generated: 400,000

Type of Fuel Used: #6 + hog

Bark: 2 10,000 t/y

Electricity: 304,000,000 kwh purchased Oil: 1 515,000 g/y

Source of Power: NB Power

Water Consumption: 23 526,000 m3

Water Source: Saint John River

Main Process Control System: Foxboro I/A

Effluent/Pollution Control

Dregs Filter: 1 EIMCO precoat

Sludge Disposal: Annual dredging, dewatering by contract

Aerators: 19

Process Control

Distributed Control System: Foxboro I/A (Steam Plant, Recaust, Pulp Mill, Machine Room)

Flowchart Page 21

Head office

Address: 2900-650 West Georgia St

Vancouver BC V6B 4N8

Tel: 604 681-8817, Fax: 604 681-8861

Website: www.albertanewsprint.com

Personnel

Pres-Sls: Dale A Band

Controller: Henry Liu

Chairman: Henry H Ketcham III

Pres/CEO: Ronald Stern

Mktg Asst: Linda Ford

mill

Address: Po Box 9000 Stn Main Whitecourt AB T7S 1P9

Tel: 780 778-7000, Fax: 780 778-7070

Personnel

Prod Coord: Keith Best

Fibre Suppy Mgr: Harold Freeman

Papermill Asst Supt: Steve Keefe

Predictive Mtc Special: Greg Poirier

Office Mgr: John Poskus

Energy Mgr: Surendra Singh

Finishing/Shipping Supt: Tim Summers

Planner: Peter Winther

Dir: Ronald N Stern

Dir: Henry H Ketcham III

Dir: Wayne Nystrom

Paper Mill Supt: Brian Berthelette

Pulp Mill Supt: Chesley Mills

Woodlands Mgr: Jim McCammon

Tech Dir: G Smith

Mtce/Engrg Mgr: K Taplin

Elec/Instrument Supt: J Luppens

Forestry Supvr: Greg Branton

Systems Supt: Stephen Tapp

Envirn Coord: D Moore

Dir: Gerry Miller

Dir: Neil de Gelder

Stores Supvr: Audrey Droesse

Mech Supt: Rodney Wilde

Gen Mgr: Mike Putzke

Parent Company: Joint venture between West Fraser Mills Ltd. and Whitecourt Newsprint Limited Partnership

Sales Offices: Idaho Falls: 208-528-7580. Minneapolis: 651-686-0688. Naperville: 630718-0762 Vancouver: 604-646-3783.

Transportation: Railroad and highway. Production Capacity: 270,000 t/y newsprint

Equipment

Pulping

Mainline Primary Screens: 4 Ingersoll-Rand pressure

Mainline Secondary Screens: 1 IngersollRand pressure

Thickeners: 5 Dorr Oliver sidehill screens

Reject Screens: 2 Ingersoll-Rand pressure Presses: 3 Thune

Chip Washers: 1 Sunds

Bleaching Stages: sodium hydrosulphite 1%

Impregnator: 1 Prex

Refiners: 6 Sunds CD70, 3 Conflo

Reject Refiner: Sunds CD70

Process Control Systems: 1 Bailey Network

90/Wonderware

Disc Filters: 3 Dorr Oliver reverse rotation

Stock Preparation Plant

Consistency Regulators: Metso

Broke Pulpers: Voith/Metso

Broke Thickeners: 1 Hedemora Screens: 3 Voith

Cleaners: Celleco - 5 stages

Savealls: 2 Dorr Oliver

Paper Mill Data

Capacity: 750 t/d (average)

Products: Newsprint, Roto News

Pulpers: 1 60 t/d Voith

Formers: 1 1,500 m/min Voith - Gap

Dryers: 39 Voith

Winders: 1 2,750 m/min Voith - 2 drum

Process Control System: 1 Bailey Network 90

CD Control Systems: AccuRay, Voith Calenders: 1 Voith

Roll Handling Equipment

Wrap Line: 1 Lambs

Steam Plant

Steam Boilers - Gas: 2 80,000 kg/h each

Nebraska, package

Steam Generated: 160,000 kg/h

Reboilers: 2 (70,000 kg/h); (30,000 kg/h)

Water Consumption: 25 m3/t

Water Source: Athabasca River

Process Control Systems: Bailey Network 90 DCS

Effluent/Pollution Control

Clarifiers Primary, Secondary: 2 30.5m dia., 45.7m dia

AlbertA newsPrint comPAnY limiteD FlowsHeet

Dump Ponds: 1 7,500 m3 concrete lined

Sludge Press: 2 30 t/d each Phoenix twin wire belted presses, 1 Andritz screw press

Aerators: 2 800 hp Hoffman centrifugal blowers - submerged jet

Activated Sludge Basin: 1 45,000 m3 clay lined

Polishing Basin: 1 38,000 m3 clay lined Process Control System: 1 Bailey Network 90 DCS

AlbertA-PAciFic Forest inDustries inc.

Head office

Mailing Address: PO Box 8000 Boyle AB T0A 0M0

Tel: 780 525-8000, Fax: 780 525-8423 Website: www.alpac.ca

History:

Construction of the $1.3 billion facility began in May, 1991. In September, 1993, what is now the largest single-line kraft pulp mill in North America began operations.

Personnel

E/I Technician: Jeff Stewart

Hum Res Bus Unit Ldr: Mike Pelletier

Integrated Land Serv Bus Unit Ldr: Keith Windeler

Dir Govt Relations: Mike Voisin

Chem Chief/Chem Rec/Utlities Bus Unit

Ldr: Dave Fehr

H&S Bus Unit Ldr: Barry Greenfield

IT Bus Unit Ldr: Troy Sachko

Fibreline Specialist: Ron Herchuk

Operating Tech: Roy Klingbeil

Operating Tech: Brian Mapp

Cust Serv Specialist: Terry Smith

Dir-Mtce/Eng: David D’Juric

Mtce Planner: Dwayne Fitzsimmons

VP-Hum Res: Derek Getty

Buyer: Jenny Getty

CRU Specialist: Wayne Minkus

E/I Specialist: Darcy Tangedal

Reliability Central Mtce Facilitator: Gord Bertin

Power Engineer: Grant McFarlane

Commun Spec: Karl Kopan

Operating Tech: Hugo Porsser

Env/Science Bus Unit Ldr: Elston Dzus

Enviro Resources: Shawn Wasel

Chief Forester - Forest Resources Bus Unit

Ldr: Kim Rymer

Corp Planning/Finance Bus Unit Ldr: Brent Rabik

Woodland Ops Bus Unit Ldr: Greg Safar

Bus/Public Affairs Unit Ldr: Cindy Bizon

Woodroom Bus Unit Ldr: Tim Whiteley

Enviro Specialist: Shaun McNamara

Tech Bus Unit Ldr: Stephen Sulz

Pres/COO: Al Ward

VP-Fin/Controller/CFO: Dale Bencharsky

VP Pulp: Daryl Nichol

VP-Woodlands: Bob Nichol

CEO: Sam Terao

Fibreline/Finishing Bus Unit Ldr: Randy Reimer

ISO Quality Registration: 9001; 14001; 17025

Ownership: 70% Mitsubishi Corporation, 30% Oji Paper Co., Ltd.

Marketing: Alpac Pulp Sales Inc., Suite 300, 1199 West Hastings Street., Vancouver, BC, Canada, V6E 3T5. Tel.: 604-669-4111. Fax:

604-682-7441. Regional sales office in Tokyo, Japan.

Other Certification: Forest Stewardship Council (FSC), Gold Level Progressive Aboriginal Relations (PAR)

Production Capacity: 582,000 ADMt t/y hardwood; 82,000 ADMt t/y softwood.

Mill

Address: PO Box 8000, Boyle, AB, T0A 0M0, Tel.: 780-525-8000, Fax: 780-525-8423. Website: www.alpac.ca

Transportation: CN Rail

Production Capacity: 1,977 ADM t/d hardwood; 1,510 ADM t/d softwood

Equipment

Wood Plant

Chip Storage Cap.: 4 hardwood piles, 1 softwood pile; 84,000 m3/pile

Chip Consumption: 2.9 million m3/y

Roundwood Consumption: 2.5 million m3/y

Slasher: 1 Nicholson Maxi

Debarkers: 1 Drum Ingersoll-Rand, 1 Drum Metso

Chippers: 1 Carthage, 328 m3/h, 1 Camura

GS Chipper, 421 m3/h

Chip Screens: 2 Acrowood Disc CTS, 2 Liwell Secondary

Pulping Equipment

Digester: 1 Kamyr, 1,873 t/d

Washers (Pre O2): 2 Sunds PW40120 (in parallel), 1 Kamyr ADW

Knotters: 2 Ingersoll-Rand Hi-Q

Screens: Hooper, 4 primary, 1 secondary, 1 tertiary, 1 quartenary, 1 swing

Oxygen Delignification: 1 Stage Sunds - 60 min

Presses (Post O2): 2 Sunds DPA 1572

Bleach Plant

Bleaching Stages: Open wash followed by 3 Sunds stages, total - 6hrs.

Bleaching Sequence: Open Wash D100 Eop D100

Washers: 4 Sunds CCB 40160

Towers: 4 Sunds

Mixers: 4 Sunds

Chlorine Dioxide Plant: 1 R8-Sterling, 38 t/d

Oxygen Plant: Praxair, 38 t/d

Pulp Finishing Plant

Pulp Machine: Valmet 8.13m (320”) trim

Pulp Dryer: ABB Flakt

Cutter Layboy: Lamb-Grays Harbor

Baling Presses: 2 Hepburn, 1,100 t/load

Chemical Recovery Plant

Recausticizers: 4 GL & V causticizers

Pressure Filters: 2 GL&V (1 white liquor, 1 weak wash)

Lime Mud Washer: 1 GL & V

Lime Kiln: 370 t/d C a O Allis Minerals

Evaporator: 5 effects/6 body Ahlstrom, 675 t/h

Recovery Boiler: B & W, 3,200 t/d BLS

Precipitators: 2 Research-Cottrell (in parallel)

Main Process Control System: Honeywell TDC-3000

Utilities/Power Plant

Power Boiler: 1 B & W, 260 t/h steam

Type of Fuel Used: Bark, 315,000 t/y

Precipitators: 2 Research-Cottrell (in parallel)

Steam Generators: 2 40 MW Mitsubishi

Turbines

Water Consumption: 85,000 m3/d

Centrifuges: 2 Alpha-Laval Aerators: 32 100 hp

Effluent/Pollution Control

Clarifiers: 4 Ecodyne (2 primary, 2 secondary)

Bioreactors: 2 activated sludge, 55,000 m3/ reactor

Centrifuges: 2 Alpha-Laval

Aerators: 32 100 hp

AtlAntic PAcKAging ProDucts ltD.

Head office

Address: 111 Progress Ave Scarborough ON M1P 2Y9

Tel: 416 298-8101, Fax: 416 297-2218

Website: www.atlantic.ca

History:

Atlantic Packaging Company was formed in 1946. All outstanding shares are owned by I. Granovsky (Chairman). The company, which began as a paper bag manufacturer, began extruding polyethylene film in 1958, in 1959 began manufacturing corrugated cartons and in 1960 entered the field of gummed tape. In 1968 it started production of paper following installation of a paper mill; 1983: installed tissue mill; 1990: installed 2nd tissue mill and newsprint mill.

Personnel

Supt: Rick Aldridge

Sys Coord: John Dewar

Mill Mgr: Leo Easton

Mill Supt: Eric Faulkner

Recycling Mgr: Sergio Frazao

VP: Bob Hagan

Dir-Logistics: Todd Kostal

Chief Eng: Taufiq Malik

Dir Mills: Gerry Murray

Fin Analyst: Alberto Serodio

Sr VP: Harry A Shelson

Purch Mgr: Kim Stephenson

Prod Supt: Stev Wayland

Mfg Mgr: Art Wiseman

Chairman: I Granovsky

Pres: John Cherry

VP-Fin: P Doyle

Converting Operations: Brampton, Ingersoll, Mississauga & Scarborough, Ont.; Montréal, QC

Subsidiaries: Mitchel-Lincoln Paper Co. Ltd.

scArborougH mill

mill

Address: 111 Progress Ave Scarborough ON M1P 2Y9

Tel: 416 298-8101, Fax: 416 297-2218

Personnel

Dir-Ops: G Murray

Mill Mgr: L Easton

Linerbd Mill Supt: R Aldridge

Tissue Mill Supt: S Wayland

Linerbd Sls Mgr: J Pepper

Production capacity Paper: 600 t/d linerboard & corrugating medium

Equipment

Stock Preparation Plant (Linerboard Mill)

Pulpers: 3 continuous 2 250 t/d; 1 500 t/d

Broke Pulper: 1 continuous

Cleaners: 9 Voith high-density Turbo Separator: 2 300 t/d

Linerboard Machine

Fourdrinier: 1 with top former, 172” trim

Dryers: 67 5’ dia., 50 psi - 100 psi

Winder: 1 Pope reel

Rewinder: 1 2-drum, 172” trim

Tissue Machine

Twin Wire: 104” trim

wHitbY mill

mill

Address: 1900 Thickson Rd S Whitby ON L1N 9E1

Status: Indefinitely closed as of March 2010

Production Capacity Paper: 500 t/d newsprint

Equipment

Twin Wire Newsprint Machine: 256” trim

Knotters: 4 capacity 1 @ 1,000; 3 Hooper, 1

Ingersoll-Rand @ 500

Primary Screens: 5 capacity 4 @ 250; 1

Cowan, 4 Hooper

Secondary Screens: 4 capacity 4 @ 50, 2

Ingersoll-Rand, 2 Hooper

Thickeners: 3 capacity 1 @ 500; 1 @ 1,200, 2

Sherbrooke, 1 Ingersoll-Rand

Pulp Dryers: 3 capacity 2 @ 250; 1 @ 1,200, 2-Flakt, 1-Ross

Evaporators: 2 550/2,200 USgalpm Swenson, Unitech

Slakers: 2 320/900 USgalpm DOL

Lime Kilns: 2 80/200 t/d Allis Chalmers/ Fuller

Clarifiers: 5 DOL

Mud Washers: 2 82,000 ft3/DOL

Bleach Plant

Bleaching Stages: 5/6, 500 adt, 1,150 adt

Bleach Sequence: DcEDED, D1PcEoD1EpD

Washers: 5/6, 500 adt, 1,150 adt. IngersollRand, Sherbrooke, Precision Engineering & Dominion Bridge

Towers: 5/6, 500 adt, 1,150 adt. Toronto

Ironworks, Canadian Stebbins

Mixers: 6/4 Cameron & Mid Canada

Welding, Ingersoll-Rand

Chlorine Dioxide Plant: 1 50 t, Sterling R-8 with Honeywell DCS

mill

Address: 21 Mill Rd Terrace Bay ON P0T 2W0

Website: www.buchananforest.com

History:

The company decided to close its No. 1 pulp mill in the second quarter of 2005. On September 20, 2006, the reopening of the mill was announced. Buchanan Forest Products purchased the mill from Neenah Paper.

Sales Agent: Fibre Development, 1400 Holcomb Bridge Rd., Roswell, GA 300762199

Wood source: Crown timber limits Transportation: Railroad, highway

Production Capacity

Bleached sulphate pulp: 455,600 adt/y: 1,352 adt/d; bleached softwood kraft, bleached hardwood kraft

Equipment

Wood Handling

Chip Storage Capacity: 50,000 cds, pneumatic blowing

Chip Consumption: 235,000 cds/y delivered; 230,000 hardwood; 615,000 softwood

Roundwood Consumption: 610,000 cds/y delivered; 530,000 softwood; 76,000 hardwood

Log Deck: 3 de-icing decks

Chip Unloaders: 2 1 - Rader portable, 1Peerless

Chip Handling: 2 reclaims pneumatic

Debarkers: 3 Ingersoll-Rand 90’ x 14’

Chippers: 3 Carthage 96”

Chip Screens: 2 Rader screens (hardwood); 1 Rader V-screen + Rader wave 140 units/h. (softwood)

Pulping Plant

Digesters: 18 capacity 6 @ 3,800; 12 @ 5,000

Washers: 11 capacity 5 @ 1,200; 6 @ 250; 6 Sherbrooke, 5 Ingersoll-Rand, 1 DOL

Main Process Control System: Moore, Bailey, Honeywell & Kajani brightness & residual sensors

Pulp Finishing Plant

Cutter Layboys: 3 capacity 250, 250, 1,200

Lambs Gray

Baling Presses: 4 capacity 2 @ 250, 2 @ 700

Hepburn

Wire Tying Machines: 12 250 each Tennant

Scales: 7 3 @ 3,000; 4 @ 1,000 Toledo

Recovery Plant

Recausticizers: 6 16,200 ft3/DOL

Lime Mud Washers: 2 82,000 ft3/ DOL

Lime Kilns: 2 80/200 t/d Allis Chalmers, Fuller

Evaporators: 2 550/2,200 Swenson, Unitech

Recovery Boilers: 2 2.5 Mlbs black liquor

solids each, C-E

Precipitators: 2 SF Products; Electrostatic 3 Gas Scrubbers: 1 SF Products

Lime Dust Scrubbers: 2 38,000/95,000 alfm, Air Pollution Ind., Joy Manufacturing

Dissolving Tank Stack: 1 Joy Manufacturing

Power Plant

Power Boilers: 2 425,000 lb/h. B&W total

Steam Generated: 1.1 Mlb/h

Fuel Used Per Year: Bark 120,000 odt/y; Electricity 367,000 MWh; Oil 12.0 mig

Power Purchased: 26 MW/h

Water Consumption: 28 M USgal/d

Water Source: Lake Superior

Source of Power

Ontario Hydro + 20 MW Dresser/Rand generator

Effluent/Pollution Control

Primary Clarifiers: 2 Eimco, 150’

Dreg Filters: 1

Sludge Disposal: Hog fuel to PoBo

Sludge Presses: 1

A.S.B.: 64 Acre Multi-Celled Aerators: 38 Aquajet, 2,670 hp

Head office

Address: 7979 Vantage Way Delta BC V4G

1A6

Tel: 604 946-0677, Fax: 604 946-3516

Website: www.bkitech.com

History:

In 1986, Merfin commenced converting tissue and toweling for the commercial market. In September 1989, the first air-laid machine commenced production. In October, 1994 the converting subsidiary was moved to North Carolina, USA. In May, 1995 the second airlaid line commenced production. In April, 1996 construction began on the third air-laid line in Cork, Ireland. In 1997, the company was purchased by Buckeye Technologies of Memphis, TN.

Personnel

Process Eng: Tony Van Houtte

Plant Mgr: Laurence Li

Prod Mgr: S Lam

Mtce Mgr: D Jang

Cust Qual Mgr: M Chow

Hum Res Mgr: K Raskob

Safety Advisor: J Vanderluit

Controller: K Rotar

Sup Chain Mgr: V Singham

Parent Company: Buckeye Technologies Inc., 1001 Tillman Street, Memphis, TN 38112. Tel.: 901-320-8100. Fax: 901-320-8385.

Converting Operations: 105 Industrial Drive, King, NC 27021

Research & Development HQ: 1001 Tillman Street, Memphis, TN 38108

Engineering HQ: 1001 Tillman Street, Memphis, TN 388108

Sales Offices: 1001 Tillman Street, Memphis, TN 38108; Level 37 Singapore Land Tower, 50 Raffles Place, Singapore 048623. Tel.: 01165-320-8566. Fax: 011-65-320-8567.

Production Capacity

Air-laid/Non-Woven Products: 30,000+ t/y

Equipment

Mill

Air-laid Machine: 2 M & J Fibretech 45 t/d TBAL; 37 t/d LBAL Rewinders: Perini, Celli

Effluent/Pollution Control

Clarifier: 1 Krofta Screens: 4 Sweco

Source of Power: BC Hydro

Head office

Address: 9510 rue Saint-Patrick LaSalle QC

H8R 1R9

Tel: 514 364-7406, Fax: 514 364-9029

Website: www.bpcan.com

Status: The LaSalle Paper Mill was closed at the end of 2007. The Plant is still operational

History:

The company originally incorporated as Building Products Limited on December 5, 1925, manufactured only roofing products and was formed by the amalgamation of two companies, one of which was in existence since 1905. Since 2003, Building Products of Canada Corp. is a privately held company.

Personnel

Mech Spec: Mario Gagnon

Pres/CEO: Y Gosselin

VP-Admn/Fin: M Serre

Total Employees: 300

Parent Company: Emco Building Products Corp.

Mills: Pont Rouge, QC; Edmonton, AB Sales: Dartmouth, NS: 90 Wright Ave., B3B 1P2. Tel.: 902-468-5128. Fax: 902-468-5667; LaSalle, QC: 2850 Dollard. H8N 2V2. Tel.: 514-364-0671. Fax: 514-367-5274; Toronto, ON: 63 Huxley Road, M9M 3B4. Tel.: 416747-1103. Fax: 416-747-1109; Edmonton, AB: 3703 - 101 Avenue NE, T5J 2K8. Tel.: 780466-1133. Fax: 780-465-1181.

Products: Asphalt shingles, roll roofing, asphalt felts and sheating, chipboards, coatings & cements, wood fibre boards, decorative tiles, building paper.

eDmonton PlAnt

mill

Mailing Address: PO Box 576 Stn Main Address: 3703 101 Ave NE Edmonton AB T5J 2K8

Tel: 780 466-1135, Fax: 780 465-1181

Website: www.bpcan.com

Personnel

Plant Mgr: R Tintinaglia

Paper Mtce/Tech Mgr: J Dhatt

Total Employees: 172

Transportation: Edmonton, C.P.R

Paper Sales Center: PO Box 576m 3703 - 101 Avenue, Edmonton, AB T5J 2K8. 780-4661135. Fax: 780-465-1181

Output For Sale: 30,000 t/y paper (not converted)

Production Capacity Paper: 130 t/d roofing felts, chipboard

Pont rouge PlAnt

mill

Address: 420 rue Dupont Pont-Rouge QC

G3H 1S2

Tel: 418 873-2521, Fax: 418 873-2340

Personnel

Distrib Supvr: Stephane Boilard

Mtce Buyer: Claude Bussieres

Admv Dir: Jean-Robert Mathieu

Qual Cont/Rsch/Dev Mgr: A Proulx

VP-Mfg: Simon Pierre Fortin

Mtce Mgr: A Savard

Project Mgr: A Huard

Total Employees: 150

Transportation: Road access only

Output for Sale: 67,000 t/y of woodfibre products

Production Capacity Paper: 28 999 t/y of roofing felt, 50% of which is made from recycled paper plus 67,000 t/y of woodfibre boards and tiles

cAnADiAn Forest ProDucts ltD.

tAYlor PulP

mill

Address: PO Box 330 Taylor BC V0C 2K0 Tel: 250 789-9300, Fax: 250 789-3089

History:

Started by consortium of British Columbia sawmill owners - Fibreco Export in 1988. 1999 purchased by shareholders Slocan Forest Products. Slocan was acquired by Canfor in November 2003.

Personnel

Mill Mgr: A Eisler

Div Controller: K Salmon

Prod Mgr: H Bulmer

Mtce Mgr: D Allam

Elect Technol: Mike Landucci

Planner/Buyer: Wayne McKale

Crew Supvr: Doug Snyder

Energy Mgr: Craig Thomson

Area Supvr: Dick Duncan

Supvr: Dwayne Edwards

Sr Buyer: Bill Davidson

Purch Mgr: Dan Hogg

Tech Mgr: D Guilov

Total Employees: 110

Transportation: Railway 100% with 95% travelling off-shore via coastal ports

Production Capacity

Pulp: 690 t/d BCTMP

Equipment

Wood Plant

Chip Unloaders: 1 Rader

Chip Handling: 1 Rader

Chip Storage Capacity: 7 days

Chip Consumption: 240 000 bdu/y

Rechippers: 1 Carthage 48” 0-2000 ft3/h

Chip Screens: 1 BM&M 1 4/well

Pulping

Primary Screens: 6 I.R. model 2/2 D - slots

Secondary Screens: 1 I.R. model 2/2 D - slots

Thickeners: 2 I.R. 5M0, 1 Hymac 48” 64 adt/d

Centricleaners: 185 - Hymac model RB 200 EH

Presses: 6 Andritz (dewatering), 2 Andritz heavy duty 3.2m

Chip Washers: 1 Sunds Defibrator

Bleaching Stages: 2 lines of 2 stages each

Bleaching Sequence: 2 lines of 2 stages each

Pulp Dryers: 2 330 t/d each, Flakt flash dryers (low temp)

Refiners: 5, 400-t each, Sunds Defibrator CD 76 refiners, complete with 2 - 23,000 primary, 3 19,000 hp CGE drives - secondary and rejects

Process Control Systems: 1 Emerson Delta V DCS; 1 Q.E.S. technology finishing line system

Bleach Plant

Bleaching Stages: 2 stages each of 2 lines

Bleaching Sequence: 1 HC H 2 O/1 HC H 2 O

Washers: 3 per line - 2 lines, Arus Andritz

double wire press 3.2 m

Towers: 2 per line

Mixers: 6 Arus Andritz fluffer/mixer

Pulp Finishing Plant

Baling Presses: 2 - 330 t/d Sunds Defibrator slab presses, 1 Sunds Defibrator bale press

Wire Tying Machines: 3 Ovalstrapping, Lamb Grays bale line

Scales: 1 Toledo

Unitizers: 1 Ovalstrapping

Stock Preparation Plant

Repulping Systems: 2 Hymac model 14-2B48 Turboflex II

Power Plant

Power Boilers: Heatech

Steam Generated: 70,000 lb/h

Process Control System: Emerson Delta V

Effluent/Pollution Control

Clarifiers: 2

Settling Ponds: 2 - 8 day

Sludge Disposal: 1 Arus Andritz, 1 Phoenix Aerators: 6

Source of Power

Electricity: Purchased - approximately 80,000 kW from BC Hydro

Personnel

Dir-Planning: Steve Henley

Chief Eng: Blaine Willick

Chairman: R J Jago

Pres/CEO: Paul Richards

CFO/Sec: T Hodgins

VP-Sls/Mktg: Joe Nemeth

A-Gen Mgr/VP-Ops: Brett Robinson

Gen Mgr-Hum Res: D Scott

Corp Controller: R Remesch

Prod Mgr-PG/Intercon Pulp Mills: C Walls

Mtce Mgr-PG/Intercon: S Sidsworth

Tech Dir: Sandra Morrison

ISO Quality Registration: 9001; 14001

Parent Company: Canfor Pulp Limited

Partnership

Pulp: Canfor Pulp Limited Partnership, 1001700 West 75th Avenue, Vancouver, BC

Wood Source: Sawmill residual chips

Transportation: CN Rail, Highway

Production Capacity: NBSK market pulp: 310,000 admt/y

Equipment

Wood Plant

Chip Unloading: 1 hydraulic truck unloading dumper

Chip Handling: Belts, trippers and front end loaders

Chip Storage: Outdoor piles

Chip Screens: 2 Rader primary V-screens, 2 Liwell secondary & tertiary screens, 2 Rader slicers, 1 air density separator, 1 Black Clawson disc scalper

Kraft Pulping Plant

Digester: 875 t/d Kamyr continuous

Head office

Address: 1700 75th Ave W Vancouver BC V6P 6G2

Tel: 604 661-5241, Fax: 604 661-5235 Website: www.canforpulp.com

Board: Charles J. Jago, Paul A. Richards

Personnel

CFO/Sec: Terry Hodgins

Dir-Planning: Steve Henley

Chm: Peter Bentley

Corp Env Mgr: Michael A Jordan

Pres/CEO: Paul A Richards

VP-Sls/Mktg: Joe Nemeth

Chairman: Charles J Jago

ISO Quality Registration: 9001

Ownership: Canfor Corporation, 50.2%; Canfor Pulp Income Fund (TSX: CFX.UN) 49.8%).

Mills: Northwood Pulp, Intercontinental Pulp, Prince George Pulp and Paper Sales Offices: Vancouver, BC; Brussels, Belgium; Tokyo, Japan

Research & Dev. HQ: Vancouver, BC

Production capacity: Market pulp: 1,033,000 t/y; Kraft paper: 135,000 t/y

intercontinentAl mill

mill

Mailing Address: PO Box 6000 Stn Terminal

Address: 2533 Pulp Mill Rd Prince George BC V2N 2K3

Tel: 250 563-0161, Fax: 250 561-3921

Website: www.canforpulp.com

Knotters: 2 -- Impco model B, H.Q. pressure knotter (one spare); 1 -- Noss Raditrim model 630 sec., 1 -- Impco vibratory (spare)

Washers: 1 Kamyr pressure diffuser; 2 Impco end-valve 4.1 m x 6.7 m

Primary Screens: 4 CIR model 212D pressure screens

Secondary Screens: 1 CIR model 212D pressure screen

Tertiary Screen: 1 -- Ingersoll-Rand Centrisorter C-110 (unbleached)

Cleaners: Noss Radiclones (5 stages), 1 CIR trash screen

Drainer: 1 Hymac 150 stockdrainer

Deckers: 1 Kamyr 4.3 m x 8.5 m unbleached; 1 CIR end-valve 4.1 m x 7.3 m bleached and 1 Kamyr 2.4 m x 7.3 slusher

High Density Towers: 2 brown and 2 bleached

Oxygen Delignification: 1 CIR pre-O2 washer 4.1m X 8.5m; 1 CIR single shaft steam peg mixer; 1 Sunds SMB-50B high shear oxygen mixer; 1 Sunds O2 reactor 3.6m X 30.5m; 1, O2 reactor blow tank 6.7m x 17m; 2 Sunds DPA-1255 post-O2 wash presses; 2 Ahlstrom MC pumps

Recovery Plant

Lime Mud Washer: 2 Dorr mudwashers, 2360 m3, 2800 m3

Lime Kiln: 1 Eimco lime mud; precoat filter 3.6 X 6.7m

Evaporators: Horton Sextuple Effect; 2 RCC pre-evaporators; 2 RCC concentrators

Recovery Unit: 1, 1450 t/d solids B & W

Precipitator: 1 ENELCO electrostatic

Recausticizing: 1 Eimco No 20 KCS slaker; 2 WLC 1930 m3, 2800 m3; 1 Eimco GLC 3260 m3

Bleach Plant

Process Stages: DEopDEpD

Washers: 1 Impco titanium, Coru-dek I, 13’6” x 22’ (D100); 1 Impco 316SS, 11’6” x 22’ (E2); 1 Impco 317ELCSS, 11’6” x 22’ (D1); 2 Impco 6-7% molySS, Coru-dek III, 11’6” x 22’ (Eop,D2)

Towers: Impco 1-upflow ClO2; 1-upflow/ downflow Eo; 1-downflow E2; 2-upflow

Mixers: 1 Komax static mixer, 4 double shaft

Canron steam mixers, 1 Sunds SMA-50B Eo mixer; 1 Sunds titanium high shear mixer; 2 Alstom Ahlmix AM25-20

ClO2 Plant: 1, 45 t SVP Methanol generator system

Production & Finishing Plant

Fourdrinier: 1 Black Clawson Cantilever

Hydroflyte, 6.0 m wire

Pulp Dryer: SF Flakt type L. 19 decks

Cutter Layboy: Lamb-Grays Harbor

Baling Lines: 1 Lamb-Grays Harbor, 1

Cranston

Baling Presses: 2 Burrard 907 tonne

Wire Tying Machines: Ovalmatic

Wire Tying Unitizer: Ovalmatic

Steam Plant

Boilers: 1 Foster Wheeler hog fuel, oil, or gas, 204,000 kg/h of steam @ 4100 kPa; 1 B & W

Recovery, 229,270 kg/h of steam @ 4100 kPa

Source of Power

B.C. Hydro and steam turbines on major drives

Power Plant

Cogeneration System: 1 Mitsubishi backpressure unit, 25mw @4100 kPa inlet

Effluent/Pollution Control

Clarifier: 1 primary clarifier, 180’ dia.meter x 10’-20’ deep

Dregs Filter: 1 Dorr-Oliver dregs pre-coat filter 6’ dia.meter x 6’ long

Sludge Treatment: 1 Passavant sludge thickener, 55’ dia.meter x 12’-14’ deep; 1 Andritz 8-3 rotary screen thickener; 1 Andritz model 2412 screw press, 29-30 bdt/d capacity

Sludge Disposal: hog fuel

Aerators: 1, 24-hour 5-day aeration basin, design flow 20,000,000 USgal/d; 2 Simcar #9 fixed surface aerators, 100 hp each, 11 Aqua-Later floating surface aerators, 60 hp each; 1 aeration lagoon, common with Prince George mill, 245,000,000 Usgal. capacity, 1080 subsurface helical aerators, air supplied by three 600 kW. Roots air blowers.

Process Control

Distributed Control Systems: Foxboro I/Aentire mill

nortHwooD PulP mill

See Flowchart Page 29 mill

Mailing Address: PO Box 9000 Stn A

Address: 5353 Northwood Pulp Mill Rd

Prince George BC V2L 4W2

Tel: 250 962-3600, Fax: 250 962-3602

Website: www.canforpulp.com

Personnel

CFO/Sec: Terry Hodgins

Dir-Planning: Steve Henley

Mfg Mgr: Lance Anderson

Process Eng: Jim Menard

Energy Mgr: Mike Todd

Chairman: C J Jago

Pres/CEO: Paul Richards

VP-Sls/Mktg: Joe Nemeth

Gen Mgr: Martin Pudlas

Gen Mgr-Hum Res: D Scott

Corp Controller: R Remesch

Mgr-Gen Mtce: Mike Kelly

Engrg Mgr: Olaf Starck

Mgr-Fibreline: Jason Korolek

Steam/Recov Mgr: D Law

Total Employees: 517

ISO Quality Registration: 9001-1991; 140012001

Transportation: B.C.R., C.N.R., highways 97 and 16

Sales Office: Canfor Pulp Limited Partnership, 100 - 1700 West 75th Avenue, Vancouver, BC

Production Capacity

Pulp: NBSK market pulp, 570,000 mt/y

Wood Source: Sawmill residual chips

Equipment

Wood Handling Equipment

Chip Storage Capacity: 180,000 bdt

Chip Consumption: 3 300 bdt/d

Chip Unloaders: 3+2, truck & railcar

Chip Handling: Belt conveyors

Sawdust Handling: Belt conveyors

Chip Conditioners: 2 100 t/d

Chip Screens: 4 sets Acrowood, 1,000 t/d each

Pulping Equipment

Digesters: 2 Kamyr continuous, 1,650 t/d total

Knotters: 4 + 1 Hi-Q -Noss, 2,000 t/d

Primary Screens: 4 + 4 Centri Sorter, 1,700 t/d

Secondary Screens: 2 + 1 Centri Sorter, 1,000 t/d

Thickeners: 3 Ingersoll-Rand, 1,800 t/d

Centricleaners: 1 + 1 Celleco-Noss, 2,000 t/d

Press: 1 + 1 Sunds, 2,000 t/d

Pulp Dryers: 2 Flakt, 1,800 t/d

Evaporators: 1 + 1 Horton - Rosenblad

Slakers: 3 Dorr-Oliver

Lime Kilns: 1 + 1 Traylor - Allis Chalmer

Clarifiers: 7 Dorr-OLiver

Mud Washers: 3 Dorr-Oliver

Main Process Control System: DCS Fisher/ Provox

Bleach Plant

Bleaching Stages: 5 + 5, 1,800 t/d

Bleaching Sequence: ODEopDEpD + DEopDEpD

Washers: 5 + 5 I-R, 1,800 t/d

Towers: 5 + 5, 1 U/D, all others upflow

Mixers: 1 + 6 + 6 Static - Hi-Shear - PEG

Chlorine Dioxide Plant: 1 + 1 R-8 - Solvay, 60 t/d

Main Process Control System: DCS Fisher Provox

Pulp Finishing Plant

Pulp Machines: 1 Dominion 178, 1 with Minton dryer (750 t/d pulp), 1 with Flakt dryer (450 t/d pulp)

Cutter Layboy: 2 Lamb-Grays Harbor, 171 pulp web width

Thune Press: 1 capacity 110 t/d, 35% moisture, Thune

Baling Press: 2 Washington Iron Works, 1,000 t; 1 Dominion, 1,000 t.

Wire Tying Machines: 46 Cranston

Scalers: 2 Robert Morse bed, Fairbanks electronic head

Cutter Layboys: 1 + 1 Lamb - Grays, 2,000 t/d

Baling Presses: 1 + 2 Hepburn - Dominion

Wire Tying Machines: 4 + 2 Gerrard Ovalstrapping

Steam Plant

Boilers: 1 Foster Wheeler, using Natural gas, oil with capacity of 350,000 lb/h, 1 Foster Wheeler using hog primarily capacity of 450,000 lb/h

Effluent Treatment

Primary Clarifier: Secondary effluent treatment, UNOX activated sludge oxygen enriched; secondary clarifiers; primarily capacity of 450,000 lb/h

Source of Power

Authority: BC Hydro & Power Authority

Recovery Plant

Recausticizers: 2 x 3 + 2 x 4, Dorr-Oliver, Ahlstrom

White Liquor Pressure Filter: 2 Ahlstrom

Lime Mud Washers: 3 Dorr-Oliver

Lime Kilns: 1 + 1 Traylor - Allis Chalmers

Evaporator: 1 + 1 Horton - Rosenblad

Recovery Boilers: 2 CE

Oxidation Unit: 1 Chemetics

Precipitators: 1 + 1 Joy - Research Cottrell

Kiln: 1 Flakt

Gas Scrubbers: 1 + 2 Waterloo - Seallite

Strippers: 1 Lundberg

Dissolving Tank Stack: 1 + 1 DuconMunters

Dregs Precoat Filter: 1 Ahlstrom

Main Process Control System: DCS Fisher/ Provox

Power Plant

Source of Power: 80% self-generated, 20% from B.C. Hydro

Power Boilers: 1 + 1 CE - Foster Wheeler

Steam Generated: Total, 600,000 lb/hr

Water Consumption: 150,000 m3/d

Water Source: Fraser River

Main Process Control System: DCS Fisher/ Provox

Cogeneration System: 2 Stal Laval, 28 MW

Effluent/Pollution Control

Effluent Clarifiers: 1 primary

Settling Pond: 1 secondary

Sludge Disposal: Landfill Aerators: 20

Prince george PulP & PAPer mill

See Flowchart Page 30 mill

Mailing Address: PO Box 6000 Stn B

Address: 2789 Pulp Mill Rd Prince George

BC V2N 2K3

Tel: 250 461-0161, Fax: 250 561-3627

Website: www.canforpulp.com

Personnel

CFO/Sec: Terry Hodgins

Dir-Planning: Steve Henley

Chairman: C J Jago

Pres/CEO: Paul Richards

VP-Sls/Mktg: Joe Nemeth

A-Gen Mgr/VP-Ops: Brett Robinson

Gen/Hum Res Mgr: D Scott

Corp Controller: R Remesch

Prod Mgr-PG/Intercon Mills: C Walls

Mtce Mgr-PG/Intercon Mills: S Sidsworth

ISO Quality Registration: 9001; 14000

Parent company: Canfor Pulp Limited

Partnership

Pulp: Canfor Pulp Limited Partnership, 100 -1700 West 75th Avenue, Vancouver, BC

Sales Agents

Wood Source: Sawmill residual chips

Paper Sales Agents: Premium 1 Paper, Kelowna, BC

Transportation: C.N.R. via Landtrans, B.C. Railway, Highway

Production Capacity

Pulp: 155,000 mt/y semi-bleached and unbleached softwood kraft pulp

Paper: 140,000 mt/y bleached and unbleached softwood kraft paper

Equipment

Wood Plant

Chip Unloading: Hydraulic rail and truck dumper

Chip Handling: Belts and fingers

Chip Storage: outdoor piles

Chip Screens: 1 Rader primary V-screen; 1 Radar bar screen; 4 model 7 Dillon rotaries; 2 Liwell; 2 Radar slicers; 1 air density separator

Kraft Pulping Plant

Digesters: 1 440 adt/d Kamyr continuous Knotters: 2 Noss Raditrim secondaries, 2 Ingersoll-Rand (pressure) primaries Washers: 4 (2 lines) Kamyr 3.5m x 4.9m

Primary Screens: 1 1,400 adt/d Metso D15

Secondary Screen: 1 500 adt/d Hooper PSV 2,600

Tertiary Screens: 1 200 adt/d I/R Model 110 Quaternary Screen: 1 50 adt/d Cowan KX

300

Deckers: 1 Sherbrooke 2.7 m x 4.9 m, 1 Canron 3.5 x 4.9 m. vacuum decker

Process Computer: Foxboro (DCS) I/A series

Recovery Plant

Recausticizing: Dorr-Oliver-Long, #15 slaker, 4 causticizers

White Liquor Clarifier: Dorr-Oliver-Long, 4 tray 13.4 m x 8.5 m

Lime Mud Washer: 1 Dorr-Oliver-Long 4 tray, 12.2m x 7.3m

Lime Kiln: 1 F.L. Smidth 3.0 x 83.8 m

Evaporators: Swenson 6-effect, Ecodyne 3-effect, 1-2 effect forced circulation, 22-effect HPD concentrators

Recovery Unit: 1 1550 t solids/d B&W low odour.

Precipitator: 1 PPC, 1 HRC

Spare Clarifier: 1 Dorr-Oliver 4 tray, 13.4m x 8.5m

Bleach Plant

Process Stages: 3 & 2 DEopD & WW

Washers: 5 Kamyr 3.5 m x 4.9 m

Towers: 2 upflow CIO2; 1 downflow caustic, 1 upflow oxidative extraction; 2 wash stages

(unbleached) , 2 high density storages

Mixers: 1 Komax inline mixers; 4 Kamyr double-shaft steam mixers, 1 Sunds Eo mixer; 2 Ahlstrom AM25-20 CIO2 mixer

Stock Preparation Plant

Refiners: 4 Sprout-Waldron 1.1 m double disc, 1 Sunds 60” HCR

Broke Pulper: 1 No. 4 Pulpmaster

Saveall: 1 2.4 m x 4.9 m Sherbrooke

Cleaners: Noss Radiclones

Screens: C.I.R. Centriscreens, Jonsson rejects screen

Production & Finishing Plant

Pulp Machine Slusher: 2 Impco, 1 - 2.4 m x 4.9 m; 1 - 2.4 m x 6.7 m

Fourdriniers: 1 Beloit Walmsley with Mitsubishi concept IV headbox 6.4 m, 750 m/ min. (paper); 1 Dominion 4.4 m (pulp)

Paper Dryers: 59 dryer cans, 8 felt sections Pulp Dryer: SF Flakt Type L, 19 decks

Cutter Layboy: Lamb-Grays Harbor Winder: Dominion

Baling Press: Dominion 907-tonne Wire Tying Machines: Ovalstrapping

Steam Plant

Boilers: 1 Foster Wheeler hog fuel and gas. 150,000 kg/h of steam @ 4,100 kPa; 1 Babcock & Wilcox recovery, 210,000 kg/h of steam @ 4,100 kPa, 1 Babcock & Wilcox hog fuel 125,000 kg/h

Source of Power: Self-generated and steam turbines on major drives

Power Plant

Type of Fuel Used: Bark (275,000 odt); Gas (250, 000 GJ); Oil (1,000 m3)

Source of Power: Self-generated and BC Hydro

Cogeneration System: Mitsubishi condensing, extracting turbine and generator at 60MW

Effluent/Pollution Control

Clarifier: 1 primary clarifier, 180 ’ diameter x 10’-20’ deep

Dregs Filter: 1 Dorr-Oliver dregs pre-coat filter 6’ dia.meter x 6’ long

Sludge Treatment: Common with Intercontinental mill

Sludge Disposal: See Intercontinental mill Aerators: 1 24-hour aeration basin, design flow 14,000,000 USgal/d; 5 stationary Simcar #8 aerators, 50 hp each; 9 Ashbrooke-I floating surface mechanical aerators, 60 hp each; 1 aeration lagoon, common with Intercontinental mill

Process Control

Control Systems: Foxboro I/A - Kraft mill, bleach plant, paper machine, steam & recovery

reseArcH & DeveloPment centre

Address: 3800 Wesbrook Mall Vancouver BC V6S 2L9

Tel: 604 228-6710, Fax: 604 228-6723

Personnel

Rsch/Dev Mgr Pulp & Paper: Paul Watson

Dir-Planning: Steve Henley

Rsch Techn: Ranbir Heer

Rsch Techn: Wendy Tsai

Techn II: Patricia McBeath

Technologist I: Alice Obermajer

cAriboo PulP & PAPer comPAnY

See Flowchart Page 32

Head office

Address: 50 North Star Rd Quesnel BC V2J 5P6

Tel: 250 992-0200

History:

A 50-50 partnership was formed in December 1969 between Weldwood of Canada Limited and Daishowa-Marubeni International Ltd. to build and operate a 934 t/d bleached kraft pulp mill at Quesnel, BC. Weldwood was purchased by West Fraser Mills Ltd. at the end of 2004. www.daishowa.com; www.westfrasertimber. com

Personnel

Controller/Fibre Supply Mgr: Mike Pagurut

Prod/Tech Mgr: S Bird

Hum Res Mgr: B Norman

Mtce/Engrg Mgr: D Needham

Mill Mgr: B Eby

VP: I Aoki

Pres: T Seraphim

Parent Companies: West Fraser Mills Ltd. and Daishowa-Marubeni International Ltd

Sales Office: Vancouver, B.C

Executive Committee: T. Seraphim, I. Aoki, R. Maksymetz, K. Oshima

mill

Mailing Address: PO Box 7500

Address: 600 North Star Rd Quesnel BC V2J 3J6

Tel: 250 992-0200, Fax: 250 992-2164

Personnel

Purch Agt: Norma Morrison

Pulp Mill Supt: John Ayles

Pulp Coord: Tony Christy

Accnt Supvr: Charlie Ragsdale

Fiberline/Tech Mgr: S Bird

Hum Res Mgr: R A D Norman

Controller/Fibre Supply Mgr: Michael

Pagurut

Steam/Recov Mgr: D McRae

Mill Mgr: Bruce Eby

Engrg/Mtce Mgr: D Needham

ISO Quality Registration: 9001-1993; 14001

Transportation: CN Rail

Products: Bleached kraft pulp

Production Capacity: 340 000 t/y

Equipment

Digester Kamyr continuous 5.8 x 51.8 m, 1,100 adt/d

Washing

3 Kamyr 4.0 m x 9.1 m, 1 Kamyr pressure diffuser

Screening

5 primary, 2 secondary, 1 tertiary CIR centrisorters; 1 Kamyr decker 4.0 m x 9.1 m

Bleaching 6-stages O-Dc-E/O-D-E-D; 1 Sunds medium consistency O2 delignification system with 2

presses; Kamyr washers; multifibre process chemical plant 2 14 t/d CIO2/ generator (Modified Mathieson)

Stock Preparation

1 Noss Radiscreen, 3 AL80-600 primary radiclones; 2 P100-300 secondary radiclones; 1 P100-300 tertiary radiclone; 1 AM80-75 quaternary radiclone; 1 AM80A-20 quintenary radiclone; 1 RD-2000 Radrideck; 2 Kamyr deckers 2.9 m x 9.1 m

Drying & Finishing

1 Beloit 6 m fourdrinier and press section; Black Clawson double felted 1st and 3rd presses; 1 Ross pulp dryer; 1 Lamb-Grays Harbor overlapping cutter layboy and finishing line; 2 Dominion 907 t bale presses

Recovery

1 Eimco process recausticizing system; 1 cooler equipped Smidth kiln 3.5 m x 91.4 m; 1 Unitech 5 effect evaporator system with concentrator; 1 B & W (Gotaverken Retrofit) recovery furnace; 1 950,000 kg black liquor solids/d

Source of Power

1 Foster Wheeler hog burning power boiler with 218, 000 kg/h steam; 1 Toshiba 101,000 MJ turbo generator; 1 Zurn 114,000 kg/h package boiler; B.C. Hydro 101,000 MJ tie line.

cAscADes inc.

Head office

Mailing Address: PO Box 30

Address: 404 boul Marie-Victorin Kingsey Falls QC J0A 1B0

Tel: 819 363-5100, Fax: 819 363-5155

Website: www.cascades.com

History

Founded in 1964, Cacades produces, converts and markets packaging and tissue products composed mainly of recycled fibres. Cascades employs nearly 12,500 men and women in more than 100 modern, versatile operating units in North America and Europe. Cascades’ management philosophy, its more than 45 years of experience in recycling, and its continued efforts in research and development are strengths which enable the company to create new products for its customers. The Cascades shares trade on the Toronto Stock Exchange under the ticker symbol CAS

Personnel

VP-Organizational Dev: Claude Cossette

VP-Admn: Norman Boisvert

V-Chair of the Board: Bernard Lemaire

VP-IT: Dominic Doré

VP-Procurement: Jean-Luc Bellemare

Comm Advisor: Marie-Pierre Paquette

VP-Environment: Léon Marineau

Pres/CEO: Alain Lemaire

VP-Legal Affairs/Corp Sec: Robert Hall

VP/CFO: Christian Dubé

VP-Commun/Public Affairs: Hubert Bolduc

Pres/CEO-Tissue Grp: Suzanne Blanchet

Pres/CEO-Containerboard Grp: Marc-André Dépin

Pres/CEO-Spec Products Grp: Mario Plourde

Chairman: Laurent Lemaire

VP-Fin/Treas: Allan Hogg

VP-Hum Res: Maryse Fernet

VP-Sustainable Dev: Henry Sauvagnat

ISO Quality Registration: 9002; 9001; 14001

Sales Office: 772 Sherbrooke St. W, Montreal, QC, H3A 1G1. Tel.: 514-282-2600, Fax: 514-282-2624.

Subsidiaries:

Cascades Canada Inc.

Cascades Europe S. A. S.

Cascades S. A. S.

Cascades Tissue Group - North Carolina Inc.

Cascades USA Inc.

Dopaco, Inc.

Metro Waste Paper Recovery Inc.

Norampac Holding US Inc.

cAscADes eAst Angus inc.

mill

Address: 248 Warner St East Angus QC J0B

1R0

Tel: 819 832-2451, Fax: 819 832-3406

Website: www.cascades.com

Personnel

Qual Cont Supvr: Gaberial Dugay

Purch Supt: R Corriveau

Elec Supvr: Marc Bernier

Controller: G Leblanc

Mech Supt: Stephan Vincent

Steam/Recov Supvr: Gray Forster

Asst Paper Machine Supt: Yvon Gagnon

Eng Trainee: Yves Blais

Wood Prep Supt: Rejean Dugal

Condutor: Claude Gilbert

Supvr Steam Plant: Patrice Turcotte

Paper Mill Supt: Normand Langlais

Pulp Mill Supt: Richard Lessard

Mill Mgr: Julie Giasson

Prod Mgr: Jean-Marc Simard

Engrg Supt: S Tremblay

Qual/Tech Supt: François Pépin

Mtce Mgr: Roch Tessier

Dir-Hum Res: Michèle Bilodeau

Environ Supvr: Richard Ravary

Products: Unbleached softwood, unbleached butcher’s kraft, wrapping, extensible, grocery bag and sack, envelope, gumming, waxing, recycled paper, asphalt laminating and waterproofing and other unbleached converting paper, 275 t/d.

Production Capacity

Pulp: 42,000 t/y unbleached softwood

Paper: 95,000 t/y

OCC: 50,000 t/y

Equipment

Woodhandling & Preparation

Storage Cap: chip - 10 000 t; daily use 250 t/d purchased; bark - 2500 t; daily use 150 t/d purchased

Truck Dumper: 1

Payloaders: 2 Caterpillar

Chip Handling: 3 live bottom bin; 2 belt conveyors; 1 Rader disc screen; 1 Hooper shredder; 1 A-C vibrating chip screens

Bark Handling: 1 live bottom bin; 2 belt conveyors; 1 Williams disc screen; 2 Williams hammermills; 1 live bottom bin and 1 chain conveyor (spares)

Pulp Mill

Digesters: 5 batch 3 - 3500 ft3, 2 - 3900 ft3

Evaporators: 1 Swenson-Nyman six effect evaporator; 1 Tampella double effect concentrator

Recovery Boiler: 1 Babcock-Wilcox 45,000 lb/hr steam

Precipitator: 1 Research-Cottrell electrostatic

Lime Mud Washer: 1 Dorr Oliver

Recausticizing System: 1 Dorr Oliver

Knotters: 3 Jonsson

Pressure Knotter: 1 Bird PK4

Screens: 2 Cowan

Washers: 3 2 Hooper 11’ x 12’, 1 Dorr Oliver 11 1/2’ x 16’

Decker: 1 Dorr Oliver 11’ x 14’

Paper Mill

Pulpers: 2 Hydrapulpers, 3 Batch

Disc Refiners: 4 Sprout-Waldron, 2 Black Clawson

Centricleaners: Bauer 600 series

Thickeners: 1 Dorr Oliver-Long, 4’ dia.; CIR 1, 6 1/2’ dia.

Pressure Screens: 1 Bird 24, 1 Bird 18, 1 Bird 400, 1 Lamort CH3

Paper Machines: Machine No3: D-E 160” width 150” trim 1,700 ft/min incl. MecFab fourdrinier; Black Clawson presses, 46 - 48” dryers; 1 calender stack.

Machine No 4: Millspaugh 134” width 120” trim 2,400 ft/min incl. GL&V fourdrinier; Beloit Tri-Nip press 46 - 60” dryers, 1 size press, 1 extensible paper unit, 1 calender Winders: 1 Langston on 160”, 1 Beloit M-24 on 134”

Computer: 1 Measurex 2002 Gemini System on 160” and 1 Valmet Paper IQ-L System c/w Jetmatic actuators on 134”

Rewinders: 1 - 72” CamerON, Wrapping machine: 1 Cyvector, 60 rolls/h

Power Plant/Water & Waste Data

Recovery Boiler: 1 Tomlinson 45,000 lb/h

Boilers: Hog fuel-fired: 1 Volcano (3 Welland cells) 60,000 lb/h;1 Babcock & Wilcox dutch oven 45,000 lb/h; Natural gas/ oil fired: 3, 1 Babcock & Wilcox 100,000 lb/h; 1 Babcock & Wilcox 80,000 lb/h (on standby)

Electricity: 297,500 kWh/d, 100% purchased Water: 6.6 million gal/d

Source: River

Air Pollution Systems: Pulp mill: 2 Environair wet scrubbers; 1 Biothermica incinerator (for TRS); 1 Research-Cottrell electrostatic precipitator.

Power Plant: 3 Multi-cyclone dust collectors; 1 Bahco; 1 Joy; 1 AAF (Barron)

Primary Effluent System: Vargo filters on paper machines. Sludge collector at the paper mill

Secondary Effluent System: Joint treatment with municipality, aerated lagoons

OCC Plant (capacity: 240 t/d); 1 screening system (Berd,Vorth); 1 turn wire press (HDS); 1 dispersing unit (Cellwood); 2 screw presses, 1 pre-Reater, 1 disperser

PAPier KingseY FAlls inc. mill

Mailing Address: PO Box 150

Address: 408 boul Marie-Victorin Kingsey Falls QC J0A 1B0

Tel: 819 363-5200, Fax: 819 363-5255

Website: www.cascades.com

Personnel

Tech Supt: Pierre Trahen

Hum Res Mgr: Isabelle Gauvreau

Mtce Mgr: Gaetan Verville

Paper Mill Supt: Alexandre Caron

Plant Mgr: Sylvain Houle

Controller: Mario Gélinas

Gen Mgr: L Langevin

Sls Mgr: Simon Provencher

Mgr-Qual: Mario Lemieux

Pres/COO: Mario Plourde

Total Employees: 72

ISO Quality Registration: 9001-2008

Raw Material: Waste paper

Production Capacity

Paper: 325 t/d core stock and chipboard, up to 355 t/d recycled pulp

Equipment

Board Mill Data

Pulpers: 1 - 16’ dia. 225 t/d; 1 - 12’ dia. 130 t/d

Refiners: 3 Sprout-Waldron T.F, 2x34”, 1x20”

Cylinder Machine: 6 - 144” width Beloit, 3

Bristol

Cleaning Equipment: HDC, Uniflow, 2 -

Fiberizer Escher-Wyss

Screens: 3 Beloit “S”, 32 J24818; 1 cyclo screen, 2 Bied, 800 and 200

Profilers: 1 Aquatrol

Formers: 3 - Bristol

Production & Finishing Plant

Paper machine: 1, 90,000 t/y

Felt machines: 7 felts, new cantilever press section

Dryers: 110 - 35 and 160 psi

Calenders: 4-roll swimming rolls stack

Winder: 1, Cameron

Main process system controls: Honeywell DCS, TDC-3000, Davinci Experion

Source of Power

Co-generation Plant: 32 MW

Steam: Turbine gas emulsion

cAscADes boxboArD grouP inc.

eAst Angus mill

mill

Mailing Address: PO Box 2001

Address: 2 rue Angus Nord East Angus QC J0B 1R0 Website: www.cascades.com

Status: Indefinitely closed

ISO Quality Registration: 9002

Sales offices: Cascades Paperboard Int., 772 Sherbrooke West, Suite 300, Montreal, QC, H3A 1G1. Tel. 514-284-9800, Fax: 514-2891773.

Transportation: Highway, river, port connections

Products: Coated folding boxboard, 160 t/d Board: Boxboard 65,000 t/y

Equipment

Recycling Plant

Pulpers: 1 Helicopulper

Detrasher: 1 Scavenger

Cleaners (coarse): 4 Black Clawson

Screens (coarse): Bird, Beloit, BC

Deinking: Flotation, 2 Fiberprep

Rotary Cleaners: 1 Gyroclean

Forward Cleaners: 1 Bauer, 1 Beloit

Main Process Control System: 1 Moore

Board Mill

Pulpers: 2 Hydrapulpers, 1 Solvo Disc Refiners: 6 Sprout-Waldron Formers: 7

Centricleaners: Bauer 606 series Consistency Regulators: DeZurik and EurControl

Cylinder Machine: 1 - 110” width 100” trim 500 ft/min incl. 58, 48” and 30, 42” dryers

Dryers: 89

Calender Stacks: 3

On-machine Coater: 2

Winder: 1

Computer: 1 Measurex 2002 system

Power Plant

Power Boilers: 5 Volcano 4 BNW, 325,000 lb/h rated

Type of Fuel Used: bark (75,000 t/y), oil (1.2M gal/y)

Water Consumption: 150 M gal/y

Water Source: river

Main Process Control System: Moore

Effluent/Pollution Control

Clarifier: 1 Graver

Screen: 1 Beloit

Sludge Disposal: 1 Dorr-Oliver & twin-wire press

cAscADes FjorDcell inc.

Head office

Mailing Address: CP 1970 succ Bureau-Chef Jonquière QC G7S 4R5

Address: 4010 ch St-André Jonquière QC G7S 4X3

Tel: 418 546-4600, Fax: 416 542-5846

History:

The mill was first built in 1962, then shut down in November 1991. Cascades Inc., through its subsidiary Industries Paperboard International, started it up again in 1997 under the name FjordCell Inc.

Personnel

Tech Cons: Stéphane Cloutier Plant Mgr: Mario Nepton

Transportation: Highway Production: 82 000 t/y NBSK pulp

Equipment

Pulping

Digester: Kamyr continuous, 1962, 10, 000 ft3

Washer: 3 Sherbrooke drum brown stock, 1962, 8’ x 16’

Decker: 1 Sherbrooke drum brown stock, 1962, 8’ x 12’

Bleach Plant

Bleaching Sequence: D-Eop-D-P

Pumps: 4 MC, 2 Impco (1962 & 1977), 2

Ahlstrom (1988 & 1998)

ClO2 Generator: 1 Sterling Pulp Chemical

R8, 1999, 12 t/d

ClO2 Mixers: 3, 1 Riverside Steel (1962), 1 Kamyr (1984), 1 GL&V-Dorr-Oliver (1998)

Bleaching Towers: 6 3 Riverside Steel (downflow), 1 Riverside Steel (upflow), 1 Riverside Steel (upflow/downflow), 1 AC Plastiques (upflow)

Drum Filters/Washers: 3 1 Impco, 2 GL&VDorr-Oliver

Pulp Finishing Plant

Baling Press: 1 Kamyr, 200 t/d

Recovery Line

Recausticizers: 3

Lime Mud Washer: 1

Lime Kiln: 1 Allis-Chalmer, 105 t/d

Slaker: 1

Boiler: 1 Babcock & Wilcox Low odour, 1998 rebuilt

Type of Fuel Used: 10% natural gas, 90% black liquor

Precipitator: 1

Kiln: 1

DCS: Valmet 1999 (also in bleaching plant)

jonquière mill

mill

Mailing Address: CP 1980 succ PDF

Jonquière

Address: 4010 ch St-André Jonquière QC

G7S 5K5

Tel: 418 542-9544, Fax: 418 542-5846

ISO Quality Registration: 9002

Transportation: C.N.R. Jonquière; Port Alfred by water

Production Capacity

Board: 375 t/d paperboard specialties

Output for Sale: 375 t/d paperboard specialties

Wood Source: 130 t/d chips; 250 t/d bark residues from local sawmills

Equipment

TMP

Refiners: 1st stage; 6,705 kW. Defibrator; 2nd stage, 6,705 kW Defibrator Rejects, (2)

Sprout Waldron 36/1B

Screens: 2 Bird 110 secondary, 1 Bird 110 primary

Shavings: Washer

Cleaners: 1 stage Celleco 350, 4 stage Bawer 606H

Drainer: Thune Press rejects

Deckers: 1 Sherbrooke 2,44 X 2,44 m, 1

Sherbrooke 2,44 X 3,66 m

Stock Storage: 130 tons

Stock Preparation Plant

Sequencer: Bailey Controls

Pulpers: 1 2,000 ft3 Escher Weiss, 1 - 800 ft3 Emerson, with 50’ dia. vokes rotor, 1 - 446 ft3/pulper with 50” dia. vokes rotor, 1 - 750 ft3 Black Clawson with 56’ dia. vokes rotor

Refiners: 1 Beloit Jones MOD. 3220DD, 5 Sprout-Bauer model R26EM, 2 deflaker

Escher Wyss E2K

Proportioners: 16 magnetic flowmeters

Consistency Regulators: 8 E.U.R

Screens: 1 primary Beloit S-32, 1 secondary Beloit S-24, 1 tertiary Lamort CH-5, 1 vibra-

tory Johnson screen 1,22 X 1,83 m

Cleaners: 1 high density Lascorator, 4 stages

Bauer 606II with 1 Beloit disk filter. 9 screw presses on brake.

Starch Cooker: 1 Canada Starch, 9 t/d and 1 Stas cooker

Fiber Recovery & Pollution: 1 Poseidon flotator, 4 - DSM Bauer screen, 1 Andritz 1.6 m Mudpress, 1 - Albany gravity filter AES series 4000, 1 - secondary treatment; biological reactor & GL&V clarifier 26.5 m

Production Plant

Machine Control System: Measurex 2000 computer; Bailey Controls

Machines: 3 fourdriniers Valmet 155” wide with 1 C Former by GL&V Net Trim 135”

Screens: 3 Bird 14LB

Cleaners: Celleco 350, 3-stages on top and bottom plus 2 - RCC Celleco stock savers

Dryers: 82 121.92 cm

Calenders: 1 Mat-on-line Kuster, 1 gloss calender Kuster

Winder: 1 GL&V

Pulpers: 4 broke side pulpers

On-machine Coater: 1 Jagenberg (rod), 2 Jagenberg combi-blade (rod)

Presses: 1 Beloit K. Press, 1 GL&V 2nd press with Kuster roll, 1 GL&V 3rd press with Kuster roll

Paper Finishing Plant

Rewinder: 1 Cameron 152.4 cm

Trimmer: Seybold

Wrapping Line: Signode strapping machine, stretch film roll machine

Steam Plant

Boilers: 1 Volcano refuse bark boiler 120,000 lb/h, 1 package boiler Nebraska

Source of Power

Electricity: 161 KV

toronto mill

mill

Address: 495 Commissioners St Toronto ON M4M 1A5

Status: Indefinitely closed in 2008.

History:

The mill was purchased by Cascades Inc. in 1992.

ISO Quality Registration: 9002-1996

Parent Company: Cascades Inc.

Production Capacity

Paperboard: 450 t/d 100% recycled clay coated boxboard

Recycled pulp produced: 150,000 t/y

Equipment

Stock Preparation Plant

Pulpers: 3

Refiners: 5

Stock Cleaning System: 2

Production Plant

Paperboard Machine: 1 Manchester Multiformer, 172” trim

Formers & Screens: 7

First Press Section: Suction drum, suction transfer, plain press roll

Main Press Section: Suction second press, blind drilled third press

Can Dryers: 85 - 60” dia

Calender Stacks: 2

Coating Section: Jagenberg air knife coater, flex rod coater, backside coater. Reel

Finishing Plant Rewinder: GL&V

Fuel: Gas or oil

Power Boilers: No. 1 B&W water tube 130

Mlb/h, 450 psi; No. 2 Stirling water tube 10 Mlb/h, 100 psi. standby boiler

Source of Power

Purchased: 550 volts, 60 Hz, 3 phase, 12,000

KVA

Fuel: Natural gas and #2 light fuel oil

cAscADes Fine PAPers grouP

inc.

Head office

Address: 2 rue Rolland Saint-Jérôme QC J7Z 5S1

Tel: 450 569-3951, Fax: 450 569-3933

Website: www.cascades.com

History:

Rolland Inc., whose corporate roose go back to 1882, is one of the most important contributors in the manufacturing and distribution of fine papers in Canada. Member of the Cascades family since 1992, the Fine Papers Group is now a leader in the recycled paper and security markets.

Personnel

Commun Advisor: Julie Loyer

Dir-Admn: Mario Ste-Marie

Gen Sls Mgr: François Belisle

Chairman: Alain Lemaire

Dir: Bernard Lemaire

Dir: Laurent Lemaire

Dir: Mario Plourde

VP-Ops: Daniel Parrot

Total Employees: 500

ISO Quality Registration: 9002

Parent Company: Cascades Inc.

Mills: Saint Jérôme, QC; Breakeyville, QC

Converting Operations: Cascades Fine Papers Group Inc., Converting Center, 980 Boul. de l’Industrie, Saint Jérôme, QC J7Z 5V9.

R & D Headquarters: Kingsey Falls, QC Sales Offices: 2 Rolland Avenue, Saint Jérôme, QC J7Z 5S1; 525 Abilene Drive, Mississauga, ON L5T 2H7

Engineering Headquarters: Rolland Division - Saint Jérôme , QC

Products: High-quality uncoated fine papers and security papers from cotton, chemical and recycled pulp grades for commercial printing, business papers, envelopes and specialty papers

Operating Subsidiaries: Cascades Fine Papers Group Inc.- Rolland Division, Cascades Fine Papers Group - Breakey Fibres Division

Retained earnings December 31, 1999: $260 million

Production Capacity

Fine papers: 155,000 st/y (Rolland Div.); 58,000 st/y (Breakey Fibres Div.)

breAKeY Fibres Division

mill

Address: 780 rue St. Augustin Ste-Hélène-d-

Break QC G0S 1E2

Tel: 418 832-6115, Fax: 418 832-5598

Website: www.cascades.com

History:

D’Ésencrage Cascades Inc. was formed in 1984. In June 1984 the company purchased an idle pulp mill from John Breakey Inc. From June 1984 to October 1985 a new warehouse was built and equipment was installed to convert waste newspaper and magazines into de-inked market pulp. In March 1988 additional equipment was installed and completed in July 1988 to produce a wood-free market pulp. Cascades Fine Papers Group Inc., Fibres Breakey Division is the name of the mill since March 2002.

Personnel

Tech Supvr: Geniviève Coté

Electronics Techn: Richard Croteau

Tech Supvr: Louis Lavoie

Purch Agt: Mylene Renaud

VP-Ops: Daniel Parrot

Prod Mgr: Pascale Vachon

Admv Dir: Guy Beaudin

Office: Karinne Pigeon

Pres/CEO: M Plourde

Mill Mgr: Richard Laramée

Sec: R F Hall

Controller: Pascale Painchaud

Waste Procurement: R Roy

Total Employees: 50

ISO Quality Registration: 9002-1996; 90012000

Parent Company: Cascades Inc.

Sales agents: Etcan International Inc., 772 Sherbrooke W. Room 200, Montreal, QC H3A 1G1.

Products: Pulp for printing & writing grades Process: chlorine free certified Transportation: Highway

Production Capacity

Deinked recycled kraft pulp: 150 adt/d

Equipment

Recycling Plant

Pulper: 1 Beloit-HC, 4,000 kg

Detrasher: 1 Beloit-Belpurge, 6,000 kg

Rotating Screen: Finck

Fine Screen: 2 Beloit primary fine screens, 1 secondary screen, 1 tertiary screen

Deinking: Flotation 1: 2 Verticel, 250 t/d; Flotation 2: 7 Beloit/Black Clawson, 150 t/d; 200

Primary Cleaners: Beloit Posiflow, Bauer

Secondary Cleaners: Beloit Posiflow

Tertiary Cleaners: Posiflow

Deckers: 4 Hymac, 200 t/d

Fine Screens: 1 Voith, 250 t/d

Dispergers: 1 Frota-pulper, 250 t/d

Consistency Regulators: 2, Kajaani

Cylinder Machine: 136” Kamyr wet machine with 2 presses

Cutter Layboy: Schibbe cutter

Clarifiers: 2 Poseidon, 400 and 800 m3/hr

Clarifiers: 1 Poseidon, 400 m3/h

Screw Presses: 2 Hymac, 1 Poseidon

Main Process Control System: 1 Valmet-

Damatic XD

Bleach Plant

Bleaching Stages: 2 own, 200 t/d

Power Plant

Power Boiler: 1 Cleaver Brooks, 10,000 lb/h

Water Consumption: 200,000 gal/d

Water Source: River

Effluent Control

Clarifier: 1 Poseidon, 100 m3/h

Bioreactor: 1

Sludge Presses: 2, 40 t/d

Aerators: 3 Aero-2 & 3 Framco TA

Energy Source: Electricity, Hydro Quebec

converting centre

mill

Address: 980 rue de l’Industrie Saint-Jérôme

QC J7Y 4B8

Tel: 450 569-0040, Fax: 450 569-3969

Website: www.cascades.com

History:

1998 - Division was created, following the transfer of all sheet converting equipment from the paper mill to a new site.

Personnel

Plant Mgr: Marc Charbonneau

Controller: Steeve Charette

Ship/Wrhse Supvr: Véronique Rousseau

Dir-Hum Res: Marie-Andrée Drolet

Product Supvr: Simon Roy

Total Employees: 115

ISO Quality Registration: 9002-2000

Parent Company: Cascades Inc.

Production: Custom sheeting services, 300 t/d

Equipment

Sheeters: 4 - 2 Jagenberg 86” & 65”, 2 ECH

Will 68” & 36”

Trimmers: 3

Sheet Sorter: 1 Pasa Ban 65”

Wrapping: 3 Ream wrapping; 2 Pemco, 1 Hayssen; 2 Folio Cartoning Line

cAscADes grouPe PAPiers Fins - Division rollAnD

mill

Address: 455 rue Rolland Saint-Jérôme QC J7Z 5S2

Tel: 450 436-4140, Fax: 450 436-2437

Website: www.cascades.com

Personnel

Dir Controller: Paul Dubé

Chemist: Michel Hamel

Ops Supvr: Gilles Morin

Mtce Supt: Mario Willis

Proj Eng: Daniel Bernier

Supvr Machinerie: Éric Bérubé

Environ Supvr: Pascal Meunier

Chief Eng: M Labonté

Tech Dir: Philippe-Serge Tremblay

Mill Dir: P Guay

Purch: Alain DeLisle

Dir-Hum Res: David Guillemette

Div Controller: Guy Beaudin

Prod Mgr: Daniel Jossart

Chief Electrician: A Codère

Prod Planning: Serge Desjardins

Total Employees: 300

Products: 100 different products including printing, business and converting papers. More specifically, the product line consists of recycled papers, security papers used for lottery tickets, bond certificates and bank notes, sulphite and cotton content bonds, writing, text and cover papers, reprographic papers, business and computer form bonds, envelope, greeting cards and specialty papers

Wood Source: All pulp purchased

Production Capacity Fine papers: 450 t/d

Equipment

Pulpers: 10 - 2 Hydrapulper, 1 Jones Hi-Lo, 1 Solvo, 1 Liebeck, 1 IMPCO Multipeller, 4 Voith-Morden

Refiners: 6 Jones DD, 4 Claflin, 1 Jones

Standard Screens: 3 Black Clawson, 1 Hymac-Hunter

Paper Machines: 3 fourdriniers - 190” width, 172” trim, 2240 ft/min; 160” width, 142” trim, 1450 ft/min; 106” width, 90” trim 800 ft/min

Dryers Drums: 155

Size Presses: 3

Calenders: 3

Winders: 3

Rewinder: 1 Jagenberg, 102”

Stock Preparation Plant

Broke Pulpers: 1 272 MTODPD Black Clawson 7.0.

Steam & Power

Power Boilers: 4

Fuel: 2 Natural gas/oil, 2 biogaz/natural gaz

Steam Produced: 275,000 lb/h capacity, average 2,670,000 lbs steam/day consumption

Electricity Purchased: 330,000 kWh/d

Water

Daily Usage: 1.5 million gal/d

Source: North River

cAscADes FormA-PAK - Div. oF cAscADes cAnADA inc.

mill

Address: 406 boul Marie-Victorin Kingsey Falls QC J0A 1B0

Tel: 819 363-5060, Fax: 819 363-5066

Website: www.cascades.com

History:

Forma-Pak was the second mill in operation for Cascades Inc. The mill celebrated its 35th anniversary in July 2006.

Personnel

Dir-Ops: Roger Dionne

Controller: Chantale Beauchemin

Plant Mgr: Christian Tisiuck

Pres/CEO-Spec Products: M Plourde

Total Employees: 35

Parent Company: Cascades Inc.

Mill Location: Kingsey Falls, QC

Research & Development HQ: Cascades Research & Development, Kingsey Falls, QC

Sales Office: Montreal, QC

Production: Moulded pulp products, 8750 t/y

- 25 t/d recycled pulp produced

Equipment

Pulpers: 2

Machines: Filler Flat: 4

cAscADes tissue grouP inc.

Head office

Address: 77 boul Marie-Victorin Candiac QC

J5R 1C3

Tel: 450 444-6400, Fax: 450 444-6455

Website: www.cascades.com

Personnel

VP-Sls: Pierre Guimond

Tech Mgr: Guy Plaisance

Exec VP: Yvon Jacques

Cust Serv Clerk: Jessie O’Brady

Dir-Admn/Fin: Jean Jobin

Legal Counsel: Catherine Papineau

IT Corp Dir: Mario Sylvain

Pres/CEO: Suzanne Blanchet

VP-Mktg: Jocelyne Pinsonneault

Parent company: 100% Cascades

Converting Operations: Laval, QC; Calgary, AB; Waterford, NY; Pittston, PA; Kingston, AR; Brownsville, TN.

Mill Locations: Kingsey Falls, QC; Lachute, QC; Candiac, QC; Rockingham, NC; Ranson, PA, Eau Claire, WI; St-Helens, OR; Mechanicville, NY; Memphis, TN, Waterford, NY; Kingman, AZ.

R & D Headquarters: Kingsey Falls, QC

Engineering Headquarters: Kingsey Falls, QC

Production Capacity: 588,000 t/y

cAlgArY

mill

Address: 4441 76 Ave SE Calgary AB T2C 2G8

Tel: 403 723-3750, Fax: 403 720-8755

Website: www.cascades.com

Personnel

Pres/CEO: Suzanne Blanchet

Plant Mgr: Lisa Blake

Div Controller: Joanne Deguise

Operational Admin: Jacque Torvik

Total Employees: 21

Operations: Processing of tissue paper made of 100% recycled fibres

Raw Materials: Papers

Products: Hand towels and bathroom tissue; warehousing of finished goods

Market: Canada

Industrial Sectors: Retail

Production Capacity

Paper: Tissue 3,800 short t/y cAnDiAc

mill

Address: 75 boul Marie-Victorin Candiac QC

J5R 1C2

Tel: 450 444-6500, Fax: 450 444-0518

Website: www.cascades.com

History: 1963: beginning of operations. Cascades acquisition: 1995.

Personnel

Mill Mgr: Jean-David Tardiff

Paper Machine Supt #2: Dave Corrimard

Paper Machine Supt #1: Jonathan Morisette

Storekeeper: Jean Gervais

Paper Machine Project: Dominic Riel

Paper Machine Mgr: Frederic Pinard

Mtce Mgr: Benoit Rouillard

Controller: Véronique Dion

Converting Mgr: Denis Gétin

Receptionist: Louise Beaulieu

Total Employees: 180

Transportation: C.N.R

Products: Bathroom tissue, all-purpose paper towels, napkins

Trademarks: CASCADES, Décor; North River; New Horizon

Markets: Canada, United States

Industrial Sectors: Retail markets and away from home (AFH)

Environment: Primary treatment and secondary treatment with the city

Production Capacity

Paper: Tissue, 60,000 mt/y

Equipment

Pulpers: 1 Black Clawson & 2 Hymac Hydrapulper

Paper Machine

Fourdrinier: 1 131” Pamac dry crepe machine, 3800 ft/min

Twin Wire: 1 133” Valmet periformer dry crepe machine, 6,500 ft/min

Converting Equipment

Bathroom Tissue: 2 PCMC converting lines

Household Towel: 1 PCMC converting line, 1 Perini

Source of Power

Electricity: 550 volts, 60 Hz, 3-phase, purchased from Hydro Quebec

KingseY FAlls Division

mill

Address: 467 boul Marie-Victorin Kingsey Falls QC J0A 1B0

Tel: 819 363-5600, Fax: 819 363-5655

Website: cascades.com

Personnel

Techn: Daniel Cote

Machines Operator: Pierre Constant

Mill Mgr: Paul Lavigne

Paper Machine Supt: Pierre Marquis

Supvr: François Simoneau

Prod Dir: Benoit Lacoursière

Techn: Jean Lecomte

Asst Mill Mgr: Guillaume Bouvier

Converting Mgr: Yves Simoneau

Mtce Supt: Éric Fréchette

Controller: Johanne Tremblay

ISO Quality Registration: 9001-2003; 140012003

Transportation: C.N.R. & Prov. Hwy. No.116

Products: Manufacturing and processing of tissue papers made of recycled fibres.

Bathroom tissue, napkin stock, paper towel stock, specialty tissue paper, facial tissue, recycled pulp

Production Capacity

Towel: 100 t/d

Tissue: 150 t/d

Equipment

Recycling Plant

Pulpers: 2 Black Clawson & Lamort, 12 ft and 16 ft

Yankee: 1 x 10 ft.; 1 x 12 ft.; 1 x 15 ft.

Refiners: 2 Sprout-Waldron, 1 Voith

Paper Machine: 2 Yankee, breast roll former, 1 crescent former, 125” trim

Converting Equipment

Bathroom Tissue: 2 Perini

Source of Power

100% purchased from Hydro Quebec

lAcHute

mill

Address: 115 rue de la Princesse Lachute QC

J8H 4M3

Tel: 450 562-8585, Fax: 450 562-1369

Website: www.cascades.com

Personnel

Mtce Planner: Mark Charron

Mtce Supvr: Olivier Lassonde

Product Supvr: Eric Bilodeau

Supvr: Charles Beaulne

Env Mgr: Daniel Caron

Lab Techn: Benoit Graton

Mtce Supvr: Alain Labelle

Dir-Hum Res: Andre Labelle

Mgr-Quality Improvement: Lyne Livernoche

Handling/Transport Mgr: Marc Petit

Asst Controller: André Proulx

Eng: Patrick Caron

Plant Mgr: Serge Leroux

Div Controller: François Ratté

Mill Mgr: Regis Arsenault

Converting Supt: D Morin

Sec: Julie Alarie

Total Employees: 154

Transportation: C.P.R. Products: Towels & Tissue

Production Capacity

Paper: Industrial paper towel: 100 t/d

Converting: 36,000 short t/y

Equipment

Pulping & Papermaking

Pulper: Lamort & Hymac

Refiner: 1 Sprout Waldron disc refiner

Boiler: 3 12,000 lbs, Coil tube, Rhermogenic. ABB Flakt gas system

Yankee: 1 12-ft. diam.

Paper Machine: 1 Fourdrinier, 3 m. width, 750 m/min

Converting Equipment

Towel Machinery: 4 PCMC, 2 Bretting, 1 Consani, 1 Perini

Pallettizer: 2 ABB robot

Source of Power: 100% purchased from Hydro Quebec

lAvAl

mill

Address: 2345 aut des Laurentides Laval QC H7S 1Z7

Tel: 450 688-1152, Fax: 450 688-6245

Website: www.cascades.com

Personnel

Exec Asst: Alice Therrien

Plant Mgr: Maté Mrvica

Products: Napkins

Equipment

Converting Equipment

Napkin Machines: 9 Bretting & PCMC Wrappers: 2 Hayssen

toronto

mill

Address: 111 Progress Ave Scarborough ON M1P 2Y9

Tel: 416 298-5542

Personnel

Prod Mgr: Steven Wayland

wHitbY

mill

Address: 1900 Thickson Rd S Whitby ON L1N 9E1

Website: www.cascades.com

Personnel

Gen Mgr: Louis Sabourin

Exec Asst: Alice Therrien

See Flowchart Page 38

Head office

Address: 3600 Lysander Lane 2nd Floor

Richmond BC V7B 1C3

Tel: 604 247-4400, Fax: 604 247-0512 Website: www.catalystpaper.com

History:

NorskeCanada officially changed its name to Catalyst Paper Corporation as of October 1, 2005.

Personnel

VP-Ops: Brian Baarda

VP-International Sls: Jim Bayles

Supvr Fibre Supply: Graham Blakey

VP-Hum Res: Steve Boniferro

Mgr-Fibre Supply: Michael Thompson

Announcer: Fred Young

Sr VP-Sls/Mktg: Tom Crowley

Mgr-Fibre: Mark Dale

Dir-Risk/Enviro: Drew Kilback

VP-Ops: Brian D Johnston

Chairman: Michel Desbiens

CEO: Kevin J Clarke

VP-Corp Rel/Social Resp: Lyn Brown

VP-Fin/CFO: David Smales

VP-Sup Chain: Robert H Lindstrom

Corp Controller/Treas: Peter M Staiger

VP/Gen Couns: Valerie Seager

Divisions: Crofton, BC (Crofton Division); Campbell River, BC (Elk Falls Division); Port Alberni, BC (Port Alberni Division); Powell River, BC (Powell River Division); Coquitlam, BC (Paper Recycling Division); Snowflake, Arizona.

Production Capacity

Newsprint: 953,000 t/y

Specialties: 1,100,000 t/y

Pulp and Containerboard: 403,000 t/y

Alberni sPeciAlties Division

mill

Address: 4000 Stamp Ave Port Alberni BC

V9Y 5J7

Tel: 250 723-2161, Fax: 250 724-7498

Status: Permanent closure of the groundwood facility - December 2006 and the #3 paper machine - March 2006.

Personnel

Mgr-Wood Rm: Brian Chipman

Environ Supvr: Larry E Cross

Mtce Eng: Blair Flebbe

Specialist Distrib/Finishing: Steve Gunther

Planner/Mtce Mechanical: Kent Hunter

Gen Mgr: Kim Pedersen

VP-Ops: Mike Putzke

Utilites Specialist: Denis Tardif

Ops Mgr: Carlo Dal Monte

Dir-Pulp/Utilities: John Fitzpatrick

Mgr-Mech Pulp: J Seabrook

Mtce Mgr: Dale Shimmell

Mgr-Purch/Mill Stores: D Hill

Total Employees: 280

Transportation: Truck

Equipment

Pulp Mill Data

Pulp Production: Total 450 bdt/d, CTMP 450 bdt/d.

Chip Storage Cap: 2,500 bdt CTMP livebottom bin

Chip Consumption: 1,350 m3/d

Barkers: 1 mechanical Nicholson

Chippers: 1 Sumner, 112” 8 Pocket

Chip Screens: 2 BM&M, 450 t/d

CTMP: 2 Sprout Bauer twin-60 refiners, 2 Sprout 45-1B reject refiners, 10 Hooper screens, 1 Hedemora decker

Peroxide Plant: 1 high consistency system - 2 Andritz presses (2.6m)

Refiners: 2 Sprout-Waldron

Paper Mill Data

Paper Capacity: 950 adt/d

Paper Products: Directory, Specialty Papers (with deinked pulp content), LWC

Pulpers: 7 on machine and 3 off machine

Refiners: 10 Sprout-Waldron, 1 Beloit

Screens: 4 3 Jylhavaara, 1 Voith

Cleaners: 2 Celleco systems

Paper Machines: No. 4, Valmet H.S. former, 280” width, 249” trim, speed 1163 m/min, built 1958; No. 5, Valmet Sym Former-R

295” trim, speed 1250 m/min, built 1964LWC conversion 1995

Can Dryers: 161

Calender Stacks: 1 + 1 SNC

Winders: 3 2 Valmet, 1 Beloit

Rewinders: 1

Roll Handling Equipment

Cranes: 7 overhead

Hoists: 3

Floor Conveyors: 5

Elevators: 2

De-elevator: 1

Lowerators: 1

Trucks: 14 fork & grab

Power Plant/Water & Waste Data

Fuel Used: Natural gas 500 GJ/d, bark 700 t/d

Power Boilers: 2 water-tube 800,000 lb/h

Steam Generated: 400,000 lb/h @ 650 pressure

Turbines: 1 single extraction back pressure 18/18 MW/MVA

Electricity Consumption: 2.1 MkWh/d

Amount Purchased: 80%

Water Consumption: 19 Mgal/d

Source: Sproat Lake

Effluent System

Clarifiers: 1 primary, 1 bio-reactor, 2 secondary clarifiers

Settling Ponds: 1

Aerators: 14 secondary treatment lagoon, oil filter

croFton PulP & PAPer

mill

Mailing Address: PO Box 70

Address: 8541 Hay Rd Crofton BC V0R 1R0

Tel: 250 246-6100, Fax: 250 246-6262 Website: www.catalystpaper.com

Personnel

Eng/Tech Serv Mgr: B Borrett

H&S Mgr: A Brooks

Hum Res Advisor: K Gomez Sr

Exec Asst: Harjinder Wilson

Env Mgr: Michelle Vessey

Mtce Mgr: Dennis Maltais

Paper Mill Mgr: J Poirier

Gen Mgr: A Bernier

Pulp Mill Mgr: M Wunderlich

ISO Quality Registration: 9001; 14001

Transportation: Private deep sea docks along-side mill

Production Capacity

Kraft pulp: 1,100 ADMT/D market pulp

Newsprint: 1200 ADMT/D telephone directory & newsprint

Equipment

TMP

Process: Chip silo with Wennberg screws, presteaming bin, 2 washers, 2 incline drainers, 2-stage refining, heat recovery, 2 Thune press, Fisher Delta V control systems, Kajaani PulpExpert, 3-stage chip screening and slicer

Press Primary Refiner: 3 of S.B. T50, 14,000 hp GE motors

Atm. Secondary Refiner: 2 S.B. twin 45, 11,000 hp ASEA motors, 1 of S.B. T50 @ 14,000 hp CGE

Reject Refiner: 2 S.W. 45-1B 4, 000hp

ASEA, twin 45 11,000 hp ASEA Motor Screens: 1-stage, 4 Hooper psv-2,600, 2

Hooper psv-2,600 on rejects

Disc Filters: 2 Impco, 1 Celleco

Storage: 1 Brick 80’ high, 1 Wood stave 80’ high, 1 Brick 40’ high, 2 blending tanks 30’

Bleach Tower: Brick, upflow, 1 fiberglass, upflow

Bleaching: Sodium Hydro

Kraft Pulping Plant

Digesters: 8 of batch, Beloit RDH, 75 t/d each (rated); 1 Kamyr, 450 t/d (rated)

Knotters: 1 primary Noss, 2 primary Ahlstrom, 2 secondary Noss

Diffusion Washers: 1 Kamyr 2-stage

Pressure Screens: 3 Andritz Sprout Bauer 4-stage systems; PSV 2,400 & PSV 2,200

Vacuum Washers: 3-lines; 2-3 stage CIR, 11.5’ x 20’; 1, 1-stage GL&V 13.5’ x 20’

Brown Stock High Density Storage: 2 300t capacity; 2 80t capacity

Recausticizing

Slaker: GL&V size 22

Pressure Filters: 2 GL&V 11.5’ x 29.5

Lime Kilns: 2 Allis Mineral systems refitted, 1 Traylor 10’ x 260’, & 1 Schmidt 10’ x 250’

Precipitator: 1 Research Cottrell, 1 chamber, 3 field

Lime Mud Filters: 2 GL&V 12’ x 12’

Recovery Plant

Evaporators: 1 Dominion Bridge, 6-effect; 1 Horton Steel Works, 6-effect; 1 Envirotech, 6-effect

Concentrators: 1 Hitachi-Zosen, 2-effectst

Recovery Boilers: 2 B&W 2.8 Mlb solids/d; 1 4.3 CE Mlb solids/d

Precipitators: 1 Research Cottrell; 1 Flakt

Bleaching

Chemical Plant: Albright & Wilson R8, 37 t/d nominal

Bleach Plant: 2-5 stage; CIR washers 11.5’ x 20’

Bleach High Density Storage: 1 - 350 t capacity, 2 - 100 t capacity, 2 - 25 t capacity

Bleach Cleaners: 2 Celleco 6-stage

Bleach Deckers: 1 CIR 11.5 x 20’; 1 Celleco disc filter

Stock Preparation Plant

Consistency Regulator: Valmet

Screens: 3 Bird primary, 2-R 110 B secondary, 1 Tertiary, 1 Johnson vibrating screen Cleaners: 3 Primary, secondary, tertiary, quaternary and RCC cleaner systems

Deaerators: 3 Deculator

Production Plant (Paper)

Fourdriniers: 2 Beloit Horizontal Bel Baie III 272”, design speed 3,300 ft/min (newsprint), 51 paper dryers, 1 sweat dryer each machine

Twin Wire: Beloit Bel-Baie, 4 326” design speed 4,300 ft/min (news), Converflo headbox, Beloit Tri-nip press, 40 dryers - 6 sections, Unifelt felt configuration, Huyck Gardner pocket vent, Fisher Delta V control system, Measurex 2001

Calender: 2 twin 5-nip stacks, 1, 4 roll Beloit Versa-nip Winders: 2 type, L26 - 6.50 Beloit, 1 8,500 ft/ min Beloit Super L

Roll Handling: Lamb-Grays Harbor, 5 ABB robots

Pulp Finishing Plant

Pulp Machines: 1 Dominion 178” - 1 with Minton dryer (750 t/d pulp); 1 with Flakt dryer (450 t/d pulp)

Cutter Layboy: 2 Lamb-Grays Harbor, 171” pulp web width

Thune Press: 1 capacity 110 t/d, 35% moisture, Thune

Baling Press: 2 Washington Iron Works, 1,000 t; 1 Dominion, 1,000 t.

Wire Tying Machines: 6 Cranston

Scalers: 2 Robert Morse bed, Fairbanks electronic head

Steam Plant

Boilers: 1 Foster Wheeler, using-natural gas, oil with capacity of 350,000 lb/h, 1 Foster Wheeler using hog primarily capacity of 450,000 lb/h

Effluent Treatment

Primary Clarifier: secondary effluent treatment, UNOX activated sludge oxygen enriched; secondary clarifiers; cooling & spill containment

Source of Power

Authority: B.C. Hydro & Power Authority

elK FAlls PulP & PAPer

mill

Mailing Address: PO Box 2000 Stn A

Address: 4405 Island Hwy Campbell River BC V9W 5C9

Status: Permanently closed as of Sept 2010

PAPer recYcling Division

mill

Address: 1050 United Blvd Coquitlam BC V3K 6V4

StatusPermanently closed as of February 12 2010

History: (formerly NorskeCanada), the main client of the mill announced it was acquiring the mill from Newstech in December 2003.

Personnel

CEO: Kevin J Clark

ISO Quality Registration: 14000

Transportation: Burlington Northern Railroad, Canadian Pacific Railway, Fraser River (barge access)

Production

Deinked 100% recycled pulp: 145,000 adt/y newsprint & directory papers (145,000 adt/y deinked pulp)

Equipment

Deinking Plant

Pulper: 1 Voith 60 m3 H.D.

Cleaners: Krebs H.D. cleaners; Beloit Posiflow

Screens: Voith

Flotation Cells: 2 Voith

Thickeners: 4 Beloit Poly Disc

White Water Clarification: 5 Flakt Flootek

D.A.F. clarifiers

Disperser: 1 Voith mod 20

Gravity table: 2 Andritz, 40 admt each

Screw press: 2 Andritz, 350 admt each

Wet-Lap Finishing

Wet Lap Machines: 2 2.6 m Andritz

Bale Line: 1 Cranston 0.8 x 0.8 x 0.61 m bales

Boilers: 2 Heatech, fire-tube, 11,000 lb/h each, landfill gas & oil

Effluent Treatment

Primary & Secondary Treatment: 1 Eimco

Carrousel Bioreactor; 1 Eimco circular clarifier, 65’ dia.

Source of Power

Source: B.C. Hydro, 11,000 KVA

Powell river Division

mill

Address: 5575 Ash Ave Powell River BC V8A 4R3

Tel: 604 483-3722, Fax: 604 483-2980

History:

On October 15, 2001, NorskeCanada permanently closed the kraft pulp operations at the mill.

Personnel

Accntg Mgr: Steve Hunter

Sr Advisor-Hum Res: Rob Moonen

Prod Dir: Stew Gibson

Mgr-Utilities/Fibre/Ship: Ed Antolovich

Mgr-Mtce: Chris Leach

Mgr-Paper Ops: James Gordon

Mgr-Tech Serv: Jeremy Mercer

Exec Asst: Karen Thom

Mgr-Enviro: Sarah Barkowski

Total Employees: 625

ISO Quality Registration: 9001

Paper: Newsprint & news grade, 1 310 t/d

Transportation: Served by water, Highway 101 and air, deep-sea berths and airport; rail service via Vancouver; Maverick coach bus lines; Powell Air, telephone; telegraph and bank facilities; express Canadian National, Canadian Pacific, air or bus.

Production Capacity

Mill in operation: 365 d/y

Wood Consumption

Daily Chip Consumption (solid): 2,560 m3

Equipment

TMP

Chip Silo Bin Activator: 6 vibrabottom, 1 S.H.W

Chip Washers: 1 Defibrator, 1 Jylhavaara, 1 Sprout Bauer

Vertical Steaming Vessels: 2 5.0 m3, 3, 9.5 m3

Refiners: 2 primary Bauer 485P; 2 secondary Bauer 489, 2 primary B 60’s, 2 secondary B 60’s, 2 Sprout Bauer Twin 60, 3 x 489 Reject refiners; 950 t avg. daily prod., 1,100 t cap., 5 lines of refiners

Impressifiner: 5

Heat Recovery System: 1 ringshower, 1 Rin heat 3R

Screens: 6 primary Centrisorters, 4 secondary

Scalers: 2Robert Morse bed, Fairbanks electronic head

Linkbelt crane, 1 -- Galion crane, 5 -- Dump trucks, 1 -- Clark 75C loader, 2 -Roadsweepers, 1 -- Fire truck, 1 -Ahlstrom, 2 secondary Noss Diffusion Washers: 1Kamyr 2-stage

Centrisorters, 6 Thune presses, 6 Hooper psv 2,400, 2 IR disc filters

Control: Honeywell TDC 2,000

Stock Preparation

Stock Proportioning Systems: 3 ratio-controlled magnetic flow meter systems

Refiners: 5 Jones D.D, 2 Valmet ConFlo

Broke Pulpers: 4 Sydrapulpers; 2 Sherbrooke; 1 Ingersoll Rand

Broke Thickeners: 3 DSM screens

Repulping System: 2 Kennedy

Savealls: 3 disc. 1 drum

DIP Repulper: 1 Sydrapulper

Production & Finishing Plant

Formers: 1, Horiz. Bel Baie (1988) 264” (trim 246”) 2,822 ft/min; 1 Beloit Horiz. Bel Baie (1990) 326” (trim 302”) 3,494 ft/min; 1 Beloit Bel Baie 11, (1980) 330” (trim 303”) 3,970 ft/ min

Can Dryers: 320

Breakers Stack: 1

Calender Stacks: 2 conventional + 1 soft calender

Roll Handling Equipment: 1 Lamb-Grays Harbor finishing line

Transportation Equipment

Narrow Gauge Railroad System: 60 flat cars, 2 John Deere towtractors

Standard Gauge Railroad System: 2 65-ton General Electric locos

Steam & Power

Hydro Electric Generation: 1,450,000 kWh/d

Steam Electric Generation: 425,000 kWh/d

Purchased Electric Power: 3,017,000 kWh/d

Total: 4,892,000 kWh/d

Power Boilers: 1 900 psi, 584 MBtu/h oilfired; 1 900 psi, 524 MBtu/h. 1 900 psi, 900 MBTU/h hog fuel fired. Recovery 2.4 Mlb dry solids/d Fuel: hog fuel, 950 units/d.; gas, 1.2 M m3/d

Water Wheel Generators: 2 CGE, 18,000 KVA, 0.8 PF; 1 CGE, 12,000 KVA, 0.8 PF; 1 CGE 3750 KVA, 0.8 PF; 2 CGE, 2,800 KVA, 0.8 PF; 1 CGE 30,000 KVA, .85 PF

Steam Turbo Generators: 1 General Electric, 40,000 KVA. 0.9 PF

Water Sources: Lake water; consumption: process water, 3,300 L/sec; power generation, 2,300 Mgal/d

Air Pollution Abatement

Hog Fuel Boiler: 1 electrostatic precipitator

Water Pollution Abatement

Other: Effluent diffuser

Effluent Secondary Treatment: oxygen bioreactor

Water Treatment: Daily Usage, 75,300 (process), 1,970,000 (power generation) gal/d. Source: Lakes. Primary treatment: boiled feedwater by mixed bed demineralizers and condensate polishers. (Data based on 1993 averages)

Primary Treatment: 1 91 m. diameter Dorr Oliver primary clarifier, 1 dregs filter, bleach and brown stock spill recovery systems with AER-O-FLO rotary drainer, various effluent screens.

Secondary Treatment: UNOX treatment system, 3 65.5 m. diameter Eimco secondary clarifiers (1 swing), 1 Andritz and 2 ASPI rotary screens/screw presses, submerged effluent diffuser, dewatered sludge burned in hog fuel boilers.

mill

Address: 45 Merritt St Catharines ON L2T 1J4

Tel: 905 680-3000, Fax: 905 227-1899

Website: www.cellutissue.com

History:

Formerly Interlake Paper Inc. Sold to Cellu Tissue Holdings in 1998.

Personnel

Mill Mgr: Steve Michalko

Dir-Mfg: Bert De Cal

Production

Macnine-glazed, machine-finished and filter papers, plus tissue and towelling

Equipment

MF/wet crepe/Through air dried tissue

inc.

Head office

Mailing Address: PO Box 419

Address: 48 Prince Hantsport NS B0P 1P0 Tel: 902 684-1368, Fax: 902 684-9703

History:

Incorporated in 1933 as a wholly-owned subsidiary of Minas Basin, Pulp & Power Co. Ltd., Hantsport, NS.

Board: E. Bishop, Dobrucki, J. Hennigar, J. Jodrey, J. Jodrey, F. Mulhall, U. Porter

Personnel

VP-Ops: Mike Burns

Process Analyst: Steve Turner

Chairman/CEO: B J Jodrey

Pres: Robert J Millar

VP-Sls/Distrib: Brad Dennes

VP-Fin: Michael Green

VP-Hum Res: B H Lawrence

Plant Mgr: Jeff Knapp

Purch Mgr: D E Rockwell

Distrib Mgr: J L Ferguson

Parent Company: Minas Group Limited, privately owned

Sales offices: 30 Iron St, Rexdale, ON; 48 Prince St., Hantsport, NS; 19878 - 57A Avenue, Langley, BC

Plants: Hantsport, NS: Rexdale, ON; Langley, BC.

Production Capacity: 15,000 t/y rough finish moulded; 7,500 t/y smooth finish moulded Recycled pulp production: 55 t/d, moulded pulp products, 75 to 100% used in finished product

mill

Mailing Address: PO Box 419

Address: 48 Prince St Hantsport NS B0P 1P0

Tel: 902 684-3231, Fax: 902 684-9703

Website: www.royalchinet.com

Personnel

Plant Mgr: Chris Smith

Mgr-Qual/Process Cont: Mike W Levy

Plant Eng: Mike R Gallant

Products: Molded pulp products including paper plates, trays for prepackaged meat, fish and produce, egg cartons and trays, berry boxes. Products range from 75% to 100% recycled pulp (55 t/d), the only exceptions being Royal Chinet, Improved Savaday and plates which are made from 100% virgin pulp.

Equipment

Pulpers: 4 - 1 Solvo, 2 Hi-Lo, 1 Black Clawson-Kennedy; capacities, 227 kg, 454 kg, 907 kg, 907 kg

Refiners: 1 Sprout Waldron, 40 t/d

Moulding Machines: Keyes design, 55 t/d

Screen: 1 Beloit S24A, 150 t/d

Cleaner: 1 Kriers P15H, 150 t/d

Source of Power & Steam: Minas Basin Pulp & Power Co. Ltd/Nova Scotia Power Power Purchased: 39,127,472 kWh Water Consumption: 1,092,764 m3

Effluent/Pollution Control

Screens: 1 Aeroflow (rotary)

Recycling Plant

Detrasher: 1 Kadant, Black ClawsonScavenger 1

mAcKenzie mill

mill

Mailing Address: PO Box 250

Address: FFI Rd Mackenzie BC V0J 2C0

Status Permanently closed.

History:

Formerly AbitibiBowater mill, purchased by Conifex in 2010 as part of a deal with sawmills and timber rights. Conifex has no plans to re-open the mill.

ISO Quality Registration: 14000-2003 DAisHowA-mArubeni internAtionAl ltD

See Flowchart Page 42

PeAce river PulP Division

Head office

Address: Bag 4400 Peace River AB T8S 1V7

Tel: 780 624-7000, Fax: 780 624-7329

Website: www.dmi.ca

Personnel

Exec Asst: Kerry Nichol

Pres: Kyo Oshima

Forest Resources Bus Unit Ldr: Stefan Szabo

Fibreline: Jeff Lougheed

Material Mgr Advisor: John Marshall

Day Lead Fibreline: Craig Simon

Vibration Techn: Guy Thibault

VP: Matt Iizuka

Mill Mgr: Tim Lanteigne

Environ Sr Advisor: Tom Tarpey

Hum Res Sr Advisor: Rob LaFontaine

Controller/Corp Advisor: Jim McIwain

Central Mtce Advisor: Brian Weston

Pulp Prod Bus Unit Ldr: Joerg Goetsch

Tech Serv Sr Advisor: Ned Lorincz

Power & Recovery Bus Unit Ldr: Mike

Tookey

Green Transformation Project Mgr: Bill Downing

Bus Serv Unit Sr Advisor: Shawn Elliott

Shift Team Leader: Alan Kuzemchuk

Ops Eng: Herman Friesen

Proc Eng: Denys Holik

Forester: Larry Kaylor

ISO Quality Registration: 14001-2004

Parent company: Daishowa-Marubeni

International Ltd.

Head Office: Suite 700 - 510 Burrard Street, Vancouver, BC V6C 3A8. Phone: 604-6844326, Fax: 604-684-0547

Capitalization: Private $579 million

Transportation: Rail

Production

Capacity: Bleached kraft pulp: 480,000 adt/y Hardwood: 1,450 adt/d; Softwood: 1,150

Capacity: 600,000 m3

Pulping Equipment

Digesters: 1, Kamyr vessel hydraulic, DFLS~R

Knotters: 2, Hi-Q

Primary Screens: 5, Centrisorter

Secondary Screens: 2, Centrisorter

Thickeners: CCB 4,065 vacuum

Presses: 2, Sunds 1,255

Pulp Dryers: 1, Flakt

Process Control Systems: 1, Honeywell TDC 3000

Recovery Plant

Recausticizers: 4 Eimco, pressure filters, 2 Eimco, 1 WW, 1 WL

Lime Kilns: 1 F.L. Smidth

Evaporators: 1 HPD 5-effect & cone

Recovery Boilers: 1 Babcock & Wilcox

Precipitators: Flakt

Kiln Precipitator: 1 Flakt

Slakers: 1

Clarifiers: 1 Eimco green liquor

Mud Washers: 1 Eimco pressure

Process Control Systems: 1 Honeywell TDC 3,000

Bleach Plant

Bleaching Sequence: VO2/D/Eop/D1/D2

Washers: 4, I.R.; C.B

Towers: 4

Mixers: 2,CD, O2

Chlorine Dioxide Plant: R8 (Sterling)

Pulp Finishing Plant

Cutter Layboys: 1 Lamb Gray

Baling Presses: 2

Wire Tying Machines: 2

Scales: 2

Unitizers: 2

Effluent/Pollution Control

Clarifier: 1 Zimpro

Dregs Filter: 1

Sludge Press: 1

Aerators: 6, Mass Transfer System, submerged jet aerators; 6 air laterals (5 in operation), 12 vertical pumps (10 in operation)

DomtAr corP.

Head office

Address: 395 boul de Maisonneuve O Montréal QC H3A 1L6

Tel: 514 848-5555, Fax: 514 848-6506

Website: www.domtar.com

History:

Head office

Mailing Address: PO Box 254

Address: 300 Takla Rd Fort St James BC

V0J 1P0

Tel: 250 996-8241, Fax: 250 996-5420

Personnel

VP-Hum Res/Pub Rel: Lorraine Ducharme

Equipment

Woodhandling Equipment

Debarkers: 4 Nicholson A-5

Chippers: 2 Nicholson

Chip Screens: V-screen (8 mm), Liwell secondary and tertiary, Diamond Roll - quartenary

Chip Dumper: 2

Hog Dumper: 1

Domtar was incorporated in 1929 as Dominion Tar & Chemical Company Limited, but the organization’s roots go back a further quarter of century to 1903 as a British company and the construction of a coal tar distillation plant at Sydney, Nova Scotia. In 1961, a complex multiple-merger involving Dominion Tar, fine paper manufacturer Howard Smith Paper, newsprint maker St. Lawrence Corporation Limited and packaging specialist Hinde & Dauch Ltd. resulted in the formation of one of Canada’s first conglomerates. Domtar’s name was officially adopted in 1965. Initiatives which helped shape today’s dynamic, globally-oriented Domtar included construction during the late 1980s of the world-scale business and print-

ing paper mill at Windsor, Québec. In July 1998, Domtar Inc. acquired from George Weston Ltd. E. B. Eddy the specialty paper company. In July 2000, Ris Paper, the third largest independent paper merchant in the United States. In August 2001, four mills in the United States from Georgia-Pacific Corporation. In August 2006, Domtar signed a definitive agreement to combine with Weyerhaeuser’s fine paper business and related assets. The transaction closed on March 7, 2007.

Personnel

SR VP-Law/Corp Affairs: Zig Jablonski

Sr VP-Hum Res: Melissa Anderson

Sr VP-Distrib: Mark Ushpol

Pres/CEO: John D Williams

Sr VP/CFO: D Buron

Sr VP-Sls/Mktg: R Thomas

Sr VP P&P Mfg: M Edwards

Sr VP-Corp Dev: P Loulou

Total Employees: 9000

Information:Domtar Corporation (NYSE/ TSX: UFS) is the largest integrated producer of uncoated freesheet paper in North America and the second largest in the world based on production capacity, and is also a manufacturer of papergrade, fluff and specialty pulp. The company designs, manufactures, markets and distributes a wide range of business, commercial printing, publishing as well as converting and specialty papers including recognized brands such as Cougar®, Lynx®Opaque Ultra, Husky® Offset Opaque, First Choice®and Domta Earth Choice®Office Paper, part of a family of environmentally and socially responsible papers. Domtar owns and operates Domtar Distribution Group, an extensive network of strategically located paper distribution facilities. The company employs nearly 9,000 people.

Mills: Southern Region Mills: Ashdown (AR), Kingsport (TN), Marlboro (Bennettsville) (SC), Plymouth (NC), Kamloops (BC).

Northern Region Mills: Dryden (ON), Hawesville (KY), Windsor (QC), Woodland (ME).

Specialty Mills: Espanola (ON), Johnsonburg (PA), Rothschild (WI), Port Huron (MI). Converting Centers: Brownsville (TN), Dallas/Fort Worth (TX), DuBois (PA), Griffin (GA), Indianapolis (IN),Langhorne (PA), Mira Loma (CA), Owensboro (KY), Ridgefields (TN), Rock Hill (SC), Tatum (SC), Washington Court House (OH), Addison (IL).

Segments: Papers 84; Paper Merchants 16%; (Sales percentages per sector - 2009) Products: Uncoated Freesheet (UFS) - Copy, Premium Imaging.

Commercial Printing Papers: UFS - Offset, Envelope, Forms Bond, Opaques, Text and Cover, Trade Book; Specialty & Converting Papers: UFS and coated freesheet (CFS)Flexible packaging, industrial applications.

DrYDen mill

mill

Address: 1 Duke St Dryden ON P8N 3J7

Tel: 807 223-2323, Fax: 807 223-9215

Website: www.domtar.com

History:

Paper production and converting operations were permanently shutdown in mid-November 2008. Pulp operations continue.

Personnel

Mtce/Engrg Mgr: Doug Minor

Shift Supt: Pat Alexander

Pulp Mill Supt/Ops Mgr: Kent Ramsay

Engrg Supt: Elmer Rautiainen

Mtce/Engrg Mgr: Jim Lake

Pub Affairs Mgr: Bonny Skene

Mill Mgr: J Blight

Hum Res Mgr: Marc Campbell

Fin/Plan Mgr: Sally Sipos

Total Employees: 330

ISO Quality Registration: 9001

Transportation: C.P.R, Highway 17, Highway 502

Products

Bleached kraft pulp: 3,3019,000 t/y

Uncoated woodfree white paper: 315,000 t/y

Equipment

Wood Handling

Chip Storage Capacity: 2 BMH Wood

Technology stacker-reclaimer, 57,500 m3 each

Chip Unloaders: 3

Chip Screens: 2 Rader, Dynagage bar screens

Pulping

Digester: 1 Kamyr single vessel

Washer: 1 Kamyr 2-stage atmospheric diffusion washer

Knotters: 2 I-R, B-HIQ, Noss Secondary Knotter

Primary Screens: 5 I-R 110B Centrisorter (1 swing)

Secondary Screen: 1 I-R 110B Centrisorter

Thickener: 1 I-R CL 30-6

Centricleaners: 2 (primary) Noss AK 80-550

Refiner: 1 C.E. Bauer 400-H 36”, 400 hp

Pulp Dryer: 1 Flakt FCBC size 5, 789 adt/d

Evaporator: 1 Goslin sextuple-effect

Slaker: 1 Dorr-Oliver, 2483 l/min

Lime Kiln: 1 Traylor 10’ X 275’

Clarifier: 1 Dorr-Oliver 60’ (for green liquor)

Bleach Plant

Bleaching Stages: 6

Bleaching Sequence: DWEopDEpD

Washers: 6 I-R CL30-6

Towers: 6

Mixers: 7 Komax, I-R, Ahlmix

Chlorine Dioxide Plant: 1 Sterling R8/R10, 30 t/d

DCS: Foxboro

Pulp Finishing

Cutter Layboy: 1 Lamb Machinery HW Series, 176 bales/hr

Baling Presses: 2 Sunds PAM 1,000/4, 185 bales/h

Wire Tying Machines: 4 Sunds BMB, 185 bales/h

Scales: 2

Recovery Plant

Recausticizer: 1 Dorr-Oliver

Recovery Boiler: 1 Kvaerner

Precipitator: 1 Flakt

Gas Scrubbers: 3

Gas Stripper: 1

Lime Dust Scrubber: 1

Dissolving Tank Stack: 2

Stock Preparation Plant

Pulpers: 3 Black Clawson 12’ HCV

Refiners: 9 Beloit Jones 42” DD 4,000

Broke Thickeners: 2 Hymac Slusher

Cleaners: 2 Celleco Cleanpak 350

Saveall: 2 Ingersoll-Rand

Paper Mill

Fourdriniers: 2 Valmet Symformer

Calenders: 1 Valmet

Winders: 1 Warsila/Valmet KL 1,000V

Power Plant

Power Boilers: 4 2 Foster Wheeler, 1 B&W, 1 CE

Source of Power: Ontario Hydro

Water Source: Wabigoon River

Effluent Treatment

Clarifier: 1 Eimco CXT

Filter: 1 Komline-Sanderson coil filter

Sludge Press: 1 Reitz RVP60K V-press

esPAnolA mill

See Flowchart Page 43 mill

Address: 1 Station Rd Espanola ON P5E 1R6

Tel: 705 869-2020, Fax: 705 869-4901

Website: www.domtar.com

Personnel

Asst Pulp Mill Supt: Wayne Kutschke

Finishing/Ship/Pan Supvr: Johnnie Boyuk

Purch Rep: Bob Campbell

Advisor Reg Commu/Commun Coord/Safety

Coord: Lynne Gibson

Supt: Marc Lefebvre

Man Dir-Hum Res: Don Swanson

Mgr Paper Mill: Dan Sirard

Quality/Enviro Mgr: Karen Smith

Papermaker: Brian Coyne

Gen Mgr: Tim J Houle

Dir-Mtce: Mike Brady

Dir-Gen Servs: Gary Clackett

Man Dir-Hum Res: Ken Becker

Dir-Fin: Hans Fortin

Sr Env Eng: Sharon E Perkins

Specialist: Ted Petrus

Paper Mill Supt: Fred Munro

Prod Dev Mgr: Zbig Maziarski

Gen Mgr: Debbie Secolatchie

Sys Mgr Paper Mill: Sharon Semeniuk

Total Employees: 540

ISO Quality Registration: 9002-1994; 140011998; 9001-2004

Wood Source: Crown FMAs purchased wood and chips as FSC fibers

Transportation: C.P.R., Highway 17

Production Capacity

Pulp Grades: 1,000 t/d bleached kraft, hardwood, softwood, FSC

Paper: 225 t/d technical and specialty papers

Pulp Mill Data

Roundwood Consumption: 800,000 m3/y

Barkers: 1 drum Kone 55 cunits/h

Chippers: 1 - 112” 10-knife carthage

Chip Storage Cap.: 120,000 m3

Chip Consumption: 5,000 m3/d

Digesters: 5 batch 550 t/d; 1 Kamyr continuous 550 t/d

Washers: 1 Kamyr diffusion, 2 Impco CBF

Knotters: 7 - 1 Bird vibratory; 1 Hooper vibratory; 1 Ahlstrom separator; 2 Impco pressure; 1 Bird pressure; 1 Impco separator; 1 Ahlstrom pressure

Screens: 10 - 5 Impco pressure, 2 Ahlstrom pressure, 3 Hooper pressure, 1 Impco rejects separator, 1 Ahlstrom separator

Cleaners: 2 Noss systems 1,000 t/d

Bleaching System: 2, DEoDnD, (ZD)EDnD; 2 oxygen delignification

Pulp Dryers: 2 Ross air float, Flakt

Recovery Boilers: 1 C-E 1,850 t/d BLS

Evaporators: 1 5-effect 1,200 t/d, 2 conc HPD

Lime Kilns: 2 1,200 t/d (total)

Mud Washers: 2

Clarifiers: 2 white liquor, 2 green liquor Slakers: 1 - 4 Turbo causticizers

Paper Mill Capacity

Total Paper Capacity: 225 t/d, packaging & specialty

Products: Sandpaper backing, foil and poly laminating base, PVDC base, food pouch, medical packaging, grease and oil resistant laminating, translucent, publishing (ultra light weight opaques, medium weight filled offsets and opaques), waterleaf waxing, wet strength grades.

Paper Mill Data

Pulpers: 4 - 1 Hydra, 2 Black Clawson, 1 Barracuda 250 t/d

Refiners: 5 - 3 double disc, 750 hp; 2 SproutWaldron Twin Screens: 2 Ingersoll-Rand 200 t/d

Stock Cleaning System: 1 Celleco centricleaners 150 t/d; 1 Celleco 240 t/d

Paper Machines: 2 (fourdrinier 168” width, 152” trim, speed 2,000 ft/min, installed 1986. Yankee fourdrinier 138” width, 125” trim, speed 1,550 ft/min, installed 1959)

Size Presses: 2

Can Dryers: 86

Calender Stacks: 2

Winders: 2

Rewinders: 2

Roll Handling Equipment

Floor Conveyors: 2

Elevator: 1

Wrapping & Handling System: Lamb-Grays Harbor automatic

Power Plant/Water & Waste Data

Fuel Used: Bark 650 t/d bark, gas/oil

Power Boilers: 3 500,000 lb/hr steam, 1 bark boiler, 2 gas fired boilers

Steam Generated: 850,000 lb/h

Electricity Consumption: 50 MW. Amount generated 65%

Water Consumption: 28 Mgal/d

Source: River 100%

Effluent System

Primary Treatment: 2 settling basins; (6 day retention) aerated lagoon, (22 aerators) spill pond

Hull/ottAwA mill

mill

Address: 6 Booth St Ottawa ON K1R 6K8

Status: Permanent closure of the mill as of October 2007.

History: E.B. Eddy established in 1851. Purchased by G. Weston in 1943. J.R. Booth Paper Mills purchased in 1946. Purchased by Domtar Inc. in 1998.

ISO Quality Registration: 9001-2000; 14001

Products: Business papers, publication, offsets, specialty packaging, coated papers

Transportation: Railroad, Highway Paper Capacities: Total capacity: 542 t/d; 195,000 t/y Recycled Pulp Capacity: 75 t/d

Equipment

Hull - Specialty Mill

Pulpers: 4 2 - 20’ & 1 - 14’ HV, 1 - 25 cu m.

helico

Refiners: 3 34” Jones DD

Screens: 3 Voith VPS35, VPS20, VPS10

Cleaners: 126 6 Celleco, 118 Bauer 606-110P, 1 Aikawa

Savealls: 1 12.5’ Jones Polydisc

Paper Machine: 1 Beloit fourdrinier 199” wide, 178” trim, 3,200 ft/min

Wet Lap Machines: 1 1 m Field & Boyd, 75 t/d

Power Plant/Water & Waste Data

Fuel: Gas/Oil

Power Boilers: 3 steam generated 545,000 lb/h

Turbines: 6 - 23 000 KVA

Electricity: Purchased 10%, Generated 90% Water Consumption: 4,000,000 USgal/d

Source: Ottawa River

Effluent System: Primary & secondary process water treatment

KAmlooPs mill

See Flowchart Page 46 mill

Address: 2005 Mission Flats Rd Kamloops BC V2C 1A9

Tel: 250 434-6000, Fax: 250 434-8877 Website: www.domtar.com

History:

The mill site covers 240 acres beside the Thompson River. The mill first started operations in 1965. Major expansion to 1250 admt/d including 330 t/d of bleached sawdust market pulp, completed in August 1972. Fibre line upgrade in 1994 including Kamyr digester and GL&V 0~2 delig increased ‘B Mill capacity to 1000 admt/d. New sawdust digesters in 2004 increased sawdust to 340+t/d. Ownership changed in March 2007 from Weyerhaeuser Company Limited to Domtar Pulp & Paper Products Inc.

Personnel

Mgr-Sup Chain: Tony Ryan

Buyer: Joan Wihnan

Mgr-Fibre: Merl Fichtner

Mtce Mgr: Bill Wade

Exec Asst: Wilana Collins

VP/Mill Mgr: Eric Ashby

Site Ops Mgr: Mike Gregson

Pwr/Recov Mgr: Greg Drinkwater

Fin Mgr: Bryan Swanton

Env Mgr: Kristin Dangelmaier

Hum Res Mgr: Julie Rachynski

Engrg Mgr: Bill Adams

Cust Serv Mgr: David C Lloyd

Purch Mgr: Joe Hooley

H&S Mgr: Bob Patterson

Cust Serv Lab: Dixie Duncan

ISO Quality Registration: 9000-2008

ISO Environmental Registration: 14001-2001

Parent Company: Domtar, Montréal, QC, Canada

Sales Offices: Domtar, Fort Mill, SC, USA

Products: Fully bleached softwood chip pulp and sawdust pulp

Production Capacity

470,000 admt/y

Pulp: 1,000 adt/d chip pulp; 340 adt/d sawdust pulp

Equipment

Kraft Pulping Plants

’A’ Mill

Digesters: 2 M & D continuous, 200 t/d each

Knotters: 1 Beloit HiQ, 400 t/d

Primary Screen: 1 Hooper model 2,400

Secondary Screen: 1 Hooper model 2,400

Tertiary Screen: 1 Hooper model 2,100

Washers: 1 Eimco 10’ x 18’; 3 Impco 9’ x 16’ Decker: 1 Impco 8 x 16’

’B’ Mill

Digesters: Kamyr Ahlstrom Continuous two vessel system

O2Delig: 2 Stage GL & V

Primary Screens: 6 Centrisorters, model 110B

Secondary Screens: 2 Centrisorters, model 110B

Tertiary: 1 Centrisorter, model 110B

Washers: 3 Eimco, 13’6” x 32’; 1 Deckerwasher 13’6” x 32’

Presses: 2 GL & V

Recovery Plant (Kraft)

Evaporators: Unitech pre-evaporator (2) and concentrator (2) combination: 5 effect

Swenson 37,500 lb solids/h; 6 effect Unitech 267,000 lb solids/h

No. 1 Recovery Unit: CE recovery furnace 1 200,000 lb solids/d, SF precipitator

No. 2 Recovery Unit: B&W recovery furnace

5,300,000 lb solids/d SF precipitator

Recausticizing: 2 Eimco 70’ single-tray green liquor clarifiers; 2 Eimco No. 15 slakers with 4 causticizers; 1-Eimco white liquor pressure filter; 1, 70’ white liquor storage; 1, 80’ single tray lime mud washer

Kiln: 1 - 13’ dia. x 325’ Smidth

Gas Scrubbers: 2 Peabody

Pressure Disk Filter: 1 Ahlstrom CD-3008

Lime Mud Flash Dryer: 1 Fuller - F.L.

Smidth

Bleach Plants

’A’ Mill

Stages: DEEpDED

Washers: 6 Sherbrooke, 8’ x 14’ with glass fibre seal tanks

Towers: CIO 2 upflow; caustic downflow;

CIO 2 upflow-downflow

Mixers: Ahlmix, Sherbrooke, Lightnin Hi density

Chlorine Dioxide Plant: Exco R-8, 60-t

Thick Stock Pumps: Sherbrooke, Ahlstrom MC

Bleach Screen: Radiscreen

Bleach Cleaners: 4-stage Radiclone; Celleco RCC

Decker: Sherbrooke 8’ x 14’, 11’6” x 20’ Eimco

’B’ Mill

Stages: DEEopDD

Washers: 5 Eimco, 13’6” x 30’ with glass fibre seal tanks

Towers: CIO 2 upflow caustic, downflow; CIO 2 upflow-downflow

Mixers: Ahlmix on CIO2; Ahlstrom tsp and O 2 mixer on EO stage; Beloit in Hi-density storage

Thick Stock Pumps: Warren, Ahlstrom MC, Goulds MC

Chlorine Dioxide Plant: Exco R-8, 60-t

Bleached Screens: Radiscreen

Bleach Cleaners: 3-stages Celleco CLP 130, 2 stages Celleco CLP 350, Celleco RCC

Deckers: 2 Eimco, 11’6” x 28’

Oxygen Plant: BOC VSA, 50-t

Main Process Control System: Fisher Provox

Machine & Finishing Plants

’A’ Mill

Machine & Finishing Plants

Fourdrinier: Black-Clawson, with wire 4.03 m; 1 Radiscreen

Dryer: SF Flakt

Cutter-layboy: Lamb-Grays Harbor, trim 3.81 m

Baling Press: Dominion 900 t

Wire Tying Machine: Cranston Scale: Toledo

’B’ Mill

Fourdrinier: Beloit with wire 7.11 M; 1

Radiscreen

Dryer: SF Flakt

Cutter Layboy: Lamb-Grays Harbor trim 6.7 m

Baling Press: 2 Burrard Dry Dock 900 t

Wire Tying Machine: Cranston Scales: Toledo

Steam Plant

Boilers: 2 FW combination boilers 500,000 lb steam/h each; hog fuel and gas fired

Power Plant

Cogeneration System: 1-32 MW, 1-20 MW, 1-10 MW, Export 10 MW

Effluent/Pollution Control

Clarifiers: 1 primary

Settling Ponds: 2 12 hours

Aerators: 31 75 hp

Aerated Lagoon: 1 5 days

Sludge Presses: 2 75 t/d screw press

lebel-sur-quevillon mill

mill

Address: 30 rue Du Moulin Lebel-sQuévillon QC J0Y 1X0

Status: Permanently closed - December 2008

History:

The construction of the mill was completed in 1966. In December 2008, Domtar announced its permanent closure.

ISO Quality Registration: 9002

Transportation: C.N.R, highway

Products: Bleached softwood pulp

Production Capacity

Kraft pulp: 300 000 adt/y

Equipment

Chip Preparation

Mobile Equipment: 1 Case 921B

Chip Handling: D-9 bulldozer

Chip Screens: chip thickness Dynagage

Chip Storage: 60 min. bins ahead of digester; outside chip pile

Kraft Pulp Mill

Digester: 1 Kamyr

PDW: Kamyr

Knotters: 2 Hi-Q Bird

Primary Screens: 3 CIR-212 D

Secondary Screens: 1 CIR-212 D + CIR-212

swing

Tertiary Screen: 1 CIR-210 D

Quaternary: 1 CIR-208 D

Deckers: 1 Kamyr

Washers: 2 Kamyr

Gas Scrubber: 1 Venturi-Peabody, 51 gal/min at 30% solids

Bleach Plant Process Stages: DoEoPDEpD Washers: 6 Kamyr, 13’ x 26’

Towers: 6

Mixers: 1 hi-shear CIR, 1 hi-intensity, Kamyr; 1 static, Hooker; 1 41-shear Sunds

Thick Stock Pumps: 7 Clover-rotors

Chlorine Dioxide: Lurgi plant, 21 t/d

Pulp Dryer & Finishing

Screen: 2-stage pressurized

Cleaner: 1 5-stage Noss

Dryer: 1 Flakt Airborne, 21 passes

Fourdrinier: Dominion Eng. wet-end, 240” wire, open headbox

Cutter Layboy: 1 Lamb-Grays Harbor

Baling Presses: 2 Dominion, 1000-t

Wire Tying Machines: 4 Twislock Cranston 32” x 28” bales

Scales: Layboy, Jaguar system with Toledo loadcell; Bailing Line, Jaguar system with Toledo loadcell.

Recovery

Evaporators: First set: 6 stages Horton Steel, Second Set: 4 stages Falling Film

Recovery Unit: 1 B & W design, 1,200 adt/d

Recausticizing: 5 Dorr Oliver, 950 adt/d

Lime Mud Washer: 1 Eimco, 1,000 adt/d Lime Kiln: 1 Allis Chalmer, 950 adt/d

Steam Plant

Boilers: 1 C.E. hog-oil burner, 400,000 lb/h, Power: Hydro Quebec, 110 kv

Effluent/Pollution Control

Clarifiers: 3 Eimco

Dregs Filter: 1 Eimco

Screen: Mabarex bar

Sludge Presses: 2 Eimco, 24 t/d

Aerators: 14 Eimco

Activated Reactor: 1 Eimco carrousel

winDsor mill

mill

Address: 609 rang 12 Windsor QC J1S 2L9

Tel: 819 845-2771, Fax: 819 845-8230

Website: www.domtar.com

Personnel

Supvr: Robert Clement

Dir Gen: Martin Lorrion

Prod Dir: Carol Lapointe

Mtce Mgr: René M Tremblay

Tech Serv Mgr: René Goguen

Controller: François Tougas

Purch/Store Mgr: Alain Laroche

Paper Machine Supt: Michel Lemieux

Finishing Supt: Marie Cyr

Pulp Mill Dir/Steam/Recovery Supt: Yvon Bibeau

Dir-Info Tech: Sylvie Veilleux-Fontaine

Wood Yard Dir: Carl Verrier

Mech Eng: Maxime Durocher

Supvr: Miguel Botran

H&S Mgr: Michel Simoneau

Mtce Techn: Langis Cote

Fibre Proc/Sls Mgr: Andre Gravel

Env Mgr: Patsy Inglis

Mgr-Wood Fibre Proc: Sylvain Lemay

Asst Supt: Michel Paquette

Hum Res Mgr: Daniel Langlois

Commun Advisor: Providence Cloutier

Engrg Mgr: Stephane Vaillant

Supt Forestry: Raymond Vanier

Transportation: C.N.R, Highways 55 & 10

Production Capacity

Pulp: 1 400 st/d bleached hardwood kraft

Wet Lap Pulp Capacity: 250 t/d bleached kraft (45% moisture)

Paper Grades: Uncoated freesheet papers: bond, offset, copy, envelope

Pulp Grades: Bleached hardwood (wet lap)

Paper Capacity: 640,000 t/y

Equipment

Kraft Mill

Barkers: 2

Chippers: 2 112”, 12-knife

Chip Screens: 1 Rader disc, 1 Winsberg disc, 2 Liwell

Digester: 1 Kamyr hydraulic 2-vessel digester

Pulp Washing: Hi-heat diffusion washing in the digester, 2-stage diffusion washer, Kamyr Knotters: 1 Ahlstrom primary and secondary Screens: 4 primary pressure with slots, 1 secondary pressure, 1 tertiary pressure, 2 vibratory quarternary, Celleco cleaners on tertiary accepts

Bleaching System: ECF sequence: DoEoD1, Do upflow tower. Eo and D1 upflow tube downflow tower. IR drum washers

Evaporators: 6-effect falling film HPD evaporators with HPD concentrator. Stripper can be run integrated with the evaporators

Recovery Boiler: 1 C-E. capacity 300 t/hr steam

Recausticizer: 1 slaker, 3 causticizers, 3 pressure filters, 1 green liquor clarifier, 1 spill clarifier, 1 mud washer, 1 dregs filter. Eimco supply

Lime Kiln: 1 Fuller-Gatx

Wet Lap Pulp Machine: 1 Andritz press, trim 102’’

Paper Mill Equipment

Stock Preparation

Pulpers: 2 Hymac Turboflex

Thick Stock Cleaners: 14 Hymac, 12”

Refiners: 10 Beloit Jones 46” double disc

Centrifugal Cleaners: Celleco model 350, 5 stages plus an RCC 2 systems

Deaerator: Celleco

Screens: 6 Bird, 2 Johnson

Savealls: 4 Beloit Jones, 12 discs each

Paper Machines: Twin-wire Belbaie IV MHI, dilution headbox, speed 4,000 ft/min., width 330’’, reel trim 300’’. Tri-nip ENP press section. 1 Twin wire Belbaie III, wire width 330’’ reel trim, wire width 330” reel trim 300”, speed 3,500 ft/min, Tri-nip press section, 4th press, pre-dryer section, inclined 2-roll size press, after-dryer section with sym-sizer, 2-roll calendar stack reel. 5 Hymac under-machine pulpers. Process control

Honeywell TDC 3,000 Measurex MX-OPEN; 2 Beloit super L winder, trim 296”, speed 8,000 ft/min. 1 Core link automatic core cutting and dispensing unit. 1 Enerdry core conditioning oven.

Roll Handling System: 1 Lamb automatic wrapping line, 8-roll backstand, 3 label printers, 2 label applicators, 2 headmaster headers, 1 upender. 2 rewinders, trim 100” speed 6,000 ft/min; 1 Jagenberg, 1 Webco. Sheeters: 1 Jagenberg folio sheeter, 84” trim. 1 MSK Shrink wrap line. 1 ECHWILL cut-size sheeter, 10 pockets, 2 Pemco wrapping lines, 1 palletizer. 1 Bielomatik cut-size sheeter, 12 pockets, 2 wrapping lines, 1 Columbia palletizer, 1 Alvey palletizer, 2 Mueller stretch wrappers

Wet Lap Pulp Machine: 1 Andritz press, trim 102”

Warehousing: 1 Interlake automated storage and retrieval system (AS/RS) including a high density rack supported warehouse. 1 integrated conveyor transport system

Power Plant/Water & Waste Data

Steam Generated: 600 psig at 750°F, 600,000 lb/h

Cogeneration Unit: 1 Hitachi, 28 MW Water Treatment Plant: Degrémont superpulsator & green leaf filters

Effluent Treatment

Effluent Clarifier: 150’ dia.; 2 Settling/Spill Basins

Aeration Lagoon: Subsurface aerators and mechanical aerators. Diffuser into the St-François river. Andritz sludge press Cooling Towers: 3 Marley Flotation Cells: 4 Poseidon, 80 m3

eurocAn PulP & PAPer co.

Head office

Mailing Address: PO Box 1400

Address: Eurocan Way Kitimat BC V8C 2H1

Status: Permanently closed as of Jan 31, 2010

History:

The company was incorporated in May 1965. Construction of an integrated complex commenced in May 1968. A 800 t/d unbleached kraft and paper mill was completed in October 1970. The latest expansion in 1989, which included the addition of a chemi-

mechanical pulp mill, raised capacity to 1100 t/d. In 1993 the company became totally owned by West Fraser Mills Ltd. and operates as a division thereof.

Parent Company: West Fraser Mills Ltd

Transportation: Company’s own ocean barge terminal and deep-sea wharf at Kitimat, B.C., C.N.R

Wood Source: Fibre from West Fraser sawmills account for 90% of needs, balance from local area sawmills

Selling Agents: Enso-Gutzeit Oy, Helsinki, Finland, for kraft linerboard in Europe. Independent and own sales agents handle balance

Sales Office

Address: Suite 501 - 858 Beatty Street, Vancouver, BC V6B 1C1. Tel: 604-895-2700, Fax: 604-685-2441

Equipment

Chip & Sawdust Handing

Chip Rail Car Unloading Stations: 2

Truck Unloading Stations: 2

Chip Piles: 4 (1 month inventory)

Sawdust Pile: 1

Chip Thickness Screening

Chip Silos: 1 kraft, 1 CMP

Chip Screen: Pneumatic chip & sawdust conveying

Pulp Mill

Batch Digesters: 8 200 m3 each

M&D Digester: 1 45 m3

Blowline Refiner: 1 M&D

Hot Stock Refiner: 7

Washers: 3 3-stage, 4-stage & chemi washer (belt)

Deshive Refiners: 2

Rejects Refiners: 2

Screening Lines: 3 top and base stock, sawdust stock

Lime Kiln: 1

Recausticizing: 2 Ecofilters

CMP Mill

Atmospheric Pre-steaming Bin: 2, (APSI)

125 m3 and (APS2) 40 m3

Chip Washing: Hymac

Chemical Impregnator: Hymac

Reactor Vessel: 1, SHW

Primary Refiner: 1 16,000 hp Hymac

Inter-stage Washing: 2 presses - Thune

Secondary Refiner: 1 16,000 hp Hymac

Latency Removal

Pressure Screen: 1 Beloit

Wash Presses: 2 Thune

Steam Plant

Recovery Boiler: 1 C.E. 1,540t solids/d

Power Boiler: 1 gas and hog fired

Evaporator: 5 stage

Recompression Unit: 1 mechanical vapor

Paper Mill

Paper Machine #1: Linerboard machine

Tampella 900 t/d. 2 fourdriniers design speed

765 m/min, trim 6.6m

Presses: Combi lst & 2nd; Shoe Press 3rd

Dryer Cylinders: 75

Calender Stack: 4 rolls

Winder: Jagenberg

Paper Machine #2: Sack kraft machine

Valmet 320 t/d, fourdrinier design speed 765 m/min, trim 6.5 m

Dryer Cylinders: 41

Pull Stack: 2 rolls

Winder: Valmet with auto-set slitters

Automated Roll Finishing System: 1

Terminal

Warehouse: 31,000 t paper capacity 30 mm

fbm paved lumber storage. Deep sea docking with dual berthing capacity. Chip export facility

Effluent & Emission Treatment

Clarifier: Spill pond

Settling Ponds: 2

Aeration Lagoon: 5-day

Recovery Boiler: Electrostatic precipitator

Strong Black Liquor Oxidation System: Lime kiln & smelt tank scrubbers

Power Boiler: Multiclones Fortress PAPer - Fortress sPeciAltY cellulose mill

mill

Address: 451 Victoria St Thurso QC J0X 3B0 Tel: 819 985-2233, Fax: 819 985-5023

Website: www.fortresspaper.com

Personnel

Controller: Daniel Boucher

Admin Dir: Francine Clément

CEO: Peter Vinall

COO: Marco Veilleux

VP-Tech Dev: Vince Byrne

ISO Quality Registration: 9002; 14001

Production capacity

Pulp: Bleached hardwood kraft, 690 tons/ day;

Equipment

Wood Room

Loader: 1 Valmet RTD 2614 AR

Stationary Log Loader: 1 Tanguay PL228

Log Feeder: 1 Linden Quadrant feeder 33072; 1 Linden Quadrant feeder 440-72 Debarkers: 1 Nicholson 22” airseal ring debarker; 1 Nicholson 35” airseal ring debarker

Chipper: 1 Nicholson 117” SOS

Hog: 1 Lamb Hammer Hog 592-11-HX750

Chip Truck Dumper: 1 Phelps 70 ft / 70 tons capacity

Rotary Chip Stackers: 1 Continental (32 m boom length); 1 Continental (37 m boom length)

Chip Screens: 1 Rader scalper screen 40 X 10; 1 Rader primary screen - Dynagage 1024; 1 Rader fines screen - Raderwave 1020; 1 Rader chip conditioner - Dynayield 60-200 c/w ADS

Chip Storage: Outside

Kraft Pulping Plant

Digesters: 4 X 82 cubic meter Horton; 2 X 172 cubic meter Dominion Bridge; 2 172 cubic meter Horton Steel

B.S. Washers: 1 Rauma-Repola pressure washer; 4 Sherbrooke vacuum washers

Primary Screens: 2 Ingersoll-Rand (IRC)

Secondary Screen: 1 IRC

Tertiary Screen: 1 IRC

Deckers: 1 - 13.5 ’ x 22’ IRC; 1 - 4m x 7m

IRC

Recovery Plant (Kraft)

Recausticizing: 1 Eimco slaker, 2 Dorr

Oliver-Long & 3 Eimco causticizing tanks

Lime Mud Washers: 1 8’ x 12’ Eimco

Lime Kiln: 1 10,5’ x 220’ Allis Chalmers

Evaporator: 1 - 2-effect pre-evaporator

Lundberg

Recovery Unit: 2 Babcock & Wilcox

Bleach Plant

Stages: DEDED

Washers: 4 Kamyr, 8’ x 14’, 3, 13 1/2 ’ x 22’

IRC

Towers: 5 Kamyr, 1 Drummond

Mixers: IRC, 2 CIO2, 2 hi-shear single shaft steam IRC; 2 double-shaft steam Kamyr, 2 single-shaft kamyr

Thick Stock Pumps: 4 Cloverotor, IRC

model

Chlorine Dioxide Plant: R8 - 14 t, Albright & Wilson

Stock Preparation Plant

Screens: 4 - 2 model 14A, 1 model 10A Bird

Centriscreens, IRC; 1 Jonsson

Cleaners: 3” 1050 Radiclones (primary); 3” 300 Radiclones (secondary); 3” 175 Radiclones (tertiary); 3” 34 Radiclones (quaternary); 3” 8 Radiclones (quintary)

Slushers: 2 8’ x 30’ Ingersoll-Rand

Production Plant

Fourdrinier: 1 Dominion Eng. 184” Presses: 2 double felted (first, third); 1 single felted (second)

Pulp Dryers: 42 Dominion cylinder dryers, 1 SF air float dryer

Pulp Finishing Plant

Cutter Layboy: 1 Lamb-Grays Harbor Baling Press: 1 Hepburn

Wire Tying Machine: 1 Ovalstrapping Scale: 1 Toledo

Steam Plant

Boilers: 1 200,000 lb/h power boiler (wood waste & oil-fired); 450 psig, 1 package boiler (oil fired)

Source of Power

Purchased Electricity: Hydro Quebec

georgiA-PAciFic cAnADA inc.

Head office

Address: 319 Allanburg Rd Thorold ON L2V 5C3

Tel: 905 227-6651, Fax: 905 227-8120

Website: www.gp.com

Status: Partially closed in 2008.

History:

Formed in 1913 by the Beaver Wood Fibre Co. Ltd. Later became subsidiary of CertainTeed Products Corp., then Bestwall Corp. and finally, Georgia-Pacific Corp.

Personnel

Office Mgr: Sandy Guarasci

Mktg Mgr: Michael Creagan

Purchasing: Ralph Sheppard

Mtce Supt: Richard Dandonneau

Mtce Planner: Shawn Hill

Plant/ON Mfg Mgr: Gerry Finlayson

Purch Agt: Mary Anne Tomic

Total Employees: 120

Parent Company: Georgia-Pacific Corp

Sales Office: Thorold, ON

Transportation: Truck

Production capacity

Paper and board: 100,000 t/y boxboard, chipboard, tube stock, gypsumboard papers, partition

Equipment

Stock Preparation Plant

Pulpers: 4 Black-Clawson -1-20’, 1-18’, 1-16’, 1-15’

Refiners: 5 - Sprout Waldron

Broke Pulper: 1 Black Clawson-Side

Deckers: 7 Cowan

Production & Finishing Plant

Ultra Co-former: 1 Kobayashi - 175” wire, 150” trim, 90 - 48” diam. dryers, 2 calender stacks

Winders: 1 Vas 175”, board

Steam Plant

Boilers: 3 1 80,000 lb/h; 2 60, 000 lb/h each

Source of Power: Ontario Hydro

Head office

Address: 1245 boul Montmorency Québec

QC G1J 5L6

Tel: 418 522-8262, Fax: 418 648-2725

Website: www.simkinsindustries.com

Personnel

Chm: L Simkins

Pres: Ron Hermus

Controller: Sylvie Paradis

Tech Serv Supt: D Dumont

VP/Gen Mgr: C Jean

Purchaser: Francine Cantin

Total Employees: 92

Owners & Directors: L. Simkins

Equipment

Stock Preparation Plant

Washers: 2 Oliver vacuum

Pulpers: 1 Pulpmaster, 1 Shartle, 2,500 lb

Refiners: 7 400 hp

Cleaners: 3 Bauer

Saveall: 1 300 Gph

Production & Finishing Plant

Fourdriniers: 1 Osborne, 3.2m trim, with suction couch, first press and electric drive

Super Calenders: 1 3.0m Eck

Rewinders: 2 Cameron, 1 Black Clawson, 1 surface slitter Australasian Equipment paper

Recycling Plant

Pulper: 1 Black Clawson, 2,500 lb

Deflaker: 1 Black Clawson

Source of Power

Purchased electricity

mill

Mailing Address: PO Box 1328 Stn Main

Address: 58 Frank St Brantford ON N3T 5T6

Tel: 519 756-8500, Fax: 519 756-8196

Website: www.hartmann-paclaging.com

Personnel

VP-Ops: Gerry Lavis

Dir-Fin: Ed Enverga

Indl Rel Mgr: Rob J McKenzie

Pres: Torben Rosenkrantz-Theil

Total Employees: 194

Parent Company: Brodrene Hartmann, Lyngby, Denmark

Products: Moulded pulp egg cartons

See Flowchart Page 50

Head office

Address: 3838 Port Mellon Hwy Port Mellon

BC V0N 2S0

Tel: 604 884-5223, Fax: 604 884-2170

Website: www.hspp.ca

Personnel

Mgr-Fibre Supply: F Fominoff

Kraft Mill Mgr: David Bonvie

Mgr-Env/External Affairs: Alistair Strang

Controller: Dennis Thompson

Hum Res Mgr: Greg Johnston

Pwr/Recov Supt: S Casey

Paper Mill Supt: G Clarke

TMP Supt: Gregory Collins

Mtce/Engrg Supt-Kraft: Harry Wilson

Tech Supt-Newsprint: B Chalmers

Ship Supt: Bob Crosby

Engrg Supt: Tom Patterson

Pulping Ops Shift Supvr: Marcel Falardeau

Newsprint Mgr: G Kosteckyj

Pulp Mill Supt: Doug Robinson

Tour Foreman: Rod Callele

Purch Supvr: Georgina Covey

Advisor: Russ R Fulton

Reliability Eng: Daniel Tardif

Process Spec: Angela Ruggles

Supvr: Terry Kelley

Inst Mechanic: Roger Gaboury

Pres/CEO: M Palmiere

Total Employees: 450

ISO Quality Registration: 9001; 14001

Parent Company: Paper Excellence B.V. Transportation: Deep sea facilities at Port Mellon, rail car ferry connection to Vancouver rail facilities

Production capacity

Pulp: 1100 adt/d, bleached kraft pulp

Newsprint: 650 adt/d

Equipment

Kraft Pulping Plant

Chip Unloading: Two barges at once unloading floating platform double hulled steel structure. Three radial stacker/reclaimers

glAssine cAnADA inc.

Digesters: 1 Kamyr impregnation vessel, 1 Kamyr MCC with counter current was zone, 1,300 adt/d

Chip Flow: 1,100 m3/h

Brownstock Washing: 1 Kamyr 2-stage diffuser

Chip Screening (kraft): 2 Retec coarse screens, 510 m3/h; 2 Rader Dynagage 8x24; 2 BM & M secondary fines screens, 225 m3/h; 2 Beloit chip conditioners, 170 m3/h

Knotters: 3 primary Ingersoll-Rand Hi-Q pressure knotters (2 model B, 1 model A); 3 Sunds coarse screen

Screens and Deckers: 8 6 primary, 2 secondary Ingersoll-Rand Hi-Q 212D pressure screens; 1 tertiary Ingersoll-Rand Hi-Q 210D pressure screen; 1 Bauer magna-cleaner; 1 quaternary Ingersoll-Rand Hi-Q 108°C pressure screen; 1 Haug drainer; 1 decker, 4.1m x 11.6m; O2 supplied by off-site Canadian Liquid Air gas plant.

Bleach Plant

Process Stages: O/D/Eop/DN/D Washers: 5 Ingersoll-Rand, 3.5m x 6.1m; 3 LaValley fiberglass 3.5m x 6.1m

Towers: 1 upflow chlorination 590 m3, 23 min retention time; 2 upflow/downflow O2 caustic extraction 214 m3, 42 min. retention time each; 2 upflow downflow CIO2 520 m3, 1.5 h retention time each; 1 upflow/downflow CIO2 1790 m3, 2.8 h retention time

Mixers: 2 Komax FRP CIO 2 static mixers; 4 Sherbrooke steam; 2 Ingersoll-Rand steam; 2 Ahlstrom Almix O2, 2 Beloit Tri-phase CIO2

Chlorine Dioxide Plant: Albright & Wilson Americas R-8 CIO2, generation plant, 35 t/d Gas Scrubbing: Caustic & Waterloo

Pulp Cleaning, Machine & Finishing Cleaners: Celleco 130 & 350; 5-stages with RCC; Celleco disc thickener, 16 disc Machine: Black Clawson 6m fourdrinier

Dryer: Flakt FC, 19 sections 27 decks Cutter: Ahlstrom

Finishing Line: 2 Lamb lines

Recovery Plant

Recausticizing: Dorr Oliver #20 slaker system with 4 causticizers

Green Liquor Clarifiers: 2 Dorr Oliver 18.3m x 11.0m and 21.3m x 11.0m

White Liquor & Lime Mud Pressure Filters: 2 Dorr Oliver 86 m3

White Liquor Oxidation System: A.H. Lundberg

Lime Kiln: Boliden Allis 3.8m x 11.6m

Lime Kiln Precipitator: Flakt 3 field

Mud Filter: Dorr Oliver 3.6m x 7.3m

Dreg Filter: Dorr Oliver

Evaporators: 5-body, 5-effect Kamyr falling film

Recovery Units: Babcock & Wilcox single drum recovery water tube boiler, 9,065 kPa, 2,990 t solids/d. 443 t steam/h

Recovery Precipitator: Flakt, 2 chamber, 4 field

Gas Scrubbing: 2 Ducon

Steam Plant

Boiler: 1 Babcock & Wilcox two drum water tubs 9,065 kPa 238 t steam/h. Waste wood and sludge

Source of Power

Electricity: 2 Alstom generator and Mitsubishi heavy industries turbine 1, backpressure, 62.5 MW, 1 condensing, 45 MW

Deaerator: Celleco

Screens: 6Bird, 2 Johnson Savealls: 4Beloit

Fuel: Natural gas, wood waste, black liquor, sludge

Computer Information and Control Systems

Information Systems: 9 Node mixed-interconnect VAX cluster 2 6,310; 2 3,300; 5 3,100; storage 9.6 Gbytes

Control Systems: ABB Master system, 12 Master-pieces; Fisher-Provox CHIP system

Paper Mill

Newsprint Paper Machine: ValmetDominion, Speed-former HS. Start up 1991. Design speed - max. 1500 m/min

Headbox: Sym-Flo HS - slice width 9,120 mm

Former: Speed-former HS twin-wire, wire width 9,300 mm

Press: Sym-Press ‘O• plus 4th press, 1st & 2nd presses - Valmet Sym-Rolls, 3rd & 4thSulzer Escher Wyss Nipco Rolls

Dryers: 6 dryer sections, 1, 2 & 3 single with 72 in. dia. upper dryer cylinders and 48 in. dia. lower “Uno-roll” cylinders. Remaining sections 4, 5 & 6 double felted with 72 in. dia. dryers. Total of 51 dryers

Breaker Stack: Between 5th & 6th dryer groups, Valmet Sym-Roll plus Thermo-Roll

Calender Stack: 6 roll with 3 Valmet SymRolls plus 3 hot water heated Thermo-Rolls. Devron Cal-Coil caliper profiling equipment

Reel: Valmet horizontal type

Warehousing: 1Interlake automated

and retrieval system (AS/RS) including a high density rack supported warehouse. 1 inte-

Dryer Enclosed Hood: Valmet-Enerdryhigh humidity design

Winders: Main winder Jagenberg Vari-Step VS-90, max. design speed 2,600 m/min.

Salvage winder Jagenberg Vari-Step VS-45

Paper Machine & Winder: D.C. drivesToshiba

Roll Wrapping Systems: Lamb, with AllenBradley P.L.C

Process Controls: ABB distributed control system

Paper Machine Computer: Measurex 2002

Defect Detector: Auto-Spec

Roll Tracking Computer: Majiq

Warehouse-garage & Retrieval Cranes: 2

Kranco over-head cranes with Nagesco 14roll vacuum clamps

Broker Pulpers: Press & calender pulpers

Hymac - Cull-Roll Pulper Hymac

White-water Savealls: 2 Celleco 5m x 26 disc filters

Broker Thickeners: 1 Hymac drum slusher; 1 Hedemora drum slusher

Post Refiners: 3 Sprout-Bauer twin-disc refiners

Cleaning/De-aeration System: Ahlstrom Clark & Vicario space-saver deculator with 5-stage Bauer cleaners

Screens: 3-stage screens by Fiberprep; 3 primary screens; 1 secondary screen; 1 tertiary screen

Broke Deflakers & Screen: Black Clawson

iKo inDustries limiteD

Head office

Address: 1600 42 Ave SE Calgary AB T2G

5B5

Tel: 403 265-6022, Fax: 403 266-2644

Website: www.iko.com

Personnel

Pres: H Koschitzky

VP: S Koschitzky

Ownership: Private

Mills: Calgary, AB; Brampton, ON

Products: Roofing, asphalt shingles, building & saturated papers, roofing insulation board, impregnated insulated sheathing, interior and exterior building board

brAmPton PlAnt

mill

Address: 71 Orenda Rd Brampton ON L6W 1V8

Tel: 905 457-5321

Personnel

Consultant: K Robertson

Controller: Sean Holeman

Transportation: CNR

Production Capacity

Roofing, felts: 200 t

Equipment

Felt Mill

Pulpers: 2 Hydrapulpers

Refiners: 1 32” Bauer; 2 16” BoltonEmerson; 1 L-36 Defibrator

Screens: 2 Black Clawson P-30 screens

Fiberizers: Turbo Separator

’K’ Former: 1 trimmed sheet 108”

Dryers: 98

Winder: 1

Cutter, Trimmer: 1

Source of Power: Ontario Hydro

cAlgArY PlAnt

mill

Address: 1600 42 Ave SE Calgary AB T2G 5B5

Tel: 403 265-6022, Fax: 403 266-2644

Personnel

Western Mfg Mgr: W Amyotte

Plant Mgr: A Holmes

Transportation: CNR and CPR

Production Capacity

Roofing, corrugating medium, paper board: 140 t/d

Equipment

Felt Mill

Pulpers: 2 Hydrapulpers

Refiners: 2 1-26”, 1-16”

Screens: 2 pressure P. 30’s

‘K• Former: 80” trimmed sheet

Dryers: 122

Winder: 1

Insulation Board Mill

Pulper: 1 Hydrapulper

Refiners: 2

Defibrators: 3 Asplund, type D; 1 Defibrator type L-42

Cylinder Machine: 1 Oliver former

Dryer: 1 180’ long

Trimmer: 1

Packaging Machine: 14 bundles a minute

Mill Capacity: 80 t/d

Source of Power: Purchased electricity

irving Forest ProDucts

Head office

Mailing Address: PO Box 5777 Stn Main

Address: 300 Union St Saint John NB E2L 4M3

Tel: 506 632-7777, Fax: 506 632-6415

Website: www.irvingforest.com

Personnel

Mgr-Sup Chain: Sean Clarke

Lawyer: Bruce A Drost

VP: Gilles Gagnon

Purch Supvr: Jim Jordan

Corp Analyst: Mark Obrien

Dir: Gary Sudul

Fibre Proc Mgr: Brent Thompson

Chairman: J K Irving

Pres: J D Irving

VP Pulp & Paper: Mark Mosher

VP-Sls: Paul Baker

Sales Offices: Irving Forest Products, Saint John, NB. Tel.: 506-632-5102, Fax: 506-6334021

Products: NBSK, NBHK (maple, birch); Soft-calendered specialty paper; SC-A/SC-B Super-calendered printing paper; Tissue; Semi-chemical corrugating medium.

irving PAPer

Head office

Mailing Address: PO Box 1900 Stn Main

Address: 435 Bayside Dr Saint John NB E2L 4K9

Tel: 506 633-3333, Fax: 506 642-1688

Website: www.jdirving.com

History:

The company commenced newsprint production on one machine in 1965. Second machine started production in March 1971. The company was acquired by Irving Pulp & Paper Limited in July 1981. Specialty paper production commenced in 1991.

Personnel

Engrg Mgr: D Parker

Paper Mill Mgr: T Celeste

Hum Rel Mgr: S Bent

Finishing Mgr: Richard Campbell

Tech Serv Mgr: G MacKenzie

Elec Supvr: Matt Alexander

Ops Mgr: Robert Belliveau

Process Improvement Eng: Michelle Boyer

Asst Supt: Mark Ellis

Mill Mgr: Gilles Gagnon

Prof Eng: John Gallagher

Sys Coor: Matt Leblanc

Tech Mgr: Greg Mackenzie

Team Leader: Peter Mcdonald

Process Spec: Farshad Piroozmand

Ops Team Leader: Don Mullett

Prod Supt: Joe Tardiff

Chm: J K Irving

Pres/CEO: J D Irving

VP-Ops: M Mosher

VP-Sls: L Chapman

Mill Mgr: Mike Crowell

Pulping Mgr: George D Court

Mtce Mgr: Brian Ketch

Production Capacity

Groundwood Specialties: 420,000 t/y

Equipment

Chip Handling Facilities

Air O’Flex truck dump hopper and CFM reclaim hopperchip pile builder. Continental bucket elevators. Scalping screen; Consilium bulk chip thickness screening system.

TMP

Refiners: 950 t/d - 4 Bauer 485/489, refiners (2 lines) 13,000 hp primaries, 8,000 hp secondaries; 3 Sunds CD 76 conical (1 line) 35,000 hp primary, 30,000 hp secondary/ tertiary.

Reject Refiners: 2 Sprout Bauer Twin 50, 13,000 hp, 2 Sprout Bauer presses, 2 Thune presses, 2 Sunds Delta Screens

Stock Preparation Plant

Screens: 4 Bird screens, 2 Centrisorter + 1

Saveall: 2 CIR, 1 GL8V

Cleaners: 2 Clark & Vicario

Repulpers: 1 Black Clawson, 1 Sunds deflaker fiberizer, 1 guillotine, 1 destacker

Bleaching: Single-stage peroxide

Production Plant

Paper Machines: #1PM Beloit (1965) 8788 mm, 1130 m/min., Metso Sympress B, Twinline calender, winbelt winder. #2 PM Beloit (1971) 8788, 1160 m/min., Metso 6 roll optiload on-line calender, winbelt winder. Both machines have GE a/c innovation drives, Metso MB formers, Sym Flo head boxes.

Finishing Plant

Roll Wrapper: 1 Valmet Hotpack

Scale: 1 Robert Morse & 1 Lamb-Mastrom

Finish Line Control: Majiq roll handling system

Effluent Treatment

Clarifier: 1 45.7 m Dorr-Oliver Long Pre-screen: 1 91.44 cm Jeffrey

Sludge Press: FKC Screw Press

Aerators: 22-acres ASB with fine bubble aeration

Blowers: 3

Source of Power & Steam: New Brunswick Electric Commission supplemented by company steam plant, 1 Combustion Engineering type VU 40 boiler, 1 Rentech boiler.

Process Control

Distributed control systems: Honeywell TDC 3000 - entire plant.

See Flowchart Page 53

Head office

Address: PO Box 3007 Stn Main Saint John

NB E2M 3H1

Tel: 506 635-6666, Fax: 506 635-6667

Website: www.jdirving.com

History:

The mill was first constructed in 1893. Through the years, the mill has evolved from a 15 t/d of unbleached sulphite pulp operation to its present day modern 990 t/d bleached kraft pulp. Kraft process was originally introduced as a separate line in 1960. A complete conversion to this process occurred in 1977. In 1996, the mill completed a large modernization and environmental improvement project with the start-up of new brown stock washing and screening, oxygen delignification, additional evaporator and concentrator capacity, and condensate segregation and stripping. In 1998, the mill added reverse osmosis treatment on evaporator clean condensates, and upgraded to two stage oxygen delignification. In 2000, the mill added a moving bed bioreactor on bleach plant filtrates, and upgraded one of the turbogenerators. In 2004, a new green liquor clarifier was commissioned.

Personnel

VP-Pulp & Paper Ops: Mark Mosher

Plant Eng: Al Hubbard

Tech Mgr: Cindy Milbury

Envirn Coord: D Muir

Supvr: Ron Arsenault

Beach Plant Supt: Jason Smith

Technology Mgr: James Brewster

Mgr-Value Chain: Gary Foster

Chemical Recovery/Utilities: Cory Gallant

Pres: J Irving

Asst Mill Mgr: Roger Jenkins

Elec Supvr/Instrument Supvr: Glenn Millican

Mtce Coord/Ops Coord: David L Ryan

Hum Res Mgr: Donna Wilson

Electrical Mgr: Allan Young

Site Mgr: Anthony Birotto

Prod Mgr: Dan Mott

Mtce Mgr: Barry Phillips

Hum Res Mgr: Peter Milne

ISO Quality Registration: 9001-1996; 14001

Market Pulp: 335,000 admt/y, 950 admt/d fully bleached kraft from softwood and hardwood (maple and birch)

Transportation: CNR, NB Southern. sidings, Saint John harbour is ice-free for year-round shipments

Sales: Irving Forest Services Ltd., P.O. Box 5666, 300 Union St., 11th Floor, Saint John, N.B., E2L 5B6. Tel.: 506-634-4242, Fax: 506634-4244 (Purchasing & Traffic), 634-4245 (Accounting), 633-4021 (Pulp & Paper Sales)

Equipment

Woodhandling

Chip Handling: Rader pneumatic conveyor

Chip Screens: 1 3-stage Consilium Bulk chip thickness screening

Chip Storage: Outside 40,000 cord capacity

Kraft Pulping Plant

Digesters: 14 batch; 9 small, 4,500 ft3, 5 large, 7800 ft3, direct steam heated.

Knotters: 1 primary Sunds K-8 knotter, 1 KFA75 knot drainer

Washers: 2-stage Sunds wash presses (1555s)

Screens: 3 primary Delta D-8, 1 secondary Delta D-8, 1 tertiary Delta D-4, 1 quartenary Delta D-4

Deckers: 1 Canron 11’6” dia. x 22’ long; 1 Canron 11’6” dia x 16’ long

Oxygen Delignification: 2-stage Oxytrac; 1st reactor: 96’ high x 8’ dia.; 2nd reactor: 113’ high x 12’4” dia.

Blow Tank: 76’ high by 16’ 6” dia.

Post Oxygen Washers: 2-stage Sunds wash presses (1255’s)

Main Process Control System: Honeywell TDC 3000

Liquor Recovery Plant (Kraft)

Recausticizing: 1 Dorr-Oliver green liquor clarifier, 50’ dia. x 50’, single trays; 2 DorrOliver white liquor clarifiers 40’ dia. x 24’; 1, lime mud washer, 65’ dia x 32’, 1 GLV

Lime Mud Filters: 2 GLV mud washers

Dregs Washer: 1 Dorr-Oliver 6’ dia. x 8’

Lime Kiln: 1 Andritz 10’6” x 285’

Evaporators: 6 effect Evaporators (5 LTV, 1 FF), 1 Unitech concentrator, 1 HPD high solids crystallizer, inlet 15%, outlet 72%

Recovery Unit: 1 Babcock-Wilcox low odour recovery boiler complete with stationary firing, 3.6 million lb dry solids/d

Main process control system: Honeywell TDC 3000.

Bleach Plant

Stages: 5-stage sequence Do Eop D E D

Washers: 5, Canron 11’6” dia. x 22’

Towers: D1 and D2 20’ dia. 116’ high

Mixers: 1 Kenics (Do); 1 Impco Hi-Shear (Eop); 2 Sunds T-mixers (D1 and D2)

Thick Stock Pumps: 1 thick stock, Impco series 600, 4 Warren thick stock

Chlorine Dioxide Plant: SVP HP process, 33 t/d capacity

Main Process Control System: Honeywell TDC 3000

Bleached Cleanings

Screening: 1 Ingersoll-Rand Hi-Q trash screen

Cleaning: 5-stage Celleco Cleanpac 350 Thickeners: 2, Canron thickeners, 11’6” dia. x 12’; 1, Sherbrooke thicker 8’ dia. x 16’

Main process control systems: Honeywell TDC 3000.

Pulp Drying

Formers: 2 Canron cylinder moulds, 1 11’6” dia. x 160”; 1 14’ dia. x 160”, 1 Twin wire press, Andritz, 160”

Pulp Dryers: 3 Flakt dryers type L, 156” width

Pulp Finishing Plant

Cutter Layboy: 3 Lamb-Grays Harbour model L continuous pulp cutter; cuts 156” nominal width web into 5 31” x 28” long sheets; also precision for 3 52” x 55 long

Presses: 2 Dominion Engineering; 1 1000 t capacity; 1 600 t capacity

Scale: Toledo

Tying Machines: 4 Twistlock machines; 2 800A & 2 900 HD Twistlock machines

Unitizer: Tennant

Source of Power/Steam

Recovery Boiler: 500,000 lb/h

Power Boilers: 1 C.E. oil fired at 200,000 lb/h; 1 Babcock-Wilcox bark at 375,000 lb/h with 250,000 from hog and capable of 100% from oil

Turbo Generators: 2 General Electric No. 2 16,500 MW; No. 3 12,000 MW

Main process control system: Honeywell

TDC 3,000

Water and Waste

Water Consumption: 16 Mgal/d winter; 20 Mgal/d summer

Source: Spruce Lake and Loch Lomond reservoirs

Effluent System: In plant spill recovery, (10 sumps, 3 spill tanks) reverse osmosis treatment on condensates, moving bed bioreactor on bleach plant filtrates.

Air Emission Control

Recovery Furnace: Environmental Elements electrostatic precipitator, Teller TRS scrubber

Bark Boiler: Environmental Elements electrostatic precipitator

Digesters/Evaporators: NCG to bark boiler/ incinerator backup; SOGs from condensate stripping to bark boiler/kiln backup.

irving tissue corP. irving tissue limiteD

Head office

Address: 100 Midland Dr Dieppe NB E1A 6X4

Tel: 506 859-5757, Fax: 506 859-5740

Personnel

VP-Sls: Robert Tinnish

Sls Coord: Andre Brison

Gen Mgr: Scott Jungles

Exec Asst: Kim Wilson

ISO Quality Registration: 9002; 14000

Parent Company: Irving Tissue Corp.

Mill Locations: Fort Edward, NY; Moncton, NB; Saint John, NB; Toronto, ON.

Converting Operations: Fort Edward, NY; Moncton, NB; Toronto, ON.

Sales Offices: Moncton, NB; Toronto, ON; Burlington, MA

Transportation: CNR, NB Southern, sidings, Saint John Harbour is ice-free for year-round shipments

Production Capacity

Tissue: 200,000 t/y

sAint joHn mill

mill

Address: PO Box 3130 Saint John NB E2M 4X7

Tel: 506 635-1525, Fax: 506 635-8024

Website: www.jdirving.com

Personnel

Mill Mgr: Dale Chaffey

Prod Supt: D Scott

Tech Serv Supt: M Tudor

Mtce/Engrg Mgr: T Downey

Total Employees: 105

ISO Quality Registration: 9001-2008

Equipment

2 Tissue Machine

Former: 1 C wrap former 5400 fpm 1 crescent former 5000 fpm - combined output 220 tpd

toronto mill

mill

Address: 1551 Weston Rd York ON M6M 4Y4

Tel: 416 246-6666, Fax: 416 246-6667

Personnel

Natl Sls Mgr: Stephen Fraser Paper Mill Mgr: Yves Italien Mgr-H&S, Enviro: Michael McIllwraith

Parent Company: Irving Tissue Sales: 1551 Weston Rd., Toronto, ON, M6M 4Y4

Railway Connections: Canadian National Railway rail siding

Production Paper: 300 t/d tissue for converting into sanitary paper products

Personnel

Chairman/CEO: Joseph Kruger II

Exec VP/COO: Bernard Routhier

Exec VP: Walter Mlynaryk

Sr VP/COO-Energy Grp: Jacques Gauthier

Sr VP-Procurement: Georges R Richer

VP-Inv: Scott K Hayman

VP-Corp Aff: Jean Majeau

Corp Dir-Procurement Sys: J Routhier

VP-Enviro/Ops Support: Denis Boissonneault

GM-Enviro: F Tanguay

Sr VP-Forest/Wood Prods/Krupack Pckg: Stéphane Rousseau

VP-Krupack Pckg: R Latter

VP-Planning/Corp Controller: Robert J Fearon

VP-Tech/Info Sys: J-F Bergeron

VP-Exp/Dev: Jouko Leppänen

VP-Eng/Bus Dev: Jean-Yves Ouellet

VP-Sls Admin: J Lafave

VP-Sls/Mktg-Pub Pages: L Simpson

VP/Gen Mgr-Corner Brook P&P: P Corriveau

VP-Mfg-Trois-Rivières/Wayagamack: Daniel Archambault

COO-Kruger Prod Ltd: M Gosselin

Corp VP-Supply Chain/Asst COO: T Curtin

Corp VP-Fin/IT: M Holbrook

Corp VP-Away from Home Div: L Bosgoed

Div VP-Consumer Prods: N Marcus

Corp VP-Strategic Bus Dev: M Fitzgerald

Sr VP-Hum Res/Legal Svs-Kruger Prods: S

Reynaud

Corp Dir-Purch: R Gage

Sr VP-Forest/Wood Prods: E Bisson

Sr VP: Michael Lafave

Sr VP Major Contracts: Georges Richer

Head office

Address: 570 Ravenscliffe Rd Huntsville ON P1H 2A1

Tel: 705 788-5200, Fax: 705 788-5272

Website: www.kimberly-clark.com

Personnel

Mill Mgr: Brian Gardhouse

Admn Mgr: Steve Young

Product Supply Mgr: Kevin Beckett

Engrg Mgr: Sal Orofino Transportation: CNR

Head office

Address: 3285 ch Bedford Montréal QC H3S 1G5

Tel: 514 737-1131, Fax: 504 343-3124 Website: www.kruger.com

History:

Founded in 1904, Kruger Inc. is a major producer of publication papers, tissue, lumber and other wood products, corrugated cartons from recycled fibers, green and renewable energy and wines and spirits. The company is also a leader in paper and paperboard recycling in North America. Kruger operates facilities in Quebec, Ontario, Alberta, British Columbia, Newfoundland and Labrador, in The United States and the United Kingdom and has 10,000 employees.

V-Chair/Dir: George J Bunze

Exec VP: Donald Cayouette

Exec VP/CFO: Pierre Duhamel

Consultant: Robert Fearon

Paper Machine Supt: Paul Gelinas

Purch Dir: Bruno Giurleo

V-Chair of the Board: J Stuart Hermon

Total Employees: 10000

Mills

Newsprint/Groundwood Specialties/LWC/ SNC/Kraft/Directory: Bromptonville, TroisRivières, Wayagamack, (QC), Corner Brook Pulp and Paper Limited, (NL). Tissue: Crabtree, Sherbrooke, Gatineau (QC), Calgary (AB), New Westminster (BC), and United Kingdom. Krupack Packaging: Paperboard: Montréal (QC); Packaging: LaSalle (QC) and Brampton (ON)

Sales Offices

Newsprint/Groundwood Specialties/LWC/ SNC/Kraft/Directory: 3285 ch Bedford , Montréal, QC, H3S 1G5; 4788 Deer Run, NW, Kennesaw, GA, 30152;101 Merrit 7, 2nd Floor, Norwalk, CT, 06851; 520 Treyburn View, Alpharetta, GA, 30004; 40 Shuman Blvd. Suite 160, Naperville, IL, 60563; 6 Sunflower Lane, Londonderry, NH, 03053; 107 Country Club Dr, Rochester, NY, 14618; 13268 Williamsburg Ave NW, Uniontown, OH, 44685;10 Pedigree Crt, Brampton, ON, L6T 5T8; 110 Block House Road, Greenville, SC, 29615; 6301 Timberwolf Trail, Birmingham, AL, 35242; 7 Ten Coat Lane, Shelton, CT, 06484; 2002 West Chicago Ave., PMB 122, Chicago, IL, 60622; 2322 Poplar Rd, Baltimore, MD, 21221; 700 Widewater Rd, Stafford, VA, 22554; 2452 Two Rod Rd, E Aurora, NY, 14052-9666;

807 West Clinton St, Elmira, NY, 14905; 220 chemin Windsor, Brompton, QC, J0B 1H0; Glencaum, Grenagh, County Cork, Ireland. Kruger Products - 800 Chomedey Blvd., Tower C, Suite 510, Laval, QC, H7V 3Y4; 1900 Minnesota Crt, Suite 200, Mississauga, ON, L5N 5R5; 1625 - 5th Av, New Westminster, BC, V3M 1Z7; 656748th St SE, Bay 40, Calgary, AB, T2C 3J7; 277 Pleasant St, Suite 104, Dartmouth, NS, B2Y 4B7; 400 Mahannah Ave., Memphis, TN 38107; Kruger Tissue (Manufacturing) Limited - Waterside, Disley, Stockport, Cheshire, England, SK 12 2HW; Kruger Tissue (Industrial) Limited - Pennygroes, Caernarfon, Gwynedd, England LL54 6DB. Business Units & Subsidiaries: Publication Papers: Brompton, Trois-Rivières, Wayagamack (QC); Corner Brook Pulp and Paper Limited, Corner Brook(NL); Tissue: Crabtree, Sherbrooke, Gatineau (QC); Calgary (AB); New Westminster (BC); KTG USA (TN); United Kingdom; Krupack Packaging: Paperboard Mill: Montreal (QC); Packaging plants: LaSalle (Montreal) (QC) and Brampton (ON); Recycling: Paper Recovery and Sorting Centers: Montreal and Sherbrooke (QC); partnership, Kruger Recycling Inc., Albany (NY). Sawmills: (manufacturers of lumber and other wood products): Kruger Inc., Scierie Parent, St-Séverin-de-Proulxville sawmill, St-Rochde-Mékinac sawmill, Scierie Gallichan, Kruger Inc., Scierie HCN, Kruger Inc., Scierie Manic, Kruger Inc., Longue-Rive Planing and Drying Mill (QC); Wood Panels: Longlac Wood Industries ON; DRIcore, ON. Wood Sources/Lumber and other Wood Products Sales: Forest and Wood Products, 7777 Decarie Boulevard, 6th Floor, Montréal (QC), Canada H4P 2H2

Production Capacity

Plywood: 91 million sq.ft.

Waferboard: 161 million sq.ft.

Subfloor (DRIcore TM & Subflor): 40 million sq ft.

LWC: 370,000 mt/y

Newsprint: 1,110,000 mt/y

SC grades: 136,000 mt/yr

NBSK pulp: 216,000 mt/y

Directory paper: 100,000 mt/y

Corrugated containers: 22 billion ft2/y

Linerboard: 140,000 mt/y, 100% recycled

Lumber: 1 billion Mfbm (partnerships included)

Recycled Pulp: 275,000 mt/y

Groundwood Pulp: 150,000 mt/y

Kraft Pulp: 95,000 mt/y

bromPton mill

See Flowchart Page 56

Address: 220 rte de Windsor Sherbrooke QC

J1C 0E6

Tel: 819 846-2721, Fax: 819 846-8102 Website: www.kruger.com

Personnel

Gen Mgr: C Lemay

Prod Dir: François Paradis

Paper Mill Supt: Jacques Latour

Pulp Mill Supt: M.-C. Pitz

Tech Control/Fin/Ship Mgr: Claude Fortier

Training Coord: A Bertrand

Gen Foreman-TMP: Allan Robillard

Engrg/Steam Plant Supt: M Joncas

Hum Res Mgr: D Gingras

KimberlY-clArK inc.
Kruger inc.

Controller: Yannick Alarie

Cust Tech Serv Rep: G Fowlis

Foreman Quality Control: V Dubreuil

Gen Foreman-Deink Plant: P Quintal

Tech Asst-Paper Mill: E Fortier

Elec/Info Supt: L St-Pierre

Mech Mtce Supt: A Fournier

Techn: Richard Fontaine

Mtce Supvr: Denis Singher

Tech Asst: Marco Lagace

Sfty Supvr: Yoland Roy

Purch Mgr: Eric Venne

Energy/Env Supt: Rene Hamel

Gen Foreman: Pierre Beaudette

Purch Supvr: Sonya Boisse

Project Mgr: Claude Carriere

Accnt: France Cyrenne

ISO Quality Registration: 9001; 14001

Transportation: CNR

Production Capacity

Newsprint: 855 t/d

Recycled Pulp: (44% content in final product) or 376 t/d

Equipment

Wood Plant

Chip Storage: 10,000 adt

TMP Plant

Thermomechanical Pulp: 2 pressurized primary Jylhavarra 8,000 hp each, 1 atmospheric secondary Jylhavarra 8,000 hp. Tonnage 200 t/d. 3 lines of Bauer refiners 180 bdt/d pressurized primary 12,000 hp each, secondary 12,000 hp each

Reject Refiners: 4 Bauer, 2 3,500 hp; 2 6,000 hp

Screens: 5 Hooper PSV 2,600

Centricleaners: Bauer

Disc Filters: 4 C.I.R

Deinking Plant

Production Capacity: 215,000 bdt/y

Conveyors: Forano (belt) OEM

Pulper: Fibreprep high density batch/ Ahlstrom FF375 drum

Coarse Screen: Fiberprep Scavenger 8mm holes

High Consistency Centricleaner: Black Clawson

Perforated Hole Screen: Fiberprep 1.6 mm

slots 2-stage primary & secondary & Voith 3 stages

Slotted Screens: Voith-Fiberprep 35mm slots 3-stage primary & secondary & Voith 3 stages

Flotation Cells: Fiberprep 2 units in series & Voith Ecocell

Disc Filter: Ingersoll-Rand & GL&V

Pulp Presses: Andritz process press 1.6 m width; recovery 2 m width

Centricleaner: Celleco, Beloit 2-stage primary & secondary

Reverse Centricleaners: Beloit 2-stage primary & secondary & Celleco

Washers: Holder Pamac 2 units, 2.5 m dia. 8 m long

Dewatering Screws: Andritz

Paper Mill

Fourdriniers: 1 152” trim 46 x 48” dryers. PF Former Dominion Papriformer: 1 158” trim 42 x 60” dryers, Dominion calender and winder

Bel Baie II: 1 158” trim 44 x 60” dryers

Steam Plant

Boilers: 1 oil-fired - Combustion Eng. V.U. 75,000 lb/h; 1 Combustion Eng. V.U., 120,000 lb/h; 2 Babcock Wilcox, 10,000 lb/h each; 140,000-160,000 lb/h steam; 1 - 44 mW cap. Acme electric boiler; 1 AEE biomass 110 T/hr

Source of Power

Purchased Electricity: Primary power 108 MW

Effluent/Pollution Control

Clarifiers (primary): 1 Krofta, 500 USgal/min Dregs Filter (sludge): 1 Andritz, 2 meterswide

Sludge Presses: 2 FKC, 20 Bdt/d

Aerators: 5040, Rex-Flex membrane disc diffusers 20” dia., model 65CFM & T012 SCFM

Sludge Disposal: 24 bdt/d

DCS: Honeywell TDC 3000

corner brooK PulP & PAPer

limiteD

Head office

Mailing Address: Mill Rd PO Box 2001

Address: Mill Rd PO Box 2001 Corner Brook NL A2H 6J4

Tel: 709 637-3000, Fax: 709 639-8432

Website: www.cbppl.com

Status: Kruger has shutdown the numbers 1 and 4 machine at the Corner Brook Pulp and Paper Mill indefinitely.

Personnel

Engrg Supt: C Snelgrove

Woodlands Mgr: P Tompkins

Order/Finishing/Shipping Supt: R Temple

Hum Res Mgr: J Couture

Elec Supt/Instrument Supt: G Flander

Mech Supt: S Pittman

Tech Dir: Dwayne White

Gen Ops Supt: B Armstrong

Sr Buyer: B Mitchell

Paper Mill Supt: C Pembroke

Office Admn: S Myles

Fibre Supply Supt: T Sceviour

TMP Supt: B Veitch

VP/Gen Mgr: Patrick Corriveau

Gen Mgr Deer Lake Power Div: L Marks

Mill Mtce/Serv mgr: D Pelley

Prod Mgr: M Levasseur

ISO Quality Registration: 9001-2000; 140012004

Parent Company: Kruger Inc.

Wood Source: Forest management territory of over 2 million ha.

ISO Quality Certification: Mill: 2005: ISO 9001:2000 (Quality Management System); Woodlands: 2004- ISO 14001:2004 (Environmental Management System); 2004 - CAN/CSA Z809-2002 (Sustainable Forestry Management System)

mill

Address: Mill Rd Corner Brook NL A2H 6J4

Tel: 709 637-3000, Fax: 709 639-8432

Website: www.cbppl.com

Personnel

VP/Gen Mgr: Patrick Corriveau

Elec/Instrument Supt: G Flander

Eng Supt: C Snelgrove

TMP/Recycle Supt: T Cole

Order/Finishing/Shipping Supt: R Temple

Sr Buyer: B Mitchell

Woodlands Mgr: P Tompkins

Gen Ops Supt: B Armstrong

Paper Mill Supt: C Pembroke

Mech Supt: S Pittman

TMP Supt: B Veitch

Prod Mgr: M Levasseur

Admin Office: S Myles

Hum Res Mgr: J Couture

Tech Dir: Dwayne White

GM-Deer Lake Power Div: L Marks

Mill Mtce/Srvs Mgr: D Pelley

Fibre Supply Supt: T Sceviour

Total Employees: 800

ISO Quality Registration (mill): 9001-2008

Equipment

Woodlands 14001:2004 (Environmental Management Systems)

CAN/CSA - Z809-2002 (Sustainable Forestry Management System)

Wood Room

Dry Barking Drums: 3 C.I.R

Hogs: 1 Jeffrey & Morrison Knudson rotary; 1 Rawlings Hog rotary

Chippers: 2 Murray, 1 - 10-knife, 1 - 12-knife, 112” disc 26” spout, 1,250 hp. wound rotor

Chip Screens: 2 KMW 15,000 ft3/h

Chip Storage: bins at TMP lines

Drainers: 6 Thune presses, DSM screens, inclined screens

TMP

Chip Washers: 3 Tyler Bauer & 2 Hymac

Digesters: 3 M & D

Primary Refiners: 6 Sprout-Bauer, 12,000 hp

Secondary Refiners: 6 Sprout-Bauer, 10,000 hp

Tertiary Refiners: 3 Andritz Twin Flo, 3,500 hp

Primary Screens: 6 Ingersoll-Rand 110B

Centrisorters

Secondary Screens: 2 Hooper PSV-400

Primary Cleaners: 4 one stage Hymac RB

200 8’’

Secondary Cleaners: 4 one stage Hymac RB

200 8’’

Disc Filters: 4 Ingersoll-Rand, 5 Dorr Oliver

Thune Pess: 6 Thune presses

Reject Refiners: 3 Sprout-Bauer, 10,000 hp

Reject Screens: 4 Ingersoll-Rand, 110B

Centrisorters

Primary Cleaners: 3 one stage Hymac RB200 8’’

Secondary Cleaners: 3 one stage Hymac RB200 8’’

Tertiary Cleaners: 3 one stage Hymac RB2008”

Quaternary Cleaners: 1 one stage Hymac RB300 12”

Storage: 3 tile tanks, 50’ dia. X 35’ high

DCS: Foxboro Videospec and IA

Screening: 7 Banks DSM Screens

Bleach Plant

Sodium hydrosulphite up to 1%

Recycling Plant

Conveyor: 1 Apron pan 6” x 120’

Pulper: 1 Helico 25 m3

Scavenger: 1 coarse screen, size 2

Cleaner: 1 Alkawa High Density

Coarse Screen: 1 Valmet Moel C6

Primary Screen: 1 Sunds Model T9

Secondary Screen: 1 Fiberprep sec. Model CH&

Tertiary Screen: 1 Fiberprep Model CH3

Belt Press: 1 Andritz TWP 2.6 m

Storage: 1 Tile Tank (50’ dia x 35’ high)

DCS: Foxboro IA

Recycle Refiner: 1 Andritz Twin Flo 600 hp

Screens: 6 Banks inclined screens

Stock Preparation Plant

Savealls: 5 Ingersoll-Rand

Storage: 1 Tile Tank (50’ dia. x 35” high)

Paper Mill

Screens: 8 Centriscreens

Cleaners: 4 systems of Bauer 623 and 606 with deculators

Consistency Regulators: DeZurik, Valmet

Paper Machines: 4 No. 1: Black Clawson

Top-flyte former, 241” width 234” trim, 700 m/min; No. 2: Beloit Belform top wire, 241” width 234” trim, 945 m/min; No. 4: Black Clawson Top-Flyte former, 241” width 234” trim. 700 m/min; No. 7: Valmet-Voith duoforming section, 287” width, 278” trim, 1,100 m/min

Drums No. 1 to 4: 72” dia. x 234” length

Drums No. 7: 60” dia, x 278” length

Calenders: 4 stacks

Reels: 4 Valmet

Winders: 3 Jagenberg, 1 Warstila

Finishing Plant

Roll Wrapping Equipment: 1 Williams and Wilson

Rewinders: 1 Beloit

Steam Plant

Boilers: 4 - 1 oil fired, 100,000 lb/h at 250 psig SAT; 1 oil fired, 140,000 lb/h at 620 psig (720°F); 1 bark & oil fired, 300,000 lb/h, 900 psig; 1 electric boiler 25 MW 80,000 lb/h at 150 psig SAT

Source of Oil, Power and Water

Oil: 2 tanks of l50,000 barrels each Power: Deer Lake Power Co. Ltd., Deer Lake, NL

Installed Capacity: 125 MW (50 Hz - 56 MW, 60 Hz - 69 MW) and 9.6 MW on the Corner Brook Stream. Buying from Newfoundland and Labrador Hydro: 51 MW, Cogen 17.5 MW Water: River

lAsAlle PlAnt

mill

Address: 7474 rue Cordner LaSalle QC H8N 2W3

Tel: 514 366-8050, Fax: 514 366-6489

Website: www.kruger.com

Personnel

Gen Mgr: M Dubue

Comptroller: R Blais

Sls Mgr: G Foucault

Plant Mgr: M Jimjraf

Buyer: M Devault

Total Employees: 230

ISO Quality Registration: 9001; 14001

Equipment

Corrugator: 1 98”

Flexos: 5 66”, 82”, 94”, 96”, 112”

Die-cutters: 3 rotary, 66” x 113”

PAcKAging DivisionbrAmPton PlAnt

mill

Address: 10 Pedigree Crt Brampton ON L6T 5T8

Tel: 905 759-1012, Fax: 905 759-1237

Personnel

VP-Paperboard/Pkg: R Latter

Controller: J Haworth

Admv Asst: Gerda Barnes

Hum Res Mgr: Joe Oleiro

Sls Mgr: D Gracias

Plant Mgr: M Nicoletta

Total Employees: 221

ISO Quality Registration: 9001; 14000; 18000-1999

Transportation: Highway Production: 1 600,000 msf/y of corrugated board

Equipment

Corrugator: 1 98”

Flexos: 5 31’’, 35”, 41’’, 65’’, 66’’

Die Cutters: 6 (3 rotary, 3 flat bed) 66”, 50”, 3 x 41”

Post Gluer: 1 Laminators: 2

PAPerboArD DivisionmontreAl mill

mill

Address: 5845 Turcot Place Montréal QC

H4C 1V9

Tel: 514 934-0600, Fax: 514 934-4972

Website: www.krupack.com

Personnel

Gen Sls Mgr: Serge Desgagnés

Plant Eng/Mech Supt: G Dionne

Prod Supt: Ian L MacEachen

Chief Steam Plant Eng: Gérard St-Hilaire

Elec Supt: A Dulude

Logst Coord: Serge Castonguay

Mill Mgr-Paperbd: Daniel Dumont

Controller: Daniel Martin

Dir-Hum Res: Danielle Tremblay

Purch Agt: Jonathon Freadet

Total Employees: 180

ISO Quality Registration: 9001; 14001

Sales agent: François Asselin

Transportation: Highway #20 and Railroad (90/10)

Production Capacity

Board: 413 t/d linerboard, mill wrappings 150,000 t/y. Operations with 100% recycled fibres

Recycling Plant

Pulpers: 4 Black Clawson, 2 x 14’, 1 x 18’, 1 x 20’

Detrasher: 1 Lamort Scavenger

Cleaners (coarse): 3 Beloit, 500 t/d

Screens (coarse): 3 Beloit S-32 & S-18, 500 t/d

Reverse Cleaners: 1 2-stage Beloit Uniflows, 500 t/d

Forward Cleaners: 1 3-stage, TC-133, Posiflow, 500 t/d

Screens (fine): 2 Beloit (rebuilt), 2 TAPMetso

Disc Filters: 1 Beloit, 500 t/d

Dispergers: 1 Escher Wyss, 75 t/d

Screw Press: 1 Thune, 75 t/d

Main Process Control System: 1 Bailey Net DCS

Paperboard Mill Data

Pulpers: 2

Refiners: 4 1 x DD6000 GLV, 1 x 42” Bauer, 2 x 30” Beloit

Screens: 6 Selectifier capacity 450 t/d

Suction Formers: 6 Escher Wyss, capacity 450 t/d

Dryers: 63 Millspaugh 75 psig, capacity 450 t/d

Rewinder: 1 Langston

Winders: 1 Black Clawson

Process Control Systems: 1 Measurex MX Open, Bailey

Roll Handling Equipment

Floor Conveyors: 5 Advanced Dynamics

Cranes: 2 15t

Auto Straping: 1

Process Control System: PLC Allen Bradley

Bar Code or RFID System: 1 Bar CodeWrapmation

Power Plant

Fuel: Oil, Gas

Power Purchased: 11MW/y

Power Boilers: 4 140,000 lb/h

Water Consumption: 4,100 m3/d

Water Source: Lachine canal

Effluent/Pollution Control

Clarifiers: 1 1,000 USgal/min Krofta

Sludge Presses: 1 Eimco, 1 Marathon

Source of Power: Hydro-Quebec

trois rivières mill

mill

Mailing Address: PO Box 168

Address: 3735 Gene H. Kruger Blvd TroisRivières QC G9A 6B1

Tel: 819 375-1695, Fax: 819 375-3163

Website: www.kruger.com

Status: Partial closure. Debarking, groundwood pulp and one coated paper machine shut down indefinitely Oct 2009. No. 1 & No. 6 paper machines indefinitely closed as of June 2010.

Personnel

Gen Mgr-Trois-Rivières Mill: D Lafrenière

Prod Mgr-Newsprint/Spec: D Dumont

Gen Div Controller: P Gélinas

Supt-Mech Mtce: S Lebel

Prod Mgr-Coated Paper/Fin/Ship: JeanPierre Larose

Supt-Paper Machine #10: Eric Pelletier

Mgr-Pers/Indl Rel: M Mélaçon

Supt-Paper Machine #5/#6: D Carrier

Supt-Paper Machine #1/#2/#4/Gwd Pulp Mill: B Painchaud

Supt-Paper Machine #7: C Pelletier

Supt-Coated Paper: M Blanchette

Gen Foreman-Mech Pulping: S Lavergne

Supt-TMP: D Harvey

Gen Foreman-Wood Yd: R Cyrenne

Supt-Finishing/Ship: Francis Lemonde

Supt-Steam Plant: A Gervais

Supt-Elec/Instr: J Fafard

Tech Serv Mgr: M Monnier

Mgr-Engrg Dept: Y Turcotte

Mgr-Purch Dept: H Ricard

Mgr-Cont Imprv: R Guérin

Gen Foreman: Normand Desrochers

Techn: Jean Dupuis

Foreman: Raynald Lefebvre

Supvr: Gilles Perron

Gen Mgr: Michel Cyrenne

Foreman: Emile Fiset

Instrument Supvr: Pierre Gauthier

Gen Foreman: Jean Gauvin

Dir-Purch: Yves Gosselin

Gen Foreman: Pierre Goyette

Promo Mgr: Pierre-Luc Houle

Acct Rep: Jacques Lamarre

Buyer: Yves Lafontaine

Draftsman: Yves Lampron

Mtce Foreman: Michel Leclair

Foreman: Yvon Lemire

Foreman: Jacques Milette

Supvr Mtce Mechanic: Reynald Montplaisir

Mech Foreman: Fernand Morissette

Replacement Mech Foreman: Denis Arel

Proj Admin: François Davidson

Total Employees: 1050

ISO Quality Registration: 9001; 14001

Transportation: CP Rail.; Hwy. 20, 40, 55, Port of Trois-Rivières

Wood source: 24 company’s limit (round wood); 24 privately owned lands (round wood); sawmill chips

Production Capacity

Newsprint: 1030 t/d (10 to 40% recycled)

Specialty Grades: 420 t/d

Coated paper: 560 t/d

Equipment

Wood Preparation

Drums: 3 C.I.R. 90’ x 12.8’ dry

Chip Vacuum Unloader: 1 Rader

Truck Dumpers: 2 Rader

Chip Reclaiming System: 2 Wennberg

screws; 1 Rotex screen

Chipper: 1 Norman Carthage 12 knife 88” drain

Bark Shredder: Jeffrey 156 VW

“A” Mill

Grinders: 16 Waterous 4’

Bull Screens: 2 Pascal

Screens: 5 Centrisorters primary screens; 4-stage Enso cleaner; 3 centrisorters secondary screens

Refiners: 7: 2 S.W. 2,500 hp; 3 S.W. 500 hp; 2

S.W 2,000 hp

Disc Filters: 3 C.I.R. 20 Disc 12’ dia.

TMP Plant

Refiners: 4, 8,000 hp; 6 x 14,000 hp Jylhavaara (mainlines)

Refiner Lines: 3 4,500 hp (4SIB); 3 x 14,000

hp (mainlines)

Twin Flow Refiners: 4 Andritz

Paper Mill

Paper Machines: 2 “C” formers 150 in.

Belformer: 1 150”

Bel Baie II: 1 300”

Top Flyte: 1 150”

Periformer: 1 150”

Papriformer: 1 242”

Coaters: 1 Black Clawson, 1 Jagenberg - Offmachine

Supercalenders: 7 2 Beloit, 5 Kleinewefers

Hydrogen Peroxide Plant: 1 DuPont, 180 t/d

Wrapping Machine: 1 Valmet, Robotic 2,000 rolls per day

Steam Plant

Oil & Gas-fired Boilers: 3 630,000 lb/h total

Bark & Oil: 125,000 lb/h

Electric Boilers: 2 280, 000 lb/h

Effluent Clarifier: 1 Beloit 150’ dia

Fresh Water Clarifier: 1 Graver 150’ dia.

Effluent Control

Clarifiers: 1 primary, 2 secondary

Spill Basin: 1

Sludge Presses: 2 Andritz

Aerators: 2 aeration basins

Sludge Disposal: Landfill, incineration

Kruger ProDucts limiteD

Head office

Mailing Address: PO Box 1500 Mississauga ON L5M 6A3

Address: 200-1900 Minnesota Crt Mississauga ON L5N 5R5

Tel: 905 812-6900, Fax: 905 812-6910

Website: www.krugerproducts.ca

History:

Founded as Westminster Paper Co. in 1922, affiliated with Scott Paper Co. USA in 1954, purchased Crabtree Mills in 1957, added PM No. 3 at Crabtree in 1959, changed name to Scott Paper Ltd. in 1964, added No. PM 4 at Crabtree in 1971, purchased Lennoxville in 1978, added PM No. 4 at New Westminster in 1984, added PM No. 6 in Crabtree in 2004. Scott Paper Ltd was purchased by Kruger Inc. in 1997.

Personnel

Corp VP-Sup Chain: A Curtis

Corp VP-Hum Res: S Renaud

Div VP-Mktg: N Marcus

Div VP-AFH Bus USA: T F Olsen

Div VP-Consumer Sls Cdn: M Manseau

VP-Tech: F Van Biesen

VP: J Jacobson

Sec: J Schulist

Chairman/CEO: Joseph Kruger II

Exec VP: Donald J Cayouette

COO: M Gosselin

Corp VP-Fin: M K Holbrook

Dir Sustainability: Steven Sage

Corp VP-AFH Bus: Eric Bisson

Corp VP Strategic Dev: Royston Carter

VP-Bus Logst: J O’Hara

Corp VP-Market Dev USA&Mexico: J McClelland

Total Employees: 2300

Parent Company: Kruger Inc.

Mills: New Westminster, BC; Crabtree, QC; Gatineau, QC; Lennoxville, QC; Memphis, TN

Sales Offices: Vancouver, BC; Calgary, AB; Toronto, ON; Montréal, QC; Dartmouth, NS

Converting Operations: Calgary, AB

Kruger ProDucts limiteDeAst region

mill

Mailing Address: PO Box 3200 Stn B

Address: 20 Laurier St Gatineau QC J8X 4H3

Tel: 819 595-5302, Fax: 819 595-5396

Website: www.krugerproducts.ca

History:

Mill was purchased from E.B. Eddy in 1989. Scott Paper Ltd. mills in Canada were purchased by Kruger Inc. in 1997.

Personnel

Gen Mgr-Mfg: Stéphane Lamoureux

Purch Mgr: Guy Carrier

Logistics Mgr: Guy Patry

Hum Res Mgr: Yves Émond

Region East Controller: François Labrosse

Prod Mgr-Laurier Site: Marc Suprenant

Prod Mgr-Richelieu Site: Daniel Morneau

Prod Mgr-Sherbrooke Site: Patrice Bégin

Prod Mgr-Crabtree Site: Daniel Tremblay

VP-Bus Dev: Marc Fitzgerald

Admv Asst: Sylvianne Servant

Engrg Mgr: Pierre Prud’homme

Products: Toilet & facial tissue, napkins, paper towels

Kruger ProDucts limiteD - mAnuFActuring - region eAst

mill

Address: 100 1st Ave Crabtree QC J0K 1B0

Tel: 450 754-2855, Fax: 450 754-4556

Website: www.krugerproducts.ca

Personnel

GM Mfg-Region East: Stéphane Lamoureux

Purch Mgr: Guy Carrier

Logistics Mgr: Guy Patry

Hum Res Mgr: Yves Émond

Engrg Mgr: Pierre Prud’homme

Tech Mgr: Mario Ouellet

Controller-Region East: François Labrosse

Prod Mgr-Laurier Site: Marc Suprenant

Prod Mgr-Richelieu Site: Daniel Morneau

Prod Mgr-Sherbrooke Site: Patrice Bégin

Mill Grp Controller: Andre Lemire

Dir Paper Machine: Alain Maltais

H&S Coord: Gilles Marion

Eng: Jean-Pierre Perreault

Mtce Mechanic: Pierre Girard

Supvr Paper Machine: Eric Leblanc

Sr Converting Techn: Alain Venne

Admv Asst: Sylvianne Servant

Prod Mgr-Crabtree Site: Daniel Tremblay

Transportation: CNR and truck

Production Capacity

Paper: Toilet tissue and towelling; 75%

recycled (300 t/d capacity)

Equipment

Source of Power

Hydraulic: 340 hp

Purchased Electricity: 27,000 hp from Quebec Hydro

Effluent Treatment

Primary: 120-ft dia. clarifier

Secondary: (activated sludge), 2 aerated basins 175-ft dia., 2 clarifiers 105-ft dia

Kruger ProDucts

limiteD - region west mAnuFActuring

mill

Address: 1625 5th Ave New Westminster BC

V3M 1Z7

Tel: 604 522-5711, Fax: 604 520-9200

Website: www.krugerproducts.ca

Personnel

Gen Mgr: C Stewart

Groundwood Mgr: K Stenerson

Paper Mill/Fibre Mgr: Mark Evans

Converting Mgr: Martin Fehr

Env/Process Ctrl Mgr: L Carlsen

Purch Mgr: Anne-Marie North Utilities Mgr: Rick Scammell

Hum Res Mgr: Jack Fulton

Process/Env Mgr: Larry Carlsen

Sr Eng: Chris Lochhead

Qual Assur/Prod Dev Mgr: Brent Martin

Safety Coord: Phil Vernon

Engrg Mgr: Charles Lederc

Div Controller: V Wilkins

Products: Bathroom tissue, facial tissue, napkins, paper towels.

Wood source: Southwestern BC Valleys

Transportation: Southern Railway, CNR, Trucks

Kruger ProDucts limiteDsHerbrooKe PlAnt

mill

Mailing Address: PO Box 240 Succ Sherbrooke

Address: 2888 rue College Sherbrooke QC

J1M 1Z4

Tel: 819 565-8220, Fax: 819 566-0245 Website: www.krugerproducts.ca

History:

Company started September 1975. Purchased by Scott Paper Ltd. in August 1978. Acquired by Kruger in 1997.

Personnel

Ops Mgr: Patrice Begin

Transportation: Rail/autoroute

Product: B.T. Base paper: 55 t/d

Kruger wAYAgAmAcK inc.

mill

Address: CP 128 PDF 1 Trois-Rivières QC

G9A 5E9

Tel: 819 373-9230, Fax: 819 373-9370

Website: www.kruger.com

Status: Partial closure. No. 3 paper machine closed indefinitely in Dec 2009.

History:

Consolidated Bathurst Inc. sold mill to Stone Container. Stone-Consolidated merged with Abitibi-Price to become Abitibi Consolidated Inc. Abitibi Consolidated Inc. sold to Kruger Wayagamack Inc. Kruger Wayagamack Inc. is owned by Kruger Inc. (51%) and a division of La Société Générale de Financement du Québec. Major upgrades completed in November 2004.

Personnel

VP-Prod-Trois-Rivières/Wayagamack: D Archambault

Gen Mgr: P Dallaire

Mgr-Engrg/Svs: G Lupien

Mgr-Tech Svs: N Houde

Hum Res Mgr: Martin Gélinas

GW Supt: Dave Archambault

Div Controller: J Y Lessard

Prod Mgr-Pulp: Charles Tremblay

Tech Asst: Yves Gauthier

Orders/Logistics: Mathieu Boutin

Environ Supvr: D Bélanger

Materials Supt: Y Gosselin

Foreman: Sylvain Desaulniers

Coord-Prevention/Training: J-M Gilbert

Div Dr: R Gauthier

IT Mgr: Denis Gagnon

Supt: Dany Bellemare

Plan Coord: Mario Milot

Foreman: Gilles Nolin

Controller: Yves Tremblay

Papermaker: Jean Bédard

Foreman: Pierre Cloutier

Safety Officer: Michel Janvier

Gen Mgr: Denis Lafreniere

Foreman: Serge Dargis

Buyer: Diane Caron

Techn: Alain Beaulieu

Papermaker: Jude Couturier

Transportation: C.P.R., C.N.R., Port connections - Montreal, Quebec and New York.

Production Capacity

Pulp: Groundwood, 420 t/d; Semi-bleached kraft, 300 t/d; Kraft, 330 t/d; coated paper685 t/d

Paper: 240 t/d - telephone directory; 180 t/dsoft roll calendering grades.

Equipment

Wood Plant

Mobile Equipment: 2 Volvo L-160 highlift, 1

Caterpillar IT-28, 1 Komatsu WA-450

Chip Handling: 1 - 90t x 85’ drive through hydraulic dumping platforms

Barking Drums: 3 rotary, 1, 12’8” x 45’ CIR; 2 14’5” x 45’ CIR

Chip Screening: 1 Rader Dynagage 1016 (primary); 1 Rader wave 816 (secondary); 1 Rader ADS (density separator), 1 Rader Dynayield 40-150; 1 SHW truck loading fines silo, 5 m dia. X 14.6 m high

Bark Press: 1, 39” Horton, 18 000 to 20 000 lb bone dry/h

Groundwood Plant

Grinders: 10 Warren magazine, 67” x 54”, 24 t/d; 1 Lamb automatic charging system with 10 grapples; 1 Voith magazine, 72” x 52”, 37 t/d. 6 Waterous magazine, 67” x 54”, 425 t/d. Bull Screens: 4 - 5” x 12” long

Primary, Secondary & Tertiary Screens: 2

MUST screens by Metso

Tailing Shredder: Jeffrey

Drainers: 3 Sudor

Refiners: 4 - 2500 hp. Sprout-Waldron, 21000 hp Sprout-Waldron, 1 - 4000 hp Sprout Waldron

Deckers: 4 C.I.R. 6’6”: x 16’ gravity

Disc Filters: 1 C.I.R. 12’ x 11 discs. 1 C.I.R. 12’ x 12 discs. 1 C.I.R. 12’ x 18 discs

Cleaners: 1 high consistency cleaner by Metso

Storage: 75 tons, 3% cons

Refined Groundwood: Tailings only

Kraft Pulping Plant

Capacity: 330 adt/d

Digester: 1 continuous, Kamyr 13’6” x 101’3” 10 800 ft3/chips. 90 000 gal. liquor, 185 psi at 375°F

Blow Tank: 1, 22’ dia. X 80’ high 830 m3

Washing: 2 press knotters Impco Hi-Q; 2 pulp washers Impco CB filters 2 m. diam. X 2.5 m face

Screening: 2 banks of 4 Kvaerner Hymac HY300 HD6 Vorjects, Impco Hi-Q fine screens model 210 H (2 primary, 2 secondary/tertiary)

Deckers: 2 Sherbrooke, 8’ dia. x 16’ face

Recovery Plant (Kraft)

Recausticizing: 1 GL&V #12 limeslaker, 3 causticizing tanks

Lime Mud Washer: GL&V 10’ dia. X 12’ face

Lime Kiln: 1 Smith rotary, 7’ dia. x 260’ long for limestone

Gas Scrubber: Ducon, Venturi

Evaporators: 7 Swenson - 2, 4’8”: i.d.; 4, 4’11” i.d.; 1, 6’8” i.d

Recovery Unit: 1 Combustion Engr., dry solids 800 000 lb/d; steam 128 000 lb/h., 650 psi max.; 22 027 ft2/of heating surface

Precipitator: 1 electric, 135 000 cfm at 300°F (for salt cake)

Wet Scrubber: RC/Teller crossflow with TRS, wash and heat recovery beds and demister

Bleach Plant

Stages: Pre-Do, Do, Eop, D1

Washers: 1 Impco 2.0 m. diam. X 2.5 m face

CB filter Pre-Do; 3 - 2.0 m X 2.0 m. face Do, Eop, D1

Mixers: 3 series Hi shear

Towers: 3 tiled down flow

ClO2 Plant: 12 t/d

Stock Preparation Plant

Refiners: 4 S.W. 20”, 1 S.W. 26”, 1 S.W. 34”, 1 Beloit 400 hp, 1 M.S. 300 hp 2 M.S. 125 hp, 1 2500 hp 42-1-B Sprout Bauer

Broke Pulper: 2 Black Clawson-Kennedy (cross shaft) 350 t/d each

Consistency Regulators: 5 DeZurik, 8 EUR, 8 Valmet

Screens: 2 Black Clawson, 6 CIR, 1 Hymac, 1 Cowan

Cleaners: 27 Vorject 410, 68 Cebel, 54 Hymac, 144 Bauer

Paper/Board Mill Data

Formers: 1 315 in. Metso Optiformer, 4 900 ft/min.

On-Machine Coaters: 1 Metso Optisizer

Calenders: 1 8 Rolls Metso Optiload

Winders: 1 10,000 ft/min. Wind Belt L.

Production & Finishing Plant

Paper Machines: BCK Vertiforma # 5 210” trim 3,400 ft/min; 1 Black Clawson, Top Flyte on Walmsley machine, 150” trim at 2,800 ft/ min

Winders: 1 Beloit M-18-6-50 (news); 1 Valmet Winbelt (news)

Rewinders: 1 120 in. 984 ft/min. GL&V-VG Roll Finishing Line: 1 automated LambGrays Harbor

Pulp Machine: 1 wet lap Field & Boyd 250 t/d, 1 cutter layboy Field & Boyd model 50 CLB

Steam Plant

Boilers: 2 oil-fired, 120,000 lb/h and 150,000 lb/h; 1 oil/gas fired 150,000 lb/h; 1 oil & barkfired, 120,000 lb/h; 1 recovery 128,000 lb/h

Water Treatment

Daily Usage: 80,000 m3/d

Source: River Effluent Treatment: 1 72’ Eimco Reactor/ clarifier; 1 135’ Eimco Reactor/clarifier; 1 65,000 m3/d sequential batch reactor secondary treatment

Source of Power: Hydro-Quebec, Purchased, 1.1 MkWh/d

Process Control

Distributed Control Systems: Metso DNAPM-W-4; Honeywell TDC 3000 - PM-W-2 & W-3; Honeywell TDC 3000 - kraft, bleach, recovery secondary treatment; Bailey - INF 1-90 - Power Boilers

Wood Source: Southern, NB

Transportation: Truck, Port of Saint John, Port of Bayside

Production Capacity: 200,000 t/y NSSC corrugation medium with 64,000 t/y of recycled pulp content (40%)

Equipment

Pulp Mill: NSSC

Digester: 1 Bauer M + D

Refiners: 2 Sprout-Waldron 42-1B

Secondary Fibre Plant

Pulper: Black Clawson 16D Paper Machine: Beloit 174” trim

Recycling Plant

Cleaners: 1 300 adst/d Kadant 21”

Screens: 3 300 adst/d Kadant UV400, Float purge, ultrasorter

Power Plant

Power Boilers: 3, B & W

Source of Power: N.B. Power

mill

Mailing Address: PO Box 1036 St George NB E5C 3S9

Address: 300 Union St Saint John NB E2L 4M3

Tel: 506 632-7777, Fax: 506 632-5113 Website: www.jdirving.com

Personnel

Pres/CEO: J K Irving

Paper Mill Supt: G J Stewart Plant Eng: M C Hoyt

Mtce Supt: P Jablonowski

Chief Steam Plant Eng: Serge Legere Tech Supt: Rockland Cooke

Mill Mgr: Andrew Booker

Prod Mgr: Charles Charron

Mtce Coord: Roger B Cote

Paper Machine Supt: Jeff Ross

Engrg Technol: Kevin Small Mill Mgr: Tom Stewart

Traffic Coord: Aaron Lomax

Accnt: David Archambault

Total Employees: 138

ISO Quality Registration: 9002-1995; 90012000; 14001-2000

Parent Company: J.D. Irving Ltd.

Sales Agents & Brokers: 300 Union Street, P.O. Box 5666, Saint John, NB, E2L 5B6

- Paul Baker Tel: 506-633-3774, fax: 506634-4244. e-mail: baker.paul@jdirving.com - Raymond Hodgson tel: 506-633-6592, fax: 506-633-4021, e-mail: hodgson.raymond@ jdirving.com.

mill

Address: 161 rue Saint-Paul Louiseville QC

J5V 2G9

Tel: 819 228-2789, Fax: 819 228-2845

Website: www.sonopan.com

Personnel

Pres: Rina McGuire

Plant Mgr: M Brisson

Plant Mgr: B Roy

VP-Sls/Mktg: L McGuire

VP-Sls/Tech Serv: M Goulet

Hum Res Mgr: C Béland

Controller: P Baril

IT Mgr: R Auger

Admv Asst: Hélène Lavoie

ISO Quality Registration: 9002-1996

Products: Roofing and residential - roof and wall panels; fire resistant roof panels; acoustical panels (walls, ceilings and floors)

Transportation: Hwy 40

Production Capacity

Board: 110,000 msf / roof and wall fibreboards

Equipment

Wood & Groundwood Plant

Chip Storage: Capacity, 1500 t

Chip Consumption: 115 t/d

Refiners: Sprout-Waldron 42 CP

Production & Finishing Plant

Fourdrinier: 100” trim

Dryer: 12 deck cabinet dryer

Coater: 1 flooded nip, off-machine

Steam Plant

Boilers: 2 Volcano 150 NP

Head office

Mailing Address: PO Box 2607

Address: 1000 Coquiwaldy Rd Mackenzie

BC V0J 2C0

History:

British Columbia Forest Products Ltd. In November 1969 announced plans to construct a 450 t/d market kraft pulp mill and a stud mill on the same site. The pulp mill began operation December 1972. BCFP was acquired by New Zealand-based Fletcher Challenge Limited in 1987. In 1996, FCCL restructured to create separate subsidiaries for pulp (FCC Pulp Operations) and southern solid wood operations (Timber West Forest Corporation), distinctly separate from the core paper business. TWFC was subsequently divested. Controlling interest in FCCL was acquired by Norske Skog in October 2000. Norske Skog in turn sold Mackenzie Pulp Operations to Pope & Talbot Ltd. in June 2001. The mill shut down in 2008 after Pope & Talbot went bankrupt. In September 2008, Worthington Properties of Edmonton purchased the mill. It was not restarted. The mill was purchased by Paper Excellence in 2010 and restarted in August of that year.

Production Capacity: 235,000 adt/y of NBSK, 125,000 adt/yr of long fibre and 110,000 adt/y of short fibre.

Equipment

Woodhandling & Preparation

Long Fibre Handling: Direct transfer conveying system from Canfor Mackenzie sawmills; truck dumper system.

Storage Capacity: 50,000 bd units/d (60 days)

Chip Screening: Acrowood scalping screen; 3-stage Consilium Bulk; Rader; Retec/Liwell; 3 parallel Link Belt vibratory units, standby Short Fibre Handling: Truck dumper system

Storage Capacity: 10,000 bd units (12-15 days). Acrowood scalping screen.

Recovery Boiler & Auxiliaries

Evaporator-concentrator: 1 RosenbladPatenter quadruple effect

Recovery Boiler: 1 Babcock & Wilcox lowodour, originally 2.40 million lb BLS/d, upgraded to 3.20 million lb BLS/d, 500,000 lb/h, 625 psig, 750° F

Precipitators: 1 Flakt 2-chamber dry bottom original; 1 Cottrell 1-chamber in parallel

Causticizing & Lime Kiln

Green Liquor Clarification: 1 Dorr-OliverLong, 50’ x 32’ high

Slaker-causticizer Line: 1 GL&V #18 slaker with screw classifier, 3 GL&V #14 3-high stacked

White Liquor Clarification: 2 parallel DorrOliver-Long 45’ diameter; one 32’ high; one 38’ high

Lime Mud Washing: 1 Dorr-Oliver Long 55’ x 32’ high

Lime Mud Filter: 1 Baker-Hughes Eimco 8.0’ x 10.0’ long

Lime Kiln: 1 Traylor 10.0’ x 265’ long; 1 300-t lime silo

Steam, Power & Effluent

Power Boiler: 1 Combustion Engineering single-drum, Type MU-X; fires gas, hog and oil, 40,000 lb/h, 625 psig, 750° F

Turbo-generator: 1 Westinghouse-Mitsubishi 21 MVA

Purchased Power Capacity: 1 Westinghouse 30 MVA transformer, normal load 6-8 MW Water Supply: 15,000,000 gal/d, 1 coagulation and sedimentation system, 1 Cochrane demineralizer system for boiler feedwater

Effluent Treatment: 1 Eimco primary 220’ clarifier, 1 PTM 32 ft2 sidehill screen; 1 PTM 16L200 screw press for underflow sludge; 1, 40-day aeration lagoon, 12 floating Lightnin’ aerators, 3 submerged jet aerators; 600 HP (Mixing Systems Inc.); 1, 4-day aeration lagoon, 19 floating Lightnin’ aerators

Long Fibre Cooking & Brownstock

Continuous Digester: 1 Kamyr single-vessel hydraulic 500 t/d, 17.5’ x 215’ high, complete with #5 chip meter, 100 ADt blow tank and all standard auxiliaries

Knotters: Noss 1 Radiscreen K 1250 primary and 1 Raditrim 630 secondary; 2 Bird PK-4 primary and 2 Bird JS-24 secondary on standby.

Brownstock Washers: 4-h wash zone in digester, 1 Kamyr 900 Adt/d 7’ x 66’ high upflow pressure diffuser; (1988 vintage), 1 Kamyr 20’ 6-ring 1-stage atmospheric diffuser; (original), 1 Impco 13.5’ x 24.0’ long washer (1978), 1 Bird 200 ST centrifilter

Brown Stock Screening: 2 pri., 1 sec, 1 swing all Hooper PSV-2600; 1 tert, 1 quat both Hooper PSV-2200, 1 quint Bird JS-24, 1 Impco 13.5’ x 20.0’ long decker.

Hi-D: 1 500 Adt

Short Fibre Cooking & Brown Stock

Continuous Digester: 1 Andritz Bauer M&D digester, 318 ADt/d, 100” x 90’ long, including chip bin, discharger, metering screw, rotary valve and outlet surge tube and 50 ADt blow

Brownstock Washers: 1 Ahlstrom 4.0m x 4.0m long DD

Brownstock Screening: 1 Impco model 212H coarse screen, 3-stage Impco slotted screens; 212H, 212H, 208H, 1 Impco corudek IV 11.5 x13.0 ’ long decker. Hi-D: 1 200 ADt.

DO-ODED Bleach Plant

Steam Mixers: 1 Komax before O-O, 4 Canron original peg-type

Chemical Mixers: 1 Komax on T-10, 4 Ahlmix, 2 on O-O, 1 on T-30, 1 on T-50 Stock Pumps: 6 Ahlstrom MC pumps, 1 after each washer, 1 within O-O Towers: 1 upflow T-10, double J-tube T-20, single J-tube T-30, downflow T-40, single J-tube T-50; Canron circulators on downflow towers.

Washers: 2 Impco 13.5’ x 20.0’ long W-15 & 25, 3 LaValley 11.5’ x 20.0’ long W-35, 45 & CIO2 Generator: 1 Sterling Erco R-8, 30 t/d Hi-D: 1 250 ADt long fibre, 1 300 ADt short fibre, 1 100 ADt transition

Machine Room

Bleach Cleaning: 1 Impco Hi-Q 5AU coarse screen, 1, 6-stage Noss AH-80 conventional cleaning system, 1, 1-stage Noss BH-80 reverse cleaning thickener system.

Headbox & Fourdrinier: 1 Dominion Engineering 178” wide, 500 ft/min.

Press Section: 1 Dominion Engineering, 3

1-nip presses

Dryer Section: 1 Flakt type FC; 21 sheet passes, 28 6-fan towers, 750 t/d 1 external sheet cooler.

Cutter-Layboy: 1 Ahlstrom-Karhula unit

Baling Line: 1 Toledo scale, 1 Hepburn 1,000 t press, 1 Lamb Duo-Wrap wrapper dispenser and folder; 1 Cranston 2-station wiretieing system, 1 Cranston 2-station strapping system, 1 Cranston stacker, 1 Cranston unitizer.

mArAtHon PulP inc.

Head office

Mailing Address: PO Box MP Address: 1 Mill Rd Marathon ON P0T 2E0

Status Permanently closed as of March 2009

History:

Built in 1945 as Marathon Paper Company. Became part of American Can. Bought by James River in 1983, and most recently acquired by a joint venture between Kruger Inc. and Tembec Inc. (January 31, 2000).

ISO Quality Registration: 14001-2003; 90011996

Parent company: A Kruger/Tembec Company Transportation: CPR / Highway

Production capacity Pulp: 550 t/d bleached kraft (softwood)

Equipment

Wood Plant (Idled)

Chip Handling: Rader Pneumatic

Kraft Pulping Plant Digesters, Batch: 8 10’ x 48’, 560 t/d Washers: 1 Dol 11.5’ x 24’; 3 CoruDek 3.5 m x 8 m

Screens: 6 Centrisorter rotary screens - 4 primary, 1 secondary, 1 tertiary, 1 quaternary - 600 t/d

Knotter: Hi-Q primary, 1 Johnsson secondary

Other Processes

Tall Oil Plant: batch system, 10 t/8 h day

Recovery Plant

Lime Mud Washer: 3 Envirotech pressure filters, 1 weak wash, 1 white liquor, 1 swing filter

Lime Kiln: 1 Ahlstrom 9’11” dia: x 288’ long

Evaporators: 1 Ahlstrom 6-effect with condensate stripper

Concentrators: 1 Envirotech 2-stage

Recovery Boiler: 1 B&W low odour 600 t/d

Precipitator: Flakt, 2 chambers, 3 fields each

Bleach Plant

Process Stages: 5-stage continuous, DEoDEpD

Washers: 1 Dorr-Oliver, 11.5’ x 16’, 4 Impco, 13.5’ x 20’

Chlorine Dioxide Plant: 1 Erco R 8 - 18 t/d

Bleached Stock Cleaners: Radiclones - 2 primary, 1 secondary, 1 tertiary, 1 quaternary, 1 5th stage

Production & Finishing Plant

Pulp Machines: 2 Kamyr, 136”

Pulp Dryers: 2 Flakt Type ’H’

Cutters: 2 Lambs-Gray Harbor layboy cutters

Bale Handler System: Cranston

Bale Moisture Analyzing System: Forté

Steam Plant

Boilers: 2 package boilers 150,000 lb/h unit

Effluent Treatment: 140-ft. primary clarifier, Eimco, 463,000 m3 ASB secondary treatment

Source of Power: Steam 15,900 kW Tied in with Ontario Hydro

mArlboro PAPer inc./les PAPiers mArlboro inc.

Head office

Address: 191 rue Saint-Henri

Drummondville QC J2C 2H4

Tel: 819 477-4413, Fax: 819 474-4186

Personnel

Pres: Richard Parenteau

Transportation: Trucks

Production Capacity Paper: 15 t/d toilet paper

Pulp: Deinked pulp for fine paper

Equipment

Stock Preparation Plant

Pulpers: 2 Apmew type, cap. 20 and 8 t/d

Refiner: 1 Jones Jordan, 15 t/d

Consistency Regulators: 3 Valmet

Screen: 1 Dorr-Oliver (screen-filter), 2 Lamort, 1 Finckh

Production Plant

Fourdrinier: 1

Dryers: 1 Yankee, Dominion Eng., 6’ dia. Winder: 1

mill

Mailing Address: PO Box 9100

Address: Junction 55 903 Hwy E Meadow Lake SK S9X 1V7

Tel: 306 236-2444, Fax: 306 236-4880

History:

The start-up of the Meadow Lake BCTMP mill in 1992 marked a world’s first - the successful implementation of zero-liquideffluent-discharge operation at a market pulp mill.

Personnel

Fin Mgr: A Klassen

Mtce/Engrg Mgr: D Chisholm

Prod Mgr: S Imray

Mill Mgr: Ed Roste

ISO Quality Registration: 9001; 14001

Owner: Affiliate of Sinar Mas Group, Indonesia

Transportation: Railroad, Highway

meADow lAKe mecHAnicAl PulP inc.

Production Capacity

Alkaline Peroxide Market Pulp: 1100 adt/d; 400,000 adt/y.

Equipment

Wood Handling Equipment

Chip Storage Capacity: 1 3,600 m3 Consilium

Bulk; BMH 20,000 m3

Roundwood Consumption: 1 300 bdt/d

Debarkers: 2 velocity-variable ea. 22”

Nicholson A7

Chippers: 2 25 t/h ea. Nicholson 85” SOS 10 knife

Rechippers: 1 25 t/h Bruks 812 CS

Chip Screens: 2 400 m3/h

Pulping Equipment

Primary Screens: 9 SW Hooper PSV-2600

Thickeners: 2 Celleco center disc CD1

Centricleaners: 508 units 800 t/d total Celleco

Cleanpac 350

Presses: Sunds VPE9 28

Shredders: 4 Anthon B Nilsen 36”

Chip Washers: 2 Hymac 1 C-150

Pulp Dryers: 2 Flakt flash

Refiners: 5 Hymac HSD - 64A;

Process Control Systems: 1 Bailey Net 90

DCS

Reject Refiners: 2 Sunds JCO 4

Recovery Plant

Evaporator: 3 9,000 L/min Resource Conservation Co

Recovery Boilers: 1.5 Mlb/d B&W

Precipitators: 1 Environmental Elements

Process Control Systems: 1 Bailey Net 90

Bleach Plant

Bleaching Stages: 2

Bleaching Sequence: Peroxide-peroxide

Towers: 2 400 m3 stainless steel; 2 700 m3/ tile

Presses: 14 - Thune SP 70 L; 2 - Sunds DWA 1245

Pulp Finishing Plant

Baling Presses: 2 Sunds Pap 1500

Wire Typing Machines: 2 Ovalstrapping model 9000

Scales: 2 Toledo

Unitizers: 2 Ovalstrapping model 9000

Repulping Systems: 2 Hymac Flexipulper 48-2RB

Power Plant

Fuel Used: Gas

Electricity: All purchased Power Boilers: (package) 1 110,000 lb/h Nebraska boiler

Steam Generated: 1 50,000 lb/h max

Water Consumption: 1 400 L/min

Water Source: Lake

Process Control System: 1 Bailey Net 90

Source of Power: purchased from Saskatchewan Power

Effluent/Pollution Control

Clarifiers: 2 10,000 L/min each Krofta

Screens: 2 10,000 L/min each Bird Escher Wyss

Settling Ponds: 2 4m800 m3 each

Sludge Disposal: Incineration

Sludge Presses: 1 Phoenix model PPX-2.5N

Aerators: 18 Aire -02

Vincent Press: 1 model VP-16

millAr western Forest ProDucts ltD.

Head office

Address: 16640 111 Ave NW Edmonton AB

T5M 2S5

Tel: 780 486-8200, Fax: 780 486-8282

Website: www.millarwestern.com

Personnel

Co-Chairman: J Millar

Co-Chairman: H M Millar

VP/CEO: Kevin Edgson

Sr VP: C Cotton

Sr VP-Pulp: Ron Reis

Sr VP-Wood Prod: J Costantino

VP-Hum Res: Dave Keir

Dir-Energy: Jack Joys

Sls Mgr: Dan Malbeuf

Div Controller Pulp: Greg Nielsen

Dir-Comm: Janet Millar

Pres/CEO: Craig Armstrong

Dir Pulp Sls/Mktg: Steve Lord

Dir Material Mgmt: Wendy Boucher

Total Employees: 106

Parent Company: Millar Western Industries Ltd.

Operating Subsidiaries & Principal Divisions: Whitecourt Pulp, a division of Millar

Western Forest Products Ltd.

Ownership: Private

Sales Offices: Edmonton, AB

Sales Agents: Celtec Corporation - Japan; Central National (UK) Limited - United Kingdom; Ekman & Co. Inc. - South America; Elof Hansson Pulp Inc. - Indonesia; Gusco Handel G. Schurfeld & Co.Northern Europe; Larsen and Danglade - France; Lee Brothers - Korea; Central National Italia;; Central National Espanola.A - Spain; TAK International Ltd. - China; Beauflex International Corp - Taiwan; IFP Corporation/Paxwell Internacional - Mexico; Fibrosource - India

Annual Production Capacity: 300,000 admt/y of BCTMP

wHitecourt

mill

Address: PO Box 1072 Stn Main Whitecourt

AB T7S 1N9

Tel: 780 778-2036, Fax: 780 778-4384

Website: www.millarwestern.com

History:

The Whitecourt pulp mill began operation in 1988 as a two-line state-of-the-art BCTMP mill. It consistently ranks among the safest mills in Canada.

Personnel

Pres/CEO: H M Millar

Mill Mgr: Dave Martell

Ops Mgr: Dale Holloway

Engrg/Mtce Mgr: Cathy Rhind

Engrg Supt: Allan Bell

Elect/Instrument Supt: C Robson

Mtce Supt: Kevin Cartwright

Lab Techn: Wendy Heemeryck

Steam Chief: Dallyn Keylor

Qual Assur Supvr: Brenda Lang

Ops Mgr: Bruce West

Proc Technologist: Scott Shannon

Prod Supvr: Dave Cartwright

ISO Quality Registration: 9001-2000; 140012004

Production capacity

Alkaline peroxide pulp: 870 admt/d; 310,000 admt/y

Equipment

Woodhandling Equipment

Chip Consumption: 88,000 bdt/y

Roundwood Consumption: 2 25,000 bdt/y. Aspen

Debarkers: 1 Nicholson ring

Chippers: 1 Carthage

Rechipper: 1

Chip Screens: 2 1,200 t/d Radar disc

Pulping Equipment

Primary Screens: 8 400 t/d Hooper pressure

Secondary Screens: 4 400 t/d Hooper pressure

Thickeners: 2 400 t/d Celleco disc filters

Centricleaners: 2 400 t/d 6-stage Celleco centricleaners & FRV’s

Presses: 14 400 t/d Thune screw press & IR

twin roll press

Shredders: 4 400 t/d Sunds fluffers

Chip Washers: 2, 400 t/d Hymac

Bleaching Stages: 2 400 t/d

Bleaching Sequence: 2 stage MC/HC peroxide bleach plant

Pulp Dryers: 2 400 t/d Flakt flash dryers

Refiners: 7 12,000 hp Hymac 60”

Dewatering: 2 Sunds presses, 400 t/d

Process Control System: 1 Bailey PCV DCS

Pulp Finishing Plant

Slab Presses: 3 Sunds 400 t/d

Baling Presses: 2 400 t/d Sunds

Wire Typing Machines: 4 400 t/d Gerrard Ovalstrapping

Scales: 2 400 t/d Toledo

Unitizers: 2 400 t/d Gerrard Ovalstrapping

Power Plant

Gas: Package boiler

Electricity: Purchased

Water Comsumption: 12,000 m3/d

Water Source: River water, Eimco clarification

Process Control Systems: Bailey PCV DCS

Effluent/Pollution Control

Clarifiers: 2, 15,000 m3/d primary Eimco gravity, secondary Eimco suction tube

Aeration Pond: 1 150,000 m3 activated sludge basin

Sludge Disposal: 2 60 t/d Phoenix belt presses

Blowers: 3 900 hp each Hoffman

minAs bAsin PulP & Power co. ltD

Head office

Mailing Address: PO Box 401

Address: 53 Prince St Hantsport NS B0P 1P0

Tel: 902 684-1700, Fax: 902 684-9618

Website: www.minas.ns.ca

History:

Company was incorporated under the Nova Scotia Companies Act on March 9, 1927.

Board: E. Bishop

Personnel

Chairman/CEO: G E Bishop

Sec: E B Moores

Asst Sec: A W MacPherson

VP-Fin/Admn: H J Lord

VP-Ops: Terry Gerhardt

Exec VP: D A Whynot

Mgr-Purch/Facility Serv: Martin Gillis

Instrument Foreman: Art Harding

Asst Prod Mgr: Keith Hudgins

Prod Mgr: Greg O’Reilly

Plant Supt: Michael Sanford

Personal Sched: Sue Seehy

Pres/COO: Scott Travers

VP-Energy/Dev: John Woods

Exec Asst: Elizabeth Caldwell

Total Employees: 180

Production Capacity: 90,000 mt/y.

mill

Address: 53 Prince St Hantsport NS B0P 1P0

Tel: 902 684-3236, Fax: 902 684-1713

Personnel

Prod Mgr: G O’Reilly

Engrg Supt: R Griffin

Mgr-Purch/Sec: M Gillis

Mgr-Cont Improv: J Boudreau

Ops Mgr: C MacDonald

Sls Serv Coord: C Dewar-Miller

Pers/Prod Mgr: S Sheehy

Cust Serv/Distrib Mgr: C Bouthilier

Mtce/Process Mgr: W Waterbury

Qual/Training Supvr: P MacInnes

Pub Rel Mgr: Beth Caldwell

Total Employees: 170

Power plants: St. Croix, Hants Co., NS Products: Paperboard, including linerboards and coreboard.

Transportation: Direct ship, highway. Mills located in tidewater

Production Capacity

Board: 80,000: 82,000 mt/y Linerboard, 2,000 t Coreboard

Recycled Pulp Production: 100,000 t/y, 100% used in final products

Equipment

Stock Prep

Pulper: 3 - 1 Fiberprep, 2 BCK (570 bdt/d) Detrasher: 2 Continuous Scavenger Fiberprep

Screening: 8 - 6 Fiberprep, 1 BCK Ultra Screen, 1 Beloit Cleaners: 7 - 3 Fiberprep 4 BCK Guard: 1 AquaGuard

Screw Press: 3 - 1 Hycor, 1 Vincent, 1 Atara Cleaners: Forward & Reverse: 50 Beloit Uniflow, 30 Beloit Posiflow Deckers: 4 Various Belt Press: 1

Consistency Regulator: 11 Valmet

Main Process Control System: Bailey

Paper/Board Production Plant

Fourdinier: Mecfab

Headbox Filler: GL&V Hydraulic (dilution controlled)

Headbox Liner: GL&V Hydraulic Press: 2 Mecfab (50” blind drilled) Dryer Can: 48 GL&V

Refiner: 4 - Sprout Waldron

Screen 4: M32 Beloit, BCK 24 - P, 2 Kinney

Calender: 2 - 1 KMW, 1 Kobayashi (shutdown)

Main Process Control System: 2 - 1 Bailey, 1 Measurex

Paper/Board Finishing Plant

Winder: 2 - 1 Jagenberg (shutdown), 1

Ellington Rewinder: 1 Jagenberg

Unwind Stand: 1 - Genik

Main Process Control System: Measurex

Power Plant

Power Boiler: 3 - 2 Foster Wheeler, 1

Dominion Bridge

Steam Generated: 360,000 lb/y

Type of Fuel Used: Oil 2 20,000 gal Bunker “C”

Power Purchased: 27,000,000 kW/h

Water Consumption: 18,000,000 L/d

Water Source: River

Effluent Pollution Control

Clarifier: 3 - 2 Poseidon PPM, 1 Poseidon

Saturn

Screen: 3 Various

Main Process Control System: Bailey

HArmAc PAciFic PulP

oPerAtions

Head office Address: 1000 Wave Pl Nanaimo BC V9X 1J2

Tel: 250 722-3211, Fax: 250 722-4310 Website: www.harmacpacific.com

History:

In February 1994, MacMillan Bloedel Ltd announced its intention to divest itself of its pulp manufacturing and marketing organizations. To facilitate this, Harmac Pacific Inc was formed. In January 1998, Pope and Talbot acquired 53% of the company’s outstanding common shares. In January 2000, Pope & Talbot increased its holdings to 60% of the company’s oustanding common shares. In January 2001, Pope & Talbot acquired the remaining outstanding shares and Harmac Pacific Inc. became Harmac Pulp Operations, a division of Pope and Talbot Ltd. The mill shut down in May 2008 after Pope & Talbot went bankrupt. In August 2008, Nanaimo Forest Products purchased the mill. About 200 Harmac workers returned to work.

Personnel

Lab Supvr/Environ Supvr: David Bramley

Envirn Coord: Kenneth Morrison

Elec Supt/Instrument Supt: Ron Andreychuk

Prod Area Eng: Doug Barbour

ISO Quality Registration: 9001-1996; 140002000

Wood Source: 100% purchased

Transportation: One deep sea dock, rail barge to CNR, CPR & GN

Production Capacity

Pulp: 1 180 adt/d bleached sulphate

Equipment

Chip Handling

Chip Unloaders: 1 Megatech truck dumper

Chip Handling: Belt conveyors

Chip Screens: 2 Rader, 2 Liwell

Chip Storage: 4 silos, 400 m3/silo; 4 outside piles

Kraft Pulping Plant

Digesters: 14 batch - 12 4,700 ft3; 2 6,100 ft3; Kamyr 450 t/d

Knotters: 3 HiQ; 3 Noss

Primary Screens: 4 Hi-Q

Cleaners: 1 line Bauer 3”; 2 lines Celleco

Screw Press: 1 Hymac, 60 t/d

Washers: 6 CIR, 1 Chemiwasher

Deckers: 6 CIR

Recovery Plant (Kraft)

Recausticizing: 1 slaker Eimco

Lime Mud Washers: 2 Dorr-Oliver pressure filters, 1 Eimco G.L. clarifier

Lime Kilns: 3 Traylor, 7’, 8’ and 10’ x 250’

Evaporators: 3 multiple effect 866,000 lb/h

evap. rate

Concentrator/Pre-evaporator: HPD Inc. 315,000 lb/h

Recovery Boilers: 2 C.E.; 1 B & W

Precipitators: 3 dry bottom

Kiln Precipitator: 1 Flakt

Bleach Plant No. 1 Bleach: DEEop DED No. 2 Bleach: ODEEop DED No. 3 Bleach: O D Eop DED

Washers: 4 Oliver; 18 Sherbrooke Towers: 20 Sherbrooke

Mixers: 4 hi-shear Sunds, 4 Ahlmixer

Chlorine Dioxide Plant: 1 Erco R8, 38 t/d

Production Plant

Fourdriniers: 2 178”; 1 - 200” trim

Pulp Dryers: 3 Flakt - 420, 380 and 550 adt/d

Pulp Finishing Plant

Cutter Layboys: 3 Lamb-Grays Harbor Hydraulic Presses: 4 Baldwin

Wire Tying Machines: 3 Ovalstrapping, 8 Tennant

Scales: 3 Toledo

Pulp Unitizers: 2 Lambs, 1 Cranston

Source of Power

Water Treatment: Daily usage 24,000 Mgal/d. Source river, wells

Steam/Power: Power boilers: 1 fuel, gas/ bark. Steam, 1,040,000 lb/h. pressure 600.

Electricity purchased: 9,000 kW generated 32,000 kW. Turbo-generator: 1

Effluent Treatment: Primary treatment, recausticizing clarifier, woodroom and fly ash clarifier; dregs filter; bleach; screen room; black liquor and green/white liquor spill collection. Secondary treatment: domestic sewage, 12-hour air activated sludge, foam removal and outfall diffuser.

Power Boiler Precipitator: 1

Process Control

Distributed Control Systems: Foxboro I/Adigesters/washers/ O2 Delig./steam plant/eff. treatment; Emerson DeltaV - recaust/kilns/ pulp machines/ClO2 plant/2 bleach plant.

nAnAimo Forest ProDucts

neucel sPeciAltY cellulose

mill

Mailing Address: PO Box 2000

Address: 300 Marine Dr Port Alice BC V0N 2N0

Tel: 250 284-3331, Fax: 250 284-7715

Website: www.neucel.com

History:

The Port Alice mill was acquired by Neucel Specialty Cellulose and re-opened on May 5, 2006.

Personnel

Purch Agt: Bill Cliff

Finishing Supt: Peter Wilson

Ops Eng: Jim Gregory

ISO Quality Registration: 9001-2000; 140011996

Parent Company: Wellspring Capital

Partners & Charleston Investments Transportation: Deep sea and coastal barge

Production Pulp: 162,000 t/y of dissolving pulp

Equipment

Large Log Plant

Barkers: Nicholson 72” wigwag hydraulic Chipper: Carthage 10 knife 140”

Small Log Plant

Barkers: Nicholson mechanical 35” Chipper: Nicholson 10 knife 94”

Hog Fuel System

Hog: Gruendler 500 Hammer

Hog Fuel Dryer: 1 Rader, 300 tonnes

Boiler: B&W 45 MW hog fired

Recovery & Effluent Control

Evaporators: 2 - 6-effect Rosenblad falling film; 1 - 7 effect Aquachem spray film

Recovery Boiler: C-E 138 MW SSL/oil fired type MU-X

Absorber Cooler: Katzen plate type Eliminator: Brinks, fibre-glass candle mist

Pulping

Digesters: 11 carbon brick lined av. 9,200 ft3

Red Stock Washing: 3 Impco CV 11’6” x 22’, ABE liquor filter

Unbleached Screens: 5 Jonsson knotters, 4 Mk A Cowans, 1 Mk E Cowan

Thickeners: 4 Woods

Bleached Screens: 1 Noss Radiscreen, 1 Noss Radiclone and 3 stages of Hymac centricleaner

Drying Machine: 421cm Black Clawson drum dryer. Fourdrinier wet end. AccuRay sheet profiler, ASEA solid state drive

Bleach Plant

Bleaching Sequence: EDHD

Chlorine Dioxide Plant: 1 R-8 14 t/d

Finishing Plant

Rewinder: Cameron, Lamb-Grays layboy

Power Plant

Boilers: 2 C-E type UV, 60 MW oil-fired, 1 B&W 45 MW hog/oil fired, 1 C-E type MU-X, 138 MW SSL/oil fired recovery

Source of Power: 20% B.C. Hydro

Main Process Control System: Rockwell

DCS/Alan Bradley PLC and Wonderware

Effluent/Pollution Control

Primary Clarifier: 1 Sala 160’ dia.

Secondary Clarifiers: 2 Eimco, 2 x 25,000 m3

Gravity Table: 2 Andritz, 40 t

Sludge Presses: 2 FKC, 40 t

Aerators: 1 basin, 4 Twiblex blowers, 1,750 hp each, 100,000 m3

newPAge Port HAwKesburY corP.

Head office

Mailing Address: PO Box 9500

Address: 120 Pulp Mill Rd Point Tupper Port

Hawkesbury NS B9A 1A1

Tel: 902 625-2460, Fax: 902 625-1105

Website: www.newpagecorp.com

History:

A sulphite market pulp mill was built in 1962 and closed in 1998. A newsprint machine was added in 1971. In 1998 the world’s widest and fastest paper machine making supercalendered (SC-A+) paper started production. In the fall of 2004 a thermomechanical pulp plant (TMP3 line) was commissioned. After a 10 month shutdown, the mill resumed production in October 2006. The Port Hawkesbury Mill and the other mills of Stora Enso North America became part of NewPage Corporation in December, 2007. NewPage Corporation has 7,800 employees in North America, of which 570 are located at the Port Hawkesbury Mill in Nova Scotiathe only Canadian operation.

Personnel

Commun Mgr: Patricia Dietz

Total Employees: 590

Corporate Head Office - NewPage Corporation 8540 Gander Creek Dr, Miamisburg, OH 45342

Division Office: Port Hawkesbury Mill, Nova Scotia

Wood Source: Northeastern Nova Scotia

ISO Quality Registration: 9002; 9001:1996; 14000:1998; 18001:2007

Forestry Certifications: CSA (Z809), SFI, FSC & PEFC Chain of Custody

woods

Mailing Address: PO Box 9500

Address: 120 Pulp Mill Rd Port Hawkesbury NS B9A 1A1 Tel: 902 625-6143, Fax: 902 625-3009 Website: www.newpagecorp.com

Personnel

Reg Mgr Cape Breton: Bruce Chisholm

Reg Mgr Mainland NS: Derek Geldhart

Mgr Forest Ops/Resources: Kari Easthouse Dir Woodlands/Strategic Serv: W H Bill Stewart

Forest Sustainability Supvr: Andrea Doucette

Woodlands Serv Coord: Wilma Ferguson

Commun Mgr: Patricia Dietz

ISO Quality Registration: 9002; 9001:1996; 14000:1998; 18001:2007

Forestry Certifications: CSA (Z809), SFI, FSC & PEFC Chain of Custody

Equipment

Feller Bunchers: 5 (contractor)

Processors: 81 (contractor)

Harvesters: 32 (contractor)

Forwarders: 35

Excavators: 8 (contractor)

Graders: 4 (contractor)

Trucks: 56 (contract)

mill

Mailing Address: PO Box 9500

Address: 120 Mill Rd Point Tupper Port Hawkesbury NS B9A 1A1

Tel: 902 625-2460, Fax: 902 625-1105

Website: www.newpagecorp.com

Personnel

Pres/Gen Mgr: Tor Suther

Hum Res Mgr: Peter Waugh

Commun Mgr: Patricia Dietz

Mgr Paper Mill 2 Supercalender Paper: Mike Hartery

Mgr-H&S, Enviro: Ken Mitchell

Mgr Order Mgmt: Glynn Campbell

Mgr-TMP/Clay/Kraft: Mark Frith

Serv Mgr: Jeff Campbell

Env/Tech Serv Mgr: Derrick Cameron

Purch Mgr: Donald MacCuspic

Mgr-Fibre/Energy: Seldon MacKenzie

ISO Quality Registration: 9002; 9001-1996; 14000-1998; 18001-2007

Forestry Certifications: CSA (Z809), SFI, FSC & PEFC Chain of Custody

Transportation: Railcar & truck; marine

Production Capacity

SC paper: 1,000 mt/d

Newsprint: 529 mt/d

Equipment

Wood Handling Equipment

Chip Storage Capacity: 10,000 tonnes outside; 6,000 tonnes in two silos

Chip Consumption: 175,000 t/y

Roundwood Consumption: 625,000 t/y

Roundwood Handling: 2 paralifts, 2 material handlers

Log Deck: 1

Slashers: 0

Chip Unloaders: 1

Chip Handling: Front end loader

Sawdust Handling: Conveyors to boiler

Debarkers: 1 Rauma & 3 70 m3/h Radar

Bark Presses: 2 Horton, 250 t/d

Chippers: 1 Metso Camura

Chip Screens: 1 Metso, 800 m3/h

Line 1 and 2 1,100 admt/d

Primary Refining: 2 Andritz TC66 refiners, 32 MW motors

Secondary Refining: 1 Andritz TC66 refiner and 1 Metso CD-82 refiner, 24 MW motors

Tertiary Refining: 2 Andritz SB 150 refiners, 15 MW motors

Screening: Metso

Fractionation & Cleaning: Noss System

Reject Refining: 2 Andritz SB 150 refiners in series, 15 MW motors

Disc Filters: 2 Andritz

Presses: 4 Andritz twin wire presses

Bleaching: Peroxide (PM2); Hydrosulfite (PM1)

Pulp Storage: 4,000 m3 @ 10% consistency

Line 3, 850 ADMT/d

Primary Refining: 1 Metso CD82 refiner, 38

MW motor

Secondary refining: 1 Metso CD82 refiner, 24

MW motor

Tertiary refining: 1 Metso CD82 refiner, 24

MW motor

Screening: Metso

Reject Refining: 1 Metso JC 05 refiner, 1.5

MW motor

Disc Filters: 1 Voith, bag less filter

Bleaching: Hydrosulfite

Pulp Storage: 6,000 m3 @ 10% consistency

SC-A+ Paper Machine

Paper Machine: Valmet: Sym-Flo headbox, Speed former, Sym-Belt press, Sym-Run, Opti-Reel. Wire width: 10.15 m; trim width: 9.36 m; Speed: 1,800 m/min.

Calenders: 2 Voith Sulzer Janus Concept 10roll supercalenders, 1,500 m/min.

Winders: 2 1 Jagenberg single-drum VariTop, 2,200 m/min; 1 Jagenberg Vari-Top rewinder

Cores: Core-Link System: core making, cutting, fitting, notching and capping

Roll Handling: Raumaster

Roll Wrapping: Saimatec Robo-Wrap, 2,550 rolls/d

Distributed Control System: Valmet Automation Damatic XDI (including TMP)

Newsprint Mill

Paper Machine: 358” Valmet trim 8.4 meters, 1,070 mpm

Drive: Asea & Allen Bradley Stromberg

Winder: Valmet 2 drum; Allen Bradley Stromberg drive system

Roll Wrapping: Lamb-Greys Harbor

Steam Plant

Boilers: 3 1 Gotaverken sloping grate, wood and oil boilers, 60 kg/s; 1 Gotaverken oil fired boiler, 47 kg/sec

Steam Generated: Average 55 kg/s

Type of Fuel Used: Bark and fuel chips 174,000 bdt, oil 50,000 m3, natural gas

Source of Power

Source: NSPI

Purchased: 1 500 GWh/y

Water Consumption: 44,000 m3/d

Cogeneration System: Westinghouse doubleextraction & condensing 10 MW, Stal Laval extraction & back pressure 17.6 MW

Effluent/Pollution Control

Clarifiers: Primary: 2 Eimco, 500 l/s; secondary: Ahlstrom Aquaflow System (2 aeration basins - jet aeration, 2 Ahlstrom clarifiers)

Sludge Presses: 4 Tasster, 10 bdt/d each, 2 FKC, 50 t/d

Address: 8255 Ft Wiggins St Burnaby

V3N 2V7

Tel: 604 521-0741, Fax: 604 521-8671

Personnel

Paper Mill Mgr: Mike MacNeil

Controller: Renita Sawkins

Sfty Mgr: N Lacis

Sls Mgr: D Bolduc

Prod Mgr: Gerald Nolin

Total Employees: 130

Parent Company: Norampac

Transportation: CNR

Production Capacity

Paper and board: 1 30,000 mt/y - 330 t/d, 100% from recycled furnish. Industrial papers, gypsum board, linerboard and corrugating medium

Equipment

Stock Preparation Plant

Pulpers: 7 2-20’ continuous, 1-18’ continuous, 4-14’ batch

Refiners: 15 6 Sprout-Waldron, 7 Escher Wyss, 2 Bolton Emerson Broke Pulpers: 3

Dispergers: 3 Escher Wyss, 3 Heater mixers, 5 screw presses

Screens: 20 5 Bird, 1 Beloit, 11 Black Clawson, 3 Combisorters

Cleaners: Celleco Cleanpac 700 LD forward cleaners; Krebbs forward cleaners BirdEscher Wyss forward cleaners, Krebbs HD cleaners; Krebbs medium consistency cleaners; Black-Clawson X-Clone throughflow cleaners

Deckers: 9 cylinder, 1 disc

Production Machines

Ultra Former: 1 7 units, 3,050 mm trim, speed 190 m/min (idled in 1998)

Suction Former: 1 6 cylinder, 4,190 mm trim, speed 530 m/min

Rewinders: 2

Calenders: Voith Sulzer, Black-Clawson, Escher Wyss

Coater: 2 On-Machine (Kohler) (idled in 1998)

Effluent/Pollution Control

Clarifiers: 1 Dorr-Oliver (settling), 1 GL&V (settling); activated sludge process

Screens: 2 Albany, clarified return Aerators: 7

Source of Power

Steam Generated: 80,000 lb/h; purchased 120,000 lb/h

Purchased Electricity: 200,000 KWh/d

cAbAno Division

mill

Mailing Address: PO Box 190

Address: 200 rue Cascades Cabano QC G0L 1E0

Tel: 418 854-2803, Fax: 418 854-3954

Website: www.norampac.com

Personnel

Gen Mgr: M Plante

Mill Mgr: Luc Pelletier

Prod Mgr: Marco Bernier

Supt-Steam Plant: Michel Dumont

Environ Supvr: Réal Lagacé

Project Mgr: Remi Beaulieu

Pulp Mill Supvr-Copeland: Jean-François

Poirier

Finishing/Ship Supvr: Yvon Potvin

Mech Supvr: Gilles Francoeur

Elec Supvr: R Bélanger

Wood Rm Supvr: C Dubé

Controller: Natalie Blanchet

Asst Mtce Mgr: Claude Bédard

Mech Supvr: Jean-Louis Bosse

Purch Mgr: Carl Brown

Electrician: François Hachez

Draftsman/Techn: Veleins Laforest

Instr Techn: Maurice Lavoie

Plan/Mtce Mgr: André Malenfant

Total Employees: 145

ISO Quality Registration: 9001-1994

Transportation: CNR & Trans Canada

Highway

Raw materials: Waste paper and local hardwood unbarked virgin fibre 8’ and 16’ logs

Production Capacity

Corrugating medium: 605 mt/d

Recycle Fibre: 220 mt/d, used in corrugated medium (up to 30%)

Equipment

Wood Plant

Log Conveyors: Forano 1 4’, 1 8’, 1 16’

Chipper: Forano 1 96”

Chip Screens: 2 Forano

Chip Blowing: 3 Rader systems

Chip washer: 1 200 t/d capacity

Pulping Plant

Chip Washing: Hymac

Digester: 1 Sunds, 200 mt/d; 1 Pandia, 400 tm/d

Washers: 3 Impco vacuum filters, 1 Hymac

screw

Refiners: 1 Sprout-Waldron, 1 Sunds

Presses: 3 Hymac

Recycling Plant

Pulper: 1 Black Clawson, 300 t/d

Cleaners (coarse): 2 Finck-Cyclo, 300 t/d

Screens (fine): 4 Fiber prep-CH, 300 t/d

Refiner: 2 Sprout-Waldron 34”

Production & Finishing Plant

Refiners: 1 Sprout-Waldron, 3 Andritz, 1 Morden

Stock Screens: 1 Voith VPS 40/19

Fourdrinier: Johnson Foils 239’’ width

Dryers: 51 60” dia.

Drum Reel: 1 Canmec

Winder: 1 GL&V

Roll Wrapping: Cyvector

Ventilation System: Midland-Ross

Presses: 1 Valmet, 1 Tem Sec

Steam Plant

Boilers: 2 Volcano - 100,000 lb/h (oil); 1 Volcano - 60, 000 lb/h (waste wood); 1 Groupe Simoneau - 100,000 lb/h (waste wood); 1 Copeland fluidized incinerator 80 t/d

Evaporators: 1st line 6 Mulst Effect, 250 gpm; 2nd line 5 Multi Effect, 250 gpm

Effluent System

Clarifier: 1 Passavant

Thickener: 1 Passavant

Filter Press: 1 Tasster screw

Aerated Lagoon: 2

Settling Ponds: 2

Flotation Cell: 1 Poseidon

Process Control

DCS: Honeywell TDC-3000, mill-wide

KingseY FAlls Division

mill

Mailing Address: PO Box 119

Address: 398 rue Marie-Victorin Kingsey Falls QC J0A 1B0

Tel: 819 363-5000, Fax: 819 363-5055 Website: www.norampac.com

Personnel

Mill Mgr: Luc Filiatrault

Controller: Hung Dung Dang Vu

Prod Supvr: Stephanie Morin

Qual Supvr: Dominique Cloutier

Mtce Supvr: Gerald Kelly

Dir-Hum Res: Marie-Eve Gilbert

Dir-Purch Raw Fibre: Manon Corbeil

Total Employees: 59

ISO Quality Registration: 9001-1994

Transportation: CNR & Prov. Hwy. No. 116

Parent Company: Cascades Inc.

Raw material: Waste paper

Production Capacity

Linerboard: 265 mt/d

Equipment

Stock Preparation Plant

Pulpers: 2 Black-Clawson 16.5’ & 15’, 300 t/d

Refiners: 2 Sprout-Waldron, 26”; 1 4,000 series, 34’’

Screens (coarse): 4 Finck

Screens (fine): 2 Bird (1-M800, 1-M-400), 3-stage, slots 0.010” and 1 Voith VPS 35 (primary)

Cleaners: Abia (4 stage)

DCS: Measurex and Delta V

Production & Finishing Plant

Fourdrinier & Headbox: 1 GL&V Bottom Ply

Fourdrinier: 2 GL&V Top Ply

Press: 1 Tem-Sec, 1 Tem Press (DGI) 5 nips

Dryers: 28 Beloit, 48” dia., 12 Valley, 60” dia., 24 Pocket Ventilation, IR System

Drum Reel: Black Clawson

Process Control System: Measurex 2002

Winder: 1 GLV

Ventilation System: 1 Premiair

Steam Plant: Cogeneration

mississAugA Division

mill

Address: 7447 Bramalea Rd Mississauga ON L5S 1C4

Tel: 905 671-2940, Fax: 905 671-2448

Website: www.norampac.com

Personnel

Hum Res Mgr: Christine Ali

Mtce Supt: B Schoen

Purch Agt: Mary O’Buch

Sls Mgr: G Roy

Prod Mgr: Remi Beaulieu

Quality/Tech Mgr: Wendy Cerilli

Reg Gen Mgr: Jean Houde

Mill Mgr: Joseph Zenga

Total Employees: 120

ISO Quality Registration: 9000:2008

Transportation: CNR

Production Capacity

Linerboard: 420 t/d recycled linerboard

Equipment

Stock Preparation

Pulpers: 1 liner pulper 16 ft., 1 filler pulper

20 ft

Primary Screens: 3 BCK P-24

Secondary Screen: 1 BCK P-24

Low Density Cleaners: 39 Bauer, 400 t/d

Deckers: 4 Hymac ITH 5322, 360 t/d

Wire Presses: 2

Dispersers: 2

Refiners: 6, B & W, 500 t/d

Stock Prep. Systems: liner 110 t/d, filler 350 t/d

Saveall: 1 Dorr-Oliver, 150 t/d

Paperboard Production & Finishing

Paper Machine: 4 Formers, Manchester MF 1000, 182” width, 165” trim with VR press, S 150 ft/min; Black Clawson blind-drilled press;

Valmet SymBelt press

Size Press: 1

Can Dryers: 55, BCK, 450 t/d

Calender Stack: 1 BCK

VIB Water Spray System: 1

Moisture & Basis Weight Control System: 1

Cranes: 1 semi-gantry 15-ton cap.; 1 Dresser

20 ton cap

Hoist: 1 overhead 25-ton cap

Elevator: 1 lowerator

Power Plant/Water & Waste Data

Fuel Used: steam contract from local incinerator

Power Boilers: 1 water tube 150,000 lb/h. 200 ps - stand by

Steam Generated: none (used to be 110,000 lb/h - stand by)

Water Consumption: 600,000 USgal/d

Source: Municipal 100%

Effluent System

Effluent Treatment Plant: ASR, primary and secondary flotation cells - stand by

Clarifier: 1 Krofta, 2,000 USgal/min

Waste Dewatering Press: Compax 50, Voith Sulzer, Compactor, Cascades

trenton Division

mill

Mailing Address: PO Box 807 Stn Main Address: 300 Marmora St Trenton ON K8V

5R8 Tel: 613 392-6505, Fax: 613 392-3026

Personnel

Supt-Steam Plant: B Zeran

Controller: M Rousseau

Mill Mgr: Justin Davis

Engrg Supt: Andrew Hanson

Paper Mill Supt: Barry Dantford

Pulp Mill/Yd Supt: D Beemer

Hum Res Supt: Diane Trotter

Tech Coord: Iva Sarrasin

Transportation: CPR, siding. Hwys: Near Prov. Hwy 2, 33, 401 - 1-2 mi.

Production Capacity

Semi-chemical corrugating medium: 490 t/d

Equipment

Wood Handling and Preparation

Chippers: 1 110” - 10 knife. Chip Screens: 1 Forano

Semi-Chemical Pulp Mill

Digester: 1 2-tube Black Clawson continuous, 450 t/d

Refiners: 4 Bauer 411 double disc, 4 34”

Twin-Flo

Washers: 1 450 tpd Andritz chip Washer, 1-horizontal, brown stock

Evaporators: 3 Aquachem

Concenrator 1 HPD Two Stage

Stock Preparation

Pulpers: 1 12’, 1 18’

Refiners: 2 34” Twin Flo

Screens: 1 Fiberizer, 1 Fibersorter, 1 P36

Pressure

Cleaners: 3 Ruffclones, 1 set reverse

Deckers: 3

Paper Production

Fourdrinier: 1 198.5” Black ClawsonKennedy 195” width, 180” trim, 2350 ft/ min with pick-up press, 2 straight-thru blind drilled presses, straight-thru press, Honeywell Scanner, Seimens DCS

Dryers: 51 BCK 60”

Rewinder: 1 BCK max. 60” dia. rolls 6500 ft/ min

Reels: 1 36”

Winders: 1 6,500 ft/min BCK

Roll Wrapping: Cyvector system

Roll Handling Equipment

Cranes: 2 Kone, 1-25 t

Lowerators: 1

Source of Power

Fuel: Oil/gas

Power Boilers: 2

Steam Generated: 180,000 lb/h at 300 psi

Electricity: Frequency Phase: 44 kv, 60,3. Installed hp: 25,000. Purchased: 16, 800 KWh/d

Water: Consump.: 0.9 million USgal/d

Source: River 100%

Water Treatment

Primary Treatment: Coarse screens

Effluent Treatment

Primary Treatment: Effluent evaporation, zero discharge. Closed white water system

vAuDreuil Division

mill

Address: 400 Forbes St Vaudreuil-Dorion

QC J7V 6N8

Tel: 450 455-5731, Fax: 450 455-7662

Personnel

Gen Mgr: Yves Ménard

Plant Mgr: François Goulet

Plant Mgr: André Therrien

Plant Mgr: Denys Doyon

Mtce/Project Supvr: Andre Wharbec

Dir-Mtce: Andre Maheu

ISO Quality Registration: 9001

Shipping Point: Vaudreuil, QC

Railway Connection: Canadian Pacific Railway

Products: Corrugated paper products and shipping containers

Production Capacity: 900,000 Mft2/y

Equipment

Corrugator: 1 97”; 2C, 1C, 1B Flute

Flexo Folder Gluers: 3

Rotary Die Cutters: 2

Stitchers: 1 automatic; 1 semi-automatic

Curtain Coater: 2 semi-automatic

Scorer Slitter: 1 External Strapping Combo Machine

See Flowchart Page 72

Address: Abercrombie Point, Pictou New Glasgow NS B2H 5E8 Tel: 902 752-8461, Fax: 902 752-9149

Personnel

Forestry Ops Leader: B B Yuill

Forest Planning/Bus Leader: R A Archibald Silviculture Leader: B Andres

Woodlands Mgr: Mike McLarty

ISO Quality Registration: 9001-2000

Transportation: Railroad, sea, highway, ports - Pictou, Mulgrave, Halifax or Sheet Harbour Wood Source: 50% from freehold lands; remainder from cutting rights on Crown lands and purchased chips

Equipment

Feller-bunchers: 12

Forwarders: shortwood, 22

Skidders: wheeled, 12

Processors: 35

Harvesters: 5

Log Haul Trucks: truck-tractor, 95

Chip Haul Trailers: 86 chip vans, 100. All machinery 100% contractor owned and hired year-round full time

mill

Mailing Address: PO Box 549

Address: Abercrombie Point, Pictou New Glasgow NS B2H 5E8

Tel: 902 752-8461, Fax: 902 752-9149

Website: www.northernpulp.com

History:

Formerly a Scott Paper, Kimberly-Clark and Neenah Paper site.

Personnel

Env Mgr: David Davis

CEO/CFO: G W Gosse

VP-Strat Plan/ Gov Aff: Donald Breen

Ops Mgr: Bruce Chapman

VP-Hum Res/Logistics Commun: R T Bagdon

COO: Tim Lowe

Engrg/Mtce Mgr: Pierre Grandmaison Woodlands Mgr: Mike McLarty

Production Capacity

Pulp: Bleached softwood and hardwood pulp (ECF bleached), average 783 adt/d; all of which is market pulp.

Equipment

Chip Processing

Mobile Equipment: 2 Cat 824; 2 Cat D8 chip dozers; 1 CAT V925 log handler

Chip Unloader: 1 Air-O-Flex 60-ton hydraulic truck dumper (softwood), 1 Air-O-Flex 70-t dumper on hardwood, 1 Phelps 70-ton dumper

Chip Handling: 1 triple strand chip reclaim conveyor, 4” pitch type p1 chain; 1 screw reclaimer, 1 belt reclaimer Bark Hog: 1 Jeffrey 56WB

Chip Screens: 2 Rader scrapers RDS 55 x 14, 3 BM&M Gyratory, 3 Acrowood disk 11132, 3 Acrowood ADSH818; 3 Acrowood Slicer 1511i

Chip Storage: 1 Rader pneumatic system, 60 cords/h. capacity; 3 chip storage silos with 450 tonnes capacity each

Purchased Bark Handling System Hog: 1 Jeffrey 56W8

Bark: storage building A-frame 300-t capacity. D61 Wennberg discharge system

Kraft Pulping Plant

Digester: 1 250,000 t/y kraft pulp continuous Kamyr with Hi-Heat diffuser washer

Knotters: 2 Hi-Q Model B pressure knotter Brown Stock Screens: A GL&V 3-stage Impco Hi-Q Stingray pressurized system with sand cleaner.

Cleaner: 1 Radiclone P-240

Drainers: 2 model 2A Bird Jonsson screens Decker: 13’9” x 20’ IMPCO, vacuum

Brown Stock Washers: 2 IMPCO, 12’9” x 20’

Recausticizing: Ahlstrom slaker, EcoFilter (white liquor), 5, causticizers (4 Eimco, 1 - 3 compartment Ahlstrom)

Lime Mud Washers: Dorr-Oliver Long pressure mud-Washer, 2 Eimco clarifier (green liquor)

Lime Kiln: F.L. Smidth 10’4” x 300

Gas Scrubber: Ducon - Wet Venturi

Evaporator: 6 effect surface Horton; Babcock & Wilcox cyclone 23’ dia. x 58’ high Recovery Unit: Modified Babcock & Wilcox using a decanting bottom, 3 200 000 lb black liquor solids per day, 900 lb steam at 900°F

Precipitator: Research Cottrell Electrostatic for 97.6% efficiency

Scrubber: SF MoDo

Bleach Plant

Process Stages: DEoDEpD

Washers: 5 Impco, 11’6” x 20’

Towers: 5 Impco, - 1 chlorination, 18’ x 68’; 2 caustic, 19’6” x 61”; 2 chlorine dioxide, 19’6” x 84’. O2 bleaching before E1 stage with Impco Series 600 Hi-Shear mixer

Mixers: 4 Impco Series 400-10 double-shaft, steam; 2 Impco Series 400 single-shaft chlorine dioxide, 2 Impco Series 600 Hi-Shear mixer

Thick Stock Pumps: 3 Impco Series 1200

Cloverotor, 2 Kamyr MC pumps

Chlorine Dioxide Plant: Erco R8 33 t/d

Stock Preparation Plant

Broke Pulpers: 2 Impco, heavy duty, long span multipeller defiberer; 1 Black Clawson 42/45 HC-KV Sydrapulper for dry end repulper

Screens: Beloit M-44 primary screens, 1 Black Clawson model 12P Selectifier secondary screen

Cleaners: Bird/Enso twin cleaner, 4 primary (3 - 34 TC - 133 & 1 - 36 TC - 133), 2 secondary (20TC - 133), 1 tertiary (12TC 1 133), 1 quaternary (3TC - 133) and 1 quinary (KTP

- 300 - 2 fibre recovery units

Deckers: 2 8” x 16’ Impco, open cylinder

Production & Finishing Plant

Fourdrinier: 208” wire Inglis, (kraft pulp) 1st press, bottom suction press roll & felted top roll, 2nd press bottom blind drilled roll & self skinning top roll and felted top roll; 3rd press, bottom grooved rolls and self skinning top roll

Pulp Dryer: 23-pass SF Flakt ’L’ type with Flakt booster dryer 6-pass

Cutter Layboy: Lamb-Grays Harbor

Baling Press: 1000-ton Dominion, 1000-ton Hepburn

Wire Tying Machines: 2 model 9000 R-O

Ovalmatic

Bale Unitizer: Ovalmatic model 9000R-O type C

Scale: Toledo, model 2191, capacity 5000 lb with printer

Steam Shower: Devron-Hercules D6A/17-F

Steam Plant

Power Boiler: 1 Babcock & Wilcox 900 psig steam gen. cap. 500,000 lb/h on oil; 400,000 lb/h on oil & bark; 300,000 lb/h on bark only Bark Burning System: Miller Hofft boiler distribution bin 50-ton capacity 40-min storage time. Live bottom 24-screw bin hydraulically driven with 6 Falk hydraulic units. Bark fed into boiler via 6 CE mechanical bark distributors

Source of Power

Turbogenerator: 28,000 kW, 13,800 volt

Worthington

Electricity: Standby power from Nova Scotia Power Commission system through 15/10/25 MVA., 69/13.8 kv transformer

Effluent Treatment

Head office

Address: 1000 Finning Rd Quesnel BC V2J

6A1

Tel: 250 992-8919, Fax: 250 992-2612

Website: www.westfraser.com

Personnel

Mill Mgr: Keith Carter

Mtce/Engrg Mgr: Vic Leblanc

Controller: Veikko Paivinen

Prod Mgr: Mike Van Aert

Elec/Instrument Supt: Nick Verbenkov

Tech Mgr: Brian MacLean

Total Employees: 135

ISO Quality Registration: 9001; 14001; 18001

Parent Company: West Fraser Mills Ltd.

Sales Office: West Fraser Pulp Sales, 858 Beatty Street, Vancouver, BC V6B 1C1. Tel.: 604-895 2700

Transportation: CN Rail and Highway 97

North

Production Capacity

Pulp: 1,050 t/d, BCTMP

Equipment

Lines 1 and 2

Chip Reclaim: SW Hooper

Disc Screen: Rader

Chip Bin: Peacock

Chip Washer: Sunds Defibrator

Screens: Ingersoll-Rand 2-stage pressure

Bleaching Systems: High consistency hydrogen peroxide 2-stage

Refiners: Sunds Defibrator (4 primary, 2 secondary, 1 reject), all with 10 000 hp by Toshiba

Flash Dryers: Flakt 2-stage

Disc Filters: Ingersoll-Rand

Slab Presses: Sunds Defibrator

Bale Press: Sunds Defibrator

Bale Finishing Line: Lamb-Grays

Process Control: Emerson

Line 3

Chip Reclaim: SW Hooper

Chip Screens: Rader (1), Burnaby (1)

Chip Steaming Bins: Enso

Chip Washing: Sunds Defibrator (2 primary, 1 secondary, 1 rejects) each with 12,000 hp

Toshiba drives

Interstage Washing Presses: Thune

Screens: Ingersoll-Rand

Rejects Press: Thune

Disc Filter: Celleco

Bleach Plant: Sodium Hydro or 2-stage hydrogen peroxide by Sunds Defibrator

Flash Dryer: Flakt

Slab & Bale Presses: Sunds Defibrator

Bale Finishing: Lamb-Grays

Process Control: Emerson

Power Plant/Water & Waste Data

Power Boiler: 1 gas fired - 20,000 kg/h

Effluent Clarifiers: 1 Dorr-Oliver, 2 Krofta, 1 Eimco

Sludge Dewatering: 1 Andritz, 1 FKC screw press

Anaerobic/Aerobic: Paques-Lavalin

ASB System with a settling basin, an emergency spill pond and an aerated basin with 1600 hp of aeration quesnel river PulP comPAnY

Water Supply: 3 deep wells, pumps by Peerless

Source of Power: BC Hydro

st. mArY’s PAPer corP.

Head office

Address: 75 Huron St Sault Ste Marie ON P6A 5P4

Status: Indefinitely closed as of March 2010

History: After having filed for bankruptcy in October 2006 in order to restructure itself financially, the company reopened in June 2007 and was acquired by St. Mary’s.

Total Employees: 400

Paper Corporation.

Ownership: St. Mary’s Paper Corporation

Sales Agent & Broker: St. Mary’s Sales Company, 1 Westbrook Corporate Centre, Suite 820, Westchester, IL 60154-5714. John V. Carr & Son, 1600 W. Lafayette, Detroit, MI 48216

Transportation: CPR, ACR, CNR (Indirectly). Wisconsin Central RR

Production

Paper: 660 t/d supercalendered groundwood printing & specialty papers

Equipment

Wood Plant & Pulp Mill

Drum Debarkers: 1 Fuji King

Grinder Feed System: Rauma Grinders: 4 Koehring Waterous, 5 Tampella Drainers: 3 Pascol

Screens: 9 Ingersoll-Rand centrisorters 110B; 3 Ahlstrom F4

Presses: 3 Thune

Reject Refiners: 4 Sprout-Waldron 42-1B

Post Refiners: 2 Sunds Defibrator JC-04; 1 Sunds Defibrator JC-02

Thickeners: 2 Dorr-Oliver disc 30 x 12’ Drum Thickeners: 2 x 8’

Pulper: Valmet

Refiners: 3 Sprout twinflo 2 - 34”

Broke Pulper: 1 Valmet ISO t/d Distributed Control System: Measurex

Paper Mill

Machine #3: Beloit headbox, fourdrinier, 2 presses, 60 inch dryers. Black-ClawsonKennedy reel; trim 180 inches, 1600 ft/min. Measurex 2002 Gemini

Machine #4: Beloit headbox, fourdrinier, 2 presses, 60 inch dryers. Black-ClawsonKennedy reel; 170 inch trim, 1,700 ft/min. Measurex 2002 Gemini

Machine #5: Tampella 184” trim, 4,300 ft/ min. Top former, 4 presses, 41 dryers. Measurex 2002 ET controls, 2002 distributed process control

Supercalenders: 2 Wartsila 193” 10 roll; 3

Valmet 193” 10 roll Optiloads

Winders: 1 Wartsila KL 500; 1 Valmet KL; 2 Valmet WinBelt

Finishing: 1 Valmet HotPak

Power Plant

Boilers: 3 Babcock Wilcox, Stirling/dutch ovens 270,000 lb/h

Power: purchased from Great Lakes Power Water Source: St. Marys River

Cogeneration System: Steam Host (45,000:155,000 lb/h) for Lake Superior Power - Natural gas fired jet engine

Effluent Treatment: Eimco primary clarifier and activated sludge secondary treatment, Eimco belt thickener, Reitz V press

Process Control: Measurex open DCS (steam plant, effluent treatment)

sFK PulP FunD

Head office

Address: 4000 St-Eusèbe Saint-Félicien QC

G8K 2R6

Tel: 418 679-4545, Fax: 418 679-4271

Website: www.sfk.ca

History:

Donohue 1979 - 2000; ACI 2000 - 2002; SFK Pulp Fund 2002

Personnel

VP/CFO: Patsie Ducharme

Tech Serv Supt: Marc-André Tremblay

Hum Res Mgr: Josée Truchon

Pulping Supt: Steve Pelletier

Mech Supt-Pulp: Jean-Yves Lepage

Mech Supt-Steam: Jean Ménard

Purch Coord: Michael Downey

Proj Eng: Jean-Michel Simard

VP Legal Affairs/Corp Sec: Emmanuelle Lamarre Cliche

VP-Change Mgmt/Pub Affairs: Dany Paradis

Pres/CEO: Pierre G Côté

Prod Supt: Pierre Jean

Services Supt: Charles Fortin

Admv Asst: Carole Asselin

Corp Controller: Jocelyn Pepin

VP-Sls: Jean-Pierre Benoit

Gen Mgr: René Kirouac

Controller Mill: François Lavallée

Supvr IT: Lise Grenon

Total Employees: 310

ISO Quality Registration: 9001

Transportation: Railroad, Highway, Port Connections

Production Capacity

Bleached kraft: 375,000 metric t/y

Equipment

Woodhandling & Preparation

Chip Handling: pneumatic conveyors, MoDoMekan reclaiming system

Chip Unloaders: 2 Rader truck dumpers

Chippers: 1 chip conditioner

Chip Screens: 1 150 M3/H Lywell

Kraft Pulp Mill

Product: Market pulp (1,100 t/d)

Continuous Digester: 1 Kamyr

Chemical Recovery Plant

Evaporators: 1 multiple-effect Swenson with two (2) Tubel Kvaerner concentrators

Recovery Boilers: 1 C-E low-odour

Electrostatic Precipitator: 1 Flakt

Lime Kiln: 1 A-C

Recausticizing System: Dorr-Oliver

Bleach Plant Sequence: D-Eop-D-Ep-D

Towers: 5 with Impco drum washers

Chlorine Dioxide System: Eka Nobel SVP

Lite - SCW

Pulp Processing

Knotters: 2 Bird pressure

Screens: 7 Centrisorter

Cleaners: Celleco

Washers: 1 Andritz pressure diffuser washer followed by two-stage Kamyr diffusion; and followed by drum washer-decker

Pulp Drying

Fourdriniers: 1 208” Black Clawson

Dryers: 1 25 - pass Flakt airborne, 1 Flakt booster dryer

Cutter Layboys: 1 Lamb-Grays Harbor

Hydraulic Presses: 2 Hepburn

Wire Tyers: 2 Ovalstrapping

Steam & Power

Power Boiler: 1 C-E with electrostatic precipitator

Fuel: Oil/hogged waste

Electricity: 2 Turbogenerators, 26.9 MW, 3.3 MW

Water Consumption: 10-16 million gal/d

Source: River

Effluent Treatment

Primary Treatment: Clarifier

Secondary Treatment: Settling basin, aeration lagoon

Process Control

Distributed Control Systems: Foxboro I/A

- Steam Plant & Gogen; Digester & B.S.; Bleach.

lA tuque mill

mill

Address: 1000 ch de l’Usine La Tuque QC

G9X 3P8

Tel: 819 676-8100, Fax: 819 676-8125

Website: www.smurfit-stone.com

Personnel

Mgr Forest Resource: Michel Richard

Chm: P J Moore

Gen Mgr: Pierre Pacarar

Pulp Mill Supt: Pierre Slusarek

Tech Serv/Env Mgr: René Cormier

Lab Supt: Danny Filion

Mill Controller: Nathalie Olsen

Supvr: Brian Todd

Power & Recovery Supt: M Martel

Pres/COO: S Klinger

VP-Ops: M Exner

Finishing Supt: Roger Provencher

Prod Mgr: C Dufresne

Mtce/Engrg Mgr: A Bérubé

PM Gen Supt: P Denis

ISO Quality Registration: 9001-2000

Parent Company: Smurfit-Stone

Containerboard Corporation

Sales: West Point, VA

Shipping Point: La Tuque, QC

Railway Connection: Canadian National Railways

Production

Products: 815 t/d white top linerboard on paper machine #3; 300 t/d cup, solid bleached liner on paper machine #4

Equipment

Pulping Equipment

Digesters: 1 chip Kamyr, 2 sawdust Kamyr, 19 batch digesters, 1 600 adt/d total capacity

Washers: 5 Sherbrooke (Impco), 1 400 adt/d

Knotters: 16 Johnson (vibratory)

Primary Screens: 12 Cowan + AHI-Q (Ingersoll-Rand), 1 500 adt/d

Secondary Screens: 3 Cowan + Hi-Q

Thickeners: 3 Impco, 1 600 adt/d

Shredders: 2

Bleach Plant

Bleaching Sequence: DED 600 adt/d + DNED 440 adt/d

Chlorine Dioxide Plant: 1 R8, 4 0 t/d

Stock Preparation Plant (PM #3)

Broke Thickener: 1 20 t

Screens: 7 Beloit MR-32 (5), MR-18 (2)

Cleaners: 6 HD, 14 t

Main Process Control System: Foxboro

Paper Machine #3

Capacity: 300,000 t/y

Products: White-Top linerboard

Pulpers: 3 1 Beloit, 1 Black-Clawson, 1

Hyzorac, 60 t/h

Refiners: 5 Jones Beloit, 20 t

Screens: 2 Black Clawson

Cleaners: 2 Posiflow Beloit (top = 21,000 gal/ min; bottom=30,000 gal/min)

Fourdriniers: 2 Valmet

Dryers: 70 Beloit & Valmet

Size Press: 1 SymSizer

Rewinder: 1 Dominion

Calenders: 2 Valmet soft and hard, 1 Kusters soft

Winders: 1 Beloit, 1 GLV

Main Process Control: Foxboro

Stock Preparation Plant - PM #4

Broke Thickeners: 1 20 t

Screens: 3 Lamort, 25 t

Main Process Control System: Foxboro

Paper Machine #4

Capacity: 120,000 t/y

Products: Solid bleached and foodboard

Pulper: 1 Beloit, 30 t/h

Refiner: 1 Beloit Jones, 20 t

Jordans: 3 Beloit, 7 t

Screens: 2 Noss, 7 t

Cleaners: Noss

Fourdrinier: 1 Beloit

Former: 1 Valmet Top Former Calenders: 16 Beloit (2 stocks)

Winder: 1 Beloit

Main Process Control System: 1 Foxboro

Roll Handling Equipment

Floor Conveyors: 13 Lamb, 150 rolls/h capacity

Elevators: 2 Lamb, 10,000 lb capacity

Trucks: 13 Hyster, 10,000-12,000 lb capacity

Wrapping Machine: 1 Lamb, 90 rolls/h

Main Process Control System: 1 MAJIQ (Elixir)

Recovery Plant

Recausticizers: 3 GL&V - 3 hrs retention

Lime Mud Washers: 1 Baker-Hughes

Pressure Disk Filter 5,000 l/min

Lime Kilns: 3 Traylor & A.C.

Evaporators: 2 Conky & Unitech, 3400 USgal/min

Slakers: 1 GL&V #22

Recovery Boilers: 3 C.E.

Precipitators: 2 1 Cottrell, 1 ABB (kiln)

Gas Scrubbers: 1 Cottrell, 300,000 cfm

Dissolving Tanks Stack: 4

Power Plant

Power Boilers: 2 C.E. & MU+VU, 1,000,000 lb/h

Type of Fuel Used: Gas (124,000,000 m3); Oil (24,000,000 L)

Source of Power: HQ

Water Source: Lake

Main Process Control System: Foxboro

Effluent/Pollution Control

Clarifiers: 1 primary - 275’; 2 secondary - 225’ Dregs filter: 1 Dorr-Oliver (drum and precoat)

Sludge Presses: 2 Andritz screw presses - 27 t/d each

Aerators: 2 UNOX 110,000 m3/d

mAtAne mill

mill

Mailing Address: CP 90 succ Bureau-Chef Address: 90 parc Industriel Matane QC G4W 4T3

Tel: 415 566-2266, Fax: 418 566-2203

Website: www.smurfit.com

Status: Temparary shutdown as of Dec 2008.

Personnel

Mill Mgr: Marcel Cormier

Chief Accnt: Marc-André Gauthier

Ops Mgr: Eric Loubert

ISO Quality Registration: 9001-2000

Railway Connection: Canadian National Railway, Highway

Sales Agents: Frank Chilman - Sales Manager Canada, 5230 South Service Rd, Burlington, ON L7L 5K2. Tel.: 905-634 1200, Fax: 905-634 1210. E-mail: boardsales@ smurfit.com

Production

Corrugating medium: 425 adt/d, 80% OCC + 20% NSSC

Equipment

Wood Handling

Chip Storage Capacity: 5 to 10,000 t

Chip Consumption: 180 t/d

Chip Unloader: 1 Rader

Chip Handling: 1 Rader pneumatic, 250 t/d

Rechipper: 1

Chip Screens: 180 t/d

Chip Washer: 2

Pulping Equipment - Carbonate

Digester: 1 Sunds Defibrator continuous, 220 bdt/d

Drum Washer: 1 Dorr-Oliver

Presses: 2 Hymac & Thune, 200 t/d each

Defibrator: 1 L-36 Sunds Defibrator, 800 hp

Recycling Plant (OCC)

Pulper: 1 Tampella HD6100 GK, 550 t/d

Detrasher: 1 Fiberprep

Cleaners (coarse): 1 25po. HD 500 t/d

Screens (coarse) : 2 C6R Andritz

Rotary Cleaners (MC): 1 Hymac (HY300HD/6)

Cleaners (reverse): 184 Black-Clawson X

Clone

Screens (fine): 1 Beloit, 500 t/d

Drum Thickener: 1 Dorr-Oliver, 500 t/d

Separafiners: 3 Lamort, 137 t/d each

Stock Preparation Plant

Refiners: 2 Sunds, 1 Jones DDA, 2 x 1,500 hp + 2,000 hp

Deckers (broke): 1

Saveall: 1 disk filter

Main Process Control System: 1 MAJIQ

Board Mill

Capacity: 410 t/d (medium 26-40 lb)

Pulpers: 3, 300 t

Refiners: 2 Beloit Jones 30” DD, 600 hp each

Pressure Screens: 2 Black Clawson

Fourdrinier: 1 Black Clawson, 410 t/d

Dryers: 41 Black Clawson, 150@125 psig

Presses: 2; 1 Black Clawson, 1 GL&V, 450 t

@2000 PLI

Winder: 1 Beloit/GL&V, 6,000 ft/min

Roll Handling Equipment

Cranes: 2 15 t & 30 t

Lowerator: 1

Trucks: 2

Main Process Control System: 1 ABB

Recovery Plant

Evaporator (black Liquor): 1 Rosenblad (Axero), 750 LPM@10%

Power Plant

Power Boilers: 2 Babcock/Wilcox, 80,000 lb/h each - New biomass boilers in July 2010

Source of Power: Hydro-Quebec

Water Source: Matane River

Water Consumption: 800 USgal/pm

Effluent/Pollution Control - Closed System

Clarifier: 1 60 ft diam.

Screen: 1 bar screen

contAiner boArD mill

Division - burlington PlAnt

mill

Address: 747 Appleby Line Burlington ON L7L 2Y6

Tel: 905 634-5525, Fax: 905 634-6985

Website: www.smurfit-stone.com

Personnel

Ops Mgr-ON: Ross Bell

Sls Mgr: John Mitchell

Hum Res: Eric Stockwell

Prod Mgr-Burlington: Jeff Vanmakelburg

Shipping Point: Burlington, ON

Railway Connection: Canadian National Railways

Products: Corrugated shipping containers and paper products.

Equipment

Corrugator: 1 complete 98”, A, B, C & E

Flutes

Slitter Scorer: 1

Flexo Folder Gluers: 4

Curtain Coater: 1

Wax Saturator: 2

Palletizer: 2

Rotary Die Pressers: 3

End Line Folder Gluer: 2

montréAl extrusion coAt &

mill

Address: 15400 rue Sherbrooke E Pte-auxTrembles QC H1A 3S2

Tel: 514 642-9251, Fax: 514 642-6113

Personnel

Ops Mgr: Karyne Trudeau

ISO Quality Registration: 9001-2000

Plant Locations: Montréal, QC

Sales Offices: 19th & Main Street, West Point, VA 23181. Tel.: 888-284 4470

Shipping Point: Montréal, QC

Products: Low density polyethylene coated cup stock, liquid packaging, bacon board, coated solid bleached sulfate (SBS), coated recycled board (CRB), uncoated recycled board (URB), carbon black wrap, bundle wrap, shingle wrap.

Railway Connection: Canadian National Railway

Equipment

Tandem extruder laminator: 1

Extruder laminator: 1

Press: 1 Six-colour stack type

Slitter rewinders: 2

Sheeter: 1

sonoco cAnADA corPorAtion

Head office

Address: 33 Park Ave E Brantford ON N3T 5T5

Tel: 519 752-6591, Fax: 519 752-8399

Website: www.sonoco.com

History:

Company started in Brantford in 1933 and is a wholly owned subsidiary of Sonoco Products Co., Hartsville, SC. In 1945 purchased G & M Tubing, Granby, QC. In 1952 it expanded manufacturing tubing in Brantford and in 1961 purchased Industrial Steel & Fibre, Terrebonne, QC. The Terrebonne paper mill was completed in 1963 and a new plant built in Scarborough, ON. In 1965 a new building was added in Brantford, and a plant opened in Vancouver to manufacture spiral tubes. In 1969, size of the building in Scarborough was doubled. A second board mill was completed at Brantford, July 1973. New plants were opened in Moncton, NB in 1977 and in Kingston, ON in 1981. In 1983 purchased Federal Packaging and Partitions Co., Ajax, ON. In 1986 opened new plant Quebec City and Nanaimo, BC. 1988 new plant in Thunder Bay, ON and 1989 Edmonton AB. In 1990 a new plant was opened in Chicoutimi, QC. In 1991 a new partitions plant was opened in Laval, QC. Also in 1991, Newfont Corporation was acquired, including Alberta Paper Cores Limited in Whitecourt, AB, Baywood Paper Limited in Barrie, ON and Newfont Limited in Stephenville, NF. Sonoco Ltd. established a plant at Port Mellon, BC in 1990. It supplies cores to Howe Sound Pulp and Paper Limited. Joint ownership in 1991 with

Coretech which included the 7 newly added converting operations. Acquired full ownership of these 7 plants in 1998.

Personnel

Mill Mgr: Jim Maloney

Corp. Purchasing Mgr: J Bick

Paper Mill Supt: E Melfi

Mtce Supt: C Higdon

Chief Pwr Eng: Tom Peltsch

Total Employees: 90

Parent Company: Sonoco Products Company, Hartsville, SC.

Sales Offices: Brantford, ON; Granby, QC; New Westminster, BC; Moncton, NB

Converting Operations: Brantford, Kingston, Granby, Cap de la Madelaine, Hull, QC; Mississauga, ON; Nanaimo & New Westminster, BC; Moncton & Saint John, NB; Edmonton & Whitecourt, AB.

Mills: Brantford, ON, Montréal, QC; Trent Valley, ON

Production Capacity Board: 180 t/d paperboard, tubes, cores, spools, partitions, fibre forms for concrete columns and voids. Made from 100% recycled fibre

brAntForD mill

mill

Address: 33 Park Ave E Brantford ON N3T 5T5

Tel: 519 752-6591, Fax: 519 752-8399

Website: www.sonoco.com

Personnel

Mill Mgr: Jim Maloney

Corp Purch Mgr: J Bick

Paper Mill Supt: Emilio Melfi

Mtce Supvr: C Higdon

Chief Operating Eng: T Peltsch

Office Mgr: Sabrina Hart

Total Employees: 64

Transportation: Railroad & highway

Production Capacity Board: 250 t/d chipboard, tube board, coreboard 100% recycled (OCC)

Equipment

Pulpers: 2 1 Hymac 12’; 1 Mill Hill, 18’ Refiners: 3 26” Sprout-Waldron

Beater Room Cleaning Equipment: 3 pressure screens Voith, 9 pressure screens Bird, 2 vibrating screens, reverse flow cleaners, scavenger, 6 hydra sieves Bauer

Consistency Regulators: 1 Innomatic freeness tester, Pac 1 controller, 7 Dezurik.

Broke Pulper: 2

Screens: 3 Voith

Deckers: 6

Cylinder Machine: 9 cylinders, 6 - 42”, 3 - 48”

trim

Dryers: 59 can dryers 48”

Calenders: 1 Pusey & Jones

Winders: 1 Webco

Scanner: Voith

Source of Power: 4 MW cogeneration plant (natural gas)

Main Process Control System: Voith

montreAl mill

mill

Address: 50 rue des Seigneurs Montréal QC H3J 1X3

Status: Permanently closed in August 2008.

History:

1991: Mill bought by Sonoco from Paperboard. Transportation: Trucks

Production Capacity

Paperboard: 45,000 t/y of coreboard, canboard, tubeboard and partitions, 100% recycled

Equipment

Stock Preparation Plant

Capacity: 160 t/d

Pulper: 1 Hydrapulper 18’

Refiners: 2 26”Bolton Emerson

Consistency Regulator: 3 rotating inline

Cleaners: 1 high-density cleaner Kreb; 1 high-density Black-Clawson cleaner, 175 t/d; 1 V-300 Black-Clawson

Detrashers: 1 Black-Clawson Hydrapurge, 1 Black-Clawson Select purge

Tailing System: Black Clawson Ultra V screen, Floatpurger and rejectsorter

Cylinder Machine: 36” Cyl. Counter flow, 8 cyl.

Felt Machines: 6

Dryers: 80 cylinders, 36” and 42” dia

Calenders: 1 6 rolls

Winders: 1 60” dia. 2 drum - Jagenberg

Roll Handling Equipment

Cranes: 1 10t Kone

Steam Plant

Boiler: 28,000 lb/h steam, 6,000,000 ct/y gas

Source of Power

Water Consumption: 1,000,000 USgal/d

Water Source: Lachine Canal

Effluent/Pollution Control

Purchased:16 600,000 kWh/y

Screens: 2 48” dia., Hydraulic machinery deckers

Process Control

Moore DCS: Stock preparation, boiler and part of machine

Voith System 12805: 2 scanner system for machine

trent vAlleY mill

mill

Mailing Address: PO Box 821Stn Main

Address: 5 Bernard Long Rd Trenton ON K8V 5R8

Tel: 613 392-1231, Fax: 613 392-2485

Website: www.sonoco.com

Personnel

Mill Mgr: Chris Freeman

Plant Mgr: Matthew McCracken

Mtce Supvr: John Uhryn

Mill Mgr: Jason Giffen

Mtce/Power Supt: Carl W Matchim

Acct Mgr-Paper Div: A M Wood

Prod/Cust Serv Rep: Mary Ann Christie

Accntg Mgr: Audrey Wood

Prod Mgr: Chris Whaites

Production Capacity

Board: 240 t/d linerboard, tubeboard from 100% recycled paper

Equipment

West Mill

Pulpers: 1 20’ Black Clawson; 1 16’ Black Clawson

Pressure Screens: TBC-V500 - 0.050” holes, 1.25mm

Secondary Pressure Screens: Fiber Prep

CH10 - 0.010” slots, 0.25mm

Cleaners: 2 Black-Clawson Hi-Density; Noss forward cleaners (4 stages); Beloit reverse cleaners (2 stages)

Thickener: 1 Dorr-Oliver-Long Refiners: 2 34” Sprout Waldron; 1 30” Jones, 2 38” Beloit

Machine Screens: 6 Hymac

Machine: Kobayashi Ultra Former conventional wet end, 6 formers; 197” wide, 177” trim; 61 dryers; 2 calender stack; 1 Pope reel; 1 Kobayashi 177” winder; 1 Black Clawson 100” winder

Source of Power

Electricity: Purchased 9,000 KVA

Fuel: Gas and oil

Effluent

Clarifier: 1 Krofta, 24’

strAtHconA PAPer lP

Head office

Address: 203-2 Lansing Sq North York ON M2J 4P8

Tel: 416 491-1701, Fax: 416 971-9181

Website: www.strathconapaper.com

History:

Strathcona Paper Company was the operating division of Roman Corporation Limited. The mill was purchased by Roman in 1974 and prior to that had been privately owned since its creation in 1873. Strathcona Paper LP operates under CanAmPac ULP. The mill was sold in 2006 to Forrest Resources LLC.

Personnel

Pres: P G Mourant

COO: B R Best

Dir-Fin: J Sliter

Dir-Procurement/Serv: L Giroux

Proj Eng: J Thornburrow

Ops Mgr: T Gibson

Supt-Stock Prep: K Brabant

Dir-Hum Res: B D Faubert

VP/CMO-CanAm Pac: M Sklar

Mtce Mgr: G Owen

Chief Steam Plant Eng: R Quinn

Supt-Board Machine: B Albright

Total Employees: 149

ISO Quality Registration: 9001-1995; 140002001

Converting Operations: Boehmer Box, 120 Trillium Drive, Kitchener, ON N2E 2C4

Production Capacity

Boxboard (clay coated): 250 t/d or 90,000 t/y (from 100% recycled fibre produced on site)

mill

Mailing Address: PO Box 130 Napanee ON K7R 3L6

Address: 77 County Road 16 RR 7 Napanee ON K7R 3L2

Tel: 613 378-6672, Fax: 613 378-6158

Website: www.strathconapaper.com

Personnel

Dir-Hum Res: Barry Faubert

Logistics Mgr: Carol Chamel

Pres/CEO: Mark Sklar

Plant Eng: James Thornburrow

Qaul Assur Tech Specialist: Terry Kimmett

Stores Supvr: Elliott Maddern

Pres/COO: Bryan Best

Equipment

Paper Mill Stock Preparation

Pulpers: 3 Fleck 14’, 1 Black-Clawson 20’

Refiners: 5 Sprout-Waldron

Thickener: 1 Kvaerner, 300 t/d

Stock Cleaning: High and low density centrifical cleaning systems. High density screening.

Paper Machine

Fourdrinier: Horne BRDA Nine-Cylinder 128” width, 114” trim, 550 ft/min (multi-ply clay coated boxboard)

Coaters: On machine, rod/air knife (550 ft/ min.)

Finishing Plant

Sheeters: 2 1 Masson Scott, 1 Jagenberg

Steam Power

Power Boilers: 2

Fuel: oil, gas

Steam: 70,000 lb/h

Pressure: 400 psi

Electricity: Frequency phase: 60, 3. Installed hp, 13,000

Water Treatment

Daily Usage: 0.5 million gal/d.

Source: Napanee River

Effluent Treatment

Primary & secondary activated sludge treatment

Process Control

DCS: Metso DNA System (stock preparation and paper machine)

Fine Papers Group, Thunder Bay Inc. on May 1, 2002. Name changed to Cascades Fine Papers Group Thunder Bay a division of Cascades Canada Inc. on January 1, 2004. The mill closed in January 2006. Cascades sold the mill to Thunder Bay Fine Papers Inc. in January 2008. The milll was restarted but idled again in July 2008. It was purchased by Superior Fine Papers in 2009.

ISO Quality Registration: 9001-1994; 90021994

Transportation: Trans-Canada Hwy. 17, Hwy 61 to U.S., Air Canada, Northwest Airlines, Bearskin Airways, NorOnt Air, Great Lakes & Ocean Shipping Lines.

Production Machine coated book, coated litho: 170,000 t/y

Equipment

Woodhandling & Preparation

Slashers: 1 4’ Forano

Woodyard Carry-lift: 2 Volvo Highlifts

Barkers: 1 12’ x 67-1/2 drum; 1 Morbark mechanical debarker

Groundwood Plant/Pulp Processing

Groundwood: Stone

Avg. Daily Production: 150 max. t/d

Grinders: 4, Koehring Great Northern (54”w x 67”diam.)

Knotters: Gwd.: 1 Bull, 2 Jonsson Hot Stock

Screens: 2 primary, 1 secondary Centrisorter, 4 Cowan Mk E. Cleaners

Rejects System: 1 Thune press, 2 Sprout

Waldron 36 - 1B refiners, 1 Centrisorter screen

Deckers: 1 Dorr Oliver disc filter

Cleaners: 5-stage Celleco

Bleach Plant (H2O2)

Groundwood: P (hydrogen)

Thickener: 1 2.2- m Andritz

Bleach Tower: 1 150 t/d MoDo Chemetics high consistency

Coating Plant

Starch Cookers: 2 starch cookers (batch enzyme) - (1,600 USgal); 2 Starch Cookers (continuous thermal)

High Sheer Mixer: 1 Kady Mill (1,000 USgal); 3 Deliteur Mixers (1,300 USgal)

Screens: 4 Ronnigen Petter

Paper Mill - Stock Preparation

Pulpers: 3 Solvo, 1 Hydrapulper, 4

Sydrapulper, 1 Fleck, 1 Hymac, 1 Fiberprep

Broke Screens: 3 Fiberprep

Thin Stock Screening: 1 system - 1 - 14L Bird

mill

Mailing Address: PO Box 21060 Thunder Bay ON P7A 8A7

Address: 10640 Shipyard Rd Thunder Bay ON P7B 6V1

Status: Indefinitely idled since 2009

History:

Founded in 1917, owned by Abitibi-Price. Effective June 1, 1993, moved to employee ownership. April 30, 1997, acquired by Rolland Inc. Name changed to Cascades

Centriscreen; 1 system - 1 - 48NP42 Black Clawson, 1 - SPM - 600 Fibreprep; 1 systemSPH - 1700, 1 SPM - 600, 1 - SPM - 400 Fibre

Prep

Refiners: 5 Claflin, 4 Beloit DD

Jordans: 1 Beloit Jones

Cleaners: 2 3-stage Centricleaner systems; 1 - 5-stage Celleco

Other Equip.: 2 Dorr-Oliver savealls, 1

D.A.F.

Production - Paper Machines

Fourdriniers: Bertram/Dominion 151” Width

138” trim with Measurex control; 1 Walmsley 166” width, 154” trim with Measurex control;

suPerior Fine PAPers inc.

1 Bertram 156” width, 138” trim with Valmet Paper I.Q. control

Dryers: 36 144” x 48” diam. main, plus 9144”x 60” diam. after dryer; 42 - 160” x 60” diam; 42 - 150” x 60” diam. main, plus 14150” x 60” diam. size press after dryers, plus 5 - 150” x 60” diam. and 6 - 150” x 60” diam.

Coater after dryers

Size Presses: 1 on 156” machine

Winders: 3 158” Cameron

Coaters, On-Machine: 2 Jagenberg blade on 156” machine, BTG Billblade size/coating on 151” machine

Coaters, Off-Machine: Trailing Blade: 1159” BCK/Beloit/Voith complete with BCK Rereeler

Finishing Plant

Supercalenders: 2 Appleton, 2 - 159”

Rewinders: 1 Cameron, 158”; 1 Jagenberg 142”; 1 Beloit 160”

Trimmers: 1 100” Seybold automatic sheet handling with Southworth infeed/outfeed unit

Ream Wrapping & Cartoning: 1 Southworth system

Roll Wrapping Line: Lambs-Grey

Strapping Equip.: 1 Acme skid wrapping and strapping system, shrink wrap system

Other Equip.: 1 90” Sandy Hill roll splitter, 1 115” Sandy Hill roll splitter; 1 - 100” Voith roll splitter

Steam/Power

Power Boilers: 3 Fuel; Gas, Oil

Steam Lb/hr: 260,000

Pressure: 150 psi

Electricity: 100% purchased

Effluent Treatment

Primary Treatment: 1 - 75’ Eimco clarifier, 1 - 110 Eimco clarifier, 1 Eimco rotary screen thickener, 1 Eimco screw press, lagoon

Secondary Treatment: Aerated lagoon (fine bubble diffuser)

Water Treatment

Daily Usage: 4 100,000 USgal/d

Source: Lake Superior

Primary Treatment: Mesh screens, chlorination

Personnel

Pres/CEO: Richard Paterson Jones

VP-Sls/Mktg: Thomas Scheck

Qual Mgr: Mario Paquin

Dir-Logistics/Purch: Eric Langlois

VP-Ops: Martin Ostermayer

Dir-Mtce/Eng: André Bellefleur

Mtce Eng: André Poirier

Mtce Eng: Sylvain Schmitt

Dir-Ops/Process Technology: François Aubertin

Eng: Frédéric Jean

Prod Mgr: François Faubertin

VP-Sls/Mktg: Denis Auclair

Buyer: Karyn Beauchemin

Prod Supvr: Claude Croteau

Dir: Josée Forcier

Serv Supvr: Jacques Mathieu

Dir-Fin: Raynald Racine

Dir-Tech Serv/Sls: Michel E Fortin

Elec Supvr: René Rodrigue

Electronics Techn: Yannick Turgeon

Total Employees: 134

Owner: Felix Schoeller

Production: Decorative paper for laminating industries (furniture, flooring application, kitchen cabinet, bathroom cabinet, etc.)

Sales Agent: Technocell Dekor USA, 179 County Route 2A, Pulaski, New York, NY, USA 13142, J. Kisela - Sales Manager. Tel. 315-298 8888

Equipment

Pulping Line: 2 Voith

Paper Machine: Reinhard

Head Box: Voith

Wire Section: Reinhard 3.4m (width)

Fourdrinier

Pick-up Press: Suction

Dryers: 48 (3 sections)

Yankee Dryer: 1 (5m dia)

Size Press: Vertical, with air float dryer + infra red dryer

Heat Recovery/dryer Hood: L + E

Soft Calender: Kusters 2 tandem soft nip

Winder: Jagenberg

Process Control: ABB - MOD 300 DCS; AccuRay, sensors/control; Profilmatic profile control, VIB (moisture control)

Effluent: Algas filters

Power: Volcano boiler, 2 - 50 million BTU

Fin/Admn Mgr: S Bantten

Dir-Sls/Mktg: R Steele

Gen Mgr Kapuskasing: A Ouimette

Coaliton Leader: Bob Pellow

Mtce Mgr: P Pogany

Paper Mill Supt: Gerry Bernard

Total Employees: 700

ISO Quality Registration: 14001

Ownership: Tembec Inc., 100%

Sales Office: 405 The West Mall, Suite 800, Etobicoke, ON, M9C 5J1. Tel.: 416-775-2801, Fax: 416-621-4303. US & Canada: 1-800-565

3021

Fibre Supply: FSC-certified forest, (Gordon Cosens Forest)

Transportation: CN and Queen’s 11 Hwy

Pulp Grades & Capacities: Total pulp 1275 bdt/d; DIP 225 bdt/d; TMP 1050 bdt/d

Newsprint capacity: 1110 t/d

Equipment

TMP Data

Refiners: 6 Sunds CD-76 32,000 hp motors

Capacity: 2 lines, 525 t/d design each

Disc Filters: 2 GL&V, 1 Hymac

Pulp Storage: 3 200-ton tanks

Screens: Hooper PSV-2600

Recycling Plant

Pulper: 1 Beloit Jones, 4.5 adt/batch

Detrasher: 1 Black-Clawson

Cleaners (coarse): 2 Black-Clawson

Screens (coarse): 2 Ahlstrom

Deinking (flotation): 1 Voith, 6 primary 2 secondary cells

Screens (fine): 4 2 primary Voith, 1 secondary & 1 tertiary Fiberprep, 330 bdt

Disc Filters: 1 Kvaerner Hymac 16 discs-330 bdt

Clarifier: 1 in-house

Main Process Control System: Bailey

Paper Mill Data

Paper Machines: 3 2 fourdrinier with BlackClawson Top Flyte, 234” width, 224” trim, speed 1 2,620 ft/min and 1 2,775 ft/min, installed 1,928; 1 fourdrinier 272” width, 252” trim, speed 3,450 ft/min, installed 1,967

Black-Clawson Top Flyte

Winders: 4

Roll Handling Equipment: Trucks, vacuum & clamp

Total Paper Capacities: Newsprint 700 t/d only 2 in operation

Head office

Address: 3075 rue Bernier Drummondville

QC J2C 6Y4

Tel: 819 475-0066, Fax: 819 475-2440

Website: www.felix-schoeller.com

History:

November 1989 - mill construction of CDM. November 1990 - Converting units start-up (1 impregnator & EBC line). July 1991 - paper machine start-up. January 1994 - addition of 1 impregnator. February 1997 - addition of 2 impregnators. December 1999 - sale of printing unit to IP. March 2000 - Strategic alliance agreement between Kunz & Technocell Dekor. May 2001 - Joint venture between CDM & Felix-Schoeller Canada (excluding converting units). December 2001, FelixSchoeller became the owner of Technocell Inc., Drummondville.

Mailing Address: PO Box 100

Address: 1 Government Rd Kapuskasing ON P5N 2Y2

Tel: 705 337-1311, Fax: 705 337-9708

Website: www.tembec.com

Status: Partial closed as of October 2007

Personnel

Gen Mgr-Woodlands: D Goss

Env/Tech Mgr: K Bernard

Hum Res Mgr: Norm Leybourne

Gen Mgr-Sawmill Ops: M Gagne

Purch Mgr: Cathy Shier

Power Plant/Water & Waste Data

Fuel Used: Gas, bark and sludge

Power Boilers: 5 575, 000 lb/h (rated)

Steam Generated: up to 753,000 lb/h

TMP: L3/4 H.R.U. Steam generated up to 178,000 lb/h (rated)

Turbines: 1 (back measure) 9,100 kW

Water Consumption: 1,500,000 USgal/day

Source: River 100%

Effluent System

Clarifiers: 2 primary, 2 secondary

Spill Basin: 26 300 m3

Equalization/Cooling Basin: 17 500 m3

Activated Sludge Aeration Basin: 79 700 m3

Aerators: 34 submerged mechanical

Sludge System: 2 gravity dewatering tables and 2 screw presses

tecHnocell inc.
tembec enterPrises inc.

Head office

Address: 800 boul René-Lévesque O Montréal QC H3B 1X9

Tel: 514 871-0137, Fax: 514 397-0896

Website: www.tembec.com

Board: James Continenza, James Lopez

Personnel

VP-Gen Counsel/Sec: Patrick Lebel

Treas: Stephen J. Norris

Corp Controller: Richard Tremblay

Chairman: James Continenza

Pres/CEO: James Lopez

VP-Fin/CFO: Michel Dumas

VP-Bus Dev/Corp Aff: John Valley

Exec VP/Pres-Forest Prod Grp: Dennis Rounsville

Exec VP/Pres-Paper Grp: Chris C Black

Exec VP/Pres-Pulp Grp: Yvon Pelletier

Sr VP-Chemical Products Grp: Randy Fournier

Dir-Sls/Mktg: Frank Giust

Corporate Office

Address: 10 Gatineau Rd, PO Box 5000, Témiscaming, QC, J0Z 3R0. Tel.: 819-627 3321. Fax: 819-627 1178

Directors: Norman M. Betts, James E. Brumm, Luc Rossignol, James Lopez, James Continenza, James Chapman, Lorie Waisberg, Francis Scricco, David Stewart

tembec inc. Divisions

Mailing Address: PO Box 5000

Address: 10 Gatineau Rd Témiscaming QC J0Z 3R0

Tel: 819 627-3321, Fax: 819 627-1178

Website: www.tembec.com

Personnel

Dir-Safety: Denis Sauve

Mill Mgr: David Christian

Pres/CEO: James Lopez

Pres-Pulp Group: Yvon Pelletier

Pres-Paper Group: Chris Black

Sr VP-Chemical Products Grp: Randy Fournier

Controller: Brian McKay

Exec VP: Dennis Rounsville

VP-Prod/Dev/Tech: Peter S Ham

Dir-Enviro: Bruno Dufour

Certification Coord: Line Roy Corp Controller: Richard Tremblay

VP-Mfg SPF Eastern Cdn Div: Michel Bastien

VP-Fin: Michel J Dumas

Mgr Thermal Energy: Leszek Kosiak

Cust Serv Mgr: M Giguère

Divisions

Forest Products Group: BRITISH COLUMBIA - Canal Flats; Cranbrook (Planer Mill & Finger-Joint); Elko. ONTARIO - Chapleau; Cochrane; Hearst; Huntsville (Flooring & Sawmill); Kapuskasing; Kirkland Lake; Timmins; Etobicoke (Vintage); QUEBEC - Beam; La Sarre (Sawmill & Finger-Joint & Engineering); Nouvelle-Ouest; SaintAlphonse; Senneterre; Taschereau; Témiscaming (TKL)

Forest Resource Management Group: BRITISH COLUMBIA - Canal Flats; Cranbrook: Elko; ONTARIO - Kapuskasing;

Timmins; Hearst; QUEBEC: La Sarre; Bearn; FRANCE - Sebso; Pulp Group: BRITISH COLUMBIAChetwynd; Skookumchuck; QUEBEC: Matane; Témiscaming (High Yield) Témiscaming (Specialty Cellulose); FRANCE - Saint-Gaudens; Tarascon; Tartas. Paper Group: MANITOBA - Pine Falls; ONTARIO - Spruce Falls; Paperboard Group: QUEBECTémiscaming Chemical Products Group: Silvichemicals: QUEBEC - Témiscaming ( Alcohol) (Inc. Lignosulfonates). FRANCE: Avébène (Lignosulfonates).Resins: QUEBECLongueuil ARC (Resins); Témiscaming (Resins); Rivière Trois-Pistoles (Resins); USA - Toledo Ohio Tembec BTLSR Inc. (Resins).

Sales & Marketing Offices: ONTARIO - Toronto (Tembec International Sales); QUEBEC - Montréal: (Paperboard) (Off-Shore Exports); CHINA - Beijing (Tembec International BV) (Shangai); SWITZERLAND - Signy - (Tembec International BV); USA - Pittsburgh Pennsylvania (White & Red)

cHemicAl grouPtémiscAming

mill

Mailing Address: PO Box 3000

Address: 33 Kipawa Rd Témiscaming QC

J0Z 3R0

Tel: 819 627-3321, Fax: 819 627-1042

Website: www.tembec.com

Personnel

Mill Mgr: G Orlowski

Mech Supt: David Woodbury

Process Control: Melanie Watson

Mtce Supvr: Eddy Vallieres

Tech Asst Prod: Jacques Talbot

Sr VP-Ops: Rick Standish

Tech Asst: Richard Sovinsky

Yard Supvr: Robert Rossygnol

VP-IT: Jack Rochon

Mill Mgr Temcell: Susan Nakanis

Tech Serv Mgr: Tom McDonald

Process Eng: Eric Lemieux

Mgr-H&S, Enviro: Serge Larochelle

VP: Gerry W Kutney

VP/Dir Gen: Bernard Guimont

Chm: Jacques Giasson

Pulp Mill Supt Spec Cellulose: Mario Gamelin

Supt: Sophie Laporte

Dir-Engrg Serv: Paul Dottori

H&S Supvr: Jocelyn Lagace

IT Mgr: Pierre Contant

Env Eng: Nancy Bendwell

ISO Quality Registration: 9001-2000; 140011996

Sales Agents & Brokers: Tembec Chemical Group, Alcohol Division: Wayne D. Maybury, Marketing Manager, 4090 Cornwall St., St. Hubert, QC (Canada) J3Y 2S5, Tel.: 450-676-8020, Fax: 450-6768141, E-mail: wmaybury@istar.ca. Chemical Group, Lignin Division: David L. Oldroyd, Ph.D., Marketing Manager, Tel.: 905-8464201. Fax: 905-866-7229. E-mail: david.oldroyd@sympatico.ca

Transportation: RaiLink; Hwy. 63 & 101, sea port connections

Production: 18 M L/y industrial alcohol; 100,000 t/y lignosulphonates

cHetwYnD oPerAtions

Head office

Mailing Address: PO Box 900

Address: 4181 Chetwynd Pulp Mill Rd

Chetwynd BC V0C 1J0

Tel: 250 788-4592, Fax: 250 788-7845

History:

Built by Louisiana-Pacific, Millar Western took over the management of this mill in 1999. On October 17, 2001, Louisiana-Pacific decided to indefinitely close its hardwood bleached-chemi-thermomechanical pulp (BCTMP) mill in Chetwynd, BC. Tembec Inc. purchased the mill as of October 8, 2002.

Personnel

Mill Mgr: Wayne Clement

Tech Supt: A Lozier

Fibre Procurement Supt: D Braybrook

Cust Serv Supt: M Tremblay

Purch Supt: Sheri Crawford

Professional Eng: Christian Lague

Env Supt: Brian T Stevenson

Operating Shift Supt: Ian Dougall

VP-Mfg: Jean-Luc Carrière

Purch Mgr: K Wayne Schell

Mtce Supt: Alan Scalet

Hum Res Supt: Curtis Jeffrey

Hum Res Mgr Wood products: Cheryl Beneson

Project Mgr Corp: Brian Clifford

Supt-Woodyd: Ceril Brewster

Info Tech: Eric Gagnon

Steam/Recov Supvr: Eli Hazlehurst

Mtce Supt: J Simmons

Production capacity

Aspen BCTMP: 220,400 adt/y

Equipment

Woodroom

Chipper: 1 96” Nicholson

Debarker: 27” Nicholson

Chip Screen: Acrowood

Pulping

Refiners: 5 64” Hymac, 2 Conflos

Screens: 3 Bird, 1 Centri Sorter

Cleaners: Celleco

Thickener: Celleco

Presses: 7 Thune; 2 Hymac twin wire & 2

secondary

Pulp Dryers: 2 Flakt

DCS: Valmet

Finishing: Cranston

Power Plant

Boiler: McBurney 150,000 lb/h

Electrical: Siemens

Effluent: MVR Evaporation

HigH YielD PulP Divisiontemcell - témiscAming

See Flowchart Page 86

Mailing Address: PO Box 3000

Address: 33 Kipawa Rd Témiscaming QC

J0Z 3R0

Tel: 819 627-3321, Fax: 819 627-3963

Website: www.tembec.com

Personnel

Exec VP/Pres-Pulp Group: Yvon Pelletier

VP Paper Pulp North America: Bernard Guimont

Tech Supt: Jean Barrette

Cus Serv Supt: Nicole Leduc

Mtce Supt: Michel Ouimette

Prod Supt: Yves Grenier

Mill Mgr: Sue Nakanishi

ISO Quality Registration: 9001-2000; 140011996

Sales Office: Toronto, ON

Equipment

No 1 Line

Woodyard: chip storage for 6,000 units of soft and hardwood. Rader pneumatic system and fines screens. Hooper reclaimers

Impregnation: Enso chip bins. Sunds impregnators and chip washing

Refining: 2 Sunds RGP CD70, 360 admt/d; 1 Sunds RGP 60 (rejets refiner), 75 admt/d; 1

Sunds JC 03 (Conflo), 75 admt/d

Cleaners: 3 stage Celleco cleaners on Main Line; 1 Celleco disc filter; 1 Ingersoll-Rand cloverotor; Reject line = 3 stage cleaners

Pressure screens: 3 Primaries & 1 Secondary, Ingersoll Rand 110B

Thickeners: Celleco disc filter 4m (total segments, 156)

Centricleaners: 120 primaries, 32 secondaries, 10 tertiaries, 7 fibermizers

Presses: Reject refining press Thune SP 45, 75 admt/d. Bleaching: 1 Sunds DWA-729 (1st stage), 1 Sunds DWA-729 (2nd stage), 2

Sunds VPD-200 (dewatering)

Drying: Flakt flash dryer; Sunds fluffer

Finishing Line: - Sunds slab press PFC-400; 1 Sunds Bale Press PAM-1500; 1 Toledo scale; 1 Forté Air Dry Measurement System; 2 Sunds tying machines; 1 Oval Unitier.

No 2 Line

Impregnation: SHW chip bins; Sunds impregnators and chip washing

Refining: 2 Sunds RGP CD76, 500 admt/d; 1 Sunds RGP 60 (rejects refiner), 120 admt/d; 2 Sunds JC 04 (Conflo), 500 admt/d Cleaners: 4 stage Celleco cleaners; 1 Celleco disc filter; 1 Ingersoll-Rand cloverotor

Pressure screens: Ingersoll-Rand, 3 Primaries (212 D), 1 Secondary (110B)

Thickeners: Celleco disc filter 5m (total segments: 224)

Centricleaners: Main line - 160 primaries, 64 secondaries, 28 tertiaries. Rejects - 20 primaries, 12 secondaries, 7 fibermizers

Presses: Reject refining press, Thune SP 70 Bleach Plant: 2 Sunds DWA-729 (1st stage). 2 Sunds DWA-729 (2nd stage). 2 Sunds VPE-275 (dewatering)

Drying: Two stages of Flakt flash dryers

Finishing Line: - 2 Sunds Slab Presses PFC400; 1 Sunds Bale Press PAP-1500, 1 Forté Air Dry Measurement System; 1 Toledo scale; 2 Sunds tying machines, 1 Oval Unitier.

resin grouP - témiscAming

Mailing Address: PO Box 3000

Address: 33 Kipawa Rd Témiscaming QC J0Z 3R0

Tel: 819 627-3321, Fax: 819 627-1042

Personnel

Sr VP-Chemicals: R Fournier

Plant Mgr-Longueuil/Trois-Pistoles: S Fortin

Mill Mgr Temiscaming Site: Érick Lemieux

Sup Chain Mgr: G Orlowski

Parent Company: Tembec Inc.

Locations: ARC Resins Corp.: 2525 JeanDésy, Longueuil, QC J4G 1G6. Tel.: 450928-3688; 1-800-667 3746, Fax: 450-928 3159. Rivière Trois-Pistoles: 62 du Sault St, Rivière Trois-Pistoles, QC G0L 2E0. Transportation: RaiLink; Hwy. 63 & 101; sea port connections

sPeciAltY cellulosetémiscAming

See Flowchart Page 88 mill

Mailing Address: PO Box 3000

Address: 33 Kipawa Rd Témiscaming QC J0Z 3R0

Tel: 819 627-3321, Fax: 819 627-9822

Website: www.tembec.com

History:

The Kipawa mill was built under the direction of C.B. Thorne, by the Riordon Company, started up in 1920, acquired by CIP in 1925, and shut down in May 1972. In 1973 it was acquired by Tembec Forest Products Inc., the result of co-operative efforts of Temiscaming residents, executives and employees, and the Quebec and Canadian governments. Production recommenced on October 1, 1973.

Personnel

Exec VP/Pres-Pulp Group: Yvon Pelletier

Mgr-Cust Supply Serv: Mark Giguère

Prod Mgr: Mario Gamelin

Tech Mgr: Alain Gauthier

Total Employees: 300

ISO Quality Registration: 9001-1996; 140012000

Sales Office: Toronto, ON

Research & Development HQ: Témiscaming, QC

Transportation: RaiLink; Hwy. 63 & 101; sea port connections

Production Capacity

Pulp: 165,000 t/y of dissolving & specialty rolls and bale pulps

Equipment

Wood Plant

Chip Storage Capacity: 1 50,000 t

Chip Consumption: 1 200 t/d

Chip Unloaders: 2 Rader

Chip Handling: 2 Rader (blowers)

Pulping Plant

Digesters: 11 batch, 5.1m dia. x 16.8m high, 264m3 each ammonia-base cooking

Accumulator: Hot acid

Presses: 2 Hymac Thune presses, 350 t each

Knotters: 1 primary, Valmet K8 10mm holes; 1 secondary, Valmet KFA-50, 10 mm holes

Washers: 3 Impco 13.5 x 20’, 700 t

Primary Screens: 2 Valmet D8, 0.3mm slots

Secondary Screens: 1 Valmet D8, 0.3mm slots

Tertiary screen: Valmet mini Delta, 0.3mm slots

Quaternary screen: Valmet Mini Delta, 0.3mm slots

Centricleaners: 2 1 Noss Radiclones 3” primary; 1 Bauer 6” (secondary)

Chemiwasher: 7 stages, Thermo BlackClawson, 6m x 20m

Evaporators: Aqua Chem vapour recompression, 4 units of 4 bodies each, 6,000 t/d of water

Main Process Control System: Fisher Provox DCS

Bleach Plant

Bleaching Stages: 5 (excluding neutralization)

Bleaching Sequence: OeDcN DH

Presses: 2 Hymac Thune presses, 350 t each

Washers: 3 Impco, 700 t/d, 4.1m x 6.1m; 2

Flex S washers; 4 Impco, 700 t/d, 3.5m x 6.1m

Towers: 6 1 delignification, 1 extraction, 1 chlorination,1 neutralization, 2 bleaching

Mixers: 10 4 steam, 5 chemical, 1 steam & chemical, 800 t/d

Chlorine Dioxide Plant: 1 Matheson, 8 t

Oxygen Plant: Oxygen purchased

Main Process Control System: Fisher Provox DCS

Hydrogen Peroxide Plant: Hydrogen peroxide purchased

Pulp Finishing Plant

Pulp Machines: 1 Fourdrinier type: 425 cm trim, 670 t/d

Cutter Layboys/winders: 1 of each, LambGray and Beloit

Baling Presses: 1 Sunds 1000T

Wire Tying Machines: 2 Ovalstrapping

Scales: 4 Toledo

Process Control System: Allan Bradley PLC

Power Plant

Boilers: 6 built or readaptated by Tembec

Fuel Used: Gas, SSL, biomass, bark, sawdust

Power Generated: 9 MW or 70.000.000 kWh/ year

Natural Gas Consumption: 45.000. 000 m3/y

Power Purchased: 125 MW/y for total complex, 35 MW/year for Specialty Cellulose Division

Water Source: Local river

Water Consumption: 125,000 m3/d in summer; 85,000 m3/d in winter

Process Control System: Fisher Provox DCS

Effluent/Pollution Control

Clarifiers: 4 2 primary (1 Pasavant 165’ and 1 Eimco 115’), 2 secondary (Eimco 300’) plus 1 load equalization basin

Sludge Disposal: Incineration in hog boiler (4 bark, 1 sludge)

Sludge Presses: 1 Andritz 80t, 1 HIW 80t

Aerators: 50 Outokumpu, 44 air-6 oxygen compatible, 5 m3/min each

tembec mAtAne

See Flowchart Page 90 mill

Mailing Address: CP 640 succ Bureau-Chef Address: 400 rue Du Port Matane QC G4W 3P6

Tel: 418 562-7272, Fax: 418 566-2025 Website: www.tembec.com

Personnel

Mill Mgr: Éric Gendreau

Prod Supt: Gilles Ratté

Engrg Supt: Jean Fiset

Mtce Supt: Yves Lauer

Cust Serv Supt: Marie-Lyne Morneau

Hum Res Supt: Claude Bourget

Steam Plant Supvr: Pierre Deschamps

Fin/Admn Mgr: Guylaine Lapierre

Tech Asst: Luc Gendron

Elec Eng: Serge Noel

Automation Eng: Bernard Landry

Tech Supt: Frédéric Gagnon

Total Employees: 142

ISO Quality Registration: 14001-2002

Capacity: 250,000 t/y

Product: High yield pulp

Equipment

Wood Handling Equipment

Chip Storage Capacity: 20,000 t

Chip Consumption: 600 t

Chip Unloaders: 1 600 t

Chip Handling: 1 600 t

Chip Screens: 2 600 t

Pulping

Primary Screens: 8

Secondary Screens: 2

Disc Filters: 2

Centricleaners: 243

Chip Washers: 2 400 t

Bleaching Stages: 2 300 t

Refiners: 10 12, 000 hp

Process Control System: 1

Bleach Plant

Bleaching Stages: 2 300 t

Towers: 2 per stage

Mixers: 2 300 t

Pulp Finishing Plant

Baling Presses: 2 300 t Sunds

Wire Tying Machine: 2 600 t

Scales: 2 600 t

Unitizers: 2 600 t

Power Plant

Steam Generated: 33 t capacity 36 t

Effluent/Pollution Control

Clarifiers: 2 2,800m3, 4m800m3

Oxidation Units: Blowers 4 900 hp

tembec PAPerboArD grouP - témiscAming

See Flowchart Page 91 mill

Mailing Address: PO Box 6000

Address: 33 Kipawa Rd Témiscaming QC

J0Z 3R0

Tel: 819 627-3321, Fax: 819 627-3177

Website: www.tembec.com

Personnel

Purch Mgr: Gerard Whissell

VP-Sls/Mktg: Renée Yardley

VP-Plan/Dev: Sylviane Roberti

Tech Dir: Peter Ham

QC/Enviro Supvr: Fern Roy

Prod Dir: Luc Bastien

Exec VP/Pres Paper Group: Chris Black

Mtce Supvr: Gino Banville

Purch/Store Mgr: Richard Audet

E/I Supvr: Alain Rocheleau

Tech Supt: Anne Rivard

Mtce/Engrg Mgr: Robert Bélanger

Mtce Supvr: Christian Richer

Sr Process Eng: David Matthews

Prod Supt: Marc Gamache

Prod Supt: Daniel Minier

Paper Mill Mgr: Lori Kilgour

Elec Eng: Aziz Sene

Dir Loss Prevention: Claude Berubé

Process Spec: Peter Jandura

Steam/Power Supt: James Graff

ISO Quality Registration: 14001-1996; 90012000

Sales Offices: 800 René-Lévesque O, Suite 1050, Montréal, QC, H3B 1X9

Transportation: RaiLink; Hyw. 63 & 101; sea port connections

Production Capacity

Board: 500 t/d high quality folding cartonboard & coated bristol grades

Equipment

Stock Preparation Pulpers: 3 Hymac

Undermachine Pulpers: 5 Hymac

Conical Refiners: 6 Sunds

Double Disc Refiners: 2 Sunds

Centricleaners: E.L.P

Pressure Screens: 3 Hymac

Paper Machine: Including 3 headboxes, 2 Tampella, 1 Voith dilution

Combi-coaters: On-machine, 2 Combi-blade top, 1 Combi-blade bottom

Electrical and Gas Infra-red: Impact

MG Cylinder: 1 Valmet

Machine Hood: Flakt-Ross

Caliper Control: 1, thermo-jet Impact

Winder: Jagenberg Vari-dur

Roll Handling: Advanced Dynamics

Coating Makedown: Cellier/Metso

DCS Control: Measurex

Production Management: Measurex

Weight and Moisture Control: Measurex

Calender: Voith Single nip Soft nip

témiscAming site

Mailing Address: PO Box 3000

Address: 33 Kipawa Rd Témiscaming QC

J0Z 3R0

Tel: 819 627-3321, Fax: 819 627-4331

Personnel

Sr VP-Ops-Specialty Cellulose: Rick Standish

Mill Mgr Resin Grp: Erick Lemieux

Sup Chain Mgr: G Orlowski

Mill Mgr-High Yield: Sue Nakinishi

Mill Mgr-Temboard: Lori Kilgour

Pine FAlls Division

Head office

Address: Hwy 11 & Mill Rd Pine Falls MB R0E 1M0

Status: Permanently closed as of Sept 1, 2010

History:

The Pine Falls mill started making newsprint in 1927. In 1994 the management and employees bought the mill from AbitibiPrice, and in 1998 it was sold to Tembec Inc. Over $80 million was spent in environmental and technological upgrading from 1994-1998. A $125 million TMP plant started up in March 2001.

Total Employees: 20

Parent Company: 100% Tembec

Transportation: CEMR Rail/CN Rail, Highway

Equipment

Haul Trucks: Contracted out

Pine FAlls Division

mill

Address: Hwy 11 & Mill Rd Pine Falls MB R0E 1M0

Status Permanently closed as of Sept 1, 2010

Total Employees: 330

ISO Quality Registration: 9003-1993; 140002001

Production

Newsprint: Official rated capacity: 178,000 t/y

Chip Handling

Chip Dumper: Rader 90 ton

Chip Screens: Acrowood with ADS

Elevators: 2 Continental Conveyor

Chip Silos: 2 @ 10,000 m3 each - spruce and pine separate

TMP Plant

Capacity: Design 525 t/d - Operating at 480 t/d

APS Bins: 2 SHW

Refiner Line: Single line Metso CD82’s

Refiner Motors: 26 Mw ABB on Pri, Sec & Rej.

Heat Recovery: Ahlstrom 65 t/h

Pulp Thickening: Kvaerner Disc Filter 16’ dia. x 19 disc and Metso twin roll press

Pumps: Ahlstrom

HD Storage: Stebbins 500 tons

Stock Preparation Plant

Beater: 2 Black-Clawson Hydrapulpers

Stock Pulper: 2 Lasco openers; Noss trash screen

Proportioners: 2 Magmeter type

Consistency Regulators: BTG rotary, Valmet stationnary

Screens: 6 Black Clawson Selectifier, 1 - 8A Centriscreen, 3 Fiberprep (SPH 1700, SPM 600, SPM 400)

Savealls: 2 Kvaerner 16’ dia. x 11 disc

Broke Thickener: DOL 12” dia x 20

Cleaners: Celleco 5 Stage

Production & Finishing Plant

Forming: 2 Black-Clawson-Kennedy TopFlyte 228”

Cranes: 2 25 t, 1 Kone, 1 Dominion Bridge

Hoists: 2 12 t, 1 Kone

Dryer Rolls: 48 60” P&J; 1 sweat; 4 60” and 4 48” felt dryers per machine

Calenders: 2 Black-Clawson-Kennedy 5 roll

Floor Conveyors: 4

Winders: 1 Beloit/O + E rebuild 20” drum, 1

Jagenberg Varistep

Elevators: 1

Roll Wrapping: 1 Lamb system, automatic De-elevators: 1 Jagenberg; 1 O + E

PM Control: Honeywell Mesurex Trucks: Nissan/Linde

Main Process Control System: 1 Omega system

Steam Plant

Boilers: 3 Babcock & Wilcox with Detroit rotograte stockers burning lignite, rated at 200 psi 1 165,000 lb/h; 2 60,000 lb/h; 1 Babcock & Wilcox S.W.T. Boiler with dutch oven burning refuse only - approx. 30,000 lb/h at 50 psi

Fuel: Lignite Coal 100,000 t/y

Water Consumption: 48 Mgal/y (boiler make-up)

Effluent/Pollution Control

Clarifiers: 2 Eimco 42m, 52m

Screens: 1 quaternary bar, Mabarex

Sludge Disposal: Burn in steam plant

Sludge Presses: 1 Andritz belt, 1 Andritz

screw

Aerators: Jet aeration

Source of Power

Manitoba Hydro, all purchased, 72 MW

Process Control

DCS: Moore APAC (WWTP), Bailey (steam plant; ABB (Stock Prep, TMP)

tembec sKooKumcHucK PulP oPerAtions

woods

Mailing Address: PO Box 4600 Stn Main Cranbrook BC V1C 4J7

Address: 220 Cranbrook St Cranbrook BC V1C 3R2

Tel: 250 426-6241, Fax: 250 426-3406

History:

Tembec acquired Crestbrook from Mitsubishi/Honshu in April 1999.

Personnel

Prof Eng: Christian Lague

Dir-Hum Res BC Ops: Y Kirk

VP-SPF BC Ops: Jean-Luc Carriere

VP FRM-BC Ops: T Hromadnik

ISO Quality Registration: 9000:2000-1992; 14001:1996-1998

Mills: Cranbrook, BC (Planer Mil/Finger Joint Plant); Canal Flats, BC (sawmill/planer mill); Elko, BC (sawmill/planer mill)

Management Systems Registration: OHSAS 18000:1999 (since 2004)

Transportation: CPR, Hwy 95/93, Truck

mill

Mailing Address: PO Box 4000 Stn Main Cranbrook BC V1C 7H7

Address: 4501 Farstad Way Skookumchuck BC V0B 2E0

Tel: 250 422-3261, Fax: 250 422-3085

Website: www.tembec.com

Personnel

Pwr/Recov Mgr: Darrell Booker

Engrg/Energy Mgr: S Weatherall

Tech Mgr: G Baxter

Fibreline Mgr: Dan Kennedy

Purch Mgr: Randy Wagner

Cust Serv Mgr: Monique Tremblay

Fibre Proc Mgr: W Mercer

Fin Mgr: D Roszmann

Hum Res Mgr: D Dumas

Dir-Hum Res: Tom Kirk

Supt Fibreline: Gerry Hemstad

Acct Mgr: Lonny Maunu

Process Spec: Mark Cameron

Techn: Albert Penson

Mtce Mgr: Gene McIvor

Hum Res Coord: Char Wilson

Mgr P&R: Tim Thygesen

Lab Supvr: Larry Shypitka

Lab Techn: Dave Righton

Lab Techn: Larry Shaw

Mill Mgr: Marc Barette

Admv Asst: Gail Lake

Total Employees: 280 (pulpmill)

Sales Office: TISCO, 405 The West Mall, Suite 800, Etobicoke, ON, M9C 5J1.

Tel: 416 775-2800. Fax: 416 621-3119. E-mail: pulp@tembec.com.

Equipment

Wood Plant

Chip Handling: Rader car dumping, 68” x 10’; bucket elevator unloading, conveyor outstocking and reclaim system; 2 C.B.B. chip flow 80 blade screens, 2 Liwell Sec./Tert. screens, 1 chip slicer, 1 PRS system

Kraft Pulping Plant

Digester: 1 750 t/d Kamyr vapour phase continuous, 1 - 2 stage atm diffuser washer

Knotters: 2 Hi-Q pressure knotters with 1 Sunds secondary knotter

Primary Screens: 3 Ingersoll-Rand pressure screens, 1 swing pressure screen

Secondary Screen: 1 Ingersoll-Rand pressure screen

Rejects Refiner: 1 Sunds Defibrator

Deckers: 1 Ingersoll Rand 13’ 6” x 24’ 0” unbleached decker

Tertiary Screen: 1 Ingersoll-Rand pressure screen

Quaternary Screen: 1 Ingersoll-Rand pressure screen

Recovery Plant (Kraft)

Boiler: 1 ABB Combustion Engineering

recovery boiler, design rating - 3, 121 000 t/d evaporators

Recausticizing: 1 Eimco slaker, 4 causticizer clarifiers

Lime Kiln: 1 Fuller Schmidt, 310’ x 11’, 265 short t/d

Evaporator: Ahlstrom 5 effect film

Precipitator: 1 EEC

O2 Delignification: 1 Ingersoll-Rand oxygen delig. System

Washers (Post O2): 2 Ingersoll-Rand

Compaction Baffle filters

Bleach Plant

Process Stages: 5 D(EOP) D1 EP1 D2

Washers: 5 Ingersoll Rand, 900 adt/d

Towers: 5 900 adt/d capacity

Mixers: 4 Sunds I/R

Chlorine dioxide plant: 1 Mathieson (salted), 21 t/d

Oxygen plant: 1 Air Products Sieve, 25 t/j

Cleaners: 4 stage Celleco, 2 RCC units, 1 trash screen

Slusher: Impco

Production & Finishing Plant

Fourdrinier: 1 Mitsubishi, wire 151” x 102’, 1st double-felted, 2nd single-felted, 3rd double-felted, 4 pre-dryers, 900 t/d cap.

Pulp Dryer: 1 S.F. Flakt airborne, type L Cutter Layboy: 1 Lamb-Grays Harbor with finishing line

Baling Press: 1 Dominion Engineering 1000-t

Wire Tying Machines: 3 Cranston

Scale: 1 Toledo

Unitizing Machine: 1 Cranston 800 AV

Effluent Treatment: Settling ponds and aerated biological pond, 1 colour removal clarifier

NCG Incinerator: 1 MODO Chemetics

Source of Power

Power Boiler: 1 Recovery Boiler; 1 Hog Boiler

Steam generated: 465,000; 250,000

Type of Fuel Used: 140,000 bdt/y bark; 7 x 500,000 GJ/y of gas; 28 MW/y of electricity

Source of power: BC Hydro

Water consumption: 39 cubic meter/adt

Water source: Skookumchuk

Main process control system: ABB

Cogeneration system: Siemens, 45 MW

Effluent/Pollution Control

Clarifier: 1 colour clarifier

Dregs filter: 1 Eimco

Settling pond: 1

Sludge disposal: Batch

Aerators: 35 1,800 hp total

Process Control

DCS: Bailey, all areas

tolKo inDustries ltD.

tolKo mAnitobA KrAFt PAPers

Head office

Address: PO Box 39 Stn Main Vernon BC

V1T 6M1

Tel: 250 545-4411, Fax: 250 545-5133

Website: www.tolko.com

History:

In the mid 1960s an agreement was reached between the Manitoba Development Fund and four companies to construct and operate an integrated forest complex at The Pas, Manitoba. In January 1971, the complex was placed under receivership management by the government and began operation early in that year. On October 1, 1973, a Crown company, Manitoba Forestry Resources Ltd., was created. On October 1, 1984, the name of the corporation was changed to Manfor Ltd. In May 1989, Manfor Ltd. was sold and became Repap Manitoba. In 1997, Tolko purchased the mill.

Personnel

Site Mgr-Manitoba Ops: Blair Rydberg

Sls/Mktg Mgr: Ron Regan

Prod Mgr: Juha Jarvinen

Tech Mgr: Bob Snow

Mtce/Engrg Mgr: Andre Murphy

Manitoba Site Controller: Jack Mather

Steam/Recov Mgr: Dave Marin

Hum Res Mgr: Marju Hagborg

Energy Mgr: Michael Towers

Admv Asst: Brenda Garand

ISO Quality Registration: 9001-2003

Mill location: Box 1590, The Pas, Manitoba, R9A 1L4 (No. 10 Hwy. N.). Purchasing Fax: 204-623 7548 Accounting fax: 204-623 3072

Marketing/Sales Office: Premium 1 Papers, 820A Guy Street, Kelowna, BC V1Y 7R5.

Tel.: 250-870 5250. Fax: 250-870 5269. GMRon Regan Capacity: 164 000 mt/y, unbleached kraft paper

mill

Mailing Address: PO Box 1590

Address: Hwy 10 N The Pas MB R9A 1L4

Tel: 204 623-7411, Fax: 204 623-5891 Website: www.tolko.com

Personnel

Hum Res Mgr: Marju Hagborg

Bus System Coord: Eric Ellenor

Mech Eng: Daniel Castonguay

Prod Mgr: Juha Jarvinen

Pulp Mill Supvr: Scott Hillman

Sr Purchaser Contracts: Dave Montgomery

Site Mgr: Blair Rydberg

Admv Asst: Terry Johnson

Tech Mgr: Bob Snow

Mtce Mgr: André Murphy

Total Employees: 250

ISO Quality Registration: 9001

Transportation: Railroad (HBR/CN), Highway 10

Production Capacity: 470 mt/d, kraft paper

Equipment

Woodhandling & Preparation Plant

Mobile Equipment: Barko lift loaders, D-9, D-8’s Caterpillars, Liebehr log loaders, 980 F.E. Loaders

Chip Handling: Chip conveyor system

Chip Storage Capacity: 60,000 m3

Chip Consumption: 2 325 m3/d

Chip Unloaders: 2

Pulp Mill (Kraft)

Digesters: 4 6,350 ft3 batch with indirect heaters; 1 6,150 ft3 batch with indirect heaters Washers: 4 Dorr-Oliver Long Knotters: 1 Ingersoll-Rand Hi-Q

Primary Screens: 3 CIR Centrisorters

Thickener: 1 Dorr-Oliver Long

Centricleaners: 5 Krebs Sand cleaners

Reject Refiner: Sunds Conflo

Stock Preparation

Refiners: 4 Beloit DD-3000 42” disc low consistency, 1 Sunds RGP-262 62” single disc high consistency

Consistency Regulators: 3 Valmet; 2 BTG

Broke Pulpers: 2 Hymac

Broke Thickeners: 1 Dorr-Oliver-Long Screens: 1 Hymac, secondary - 1 Noss primary + 1 Noss Headbox Dilution Screen

Cleaners: 24 Bauer + 8 Celleco centrifugal cleaners w/fiber recovery unit

Dewatering Press: Sunds DWA - 1255 twinroll press

Main Process Control System: Fisher Provox Delta V

Paper Mill Data

Fourdrinier: Bertram Bros. Cantilevered 7,260mm width

Headbox: Concept IV dilution control (Valmet) 7,010mm pond.

Press: Sulzer Escher Wyss trinip press

Dryers: Dominion cylinder dryers (42) 60” in 4 section + 7-pass Flakt air flow dryer.

Extensible Unit: Voith

Winder: 1 O/E WFS 360 7,000 ft/min capacity

Main Process Control System: Honeywell DaVinci; Fisher Provox Delta V

Roll Handling Equipment

Cranes: 2 Demag, 22 mt capacity each Floor Conveyor: 1

Lowerator: 1

Trucks: 2 Linde, 1 Caterpillar, 1 Hyster Wrapping Machines: 1 Lamb-Gray - customized

Recovery Plant

Recausticizer: 1 Dorr-Oliver-Long

Lime Mud Washer: 1 Washer; 1 Lime Mud Storage

Mud Filter: 1 Dorr-Oliver

Lime Kiln: 1 Taylor

Evaporator: 1 6 Effect Six Body Unitech, 900 USgal/m capacity; 1 preheater for #4 effect

A.H. Lundberg

Recovery Boiler: 1 C.E., 1 800,000 lb solids/d, 260,000 lb/h steam

Precipitator: 1 Enviro Elements

Lime Dust Scrubbers: 1 Peabody

Clarifiers: 3 White Liquor; 1 Green Liquor

Dregs Press: 1 GL&V

Power Plant

Power Boilers: 1 Foster Wheeler; 1 Foster Wheeler - inactive

Steam Generated: 300,000 lb/h

Type of Fuel Used: Bark (115,000 t/y); Bunker C (15,000,000 L/y); Waste Oil (8,000,000 L/y)

Power Purchased (per Year): 90,000 MW

Source of Power: Manitoba Hydro

Water Consumption: 10,000,000 gal (daily)

Water Source: Saskatchewan River (6,000 USgal/min)

Cogeneration System: 1 23 MW Siemens

Effluent/Pollution Control

Clarifier: 1 Eimco, 135’

Spill Basin: 1 24-hr

Settling Ponds: 2 10 Mgal

Retention Lagoon: 1 82 Mgal, 7-day retention with baffle curtain (cell #1)

Aerators: 7 high-speed surface aqua jet (75 hp)

soliD wooD Division

woods

Address: PO Box 5200 The Pas MB R9A 1S1

Status

Temporarily closed as of February 1 2009 Wood source 8,517,386 ha. timber limit in Northern Manitoba managed and harvested by the Woodlands Division

Annual allowable cut: 1,675,389 m3

Sawmill Address: PO Box 5200, The Pas, Manitoba. R9A 1S1. Tel.: 204-623 8644, Fax: 204-623 3914

Lumber Production capacity: 170 million board feet on 2 shift basis, 170 million board feet on 2 shift basis annually of random length dimensional.

Address: 27 Rice St Edmundston NB E3V 1S9

Tel: 506 737-2500, Fax: 506 737-2100 Website: www.twinriverspaper.com

Personnel

Sr Process Eng: Robert Duncan

Mill Mgr: R Dufresne

Dir-Purch: Luis Recillas

Mtce/Engrg Mgr: Greg Zagoriankos

Hum Res/Training Mgr: Bill Peterson

Gen Mgr: Bill Roepke

Area Supvr Bleaching: Marco Caron

Area Supvr Chip Screening/Digesters: Michel Bosse

Area Supvr Woodroom/Groundwood: Andy Gagnon

Asst Pulping Mgr: Alphonse Pitre

Sr Fin Analyst: Rino R Girard

Mgr-Steam Plant: Gilles Dupuis

Safety Supt: Jack Theriault

Mgr-Pulping: Larry Beaulieu

Supt-Fibre Procurement: Terry Noble

Transportation: C.P.R. and C.N.R. sidings

Production Capacity

Pulp: Bleached Groundwood, 360 t/d; bleached sulphite, 880 adt/d; Equipment

Wood Plant

Flume: 500’ for rail and truck deliveries

Chip Unloaders: 2 2,500 t/d Radar

Chip Handling: 1 Acrowood Thickness/Belts

Sawdust Handling: 1

Chip Storage: 1 30,000 t

Chip Consumption: 1,500 t/d

Roundwood Consumption: 198,000 t/y

Debarkers: 2 198,000 1-Rand drum

Bark Press: 1 270 t/24h Horton

Chipper: 1 Carthage 104” 15-knife

Pulping Equipment Groundwood

Grinders: 6 60 t/d Koehring Waterous/ Great Northern

Stock Preparation Plant

Primary Screens: 4 125 t/d Cowen open discharge

Secondary Screens: 1 100 t/d Cowen open discharge

Thickeners: 2 200 t/d Impco disc

Centricleaners: 450 t/d Hymac, Bauer, Celleco

Presses: 1 125 t/d Thune 45L

Shredders: 1 Jeffrey

Refiners: 2 50 t/d Bauer 411 & 412 double rotary disc

Cutter Layboy: 1 Hymac 100 t/d

Pulping Equipment Sulphite

Digesters: 8 batch Stebbins; 4 8,043 ft3.; 2 7,884 ft3; 2 8,439 ft3

Knotters: 2 Hooper PSV-N 400

Washers: 3 Impco/CV, 900 ADT (short)

Primary Screens: 6 150 t/d C.I.R. pressure

Secondary Screens: 2 150 t/d C.I.R. pressure

Third Screens: 1 150 t/d C.I.R. pressure

Fourth Screens: 3 Jonsson screens

Thickener: 1 Impco/CV

Bleaching Stages: 4 500 t/d tile lined towers

Pulp Dryers: 1 200 t/d Hymac wet lap 50%

Process Control Systems: Fisher Rosemount Delta-V

Bleach Plant

Process Stages: 4 900 t/d

Bleaching Sequence: Dc-Ep-DHWashers: 4 Rauma, Dorr-Oliver, Sherbrooke Towers: 7 Thorne, Stebbins, Rauma-Repola Mixers: 4 Dc IR Hi Shear Ahlmix

Chlorine Dioxide Plant: 1 Lundberg-Solvay 16-t/d capacity

Cleaners: 6-stage Celleco

Recovery Plant

Boilers: 1 B&W 2-drum Stirling, 1,100 t/d liquor burning capacity; cogeneration boiler: 550,000 lb/h at 1,250 psi, 45 MW Evaporators: 6-body, 5-effect SSL AquaChem falling film, 143,925 ppm at 58%

Precipitators: 2 2 fields Flakt Canada

Process Control System: Foxboro

Recovery Boiler: 1 B & W, 368,000 lb/h at 1,250 psi (950o F) Co-gen

Boiler: 550,000 lb/h at 1,250 psi

Power Plant

Power Boilers: 220,000 lb/h Combustion Engineering + 150,000 lb/h hog fuel

Amount Purchased: 70-80 MW NBEPC

Water Consumption: 10-12 Mgal/d

Water Source: Madawaska River

Process Control Systems: Rosemount DCS

Effluent/Pollution Control

Clarifiers: 1 5 MUSgal/d Eimco

Sludge Disposal: Incineration

Sludge Presses: 1 FKC, 45 t/d

Settling Pond: 1 20 M gallons

Aerators: 16 Aqua-Jet, 75 hp: Fine bubble tube aerators, 5 blowers, 4 Praxair Pure 02

west FrAser timber co. ltD.

Head office

Address: 501-858 Beatty St Vancouver BC

V6B 1C1

Tel: 604 895-2700, Fax: 604 681-6061

Website: www.westfraser.com

History:

West Fraser originated in 1955 as a lumber planning business in Quesnel, B.C. From 1955 to 1979 the business expanded in Western Canada through the acquisition of sawmills and related harvesting rights. In 1979 the company established Quesnel River Pulp as a joint venture, which became wholly-owned in 2002. In the following decade it acquired Eurocan Pulp & Paper located in Kitimat, B.C. and in the mid-1990’s the company acquired Slave Lake Pulp in northern Alberta. In 2004, through the acquisition of Weldwood of Canada Ltd., West Fraser acquired Hinton Pulp in Alberta and a 50% joint venture interest in Cariboo Pulp & Paper in Quesnel, B.C.

Personnel

Chairman/Pres/CEO: Hank Ketcham

Exec VP-Fin/CFO: Gerry Miller

Dir-Hum Res: O Kent Elliott

Transp Mgr: Farhan Thobani

Hinton PulP

mill

Address: 760 Switzer Dr Hinton AB T7V 1V7

Tel: 780 865-2251, Fax: 780 865-8538

Personnel

Supt-Wood Rm: D Jeffrey

Controller/Hum Res Mgr: Garry Power

Mtce Supt: Rod Hallam

DCS/Instr Supt: D Pors

Cust Serv Supt: J Boese

OH&S Supt: T Goldrup

IS Mgr: L Shone

Resource Mgr: Rick Ksiezopolski

Acct Rep: Warren Kehr

Mtce Supvr: Bob Laekeman

Ops Supt: John McEachern

Mtce Supt: Bruce MacDonald

Chief Forester Alberta: Jim Lelacheur

Prod Mgr: James Richardson

Mtce Supt: Maurice Inman

Mmgt Asst: Chris Dalziel

Process Eng: Dave Anouy

Elec Supvr: Don Allen

Gen Mgr: Brian Grantham

Pwr/Recov Mgr: John Wilson

Mtce Mgr: Gary Sitar

Env Supt: G Start

Total Employees: 342

ISO Quality Registration: 9001-2008; 140002004

Production Capacity

Pulp: 1100 t/d

Equipment

Pulp Mill

Digester: 2 vessel Kamyr hydraulic for MCC

cooking

Blow Tanks: 250 adt

Knotters: 2 Ingersoll-Rand Hi-Q primary, 2 Jonsson secondary

Washers: 4 stages of brownstock, 2-stages of Ingersoll-Rand vacuum filters, 2-stages

Sunds wash press

Screens: 3 stage brownstock screening, Ingersoll-Rand model 212D centrisorters

Oxygen Delignification: Sunds MC system

Brownstock Storage: 450 adt

Bleach Plant: DEop (DnD), 3-stages of washing

CIO2 Plant: 25 t/d R-8 Albright & Wilson

Bleached Storage: 300 adt

Bleached Cleaning: 2 systems, 5-stage Noss AM 80 centrifugal cleaners

Pulp Machines: 1 Black-Clawson fourdrinier and press section, Flakt dryer 160” dry trim

Recovery Boilers: 2 2.4 and 2.7 Mlb dry solid

CE low odour

Evaporators: 2 1 - Envirotech 6-effect plus 2 concentrators; 1 - HPD 5-effect falling film plus crystalizer

Lime Kiln: Ahlstrom 12’ 6” dia. x 374’

Recausticizing: Eimco, green liquor reactor clarifiers, pressure filters for white liquor clarification and mud washing

Steam Plant

Power Generation: Self sufficient, 20 and 30 MW 600/180/80 turbogenerators General Electric.

Power Boilers: 2 Foster Wheeler gas boilers, 1 CE hog fuel boiler - converted recovery boiler

Source: Athabasca River, Arctic Ocean watershed, Eimco reactor clarifier, softening, mixed bed filtration, supplies town with chlorinated and fluoridated drinking water.

Water Supply

Primary Treatment: 200’ clarifier

Secondary Treatment: 6.5 day ASAB with 2475 hp floating aerators, also treats town sewage

slAve lAKe PulP

mill

Address: PO Box 1790 Slave Lake AB T0G 2A0

Tel: 780 849-7777, Fax: 780 849-7725

History:

The mill started up in December 1990.

Personnel

Mill Mgr: Rod Albers

Woodlands Mgr: G Sanders

Controller: J Waldron

Mtce Mgr: J St-Pierre

Buyer: Gart Wolstenholme

Shift Supvr: Antonio Doucet

Electrical/Instrumentation: Stephen Kay

Ops Coord: Lorne Olson

Tech Mgr: Paul DiJulio

Mech Mtce Supvr: Ken Strandlund

Parent Company: West Fraser Mills Ltd.

Sales Agents: West Fraser Pulp Sales Transportation: CN Rail

Production Capacity

Pulp: Aspen BCTMP 220,000 t/y

Equipment

Wood Handling Equipment

Log Deck: 1 220,000 t/y

Chip Unloaders: none

Chip Storage Capacity: 2 weeks

Roundwood Consumption: 5 50,000 m3/y

Debarkers: 1 Nicholson

Chippers: 1 Nicholson

Chip Screens: 3 Acrowood

Pulping Equipment (BCTMP)

Refiners: 3 Sunds Defibrator CD-76

Primary Screens: 3 Impco 314

Secondary Screens: 1 Impco 312

Thickener: 1 Impco

Centricleaners: 6 stages Celleco & Hymac Presses: 11 Andritz TWP

Chip Washers: 1 Sunds Defibrator

Bleaching Stages: 2

Bleaching Sequence: Peroxide

Pulp Dryers: 1 Flakt - 2 stage

Refiners: 3 Sunds Defibrator

Process Control Systems: Fisher

Clarifiers: None

Pulp Finishing Plant

Baling Presses: 2 Sunds Defibrator

Wire Tying Machines: 2 Ovalstrapping

Scales: 1

Unitizers: 1 Ovalstrapping

Power Plant

Fuel: Gas

Electricity: Purchased 20 - 60 MW

Steam Generated: 3 boilers

Water Consumption: 19m3/ t

Water Source: Lesser Slave River

Process Control Systems: Fisher

Effluent/Pollution Control

Clarifiers: 1 Krofta, 2 Eimco, 1 Poseidon

Screens: 3 Sidehill

Aeration Ponds: 4 concrete tanks

Sludge Disposal: Land spread

Sludge Press: 1 Andritz

Source of Power: Atco Electric

Address: PO Box 1020 Stn Main Grande Prairie AB T8V 3A9

Tel: 780 539-8500, Fax: 780 539-8004

Personnel

Whiteside Operator: Cliff Prince

Pub Rel Mgr: Wayne Roznowsky

Electrical Mgr: Rick Sirockman

Lumber Mill Leader: Doug Sloan

VP-Ops: Aleasa Tasker

Forester: Denis Young

Digesting/Brownstocking Operator: Brenda Jones

Whiteside Operator: Todd Knee

Recaust/Kiln Area Ops Leader: Tina Larson

Pulp Mill Prod Mgr: Michel Morgan

Ops Mgr: Steve Olsen

Mtce Mgr: Dennis Paluck

Daily Operations Leader: Rob Clark

Controller: Doris Wade

Whiteside Operator: Ron Floyd

Operator: Lawrence Gould

Dept Mgr: Lisa Hall

Mgr: Colin Hansen

Process Info: Wayne Jones

Hum Res Mgr: Norm Carlberg

ISO Quality Registration: 9001-2008

Transportation: C.N.R.

Production

Pulp: Bleached kraft, 375,000 t/y

Equipment

Pulp Mill Data

Roundwood Storage Cap.: 400,000 m3

Chip Storage Cap.: 30,000 B tonnes

Barkers: 1 drum, 85 cds/h

Chippers: 1

Digesters: 1 Kamyr continuous

Washers: Impco & GL&V

Screens: Centrisorters

Pulp Dryers: 1 Flakt

Bleaching Sequence: O2DeligDoEopDED

Bleached Stock Screen: Black Clawson selectifier

Bleached Stock Cleaners: Bauer & Noss

Evaporators: 1 Unitech 5-effect with concentrator, high solids crystalizer HPD

Recovery Boilers: Metso Power 4.2 m/b/d

Lime Kilns: 1 300 t/d

Power Plant/Water & Waste Data

Fuel: Gas and hog

Power Boilers: Combustion Engineering

Turbines: Stal-Laval

Effluent System: Clarifier and lagoon

Boiler Feed Water Treatment: Degrémont

Raw Water Treatment: River, cold lime softening, sand filtration

Co-Gen: Steam turbine 30 MW; Gas turbine

50 MW

woods

Mailing Address: PO Box 1020 Grande

Prairie AB T8V 3A9

Tel: 780 539-8500, Fax: 780 539-8004

Equipment

Feller-bunchers: 4 John Deere 853 with sawhead

Skidders: Cat 535

Loaders: All contract

Haul Trucks/trailers: All contract

Cat Tractors: D7 XR & D6 R

Cat Hoe: 32061

Cat Graders: 3 14H

wHite bircH PAPer

F.F. soucY Division

Head office

Mailing Address: PO Box 490

Address: 191 rue Delage Rivière-du-Loup

QC G5R 3Z1

Tel: 418 862-6941, Fax: 418 862-1174

Personnel

Mgr-Fin: D Bérubé

Mtce Mgr: Pierre Brissette

Gen Serv Supt: F Arsenault

Hum Res Mgr: Michel Beaumont

Product Mgr: Nicholas Cloutier

Premier VP-Ops: Jean C Blais

Process Eng: Pascal Dube

Paper Mill Supt: Jacques Dumont

Dir-Info Tech: Réal Gagnon

Supt Projects: Raymond Gaudreault

Gen Mgr: S Proulx

Total Employees: 300

ISO Quality Registration: 9002

Parent Company: Subdivision of White Birch Paper Co.

Sales Office: Newsprint Sales, Greenwich, CT 06830. Tel.: 203-661-3344

Transportation: CNR, Trans Canada Hwy., ocean vessel

Paper: Newsprint and gwd specialties, 725 t/d (260,000 t/y)

Pulp: TMP, 800 t/d

Equipment

Pulp Mill Data

Roundwood Storage Cap.: 4 5,000 cds

Roundwood Consumption: 50 cds/d

Chip Storage Cap.: 8,000 t

Chip Consumption: 750 t/d

Barkers: 1 drum IR 30 cds/h

Chippers: 1 Carthage 12-knife 1 200 t/d

Chip Screens: 1 Rotex 2150

Digesters: TMP

Screens: 6 Bird, 4 Fiberprep SPM-800, 2 PSV-400

Bleaching System: Sodium hydroxide + hydrogen peroxide plant (1 tower, 175 t)

Thickeners: 2 Eimco, 375 t each

Refiners: Bauer 750 t/d + 3rd stage - LCR

Andritz

Cleaners: Bauer 750 t/d

Pulpers: l 20 t/d

Paper/Board Mill Data

Pulpers: 1 50 t/d

Screens: 2 Bird pressure

Stock Cleaning System: Celleco

Paper Machines: 1 Valmet MB former #1, 156” wide, 144” trim, speed 3500, F.P.M. rebuilt in 2000, 1 Valmet Symformer #2, 264” wide, 241” trim, speed 4300, F.P.M., rebuilt in 1989.

Winders: 1 Canmec, 1 Dominion

Rewinder: 1 Jagenberg

Roll Handling Equipment: 1 robot, 1 elevator, 12 clamp trucks

Power Plant/Water & Waste Data

Fuel Used: oil 4,000 gal/d, bark 200 t/d

Power Boilers: 2 packages 1, Volcano 75,000 lb/h; 1, Babcock & Wilcox 150,000 lb/h

Bark Boilers: 2 Babcock & Wilcox 60,000 lb/h

Steam Generated: 1 60,000 lb/h

Electricity Consumption: 2.2 M kWh/d, 100% purchased

Water Consumption: 3.1 Mgal/d, source 99% river, 1% city

Effluent Control

Primary Clarifier: 1 Eimco, 90’ dia.

Secondary Clarifier: 1 Eimco, 108’ dia.

Activated Sludge Basin: 3,975,000 USgal. Capacity

Emergency Basin: 1,000,000 USgal. Capacity

Sludge Screw Presses: 50 t/d

Sludge Belt Press: 50 t/d

mAsson mill

See Flowchart Page 100

Head office

Address: 2 ch de Montréal O Gatineau QC

J8M 2E1

Tel: 819 986-4300, Fax: 819 986-4326

Website: www.papierswhitebirch.com

History:

In 1930, the James Maclaren Company built a mill in Masson which commenced operations as a two-machine newsprint mill producing 160,000 tonnes of newsprint annually. The mill used an on-site bisulphite process and received its groundwood pulp by pipeline from a mill 6 km up the Lievre River. In 1985, the mill replaced the two original Fourdrinier machines with a twin-wire Beloit Bel-Baie III machine. In 1988, Masson completed a Phase II modernization, which increased the mill’s capacity by 30,000 t/y. In 1991, a recycle pulping facility was added to produce newsprint containing up to 20% recycled content. During 1994-1995 an activated sludge secondary treatment facility was installed. In 1997 Nexfor decided that newsprint did not fit into its long term plans and announced that the mill was for sale. In December 1998 an investment group purchased the mill with the intent of modernizing it and renamed it Papier Masson Ltée (PML). In March 1999, the board of directors approved a $150 million modernization project that included the installation of the world’s largest single line two-stage TMP plant. The TMP plant started up in July 2000 and groundwood and bisulphite pulp mills were ex-serviced. Today the mill produces approximately 250,000 t/y of high quality newsprint for its customers using 100% TMP. White Birch Paper acquired Papier Masson Ltée in 2006.

Personnel

Gen Mgr: Carol Tremblay

Fibre Proc Mgr: J-C Houde

Newsprint Sls: W Raby

Technology Mgr: J Bigelow

Pulping Mgr: S Bussiere

Engrg Supt: W Dick

Mtce Supt: A Dubois

Hum Res Mgr: H Morissette

Logistics/Cust Serv Supt: G Carbonneau

Serv Mgr: J Gagné

Sec/Dir-Hum Res: Patry Manon

Stores & Purch: Claude Croisetière

Finishing Coord: Michel Bison

Supvr: Alain Carrière

Techn: Jacques Coté

Controller: Michel Massé

Env Eng: Charles Poitras

ISO Quality Registration: 9002

Transportation: Truck access by Highway 50 and 148 with four lane connections in Canada and the US. Mill owns its own rail spur, connected to a Canadian Pacific line

Production Capacity

Newsprint: 250,000 t/y

Equipment

TMP Plant

Chip receiving: Truck dumper, Hopper & reclaim conveyor - Rader

Chip conveying: B.I.D.

Chip stacker: 1 with two storage piles complete with individual systems - Continental Chip screening: 1 Acrowood for oversize and fines

APS bins: Rader

Chip washer: 1 Metso

Impregnator/plug screw feeder: Metso

Primary refiner: 1 CD-82

Secondary refiner: 1 CD-82

Reject refiner: CD-82

Refiner motors: 3 X 32 MW GE Canada

industrial system

Heat recovery unit: 1 Andritz-Ahlstrom

Reject press: 2 X Kvaerner-Hymac SP-70-SL screw press

Screens: Valmet TAP-340, 2 primary, 1 secondary, 2 reject

Sidehill screens: GL&V

Disc Filter: 1 Kvaerner

MC pump: Ahlstrom

Brightening: Purchased liquid hydrosulphite injected at MC pump prior to high density

Pumps: ITT Goulds

Motors: Toshiba

Controls: Foxboro I/A DCS, Allen Bradley PLC-5

Paper Machine

Cleaning: 5 stage Albia cleaners

Screening: Black-Clawson Primary and secondary screens with 0.062 holes; tertiary vibrating screen

Stock preparation: 4 x 30’ Black Clawson pulpers; 2 Beloit Jones filters and 2 Dorr Oliver disc filters; pH control; retention control; red and blue dye addition system

Deculator: Clark & Vicario

Headbox: Beloit Converflo (8,890mm pond width)

Forming: Twin-wire Bel-Baie III

Press section: Beloit Tri-Vent press section with ceramic roll

Drying: 32 cans (72”) divided into 4 mechanical sections and 6 steam sections; first two sections are Belrun, other sections conventionally felted

Calendering: 4 roll Versa - nip calender

Reel: XHLR reel with 31,2 in. diameter rubber covered spools

On-line profile control: ABB system; closed loop for basis weight, caliper (Calcoil 2000), moisture (Devron steambox at the suction press) and colour control

Process Control: Foxboro I/A DCS, Ulma defect detector, Valmet Paper Lab, Allen Bradley PLC-5

Pumps: Gould

Motors: G.E.

Winder: Beloit Super-L, Beltronic automatic slitter positioning system, HTRC control

Finishing & Shipping

Finishing system: 1 Lambs Gray

Production capacity: 1 920 rolls/d

Control system: Traq Manager by Wrapmation

Transportation: Truck and rail

Steam Plant

Boilers: 2 CEVHU (60 tonnes/h), 4 Kaelin

electrode type (20 tonnes/h)

Fuel: Bunker C or natural gas

Accumulator: Ruth (30 minute capacity)

Process control: Bailey INF90 DCS, Allen Bradley PLC-5

Source of Power

Installation: 2 x 120 KV lines from Maclaren Energy

Mill Fresh Water

Pumps: 3 lift pumps, 6,000 USgal/min

Screens: 3 Adams filter - 0.030”

Fire protection: 2 electric pumps,, 3,000

USgal/min

Source: Lièvre River Water consumption: 33,000m3/d

Effluent System

System: Activated sludge

Primary clarifier: Degremont 160 ft/ dia.

Secondary clarifier: 2 Berlie, 36m dia.

Blowers: 3 Hoffman, 900 HP, 3,600 rpm

Aeration system: Mass Transfer System

Cooling tower: Marley

Sludge Press: 2.5m Ashbrook

Sludge Silo: 213 m3

Process control: Foxboro I/A DCS, Allen Bradley PLC-5

stADAconA l.P. Divisionquebec mill

See Flowchart Page 102 mill

Mailing Address: CP 1487 succ Terminus

Address: 10 boul des Capucins Québec QC G1K 7H9

Tel: 418 525-2500, Fax: 418 525-2832 Website: www.whitebirchpaper.com

History:

The company was sold in November 2003 to White Birch Paper, a company owned by Peter Brant, CEO of White Birch Paper.

Personnel

Qual Assur Supvr: Gary Gagnon

CFO: Ed Sherrick

VP-Hum Res/Commun/Logst: Daniel Boucher

Sr VP-Ops: Jean Blais

Pres/COO: Chris Brant

Gen Mgr-Paperboard Sls: Mark

Hollingsworth

Credit Mgr: Gilles Richard

VP-Sls: Russell Lowder

VP-Control/Admin: Michel Massé

Gen Mgr-Directory Sls: Tony Gallant

Gen Mgr: René Savard

VP-Prod Dev/Enviro/Qual: Francois D’Amours

ISO Quality Registration: 9002-1997

Transportation: CNR, CPR and company wharf at Quebec City

Production Capacity

Newsprint & Directory: 1 580 t/d; 502,500 t/y

Wrapper & board: 140 t/d; 45,000 t/y

Equipment

Chip Management

Mobile Equipment: Caterpillar payloaders, 2 Volvo L-150

Chip Storage: Hi-density 1,500+; low-density 10,000+

TMP Plant

Chip Silo: Fesco-Retec 1 200 t

Chip Screen: 1 Hi-Cap Rotex, 1 Accrowood

Day Bin: Kone 120 t

Primary Refiners: 2 Andritz twin 60, 32,000 hp

Secondary Refiners: 2 Andritz twin 60 25,000 hp

Tertiary: 2 Andritz Twin-Flo III (3,000 hp)

Primary Screens: 2 PSV-2900

Secondary Screens: 2 PSV-2400

Filters: 2 Celleco, 1 Dorr-Oliver

Storage: 2 high-density 125 t + 200 t; 1 low density 150 t

Pumps: 5 M.C. Ahlstrom

Reject Presses: 4 Bauer

Reject Refiners: 3 Sprout-Waldron, single 50 6,700 hp

Reject Screen: 2 PSV-3900

DCS: Bailey Network 90

Pulp Testing: POM (on-line)

Heat Recovering: TMP low pressure steam recovery Ahlstrom unit (90gj/h)

Stock Preparation Plant

Beaters: 2 on No. 1 and No. 4 PM

Pulpers: 2 Pulpmasters on No. 2 and No. 3

PM

Proportioners: 4 Foxboro magnetic flowmeters proportioning systems

Consistency Regulators: 2 X Eur + 13 BTG regulators

PM #3 Screw Press: Optimum OF 704

Paper Machine Reject Broke System

Primary Screens: 2 Bird 800

Secondary Screens: 4 Centrisorters

Deckers: 3 Dorr-Oliver filters, 150 t/d Storage: 1 agitated blending tank; 1 - 150 t (no agitation)

Production Plant

Board Machine: 1, 126” Kobayashi, 6 board former cylinders, 2 pre dryers, 49 main dryers

Paper Machines: 4 machines 220” trim, Fourdrinier with Bel Bond to top formers, 4 Voith hydraulic headboxes

Dryers: Newsprint - 45 dryers and 1 sweat dryer per machine

Calenders: 5 rolls, 4 nips, 2 swimming roll per machine

Winders: 2 Dominion, 2 Jagenberg

Rewinder: 1 Jagenberg

D.I.P. Plant

ONP Handling: Lamb, 1 dewiring machine, conveying system & ballbuster; 1 Rader unloading system

Pulper: 1 Kamyr 3.5 dia. Fiberflow, 1 Andritz 3.75 dia. Fiberflow

Coarse Screening: (3 stages) Fiberprep/ Aikawa, 2 ADS - 200; 1 Fiberprep CH7

Fine Screening: 4 SPM slotted screens systems (3 stages), 3 Ahlstrom primary screen

Pulp Dewatering & Bleaching: 3 Hymac deckers; 2 Hymac screw presses; 2 Hymac doublewire presses; 2 Andritz bleaching towers; 1 Dorr-Oliver disc filter

Flotation: 9 IIM-BC Flotator, 1 Voith Eco Cell, 1 Andritz select a float SF3

Sludge Dewatering: 2 Andritz gravity tables; 1 Andritz screw press

Roll Handling Equipment

Floor conveyors: 3 Lamb slat conveyors

Lowerators: 2 Lamb hydraulic cylinder

Wrapping machines: 1 Lamb low profile, 3,000 rolls/d, ADCL fully automated system (5 robots FAN)

Trucks: 34, Caterpillar-Hyster-Toyota, electric and propane, 6,000 lbs

Power Plant

Power boilers: 3 2 CE-VUX, 1 FW-SC9, 700 gj/h

Type of Fuel Used: Bark & sludge (200,000 t/y) Biomass dryer (Westec), natural gas (32 million m3/y), oil (50,000 barrels/y)

Power purchased: 1 133,000 MWh

Source of power: Hydro-Quebec

Water consumption: 75,000 m3/d

Water source: River and city

Effluent/Pollution Control

Clarifiers: 3 Eimco. Primary: 15 887 m3; secondary: 22 273 m3; emergency: 21 527 m3

Screens: 2 140,000 m3/d

Biological reactors: 2 UNOX, 9408 m3

Sludge disposal: Landspread - comm. burning (75 bdt/d)

Sludge presses: 3 Andritz, 50 bdt/d

Aerators: 1 VSA Lotopro, 45 t O2/d

Process Control

Distributed control systems: Bailey (TMP, deinking, clarifier, board machine, mixing room, power); Foxboro I/A (PM #4) zellstoFF

See Flowchart Page 103

Head office

Mailing Address: PO Box 1000 Stn Main

Address: 1921 Arrow Lake Dr Castlegar BC V1N 3H9

Tel: 250 365-7211, Fax: 250 365-4211

Website: www.mercerint.com

History:

Mercer International acquired the mill in 2005

Personnel

Man Dir Ops: Alan J Hitzroth

Dir-Hum Res: Doug Cargill

Fibre Proc Mgr: Chuck Wright

Dir Strat Initiatives: Kevin Anderson

Mtce Mgr: Carl Sayers

Energy Coord: Jim McLaren

Man Dir Admin/Finance: Cherie Hanvold

Engrg Mgr: Doug Sayer

Controller: Pat Hinds

Env Supt: Fiona Mackay

Mfg Mgr: Terry Bradford

Utilities Mgr: Colin Nowicki

Total Employees: 400

ISO Quality Registration: 9001-2000

Parent Company: Mercer International Sales offices: 1921 Arrow Lake Dr., PO Box 1000, Castlegar, BC, V1N 3H9

Transportation: Railroad, highway. Port connection: Vancouver, BC

Production Capacity

Pulp: 500,000 t/y fully bleached market pulp

Equipment

Wood Plant

Log Crane: 1 Colby 60-ton, 66’ span, bundles Log Deck: 1 standard deck, 100’ x 66’ divided into 5 sections to feed 2 barkers plus one additional deck

Chip Unloader: 2 Megatech truck dumpers, 100 t capacity, 180 trucks/d

Chip Handling: Conveyor belt system 600 t/h to the storage piles; 2 Megatech chip truck dumpers; 1 Rader V screen Model RR 19120; 2 Acrowood fines diamond roll

Barkers: 2 Nicholson 44” and 27” Hog: 1 Montgomery Blo. 42” Bark Press: 1 Fibre Making Process, 48”

Chippers: 2 Hansel - 1 6-knife, 154”, 1 8-knife, 112”

Chip Slicer: 2 Acrowood

Chip Screens: 1 Rader V screen Model 100 x 14; 1 Acrowood disc thickness screen, Model RR 19120; 2 Acrowood fines diamond roll screen

Chip Storage: 4 200-unit silos, concrete, plate feeders, 300-unit capacity and outside storage, 50,000 units capacity

Kraft Pulping Plant

Digester: 1 Kamyr continuous two vessel hydraulic cooking system, 1650 bdt/d

Brown Stock Washing: Kamyr pressure diffusers - size 80, size 60 (not in service)

Knotters: 4 3 Ingersoll-Rand HI Q primary pressure knotters, Model B; 1 Ahlstrom secondary knotter, Model KW-8

Primary Screens: 2 Ahlstrom, Model M1600

Secondary Screen: 1 Ahlstrom, Model M800

Tertiary Screen: 1 Ahlstrom, Model M400

Quaternary Screen: 1 Ahlstrom, Model FT1

Deckers: 2 Ingersoll-Rand Coru-Dek II

Oxygen Delignification: 1 Kamyr single stage reactor (60 min.); 2 Kamyr size # 90 single stage pressure diffuser

Bleach Plant: 1 Kamyr 4-stage diffusion

bleach plant

CIO2 Plant: 1 Eka Nobel SVP Lite Generator, 38.5 t/d; 1 Trane water chiller Process Stages: D100Eop D1 D2 (no chlorine)

Main Process Control System: Bailey INFI 90

Recovery Plant (Kraft)

Recausticizing: 1 Dorr-Oliver (GL & V) No. 22 screw type slaker, 4 causticizing tanks, 2 clarifil pressure filters, 2 green liquor clarifiers

Lime Mud Washer: Dorr-Oliver

Lime Kiln: 1 Boliden Allis System, 12.5’ x 380’

Precipitator: Research Cottrell

Evaporator: Lurgi, 5 effects falling film

Recovery Unit: Gotaverken Energy Systems, 2 607 t solids/d

Stock Preparation Plant

Screens: 2 Ingersoll-Rand trash screen model 5 AU

Cleaners: 4 Primary Celleco 130,364 units; 2, secondary Celleco 130,366 units; 1, tertiary Celleco 130,252 units; 1, quaternary Celleco 35,028 units, 2 quinternary, 8 units, 2 RCC units, 2 Ingersoll Rand DMC thickener

Production & Finishing Plant

Pulp Machine: No. 1 Machine: 192” trim

Inglis Fourdrinier. Flakt pulp dryer Type L. No. 2

Machine: 1 Black-Clawson, wire width

4,420mm.; 1 Flakt combined dryer/cooler

Type FCLC - 23 decks in height

Cutter Layboy: 1 Lamb-Grays Harbor, 192”, 1 Lamb-Grays Harbor 160”

Baling Presses: 3 Hepburn 1,000 t

Wire Tying Machine: Tennant Twistlock, Lambs-Gray Harbor

Scale: Toledo, model 2191. Uniter-Ovalstrap, model 9000 R/O

Water Consumption: 85m3/adt (process plus cooling)

Water Source: Arrow Lakes

Effluent Treatment

Effluent: Extended air activated sludge treatment, primary and secondary clarifier, 2 12-hour spill ponds, sludge thickening and screw press dewatering

Steam Plant

Boilers: 1 power, gas and wood-fired; Babcock & Wilcox, 120,000 lb/h

Source of Power

Turbogenerator: 1 IMO steam turbine generator. Max. electrical output, 52 MW

1 Shin Nippon steam turbine generator. Max. electrical output, 48 MW

Purchased Electricity: Fortis, BC

Turn static files into dynamic content formats.

Create a flipbook
Issuu converts static files into: digital portfolios, online yearbooks, online catalogs, digital photo albums and more. Sign up and create your flipbook.