y dimensionamiento de un sistema fotovoltaico
híbrido para la planta de producción de oxígeno y nitrógeno de la refinería Oro Negro
María Fernanda Ferreira Alfaro1
Resumen
Este proyecto aborda la creciente demanda energética y la necesidad de fuentes renovables en la industria, presentando el diseño e implantación de un sistema fotovoltaico híbrido para la planta de producción de oxígeno y nitrógeno en la refinería Oro Negro, Bolivia. Ante la escasez de gas combustible para los generadores eléctricos convencionales, se propone este sistema fotovoltaico hibrido como fuente de energía principal sostenible.
Se evaluó el recurso solar disponible, demostrando que Bolivia posee niveles excepcionales de radiación, con un promedio anual de 1,800 kWh/m2 en el oriente del país. Tras caracterizar la demanda energética, se dimensionó un sistema con 162 paneles solares Seraphim SRP-380, un banco de 48 baterías HOPPECKE 16 OPzV 2000, nueve controladores de carga MPPT Schneider y 18 inversores híbridos Schneider XW Pro6848.
Las simulaciones en el software PVSyst para determinar la eficiencia del proyecto indicaron una generación anual de energía estimada de 106.580 kWh, cubriendo los requerimientos y generando
1 Ingeniero Electrónico, graduado en UPSA.
excedentes. La evaluación económica arrojó un VAN de $249.000, TIR de 31,6%, LCOE de $0,116/kWh y una relación costo/beneficio de 6,5, demostrando la viabilidad del proyecto.
Además de ahorros económicos proyectados de 62,698 dólares estadounidenses anuales, el sistema evitaría la emisión de 2,1 toneladas de CO2 al año, promoviendo la sostenibilidad energética. Se concluye que este proyecto sienta las bases para la transición hacia fuentes renovables en la industria, recomendándose su implementación y réplica en casos similares.
Abstract
This project addresses the growing energy demand and the need for renewable sources in the industry, presenting the design and implementation of a hybrid photovoltaic system for the oxygen and nitrogen production plant at the Oro Negro refinery in Bolivia. Faced with the scarcity of fuel gas for conventional electric generators, this system is proposed as a sustainable primary energy source.
The available solar resource was evaluated, demonstrating that Bolivia has exceptional levels of radiation, with an annual average of 1.800 kWh/m2 in the eastern part of the country. After characterizing
Revista de la ANCB-SC | #07 ciencia y cultura cruceña
María Fernanda Ferreira Alfaro
the energy demand, the system was dimensioned with 162 Seraphim SRP-380 solar panels, a bank of 48 HOPPECKE 16 OPzV 2000 batteries, nine Schneider MPPT charge controllers, and 18 Schneider XW Pro6848 hybrid inverters.
PVSyst simulations indicated an estimated annual generation of 106.580 kWh, meeting the requirements and generating surpluses. The economic evaluation yielded a NPV of 249.000 US dollars, IRR of 31,6%, LCOE of 0,116 US dollars/kWh, and a cost-benefit ratio of 6,5, demonstrating the project's viability.
In addition to projected annual savings of 62.698 US dollars, the system would avoid the emission of 2,1 tons of CO2 per year, promoting energy sustainability. It is concluded that this project lays the groundwork for the transition towards renewable sources in the industry, recommending its implementation and replication in similar cases.
Palabras clave: Radiación, Irradiación, Irradiancia.
Antecedentes
La electricidad ha sido la herramienta fundamental para el desarrollo de la humanidad. En los últimos dos siglos, la energía eléctrica ha tenido un incremento masivo, llevando a su vez a la explotación de recursos eléctricos no renovables, ocasionando alteraciones considerables a los ecosistemas. A partir de ello, surge la necesidad imperante de buscar fuentes de energía sostenibles y respetuosas con el medio ambiente. En este contexto, la energía solar fotovoltaica (SFV) se presenta como una solución prometedora debido a su carácter renovable, abundante y no contaminante. La SFV aprovecha la radiación solar para generar electricidad de forma directa, convirtiendo la misma en energía eléctrica mediante paneles solares. Los sistemas fotovoltaicos pueden combinar la energía solar con otras fuentes de energía, como sistemas de almacenamiento de energía (banco de baterías) o generadores de respaldo (por ejemplo, generadores a diésel o a gas).
Objetivo del tema
Diseño y dimensionamiento de un sistema fotovoltaico hibrido para la planta de producción de oxígeno y nitrógeno de la refinería Oro Negro.
Desarrollo del tema (conceptos, fórmulas, aplicación y resultados)
El presente trabajo aborda el diseño y dimensionamiento de un sistema fotovoltaico híbrido destinado a suplir la demanda energética de la planta de producción de oxígeno y nitrógeno (O&N) perteneciente a la refinería Oro Negro. En primera instancia, se evaluó la disponibilidad del recurso solar en la ubicación de la planta, determinando su idoneidad para la implantación de un sistema de este tipo gracias a los niveles altos de radiación solar registrados en la zona.
Para el dimensionamiento del sistema fotovoltaico híbrido se considera en primera instancia la ubicación del lugar y los datos de radiación (se obtuvieron del software en PVSyst 7.2.).
Se determina según norma NB 1056 (2019, p. 20), un angulo con referencia a la vertical de 20°, con vista al Norte.
Se presenta una tabla con datos de la radiación global para 20 grados de inclinación del panel, correspondiente al año 2022.
Tabla 1. Radiación Global Horizontal y Radiación en el ángulo recomendado
GI. Horizontal kWh/m2×día Coll. Plane kWh/m2×día
Ene 6,21 565
Feb 5,56 5,38
Mar 5,11 5,32
Abr 4,36 4,90
May 4,15 4,96
Jun 3,26 3,98
Jul 3,69 4,53
Ago 4,15 4,74
Sep 4,77 5,12
Oct 5,30 5,27
Nov 5,98 5,53
Dic 6,17 5,54
Año 4,89 5,08
Fuente: PvSyst, 2022, p1.
Es fundamental contar con los datos de demanda energética de la planta. Se presenta un resumen energético.
Tabla 2. Resumen demanda Energética
Consumo Promedio Diario
Diseño y dimensionamiento de un sistema fotovoltaico híbrido para la planta de producción de oxígeno y nitrógeno de la refinería Oro Negro
218 kWh
Consumo Promedio Mensual 6.764 kWh
Potencia demandada 123,7 kW
Fuente: Elaboración propia. Datos: Refinería Oro Negro.
Se describen los elementos del sistema.
a. Paneles solares
El dimensionamiento de los paneles solares involucra el cálculo de parámetros mediante fórmulas específicas.
La potencia del arreglo de paneles se determina a partir de la energía requerida por el consumo medio de 218 kWh y la HSP más baja del año de 3,98 utilizando la ecuación:
donde:
ecuación 1
Ed = Energía Diaria demandada (kWh) = 218 kWh
HSPJunio = Horas Solar Pico (h) = 3,98 h
PPV = Potencia del Arreglo de Paneles (kW) = 54,7 kW
En cuanto al panel solar a utilizar, se opta por los paneles de la marca Seraphim Solar, modelo SRP-380BMA-HV, que cuentan con una potencia máxima de 380 Watt, tensión de circuito abierto de 48,3 Volt e intensidad de corriente eléctrica de cortocircuito de 9,8 Amper.
b. Banco de baterías
La capacidad del banco de baterías (Ah) se calculó considerando la energía demandada por las cargas de 60 kWh, el tiempo de autonomía de un día, la profundidad de descarga permitida del 80%, el rendimiento del sistema de 90% y la tensión del banco de baterías de 48 Volt. Se aplica la ecuación:
Ah = Ecargas x t/DOD x ɳ x VBanco ecuación 2
donde:
Ecargas= Energía demandada de las Cargas (kW) = 60 kWh
t = Tiempo de Autonomía (día) = 1 día
DOD = Profundidad de Descarga (%) = 80%
ɳ = Rendimiento = 90% para sistema híbrido VBanco = Tensión de Banco de Baterías = 48 V
Reemplazando valores se tiene:
L1Ah = 60kWh x 1 día x 24 horas / (80% × 90% × 48 V) = 1.736,1 Ah
c. Controlador de carga
El controlador de carga optimiza la producción y la eficiencia del sistema, ya que rastrea continuamente el punto de potencia máxima del panel solar y ajusta la carga de la batería en consecuencia.
Para el proyecto se utiliza el controlador de carga MPPT 80 600 de la marca Schneider Electric, con una potencia máxima de salida de 6 kW, y que alcanza una tensión máxima de circuito abierto de conjuntos fotovoltaicos de 600 Volt.
El número de controladores de carga se determina dividiendo la potencia del arreglo de paneles 54,7 kW (inciso a) entre la potencia del controlador de 6 kW. Se utiliza La ecuación:
#CARGADORES = PPV / PMPPT ecuación 3
donde:
PPV = Potencia del Arreglo de Paneles (kW) = 54,7 kW
PMPPT = Potencia del controlador MPPT= 6 kW
Reemplazando valores, se tiene
#CARGADORES = 54,7 kW/ 6 kW = 9 piezas
Se verifica que los valores de tensión y corriente se encuentren dentro de los parámetros del controlador de carga.
Tabla 3. Parámetros del controlador de carga
Potencia requerida 54,7 KW
Paneles estimados 144
Potencia del panel 380 W
Tensión Vmp panel 40,8 V
Tensión Voc panel 48,3 V
Corriente Isc panel 9,8 A
Corriente Imp panel 9,32 A
Tensión máxima controlador MPPT (VMP) 510 V
Tensión máxima controlador MPPT (VOC) 600 V
Tensión mínima controlador MPPT (VMP) 195 V
María Fernanda Ferreira Alfaro
A partir de los datos de parámetros del controlador de carga, se obtienen los parámetros para la configuración final del arreglo de paneles.
Tabla 4. Resumen parámetros calculados configuración arreglo panel solar
Número de paneles en serie 9
Tensión Voc de la Serie de paneles 434,7 V
Corriente por string (Imp) 9,32
Potencia por string de paneles 3.420 W
Número de strings 2
Potencia del arreglo fotovoltaico por controlador 6.840 W
Corriente del Arreglo Fotovoltaico 18,64 A
Números de Paneles del Arreglo FV/MPPT 18
Vmp del arreglo 367,2
Número de controladores de Carga 9
Número total de paneles 162
Potencia máxima de paneles 61.560 kW
d. Temperatura
La temperatura es un factor importante, que afecta al funcionamiento de los paneles solares y a la tensión a la que trabajan. Para determinar el comportamiento de los paneles solares a utilizar se realiza una evaluación en distintas condiciones climáticas, considerando temperaturas según datos recopilados del software en línea PVGis correspondientes a enero, con una temperatura máxima de 35 °C y a junio, con una temperatura mínima de 2,9°C; así mismo, se toma como referencia en la evaluación del comportamiento de los paneles solares una temperatura estándar de 25° C.
Se genera una tabla con la evaluación de parámetros del sistema a las tres temperaturas antes indicadas.
Tabla 5. Evaluación a diferentes entornos
Temperatura 25°C 2,9°C 35°C
Valores parámetros
Potencia (W) 380 411,9 365,05
Vmp (V) 40,8 44,2 39,24
Voc (V) 48,3 52,03 46,44
Vmppt nominal (V) 400,8 389,92 356,91
Paneles/string 9 9 9
Vmin (V) 367,2 397,8 356,91
Vmáx (V) 434,7 461,59 422,52
Corriente por entrada 18,62 17,2 17,4
Strings 2 2 2
Potencia string (kW) 6,84 7,42 6,46
Potencia (kW)/string 3,42 3,71 3,29
Total de Paneles 18 18 18
e. Inversores
Se instalan Inversores híbridos que cumplen la función de inversor/cargador con conexión de entrada monofásica de corriente eléctrica alterna, salida de corriente eléctrica monofásica alterna, y conexión a baterías; para tener conexión trifásica se conecta grupos de tres inversores cada uno.
El Inversor Cargador para utilizarse es el Scheneider XW PRO (230 V/50 Hz).
El número de arreglos trifásicos de inversores se obtiene dividiendo la potencia demandada 123,7 kW con el producto del número de arreglos trifásicos de inversores que es tres y la potencia individual de cada inversor 6,8 kW.
NINV = Pot. Demandada/Pot. Arreglo ecuación 4
NINV = 123,7 kW/3 x 6,8 kW = 6
Finalmente, se obtiene un total de 18 inversores ya que usarían tres por cada fase.
Para el cálculo de la potencia total se utiliza la ecuación:
Pot. Nominal Total = Pot. Nominal arreglo de inversor × Número de arreglos ecuación 5
Diseño y dimensionamiento de un sistema fotovoltaico híbrido para la planta de producción de oxígeno y nitrógeno de la refinería Oro Negro
donde:
Potencia nominal del arreglo de inversor = 20,4 kW
Número de arreglos = 6
Reemplazando valores se tiene:
Pot. Nominal Total = 20,4 kW x 6 = 122,4 kW
f. Configuración y selección de banco de baterías
Para la selección del banco de baterías se considera la capacidad del banco de baterías dimensionada de 1.736,1 Ah determinando que el sistema adecuado son baterías de 2000 Ah, que vienen con un nivel de tensión de 2 Volt y una tensión de 48 Volt para el banco.
Se seleccionan baterías de la marca Hoppecke Grid modelo 16 OPzV 2000 con capacidad de descarga en C1.
Para determinar el número total de baterías a instalar se utiliza la ecuación:
No. BAT/ string = VBB / VB ecuación 6
donde:
VBB = Tensión del Banco de Baterías= 48 V VBatería = Tensión de Batería = 2 V
Reemplazando valores en la ecuación, se obtiene un número de 24 baterías.
Para aumentar la capacidad de almacenamiento de energía del sistema, se conectan dos bancos de 24 baterías en paralelo, lo que da como resultado un banco total de 48 baterías, es decir, la conexión en serie de las 24 baterías es necesaria para lograr la tensión de 48 Volt requerida.
Se calcula la energía total que oferta el Banco de baterías, utilizando la ecuación:
EBB = (DOD × ɳ × V_Banco × Ah) / t ecuación 7
donde:
DOD = Profundidad de Descarga = 80%
ɳ = Rendimiento = 90%
VBanco = Tensión de Banco de Baterías = 48 V
Ah = Capacidad del Banco de Baterías (C1) = 2.118 Ah
t = Tiempo de Autonomía (día) = 1 día
Reemplazando valores:
EBB = (80% x 90% x 48V x 2.118Ah) / día
EBB = 73.198,08 Wh/dia
Este es el total de energía almacenada en baterías por dia, pero, la energía disponible para ser utilizada por el sistema fotovoltaico depende del estado de carga de las baterías en un momento dado.
g. Montaje y estructura
Los paneles solares Seraphim, presentan un ancho de 1.000 milímetros y un largo de 2.008 milímetros, con un peso de 22,5 kilogramos cada uno. El peso total de 162 paneles Seraphim SRP-380-BMA-HV, estructurados en nueve controladores con sistemas de 18 paneles cada uno, dos en paralelo y nueve en serie, alcanza a:
162 panel × 22,5 Kg/panel = 3.645 Kg
Los paneles solares se instalan en estructuras de la marca Romagnole (Figuras 1-2) con medidas de 9.425 milímetros de ancho y grapas intermedias de 25 milímetros. En base a estas dimensiones, se utilizan nueve estructuras Romagnole en total, en cada una de las cuales se fijan 18 paneles solares, nueve estructurados en dos filas en paralelo, cada una con nueva paneles en serie.
Figura 1. Plano estructura en corte vista superior
Se presenta la estructura en plano vista lateral.
María Fernanda Ferreira Alfaro
2. Plano paneles solares en corte vista lateral
h. Conext AGS
El Conext AGS (Automatic Generator Start) es un componente clave en sistemas fotovoltaicos híbridos que garantiza un funcionamiento eficiente y confiable al monitorear continuamente el voltaje de la batería y el estado de carga en la red. Este dispositivo es esencial para arrancar o detener el generador automáticamente cuando el voltaje cae por debajo o excede los límites preestablecidos.
Fabricado por Schneider Electric, el Conext AGS es compatible con una variedad de inversores y
controladores de carga de la misma marca, lo que garantiza una integración perfecta en el sistema fotovoltaico híbrido. Su conexión mediante un cable ethernet permite una comunicación efectiva entre los inversores y el AGS, lo que facilita el inicio automático del generador en caso de cualquier problema detectado en las baterías.
Las características eléctricas del Conext AGS, como su voltaje nominal de entrada de 15 V CC y su capacidad máxima de corriente de funcionamiento de 200 mA a dicho voltaje, aseguran un funcionamiento óptimo y seguro en el sistema. Además, su protocolo de comunicaciones Xanbus permite una integración eficiente con otros componentes del sistema fotovoltaico.
i. Conductores
Es crucial garantizar que los conductores utilizados sean dimensionados de manera adecuada y para lograr esto, se aplica la norma IEC 60 364.
Se detallan las secciones de los cables solares utilizados, incluyendo la longitud, el voltaje por string, la corriente, la sección del cable, la caída de voltaje y el porcentaje de la caída.
Paneles solares
Se determina los conductores a utilizar en corriente eléctrica alterna.
Figura
Tabla 6. Sección de cable solar
Diseño y dimensionamiento de un sistema fotovoltaico híbrido para la planta de producción de oxígeno y nitrógeno de la refinería Oro Negro
Barra AC-SALIDA
Para la selección del juego de barras, primero se elige la corriente con la que van a operar.
Se necesitarán dos juegos de barras, uno para el banco de baterías y otro para la corriente eléctrica alterna a la salida de los inversores.
La barra para banco de baterías, debe ser mayor de 2.556 Amper.
La barra para corriente eléctrica alterna a la salida de los inversores, debe ser mayor a 186 Amper.
Definidas las corrientes eléctricas, se procede a la selección de las barras según el catálogo del fabricante, considerando que superen las corrientes eléctricas calculadas.
Para el banco de baterías, se selecciona una barra de 160 mm x 10 mm con capacidad para 3.010 Amper.
Para la corriente eléctrica alterna a la salida de los inversores, se elige una barra de 20 mm x 3 mm con capacidad para 237 Amper.
j. Protecciones para el SFV
Las protecciones para el sistema fotovoltaico consisten en:
j.1. Fusibles y portafusibles
Cada string fotovoltaico debe ser protegido con un fusible tanto en el polo positivo como el negativo.
En el sistema solar fotovoltaico con dos string de nueve filas cada uno, se requiere un total de 18 fusibles, uno por cada fila del sistema. Cada string está conectado a su propio fusible para proporcionar protección contra sobre corriente y otros posibles problemas eléctricos.
Se utiliza el fusible Marca Mersen Modelo HP10M15 debido a que cuenta con una capacidad
de corte alta, lo que le permite manejar corrientes eléctricas de falla de manera eficiente y segura, protegiendo el sistema FV de posibles daños causados por cortocircuitos u otras condiciones de falla.
j.2 Descargador de sobre tensión.
Se instalan descargadores de sobretensión tanto en la salida de los paneles solares como a la llegada a los equipos electrónicos, como inversores y cargadores. Estos dispositivos de protección contra sobretensiones ayudan a prevenir daños en los equipos y garantizan una seguridad mayor en la instalación solar.
Se utilizan nueve de ellos, ya que se requiere uno por descargador.
j.3 Tablero de protección - Caja Clamper solar SB
Se utiliza en funciones de protección, maniobra, medición y monitoreo, para voltajes bajos y medios.
Estas cajas incluyen los seccionadores marca ZBeny que son adaptables a los requerimientos del sistema.
Las cajas del seccionador cuentan con dos entradas, y se tiene nueve seccionadores. Se utiliza en total un número de 5 cajas Clamper SB.
j.4 ATS
Un Automatic Transfer Switch (ATS) es un dispositivo que se utiliza para cambiar automáticamente la fuente de alimentación de un sistema eléctrico entre dos fuentes diferentes en función de ciertas condiciones preestablecidas.
Se utiliza el modelo NXZHM-250 debido a que cuenta con una corriente eléctrica nominal de 250 Amper, valor que cubre el requerimiento de corriente eléctrica del ATS seleccionado para el sistema.
Tabla 7. Sección de Cables AC
María Fernanda Ferreira Alfaro
k. Diseño y simulación
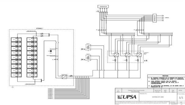
Realizados los calculo indicados, los componentes del sistema incluyen 162 paneles solares, 48 baterías, 9 controladores de carga y 18 inversores híbridos. Adicionalmente, se incorpora un generador a gas para complementar la generación fotovoltaica en caso de ser necesario.
Se presenta la configuración del sistema.
3. Configuración del sistema fotovoltaico
La configuración propuesta fue simulada en el software PVSyst, arrojando una generación estimada de 106,580 kWh anuales, lo cual valida su capacidad para satisfacer la demanda energética de la planta.
Finalmente, se llevó a cabo un análisis costobeneficio del proyecto, el cual refleja un Valor Actual Neto (VAN) de 249,000 dólares estadounidenses, una Tasa Interna de Retorno (TIR) del 31, 6% y una relación costo-beneficio de 6,5, demostrando su viabilidad económica. Adicionalmente, se estima una reducción de emisiones de 2,1 toneladas de CO2 al año en comparación con el uso exclusivo del generador a gas. En consecuencia, el sistema fotovoltaico híbrido propuesto no sólo satisface los requerimientos energéticos de la planta de manera técnicamente viable, sino que también representa una solución sostenible y económicamente factible.
Conclusiones
Se llevó a cabo una evaluación del recurso solar disponible para la generación de energía solar fotovoltaica en la ubicación de la refinería Oro Negro que reveló la disponibilidad alta de radiación solar, lo que confirmó la idoneidad de la ubicación para la implantación de un sistema fotovoltaico.
Se realizó una detallada caracterización de la demanda de energía asociada al proceso de producción de oxígeno y nitrógeno en la refinería Oro Negro. Esta evaluación permitió comprender de manera precisa los requerimientos energéticos del proceso y establecer la base para el diseño del sistema fotovoltaico.
Se evaluaron y seleccionaron cuidadosamente los componentes y la instrumentación necesarios para el diseño del sistema fotovoltaico como el principal
Figura
Diseño y dimensionamiento de un sistema fotovoltaico híbrido para la planta de producción de oxígeno y nitrógeno de la refinería Oro Negro
sistema eléctrico de respaldo. Esta selección se basó en criterios técnicos sólidos y en la compatibilidad con los objetivos de eficiencia y sostenibilidad del proyecto.
Se utilizó el software PVSyst para llevar a cabo una simulación detallada del sistema solar fotovoltaico propuesto. Los resultados de la simulación arrojaron un rendimiento anual excepcional (PR = 0,59) y una generación estimada de 106,580 kWh de energía anual. Estos resultados validan la viabilidad y la capacidad de generación óptima de la configuración propuesta.
Se realizó una evaluación del costo/beneficio del proyecto, teniendo en cuenta los costos de inversión, operación y mantenimiento en comparación con los beneficios en términos de suministro eléctrico estable y sostenible. Los resultados indicaron que el proyecto presenta una relación costo/beneficio favorable, lo que resalta su viabilidad económica.
En resumen, este proyecto no sólo ha demostrado la viabilidad técnica de un sistema fotovoltaico híbrido para satisfacer las necesidades de energía de la refinería Oro Negro, sino que también ha resaltado la importancia de considerar fuentes de energía renovable en el entorno industrial. Para avanzar en la implementación de soluciones sostenibles como esta, se necesitan políticas públicas y un marco legal que respalde la transición hacia fuentes de energía más limpias y eficientes, así como una planificación energética adecuada.
Referencias bibliográficas
Acciona (2019). Energias Renovables. https://www. acciona.com/es/energias-renovables/energiasolar/? adin=02021864894
AccuWeather (s.f.). Datos meteorológicos Santa Cruz. https://www.accuweather.com/en/bo/santacruz-de-la- sierra/36300/health-activities/36300 Área tecnología (s.f.). Inversor fotovoltaico. https:// www.areatecnologia.com/electricidad/inversorfotovoltaico.html
Bolivia Emprende. (2021). https://boliviaemprende. com/noticias/bolivia-tiene-la-fuerza-solar-masalta-y-3-empresas-aprovechan
Cristian. ( 2019). Definiciones. https://definicio nesdepalabras.com/definicion-de-microondas/ Cumbre Pueblos. (2020). Controlador de carga. https://cumbrepuebloscop20.org/energias/solar/ controlador-carga/ Damia Solar. (2021). Mantenimiento de baterías solares. https://www.damiasolar.com/actualidad/ blog/articulos-sobre-la-energia-solar-y-sus-com ponentes/mantenimiento-de-una-bateria-solar _1 Designia. (2022). Sistemas Off Grid/On Grid. https:// desigenia.com/sistemas-off grid-ongrid/#:~:text =Sistemas%20ON%20GRID,-Las%20instalaciones %20fotovoltaicas&text=Los%20sistemas%20 solares%20on%20grid,la%20que%20ofrece%20 el%20sistema
María Fernanda Ferreira Alfaro
Efecto del rebrote y grosor de corteza de árboles en la capacidad de resiliencia al fuego en el Cerrado y Bosque Subhúmedo en el Norte Integrado del Departamento de Santa Cruz, Bolivia
Efecto del rebrote y grosor de corteza de árboles en la capacidad de resiliencia al fuego en el Cerrado y Bosque Subhúmedo en el Norte Integrado del Departamento de Santa Cruz, Bolivia1
Bonifacio Mostacedo Calatayud2, Alex Hylton Saca Challgua3, Jenifer Tarcila
Nacimento Roman4, Pedro Raldes4, Teodosio Frias5 y Gloria Sanabria4
Resumen
Los incendios en los ecosistemas tropicales secos están aumentando en frecuencia. Las estrategias de rebrote de árboles y el grosor de la corteza son mecanismos que les permiten sobrevivir y adaptarse al fuego. Este estudio se propuso evaluar la capacidad de sobrevivencia y resiliencia en los bosques subhúmedos y el Cerrado, ubicados en el Norte Integrado del departamento de Santa Cruz. Se midieron 717 árboles de diferentes tamaños, todos con un diámetro a la altura del pecho (DAP) superior a un centímetro, pertenecientes a 95 especies identificadas, además de algunas no identificadas. Se examinó el estado de los fustes y las plantas, así como
1 Financiado por el programa UPSA - ANCB-SC.
2 Miembro del Consejo de Investigaciones de la ANCB-SC. Facultad de Ciencias Agrícolas, U.A.G.R.M.
3 Carrera de Ingeniería Forestal, U.A.G.R.M.
4 Carrera de Ciencias Ambientales, U.A.G.R.M.
5 Carrera de Biología, U.A.G.R.M.
su número y tipo de rebrote. También se registró el grosor de la corteza interna y externa. Se calcularon los porcentajes de sobrevivencia y rebrote, tanto a nivel general como por especies.
Se realizaron análisis de regresión logística para evaluar las probabilidades de sobrevivencia y rebrote en función del diámetro de los árboles y el grosor de la corteza interna y externa. Asimismo, se llevaron a cabo análisis de regresión lineal simple entre el diámetro y el grosor de la corteza interna, externa y total. Los resultados revelan que la sobrevivencia de los árboles supera el 90% en ambos ecosistemas, aunque la sobrevivencia de los fustes alcanzó un máximo del 34%. Entre el 75% y el 80% de los árboles presentaron algún tipo de rebrote, siendo más probable en aquellos con diámetros pequeños, disminuyendo a menos del 10% en los de mayor grosor. La relación entre el grosor de la corteza interna y el DAP se explica en un 42%, de manera significativa; mientras que el grosor total y el DAP se explican en un 39%, también de forma significativa.
Revista de la ANCB-SC | #07 ciencia y cultura cruceña
Bonifacio Mostacedo Calatayud, Alex Hylton Saca Challgua, Jenifer Tarcila Nacimento Román, Pedro Raldes, Teodosio Frías y Gloria Sanabria
Los resultados sugieren, en términos generales, una probabilidad mayor de sobrevivencia asociada a un mayor grosor mayor de la corteza. Sin embargo, esta probabilidad es considerablemente robusta sólo para ciertas especies.
En conclusión, los árboles demuestran una notable capacidad de sobrevivencia tanto en el bosque subhúmedo como en el Cerrado. Los árboles de diámetros reducidos presentan una mayor resiliencia debido a su notable capacidad de rebrote. Por otro lado, los árboles de grosor mayor exhiben una resiliencia y una sobrevivencia superiores, atribuibles a la robustez de sus cortezas. En el contexto de las acciones de restauración postincendio, es fundamental considerar la capacidad de rebrote, ya que esto podría facilitar la reducción de la necesidad de restauración activa, enfocándose en cambio en el papel de la regeneración natural, que se origina principalmente de los rebrotes.
Palabras clave: bosque subhúmedo, Cerrado, corteza, incendios forestales, Rebrotes.
Introducción
En años recientes, Bolivia ha experimentado una notable frecuencia de incendios, especialmente, en el departamento de Santa Cruz. Durante el año 2019, se registraron 5,3 millones de hectáreas afectadas a nivel nacional, de las cuales aproximadamente 3,9 millones correspondieron a Santa Cruz. De esta área quemada, el 40% pertenecía a ecosistemas forestales y el 60% a sabanas (Anivarro et al. 2019). Asimismo, en 2023, se reportaron cerca de 3,3 millones de hectáreas consumidas por el fuego en todo Bolivia (SWISSINFO 2023). En el año 2024, se superó los 9 millones de hectáreas quemadas, con más del 50% de estos incendios ocurridos en el departamento de Santa Cruz. Los ecosistemas secos de la Chiquitania han sido los más perjudicados, abarcando alrededor a 50%, y presentan un riesgo alto de incendios durante la temporada seca (Gobierno Autonómo Departamental de Santa Cruz ,2020).
Diversas investigaciones evidencian la resiliencia de los ecosistemas secos frente a perturbaciones severas, como los incendios. La resiliencia se define como la habilidad de las plantas para adaptarse y resistir el impacto de las elevadas temperaturas generadas por el fuego. Los estudios indican que estos ecosistemas han generado mecanismos adaptativos que les confieren tolerancia a los efectos del fuego, lo que facilita su sobrevivencia (Falk et al. 2022).
Uno de los mecanismos que las especies han desarrollado para adaptarse al fuego es la formación de tallos subterráneos, formando xilopodios o tubérculos, lo que les permite sobrevivir tras un incendio (Rodrigues et al. 2004). Como resultado, una vez que se produce el fuego, estas plantas pueden comenzar a rebrotar. Este tipo de adaptaciones es común en el Cerrado, mientras que la información sobre su presencia en bosques subhúmedos o húmedos es escasa. Los rebrotes juegan un papel crucial en la conservación de la diversidad y en la regeneración natural (Kammesheidt 1998, Peixoto et al. 2012). Generalmente, los árboles jóvenes logran tolerar el fuego mediante rebrotes. Un estudio reciente ha revelado que entre el 35% y el 71% de los árboles logran sobrevivir al fuego gracias a esta estrategia, siendo los árboles más delgados los que presentan una probabilidad mayor de rebrotar (Mostacedo et al. 2022). En los bosques subhúmedos, se observó un 18% de rebrotes desde la base tras la muerte del fuste principal, en comparación con un 54% en el Cerrado (Mostacedo et al. 2022). Esto sugiere una notable variabilidad entre tipos diferentes de ecosistemas.
Existen otras especies que han desarrollado adaptaciones en la formación de cortezas gruesas y corchosas, cuyo grosor aumenta con el diámetro del árbol, lo que les permite soportar las temperaturas elevadas generadas por el fuego (Pinard & Huffman 1997, Hoffmann & Solbrig 2003). Esta característica es particularmente prevalente en ecosistemas que experimentan interacciones frecuentes con el fuego. Un estudio llevado a cabo en Bolivia ha demostrado que el grosor de la corteza es un factor determinante en la disminución de la temperatura en el cambium cuando los árboles son expuestos al fuego (Pinard & Huffman 1997).
El estudio de la resiliencia de los árboles es fundamental, ya que determina el efecto que el fuego puede tener en la mortalidad arbórea y en la conservación de la diversidad biológica, especialmente considerando el aumento en la frecuencia de incendios forestales en tiempos recientes. La literatura destaca el rebrote como una de las estrategias principales de sobrevivencia. Aunque los troncos principales pueden morir, pronto comienzan a brotar desde la base o desde otras partes de la planta, lo que les permite regenerarse y formar nuevos individuos adultos. Además, el grosor de la corteza de los árboles representa otra estrategia adaptativa que les permite resistir las temperaturas elevadas generadas durante los incendios. En ciertos
Efecto del rebrote y grosor de corteza de árboles en la capacidad de resiliencia al fuego en el Cerrado y Bosque Subhúmedo en el Norte Integrado del Departamento de Santa Cruz, Bolivia
ecosistemas adaptados al fuego, los árboles presentan cortezas gruesas que les facilitan la sobrevivencia.
El objetivo de este estudio fue examinar la sobrevivencia y la capacidad de rebrote en función del diámetro y el grosor de la corteza de los árboles. Esta investigación busca comprender la influencia del fuego en la dinámica de las especies y los ecosistemas forestales del Departamento de Santa Cruz, además de su capacidad de resiliencia.
Materiales y Métodos
Se considera:
Area de estudio
El análisis se llevó a cabo en las áreas afectadas por incendios en el Norte Integrado, donde se encuentran remanentes de bosque subhúmedo y el Cerrado (pampa arbolada) que han sufrido incendios (Figura 1). Esta región de estudio tiene una notable influencia humana, lo que contribuye a una frecuencia mayor de incendios. Se realizaron muestreos de árboles en
seis localidades, de las cuales cinco se ubicaron en las pampas del Cerrado y las restantes en el bosque subhúmedo. Las precipitaciones anuales varían entre 1.000 milímetros y 1.500 milímetros, siendo la parte sur más seca que la norte. Las temperaturas promedio fluctúan entre 24º C y 25 °C.
El bosque subhúmedo se define como una zona de transición entre el bosque seco y el bosque amazónico, caracterizándose por la presencia de árboles que pueden alcanzar alturas de hasta 30 metros. Por otro lado, el Cerrado se presenta como una formación de vegetación similar a la pampa, donde se encuentran árboles pequeños dispersos que pueden llegar a medir hasta 10 metros. Aunque en el bosque subhúmedo los incendios forestales no son comunes, la proximidad a áreas urbanas incrementa su vulnerabilidad. En estos ecosistemas se han documentado lugares donde se han producido incendios en los últimos un año a dos años. En contraste, en el Cerrado, los incendios son habituales, siendo la región de Urubó la que presenta la extensión mayor de áreas afectadas por el fuego.
Nota: Los triángulos de color naranja son los puntos muestreados en el Cerrado y los puntos rojos representan a los bosques subhúmedos.
Figura 1. Mapa de ubicación del área (Norte Integrado del Departamento de Santa Cruz) donde se hizo el estudio
Bonifacio Mostacedo Calatayud, Alex Hylton Saca Challgua, Jenifer Tarcila Nacimento Román, Pedro Raldes, Teodosio Frías y Gloria Sanabria
Diseño de estudio
Para este estudio se tomó en cuenta dos tipos de ecosistemas: el bosque subhúmedo y el Cerrado. En cada tipo de ecosistema se ubicaron áreas quemadas de un año o dos años anteriores. En cada sitio de muestreo se establecieron lineas de acceso para poder evaluar las especies afectadas. La evaluación se hizo a nivel de individuos y de especies.
Toma de datos
Se registraron 717 individuos de árboles con un diámetro a la altura del pecho (DAP) superior a un centimetro, pertenecientes a 98 especies identificadas y 17 especies no identificadas. Se midió el diámetro de cada planta utilizando una cinta diamétrica para aquellas de tamaño mayor, y un calibrador Vernier para las pequeñas. Además, se estimó la altura de cada planta. Se evaluó el estado del fuste y de la planta, determinando si estaban vivos o muertos tras la exposición al fuego, y se realizó una medición del perímetro y la altura del fuste afectado por la combustión. El grosor de la corteza, tanto interna como externa, se midió también con un calibrador Vernier, extrayendo fragmentos de corteza con un machete. Asimismo, se registró el número y tipo de rebrotes (ya sea en la base o en el tallo) de cada planta afectada por el fuego. En caso de que existiera rebrote, se midieron el diámetro basal y la altura del rebrote con mayor crecimiento de cada individuo. Los datos fueron organizados en una hoja de cálculo de Excel.
Análisis de datos
En primer lugar, se estableció el porcentaje de árboles y troncos vivos y muertos como resultado de los incendios forestales en ambos tipos de ecosistemas. Se consideró un árbol como muerto cuando su tronco había fallecido y no presentaba rebrotes de ningún tipo. Además, se evaluó el porcentaje de rebrotes de las especies relevantes, así como se calculó el tamaño promedio de estos rebrotes, incluyendo el diámetro basal y la altura, así como el número mínimo y máximo de rebrotes observados en las especies.
Para analizar la relación entre el diámetro de los individuos y la probabilidad de rebrote, se llevó a cabo un análisis de regresión logística, donde se asignó el valor 1 a aquellos con rebrote y 0 a los que no lo presentaron. Asimismo, se realizó un análisis de regresión lineal para examinar la relación entre el diámetro de los individuos y el grosor de la corteza. De igual manera, mediante la regresión logística,
se determinó la probabilidad de sobrevivencia en función del grosor de la corteza. Este análisis se realizó a nivel global para todas las especies, así como para las 15 especies principales que contaban con datos suficientes. Los análisis se llevaron a cabo considerando el conjunto de especies a evaluar y se realizaron utilizando el programa Python con el apoyo de ChatGPT.
Resultados
Estos son:
Sobreviviencia de Árboles
La tasa de sobrevivencia de los árboles fue notable en los dos tipos de vegetación analizados en esta investigación. En el bosque subhúmedo, el 91% de los árboles logró sobrevivir al fuego, mientras que en el Cerrado esta cifra alcanzó el 95% (Figura 2). En lo que respecta a los fustes, la sobrevivencia en el bosque subhúmedo fue del 34%, en contraste con el 30% registrado en el Cerrado (Figura 2).
Se presenta un análisis de arboles y fustes vivos y muertos.
Figura 2. Porcentaje de árboles y fustes vivos y muertos encontrados en bosque subhúmedo y el Cerrado en la Región Integrada del Departamento de Santa Cruz, Bolivia
Frecuencia, crecimiento y probabilidad de rebrotes
Los rebrotes constituyen una característica fundamental en los árboles que han sido afectados por el fuego. En un análisis promedio de los dos tipos de vegetación estudiados, se ha observado la presencia de cinco rebrotes por planta. En el
Efecto del rebrote y grosor de corteza de árboles en la capacidad de resiliencia al fuego en el Cerrado y Bosque Subhúmedo en el Norte Integrado del Departamento de Santa Cruz, Bolivia
ecosistema del Cerrado, el 20% de las plantas analizadas no presentaron rebrotes. Del 80% de las plantas que tenían algún tipo de rebrote, el 45% mostró entre dos y cinco rebrotes por individuo. No obstante, algunos árboles alcanzaron más de 15 rebrotes, llegando en ciertos casos hasta 30 rebrotes por planta (Figura 3). En el bosque subhúmedo, el 26% de las plantas evaluadas no mostraron rebrotes y el 74% con algún tipo de rebrote. Aproximadamente, el 40% de los árboles tuvieron entre un rebrote y cuatro rebrotes. Este ecosistema también incluyó árboles que superaron los 15 rebrotes, alcanzando un máximo de 30 rebrotes por árbol (Figura 3, Tabla 1).
A nivel de especies, se identificaron varias que presentan un porcentaje alto de rebrotes. Por ejemplo, las siguientes especies tuvieron un 100% de individuos registrados con rebrote: Casearia gossypiosperma, Cordia alliodora, Inga sp. 3 y Randia armata. Además de estas, existen otras especies que también presentan porcentajes altos de rebrotes (Tabla 1).
Tabla 1. Resumen de % de fustes y árboles vivos, % de rebrote, mínimo y máximo del # de rebrotes, además de diámetro y altura de rebrotes, de las principales especies arbóreas evaluadas. El diámetro y altura de los rebrotes fueron medidos a los más altos Especie
Bonifacio Mostacedo Calatayud, Alex Hylton Saca Challgua, Jenifer Tarcila Nacimento Román, Pedro Raldes, Teodosio Frías y Gloria Sanabria
Se presenta un grafico de rebotes por planta.
Figura 3. Frecuencia del número de rebrotes por planta de árboles después del fuego, tanto en el Cerrado (A) como en el bosque subhúmedo (B)
Después de un periodo de un año a dos años tras el incendio, se ha observado un crecimiento notable de rebrotes en diversas especies. Los diámetros basales significativos correspondieron a Guazuma ulmifolia, Nectandra hihua y Platymenia reticulata, superando los tres centímetros. Por otro lado, Rollinia herzoguii y Randia armata presentaron diámetros reducidos, oscilando entre 1,1 centímetros y 1,2 centímetros. En cuanto a la altura de los rebrotes, la mayoría de las especies prevalentes mostraron rebrotes que superaban un metro de altura (ver Tabla 1). Especies como Anadenanthera colubrina, Guazuma ulmifolia, Cordia alliodora, Handroanthus impetiginosus y Himatanthus sp. alcanzaron alturas de rebrotes superiores a 180 centímetros.
Los hallazgos sugieren que existe una correlación significativa entre la probabilidad de rebrote y el tamaño de los árboles (Cerrado: Coeficiente DAP = -0,1463, P < 0,001; bosque subhúmedo: Coeficiente DAP = -0,0781, P < 0,001; Figura 4). Esta relación se manifiesta de manera inversa en ambos ecosistemas. Se observa una probabilidad mayor de rebrote en árboles con diámetros más reducidos, alcanzando más del 90% cuando el diámetro es de un centímetro. En el Cerrado, la probabilidad de rebrote disminuye de forma pronunciada a medida que aumenta el DAP, de modo que a los 28 ccentímetros de DAP la
probabilidad de rebrote se sitúa en aproximadamente un 20%. En el bosque subhúmedo, esta misma probabilidad del 20% se presenta cuando los árboles superan ligeramente los 40 ccentímetros de DAP (Figura 4).
Figura 4. Resultados de probabilidad de rebrote en relación al diámetro de los árboles medidos, tanto en el Cerrado como en el Bosque subhúmedo
Relación de grosor de corteza con el diámetro y la sobrevivencia de árboles
Las especies presentan una variabilidad en el grosor total de la corteza, con un grosor mínimo de 0,1 centímetros y un máximo de 3,65 centímetros. En términos promedio, las especies que exhiben un grosor mayor son Curatella americana, Handroanthus impetiginosus y Vachellia albicorticata. Los hallazgos sugieren que el grosor de la corteza, tanto interna como externa, así como el total, aumenta conforme se incrementa el diámetro de los árboles (Figura 5). La relación entre el grosor de la corteza interna y el diámetro se explica en un 42% de manera significativa (R2 = 0,42; F = 520; P < 0,0001). Por otro lado, la suma del grosor de la corteza interna y externa muestra una relación con el diámetro que se explica en un 39% (R2 = 0,39; F = 449; P < 0,0001). Además, se observa que esta relación es más robusta en diámetros menores, donde la variabilidad es menor, mientras que en diámetros mayores se incrementa la variabilidad.

Efecto del rebrote y grosor de corteza de árboles en la capacidad de resiliencia al fuego en el Cerrado y Bosque Subhúmedo en el Norte Integrado del Departamento de Santa Cruz, Bolivia
Nota: Relación entre el grosor de la corteza interna (A), corteza externa (B) y corteza total (C) de árboles con su diámetro a la altura del pecho (DAP).
La probabilidad de sobrevivencia en ambos tipos de vegetación aumenta conforme se incrementa el grosor de la corteza (Figura 6). Esta probabilidad es bastante comparable tanto en el bosque subhúmedo como en el Cerrado (bosque subhúmedo: Coeficiente = 1,325; P < 0,001; Cerrado: Coeficiente = 1,61; P < 0,001). En el Cerrado, la probabilidad de sobrevivencia presenta un patrón similar en relación con el grosor de la corteza, ya sea interna, externa o total. No obstante, dado que el grosor de la corteza interna es inferior al de la externa, se observa que la probabilidad de rebrote tiende a ser mayor con un grosor menor. Además, se nota que, en términos generales, los grosores de las cortezas son menores, alcanzando un máximo de 3,5 centímetros en total. En el bosque subhúmedo, se identifica un patrón particular en la probabilidad de sobrevivencia en función del grosor de la corteza interna. El grosor máximo de la corteza fue de 1,5 centímetros, con una probabilidad máxima de sobrevivencia del 90%.
Los patrones de probabilidad de sobrevivencia en relación con la corteza externa y la corteza total son similares, aunque también aumentan a medida que se incrementa el grosor de la corteza. Después de alcanzar los dos centímetros de grosor en la corteza externa, los árboles presentan más del 80% de probabilidad de sobrevivencia (Figura 6).
Se presenta la probabilidad de sobrevivencia según el grosor de las cortezas.
Figura 6. Probabilidad de sobrevivencia según el grosor de las cortezas (interna, externa, total (interna + externa), para dos tipos de vegetación
Nota: Las cruces (x) son los datos observados de presencia (1) y ausencia (0) de fustes vivos.
Al examinar la relación entre la probabilidad de sobrevivencia y el grosor total de la corteza a nivel de especies, se observa que esta conexión es robusta únicamente en algunas de ellas (Tabla 2). Se identificaron tres especies que presentan una relación fuerte y significativa: Vachellia albicorticata (P = 0,01), Machaerium acutifolium (P = 0,03) y Terminalia argentea (P = 0,03). En contraste, las otras especies no mostraron una relación significativa (Tabla 2).
Bonifacio Mostacedo Calatayud, Alex Hylton Saca Challgua, Jenifer Tarcila Nacimento Román, Pedro Raldes, Teodosio Frías y Gloria Sanabria
Tabla 2. Resultados para las principales 15 especies arbóreas, del análisis de regresión logística de la probabilidad de sobrevincia de fustes de árboles en relación al grosor de la corteza total (corteza interna + corteza externa)
Especie
americana
Nota: El Tabla también incluye datos del grosor de corteza total mínimo y máximo.
Discusión
En la presente investigación se llevó a cabo un análisis de la sobrevivencia de dos ecosistemas que enfrentan la amenaza de incendios recurrentes, especialmente aquellos situados en proximidad a asentamientos humanos. A pesar de que la mortalidad de los troncos fue considerable, el porcentaje de sobrevivencia de los árboles resultó ser superior. Esta notable tasa de sobrevivencia en ambos ecosistemas podría atribuirse, en gran medida, a la capacidad elevada de rebrote, particularmente, en individuos de tamaño menor. Un estudio análogo realizado en ecosistemas similares en el Departamento de Santa Cruz también reportó una sobrevivencia alta de árboles (Mostacedo et al. 2022), aunque en este caso los resultados tienden a ser ligeramente más elevados.
En relación con los rebrotes, estos representan una estrategia esencial para la sobrevivencia de los árboles que han sufrido daños por fuego, contribuyendo al mantenimiento de la diversidad y a su regeneración natural (Kammesheidt 1998, Bond & Midgley 2001, Peixoto et al. 2012). Este estudio ha analizado diversas características asociadas al rebrote en árboles. La mayoría de las especies presentan un porcentaje alto de árboles con capacidad de rebrote. Sin embargo, es notable en ciertas especies la cantidad significativa de rebrotes que pueden
generar. Aunque no todos estos rebrotes logran desarrollarse hasta convertirse en individuos de gran tamaño, se evidencia su notable capacidad de rebrote y su probabilidad alta de sobrevivencia. En una investigación realizada en el Cerrado brasileño, se observó que entre el 62% y el 65% de los rebrotes sobrevivieron hasta los dos años tras la evaluación (Medeiros & Miranda 2008).
Se observa que los individuos con masa corporal menor presentan una mayor probabilidad de rebrotar en comparación con los adultos. Este hallazgo es consistente con lo reportado en otros ecosistemas de Bolivia (Mostacedo et al. 2022) y en el Cerrado de Brasil (Hoffmann & Solbrig 2003). No obstante, la cantidad de rebrotes por planta no necesariamente es elevada. Es plausible que la probabilidad alta de rebrotar en los individuos pequeños se deba a la cantidad de reservas presentes en sus tallos (Poorter et al. 2010).
Un aspecto notable es la tasa de crecimiento observada en los rebrotes. En esta investigación, se ha documentado un crecimiento significativo tanto en diámetro como en altura, lo cual no se podría lograr con plántulas que surgen de la germinación de semillas. La mayoría de los rebrotes ha alcanzado, en promedio, más de 150 centímetros de altura en aproximadamente un año. Hoffmann and Solbrig
Efecto del rebrote y grosor de corteza de árboles en la capacidad de resiliencia al fuego en el Cerrado y Bosque Subhúmedo en el Norte Integrado del Departamento de Santa Cruz, Bolivia
(2003) también destacan la rapidez de crecimiento de los rebrotes. Este fenómeno se relaciona con la estructura radicular que permanece intacta y no se ve afectada por el fuego.
El papel que desempeña la corteza de los árboles en su sobrevivencia ha sido objeto de estudio por diversos investigadores (Pinard & Huffman 1997, Poorter et al. 2014, Pausas 2015), dado que su función principal es proteger el cambium vascular de los efectos del calor del fuego y otros factores ambientales (Vines 1968). Este análisis revela, en primer lugar, una correlación entre el grosor de la corteza, tanto interna como externa, y el diámetro del árbol. Además, se observa que a medida que aumenta el grosor de la corteza, la tasa de sobrevivencia de los árboles también se eleva. Sin embargo, más allá del grosor, se sugiere que una humedad baja en la corteza podría contribuir a una sobrevivencia mayor de los árboles (Lawes et al. 2011).
No obstante, en los ecosistemas analizados, el papel de la corteza parece ser variable. En primer lugar, los árboles del Cerrado tienden a ser un poco más gruesos, lo que incrementa la probabilidad de sobrevivencia. A nivel de especies, también se observan diferencias. Pocas especies presentan una relación altamente significativa entre la probabilidad de sobrevivencia y el grosor de la corteza.Es evidente que la respuesta variará, dado que las especies son completamente diferentes. Sin embargo, también podría ser necesario recopilar una cantidad MAYOR de información para cada especie evaluada. Los futuros estudios sobre este tema deberían centrarse en aumentar el número de especies a evaluar.
Conclusiones
Este análisis evidencia la notable resiliencia al fuego de los árboles presentes en el Cerrado y en los bosques subhúmedos. Tras la ocurrencia de incendios forestales, en un lapso de pocos meses, la mayoría de las especies arbóreas comienzan a rebrotar, especialmente aquellas con diámetros más reducidos, lo que pone de manifiesto su elevada capacidad de recuperación. En contraste, los árboles de mayor grosor tienden a ser más resistentes, gracias a la robustez de su corteza. No obstante, es importante señalar que diversas especies han mostrado una correlación débil entre su capacidad de sobrevivencia y el grosor de la corteza. En el contexto de las acciones de restauración post-incendio, es fundamental considerar la capacidad de rebrote, ya que esto podría facilitar la reducción de la necesidad de restauración activa, priorizando en cambio el
papel de la regeneración natural, que proviene principalmente de los rebrotes
Agradecimientos
Este proyecto ha sido financiado por el programa UPSA - Academia Nacional de Ciencias de BoliviaDepartamental Santa Cruz (ANCB-SC).
Referencias Bibliográficas
Anivarro, R., H. Azurduy, O. Maillard & A. Markos (2019). Diagnóstico por teledetección de áreas quemadas en la Chiquitania. Fundación para la Conservación del Bosque Seco Chiquitano (FCBC), Santa Cruz, Bolivia.
Bond, W. J. & J. J. Midgley (2001). Ecology of sprouting in woody plants: the persistence niche. Trends Ecol. Evol. 16: 45-51.
Falk, D. A., P. J. van Mantgem, J. E. Keeley, R. M. Gregg, C. H. Guiterman, A. J. Tepley, D. Jn Young & L. A. Marshall (2022). Mechanisms of forest resilience. Forest Ecology and Management 512: 120129. https://doi.org/10.1016/j.foreco.2022.120129
Gobierno Autonómo Departamental de Santa Cruz (2020). Plan estratégico para la implementación del plan de recuperación de las áreas afectadas por los incendios forestales en el Departamento de Santa Cruz. Gobierno Autónomo Departamental de Santa Cruz / FCBC / PNUD, Santa Cruz, Bolivia. Hoffmann, W. A. & O. T. Solbrig (2003). The role of topkill in the differential response of savanna woody species to fire. Forest Ecology and Management 180: 273-286. https://doi. org/10.1016/S0378-1127(02)00566-2
Kammesheidt, L. (1998). The role of tree sprouts in the restorations of stand structure and species diversity in tropical moist forest after slash-and-burn agriculture in Eastern Paraguay. Plant Ecology 139: 155-165. https://doi. org/10.1023/A:1009763402998
Lawes, M. J., A. Richards, J. Dathe & J. J. Midgley ( 2011). Bark thickness determines fire resistance of selected tree species from fire-prone tropical savanna in north Australia. Plant Ecology 212: 2057-2069. 10.1007/s11258-011-9954-7
Medeiros, M. B. & H. S. Miranda ( 2008). Postfire resprouting and mortality in Cerrado woody plants species over a three-year period. Edinburgh Journal of Botany 65: 53-68. 10.1017/ S0960428608004708
Mostacedo, B., A. Viruez, Y. Varon, A. Paz-Roca, V. Parada & V. Veliz (2022). Tree survival and resprouting after wildfire in tropical dry and
Bonifacio Mostacedo Calatayud, Alex Hylton Saca Challgua, Jenifer Tarcila Nacimento Román, Pedro Raldes, Teodosio Frías y Gloria Sanabria
subhumid ecosystems of Chiquitania, Bolivia. Trees, Forests and People 10: 100327. https://doi. org/10.1016/j.tfp.2022.100327
Pausas, J. G. (2015). Bark thickness and fire regime. Functional Ecology 29: 315-327. https://doi. org/10.1111/1365-2435.12372
Peixoto, K. d. S., M. Sanchez, F. Pedroni, M. N. Ribeiro, K. G. Facure, V. L. Gomes-Klein & F. A. G. Guilherme ( 2012). Dinâmica da comunidade arbórea em uma floresta estacional semidecidual sob queimadas recorrentes. Acta Botanica Brasilica 26: 697-708.
Pinard, M. A. & J. Huffman (1997). Fire resistance and bark properties of trees in a seasonally dry forest in eastern Bolivia. Journal of Tropical Ecology 13: 727-740. https://doi.org/10.1017/ S0266467400010890
Poorter, L., K. Kitajima, P. Mercado, J. Chubiña, I. Melgar & H. H. T. Prins (2010). Resprouting as a persistence strategy of tropical forest trees: relations with carbohydrate storage and shade tolerance. Ecology 91: 2613-2627. 10.1890/090862.1
Poorter, L., A. McNeil, V.-H. Hurtado, H. H. T. Prins & F. E. Putz (2014). Bark traits and life-history strategies of tropical dry- and moist forest trees. Functional Ecology 28: 232-242. https://doi. org/10.1111/1365-2435.12158
Rodrigues, R. R., R. B. Torres, L. A. F. Matthes & A. S. Penha (2004). Tree species sprouting from root buds in a semideciduous forest affected by fires. Brazilian Archives Of Biology And Technology 47: 127-133. https://doi.org/10.1590/S151689132004000100017
SWISSINFO. 2023. Más de 2,6 millones de hectáreas se quemaron en Bolivia en 2023. (2024). https:// www.swissinfo.ch/spa/m%c3%a1s-de-2-6millones-de-hect%c3%a1reas-se-quemaron-enbolivia-en-2023/48935028
Vines, R. (1968). Heat transfer through bark, and the resistance of trees to fire. Australian Journal of Botany 16: 499. https://doi.org/10.1071/ BT9680499
Análisis geoespacial del flujo vehicular metropolitano de Santa Cruz y de la ciudad de Santa Cruz de la Sierra, Bolivia
Análisis geoespacial del flujo vehicular metropolitano de Santa Cruz y de la ciudad de Santa Cruz de la Sierra, Bolivia1
Ricardo Ruiz Garvia2, Cristhian Mendoza3 y Fabiana Heredia Orellana4
Resumen
La investigación tiene como objetivo identificar las zonas de mayor congestión vehicular y analizar su intensidad en distintos horarios, tanto en el área metropolitana de Santa Cruz como en la ciudad de Santa Cruz de la Sierra, utilizando herramientas de análisis geoespacial. Para ello, se recopilaron datos de Google Traffic en franjas horarias específicas (8:00, 10:00, 12:00, 16:00 y 18:00) y se generaron mapas de calor mediante QGIS, centrados en las principales vías de la ciudad. Los resultados revelan que los puntos críticos de congestión se concentran en los mercados y en las intersecciones semaforizadas de los anillos, con picos de mayor intensidad a las 8:00 y a las 18:00.
La discusión se enfoca en cuatro factores clave: modalidad, resaltando la falta de intermodalidad en el sistema de transporte; infraestructura, destacando la necesidad de recuperar la estructura planificada originalmente para la ciudad; apropiación, subrayando la congestión provocada en los mercados
1 Proyecto financiado por el programa UPSA - ANCB-SC.
2 Docente UPSA y Miembro del Consejo de Investigaciones de la ANCB-SC.
3 Estudiante de la facultad de Arquitectura, UPSA.
4 Asistente técnico.
por la ocupación desordenada del espacio público; y hábitos y costumbres, analizando cómo la subvención del combustible incentiva el uso masivo del transporte privado. Finalmente, las conclusiones sugieren optimizar el transporte público, mejorar la infraestructura vial y promover estrategias de urbanismo de proximidad para reducir de manera progresiva los problemas de congestionamiento vehicular en el área metropolitana.
Palabras clave: Análisis geoespacial; congestión vehicular; mapa de calor; movilidad urbana; Santa Cruz - Bolivia.
Abstract
The article aims to identify the areas of greatest traffic congestion and analyze its intensity at different times, both in the metropolitan area of Santa Cruz and in the city of Santa Cruz de la Sierra, using geospatial analysis tools. For this, data from Google
Traffic was collected at specific time slots (8:00, 10:00, 12:00, 16:00, and 18:00), and heat maps were generated using QGIS, focusing on the main roads of the city.
The results reveal that critical congestion points are concentrated in the markets and at the signalized
Revista de la ANCB-SC | #07 ciencia y cultura cruceña
Ricardo Ruiz Garvia, Cristhian Mendoza, Fabiana Heredia Orellana
intersections of the ring roads, with peak congestion occurring at 8:00 and 18:00. The discussion focuses on four key factors: modalities, highlighting the lack of intermodality in the transport system; infrastructure, emphasizing the need to restore the originally planned structure for the city; appropriation, underlining the congestion caused in markets by the disorganized occupation of public space; and habits and customs, analyzing how fuel subsidies incentivize the widespread use of private transportation. Finally, the conclusions suggest optimizing public transport, improving road infrastructure, and promoting proximity urbanism strategies to progressively reduce the traffic congestion problems faced by the metropolitan area.
Keywords: Geospatial analysis; traffic congestion; heat map; urban mobility; Santa Cruz - Bolivia.
Introducción
La metrópoli de Santa Cruz experimenta cambios acelerados en su estructura física debido a factores diversos. El crecimiento demográfico, la expansión de la oferta de bienes y servicios, y la ampliación de los radios urbanos en los nueve municipios que la conforman son los principales impulsores de esta situación. Estos fenómenos, junto con un sistema de transporte público inadecuado, afectan significativamente la movilidad urbana, lo que incide directamente en la calidad de vida de sus habitantes.
Este crecimiento plantea desafíos importantes en términos de planificación urbana, gestión de recursos y desarrollo de infraestructura acorde con las necesidades de la población en expansión. Entre estos desafíos, la congestión vehicular destaca como uno de los importantes, exacerbado por un sistema de transporte ineficiente que no ha logrado adaptarse al crecimiento acelerado de la región (Urzagasti, 2014). Así, el tráfico vehicular se ha convertido en un problema considerable que debe ser tomado en cuenta, ya que afecta no sólo la calidad de vida, sino, también el desarrollo económico y social de la metrópoli.
La congestión vehicular es un desafío habitual en áreas metropolitanas, y se manifiesta con severidad mayor en países emergentes. Esto se debe, en parte, a la mayor efectividad de los sistemas de transporte público en contextos más desarrollados y a sus modelos de urbanización compacta, que limitan la dispersión (González-Aliste, Derpich y López, 2023). En ese sentido, en Santa Cruz, es necesario tomar medidas para mitigar este problema.
De esa manera, es importante desarrollar estudios que proporcionen soluciones basadas en datos y metodologías capaces de analizar el problema desde una perspectiva multiescalar. De esa manera, los Sistemas de Información Geográfica (SIG) permiten evaluar de manera integral la distribución y el comportamiento del tráfico vehicular en distintas franjas horarias y escalas, utilizando técnicas de procesamiento y análisis de grandes datos con el fin de identificar los puntos críticos de congestión y proponer estrategias para su mitigación (Jiang, Zhao, Wang, y Wan, 2024). Estas soluciones pueden contribuir a generar una planificación urbana más eficiente y sostenible, adaptada a las necesidades del entorno metropolitano.
Por ello, este estudio se enfoca en la recopilación de datos geoespaciales de Google Traffic sobre la congestión vehicular utilizando SIG para identificar los puntos de congestión en diferentes momentos del día. El objetivo es identificar las zonas conflictivas de tráfico y analizar su intensidad en diversos horarios, tanto en el área metropolitana como en la ciudad de Santa Cruz de la Sierra, con el fin de proporcionar la información necesaria para generar estrategias de planificación urbana que optimicen la movilidad y reduzcan los conflictos viales en las zonas congestionadas (Zambrano Martínez, 2019). Los resultados de este análisis permitirán sentar las bases para una movilidad fluida y eficaz en la región.
Metodología
El enfoque metodológico de esta investigación es exploratorio y utiliza herramientas de análisis geoespacial que permiten visualizar y comprender los patrones de tránsito vehicular en el área metropolitana de Santa Cruz y su ciudad impulsora, Santa Cruz de la Sierra (Cannigia y Maffei, 1969). La fuente de datos corresponde a Google Traffic del 5 de febrero de 2024, una fecha que fue seleccionada por coincidir con el inicio del periodo escolar, lo que la convierte en un día representativo para evaluar la dinámica del tráfico en la ciudad.
Los datos de tránsito se extrajeron en distintos horarios (8:00, 10:00, 12:00, 16:00 y 18:00) con el objetivo de analizar y comparar gráficamente el comportamiento vehicular a lo largo del día. Cabe destacar que, durante la jornada de recolección de datos, no se presentaron precipitaciones y el clima fue soleado, lo que permitió una evaluación sin la influencia de condiciones meteorológicas adversas. Estos datos fueron procesados mediante QGIS para generar mapas de calor que ofrecen una
Análisis geoespacial del flujo vehicular metropolitano de Santa Cruz y de la ciudad de Santa Cruz de la Sierra, Bolivia
representación visual alineada con el objetivo de esta investigación.
El análisis se centró en las principales vías, incluyendo avenidas troncales, radiales y anillos, excluyendo calles de menor jerarquía, como las colectoras y secundarias, con el fin de enfocarse en las rutas que soportan el flujo vehicular mayor. No obstante, esta metodología es flexible y puede adaptarse para incluir otros tipos de vías y cambiar su escala en estudios futuros. El procesamiento de los datos implicó la creación de puntos que representan nodos de tránsito vehicular en diversas zonas de la ciudad, los cuales fueron ajustados para calcular la densidad vehicular. Esto permitió generar mapas de calor que muestran con claridad las áreas afectadas por la congestión.
Resultados
El primer paso consistió en la obtención de los datos de tránsito disponibles mediante la plataforma Google Maps. Esta herramienta permite acceso a algunos de sus servicios de mapas y tránsito vehicular mediante su API, para integrar ciertos tipos de datos en aplicaciones. Esta API, aunque no es de código abierto, proporciona herramientas para interactuar con los datos de Google, pero, dentro de las limitaciones impuestas por la empresa (Google, 2024).
La aplicación desarrolla capas georreferenciadas que proporcionan información sobre distintos aspectos como el tránsito para los desplazamientos diarios, líneas de transporte público, rutas amigables
para bicicletas, imágenes satelitales, información sobre el paisaje, y lugares cercanos de interés. La actualización de estos datos es en tiempo real, lo que permite una monitorización continua de las condiciones viales, aunque es importante señalar que, a pesar de su fiabilidad, existe márgenes de error inherentes al proceso (Google, 2024).
La fuente primaria de esta información proviene de dispositivos móviles con GPS habilitado, que envían datos anónimos de ubicación que Google analiza para determinar los patrones de movimiento y velocidad vehicular. De igual manera, en algunas ciudades, Google Maps integra datos de sensores viales ubicados estratégicamente en las carreteras, así como información proporcionada por proveedores externos de servicios de tránsito vehicular en tiempo real, tales como operadores de transporte y empresas especializadas.
También se apoya en información histórica de tráfico para hacer predicciones sobre la congestión en momentos o eventos específicos. La visualización gráfica de estos datos utiliza una codificación por colores: verde para ausencia de tráfico, naranja para tráfico moderado y rojo para indicaciones de congestión, con tonalidades más oscuras que denotan una mayor lentitud (Zambrano Martínez, 2019). De igual manera, el sistema utiliza íconos para señalar incidentes de tránsito vehicular, como accidentes, obras de construcción, cierres de vías, entre otros (Figura 1).
Se presentan imágenes de Google Trafic.
Figura 1. Imágenes de Google Traffic indicando el comportamiento de las redes viales el 5 de febrero de 2024
Fuente: C.I.U.D.A.D. (2024). Datos: Google Maps (2024).
Ricardo Ruiz Garvia, Cristhian Mendoza, Fabiana Heredia Orellana
Aunque la información obtenida a través de los gráficos proporcionados por Google Maps es legible, su representación gráfica carece de la expresividad necesaria para realizar un análisis profundo. En este sentido, el uso de mapas de calor es una alternativa para mejorar tanto la legibilidad como la comprensión del tránsito vehicular. Estos mapas permiten identificar de manera inmediata las áreas con mayor congestión, revelando patrones espaciales y temporales que de otra forma podrían pasar desapercibidos (Wei, Hao, Shi, Anand, Wang, Chu, & Ning, 2024).
El enfoque geoespacial proporcionado por los mapas de calor permite visualizar de forma expresiva los puntos críticos del tránsito vehicular y facilita un análisis temporal detallado, evidenciando cómo la congestión varía a lo largo del día. Esta representación contribuye a una mejor comprensión del fenómeno y asegura una interpretación intuitiva y precisa, convirtiéndola en un recurso óptimo para la planificación urbana y también para una gestión eficiente.
a. Flujo vehicular a horas 8:00
El análisis geoespacial de los resultados obtenidos en la franja horaria de las 8:00 revela patrones claros en el flujo vehicular a nivel metropolitano. Las vías troncales que conectan el núcleo urbano con los cuatro puntos cardinales muestran un tráfico ligero pero constante, lo que indica una distribución vehicular activa en los principales corredores metropolitanos, incluso en zonas periféricas. A pesar de que no se observa una congestión significativa en la mayoría de los corredores, la intensidad regular del flujo vehicular es lo suficientemente relevante como para ser considerada.
Asimismo, el plano destaca grandes áreas urbanizadas que, a pesar de contar con infraestructura vial, presentan una intensidad baja de uso vehicular, lo que muestra una ocupación insuficiente de estas zonas. Este hallazgo es determinante para comprender la estructura y morfología de la región metropolitana, ya que revela cómo ciertos patrones de desarrollo urbano aún no están consolidados, lo que puede influir en futuras estrategias de planificación y distribución del espacio (Ruiz, 2024). El análisis es útil para anticipar posibles áreas de expansión y distribución del tránsito vehicular en sectores menos congestionados.
En la imagen de la izquierda, correspondiente a Santa Cruz de la Sierra, se identifican patrones de movilidad vehicular en las principales vías,
organizadas en anillos y radiales. A la hora señalada, se observan niveles críticos de congestión en ciertos nodos, lo que confirma el inicio del pico matutino, momento en que el flujo vehicular comienza a intensificarse. Las rutas que conectan con los cuatro puntos cardinales presentan una leve saturación, especialmente en entradas y salidas hacia el centro urbano, lo que refuerza la función organizativa de los anillos en la movilidad de la ciudad.
También se observa que la proximidad entre intersecciones semaforizadas, como en rotondas y cruces del Tercer Anillo Interno con el Tercer Anillo Externo, provoca un aumento significativo de los conflictos viales. La cercanía entre estos nodos genera niveles mayores de congestionamiento, ralentizando la movilidad y creando cuellos de botella que impactan en la eficiencia del sistema vial. Esto pone de manifiesto la necesidad de mejorar la gestión de tránsito vehicular en estos puntos críticos para evitar problemas mayores.
Por otra parte, se evidencia que los centros de abastecimiento, como el mercado Abasto, el mercado Mutualista y la zona de influencia de la Ramada, presentan niveles de congestión vehicular notablemente más altos en comparación con otros sectores de la ciudad. Esto refleja una concentración mayor de tránsito vehicular en estas áreas, debido a su función como polos comerciales y de abastecimiento, lo que agrava los problemas de movilidad en sus alrededores.
Estos nodos críticos demandan una atención prioritaria en las estrategias de optimización de movilidad (Figura 2).
Figura 2. Flujo vehicular 08:00
Fuente: C.I.U.D.A.D. (2024).
Datos: Google Maps (2024).
Nota: Izquierda, comportamiento del tráfico vehicular en el área metropolitana 8:00. Derecha, comportamiento del tráfico vehicular en Santa Cruz de la Sierra 8:00.
Análisis geoespacial del flujo vehicular metropolitano de Santa Cruz y de la ciudad de Santa Cruz de la Sierra, Bolivia
b. Flujo vehicular a horas 10:00
El flujo vehicular en la franja horaria de las 10:00 revela, en comparación, varios cambios significativos en la distribución del tránsito vehicular. En la imagen izquierda, correspondiente a la escala metropolitana, se observa una disminución en la intensidad de los flujos vehiculares en las áreas periurbanas y en las vías que conectan con zonas interprovinciales.
En cuanto a la imagen de la derecha correspondiente a Santa Cruz de la Sierra, la saturación en las vías troncales que conectan el centro urbano con las áreas periféricas muestra una ligera reducción. A pesar de ello, el núcleo central de la ciudad sigue experimentando niveles de congestión, lo que confirma la importancia de los anillos como elementos organizativos importantes para la movilidad urbana. Las intersecciones del Tercer Anillo Interno y Externo siguen siendo los nodos con mayor intensidad, aunque se aprecia una menor saturación en comparación con la franja de las 08:00.
Los mercados y centros de abastecimiento, previamente señalados, continúan siendo puntos neurálgicos de congestión alta, sumándose a estos la zona de influencia del Instituto Oncológico (conocido como Hospital Oncológico). Sin embargo, se debe reconocer que. en la franja horaria de las 10:00, la dispersión del tráfico es evidente mostrando un patrón de descongestión progresiva a medida que avanza la mañana, lo que sugiere una estabilización de los flujos (Figura 3).
3. Flujo vehicular horas 10:00 am
Fuente: C.I.U.D.A.D. (2024).
Datos: Google Maps (2024).
Nota: Izquierda, comportamiento del tráfico vehicular en el área metropolitana 10:00. Derecha, comportamiento del tráfico vehicular en Santa Cruz de la Sierra 10:00.
c. Flujo vehicular a horas 12:00
En el análisis del flujo vehicular correspondiente a las 12:00, se evidencia una reducción mayor del
tránsito vehicular en el ámbito metropolitano en comparación con las franjas horarias anteriores. Este comportamiento refleja una tendencia clara: los viajes departamentales, nacionales o internacionales suelen realizarse mayormente en las primeras horas de la mañana, lo que resulta en una disminución significativa del tránsito vehicular hacia el mediodía.
En la ciudad de Santa Cruz de la Sierra, los flujos vehiculares vuelven a intensificarse a las 12:00, coincidiendo con los recesos de las actividades laborales y académicas. Durante este periodo, se observa un incremento significativo en los desplazamientos hacia diversas zonas de la ciudad. Este cambio de comportamiento se produce como resultado del movimiento de personas que buscan retornar a sus hogares o realizar gestiones durante las horas de almuerzo, lo que contribuye a una mayor saturación de las vías principales.
Por otro lado, en este mismo horario, se percibe un aumento considerable en la congestión vehicular alrededor de los mercados, impulsado tanto por la gran cantidad de personas que se desplazan para realizar compras como por aquellos que buscan servicios de alimentación. Estos mercados, debido a su ubicación estratégica y a la oferta de alimentos a precios competitivos, atraen a un volumen significativo de consumidores, lo que agrava aún más el tráfico en sus inmediaciones.
Figura 4. Flujo Vehicular horas 12:00
Fuente: C.I.U.D.A.D. (2024).
Datos: Google Maps (2024).
Nota: Izquierda, comportamiento del tráfico vehicular en el área metropolitana 12:00. Derecha, comportamiento del tráfico vehicular en Santa Cruz de la Sierra 12:00 .
d. Flujo vehicular a horas 16:00.
En el análisis del flujo vehicular metropolitano correspondiente a las 16:00, se observa una ligera reducción en sus flujos vehiculares en comparación
Figura
Ricardo Ruiz Garvia, Cristhian Mendoza, Fabiana Heredia Orellana
con las horas pico de la mañana y el mediodía. Sin embargo, a pesar de esta estabilización, las rutas orientadas hacia los cuatro puntos cardinales continúan siendo las de mayor flujo y extensión, lo que indica que siguen funcionando como los principales ejes de distribución del tránsito vehicular en el área metropolitana.
En Santa Cruz de la Sierra, los flujos vehiculares presentan una estabilización a las 16:00, coincidiendo con la reanudación de las actividades académicas vespertinas y la continuidad de la jornada laboral. Durante este periodo, aunque la congestión sigue siendo notoria en las vías principales, se observa una disminución leve en su saturación en comparación con el mediodía.
Este fenómeno refleja una transición en los patrones de movilidad, donde los desplazamientos hacia comercios y servicios siguen presentes, pero, sin generar el mismo nivel de sobrecarga observado a las 12:00.
Asimismo, en este horario se sigue observando una mayor congestión en las áreas cercanas a los mercados y centros de abastecimiento, lo que ejerce una presión constante sobre la infraestructura vial. Esta situación provoca un tráfico continuamente ralentizado en estos sectores, afectando de manera significativa la fluidez vehicular y agravando los problemas de movilidad en estas zonas que se establecen como las zonas comerciales más concurridas (Figura 5).
Figura 5. Flujo Vehicular horas 16:00
Fuente: C.I.U.D.A.D. (2024).
Datos: Google Maps (2024).
Nota: Izquierda, comportamiento del tráfico vehicular en el área metropolitana 16:00. Derecha, comportamiento del tráfico vehicular en Santa Cruz de la Sierra 16:00.
Nota: C.I.U.D.A.D. (2024), con base en Google Traffic (2024).
e. Flujo vehicular a horas 18:00
Finalmente, a las 18:00, se evidencia un nuevo pico de congestión vehicular, comparable al observado a las 8:00. Las rutas metropolitanas vuelven a mostrar una intensa actividad, reflejando tanto los flujos de entrada como de salida de la mancha urbana. Este aumento genera una mayor saturación en varios puntos críticos de la ciudad. Asimismo, este patrón refuerza la importancia de las rutas de acceso y salida de la metrópoli para la distribución del tránsito vehicular durante las horas punta de la tarde.
En el análisis del flujo vehicular correspondiente a las 18:00, en Santa Cruz de la Sierra, se repiten varios patrones observados a las 8:00. Sin embargo, en este horario se evidencia una sobrecarga menor en la infraestructura vial debido a las diferencias en la rigidez de horarios escolares y laborales. A diferencia de las primeras horas de la mañana, en las que la mayoría de las instituciones educativas tienen un horario fijo de ingreso, las salidas escolares en la tarde son más flexibles, lo que distribuye de forma más gradual el tránsito vehicular relacionado con este sector. De manera similar, el ámbito laboral también presenta una mayor flexibilidad, lo que permite que el periodo de congestión sea menos abrupto y se extienda hasta aproximadamente las 19:30, cuando la intensidad del tránsito vehicular comienza a disminuir de manera significativa.
Los mercados continúan ejerciendo una influencia notable sobre los flujos vehiculares en Santa Cruz de la Sierra durante la franja horaria de las 18:00. En este periodo, la congestión alrededor de los mercados muestra una intensidad mayor en comparación con la observada a las 8:00, alcanzando niveles similares a los registrados al mediodía. La afluencia de personas que acuden a los mercados a esta hora se incrementa debido a la combinación de personas que realizan compras después de sus actividades laborales, así como aquellas que se dirigen a los servicios de alimentación. Esto convierte a las áreas comerciales en puntos neurálgicos de congestión, lo que agrava la presión sobre la infraestructura vial en sus inmediaciones y complica aún más la fluidez del tránsito vehicular en estos sectores (Figura 6).
Análisis geoespacial del flujo vehicular metropolitano de Santa Cruz y de la ciudad de Santa Cruz de la Sierra, Bolivia
Fuente: C.I.U.D.A.D. (2024).
Datos: Google Maps (2024).
Nota: Izquierda, comportamiento del tráfico vehicular en el área metropolitana 18:00. Derecha, comportamiento del tráfico vehicular en Santa Cruz de la Sierra 18:00.
Discusión
La congestión vehicular observada en Santa Cruz no es un fenómeno aislado, sino que refleja una tendencia común en áreas metropolitanas de países emergentes, donde el crecimiento urbano supera la capacidad de adaptación de la infraestructura vial y del transporte público (González-Aliste, Derpich y López, 2023). A diferencia de ciudades con modelos de urbanización más compactos, Santa Cruz presenta una dispersión significativa, lo que obliga a los habitantes a depender del automóvil particular para sus desplazamientos diarios (Ruiz, 2024a). Esta situación se agrava por la falta de alternativas de transporte público eficientes, lo que contribuye a la sobrecarga de las vías principales, especialmente durante las horas pico, como se evidencia en los datos recolectados a las 8:00 y las 18:00.
El análisis geoespacial realizado en este estudio permite identificar los puntos críticos de congestión a lo largo del día, demostrando que los patrones de tránsito vehicular, tanto metropolitanos como en Santa Cruz de la Sierra, están estrechamente ligados a los horarios laborales, académicos y comerciales.
Este estudio, por tanto, establece una base para entender cómo la morfología urbana, la expansión territorial y las actividades cotidianas afectan la distribución del tránsito vehicular y, en consecuencia, la calidad de vida de los habitantes. Para abordar esta problemática de manera integral, es importante considerar cuatro factores que permiten una mejor comprensión de su magnitud.
a. Modalidad
La modalidad urbana en Santa Cruz se caracteriza por ser básica, dependiente de un sistema de transporte público insuficiente compuesto principalmente por microbuses, minibuses, trufis y taxis, lo que no logra satisfacer la creciente demanda de la población. La carencia de intermodalidad —la integración de distintos medios de transporte— agrava el problema, ya que la mayoría de los ciudadanos recurren al transporte privado, incrementando el número de vehículos en circulación. Cualquier iniciativa de mejora debe alinearse con el "Proyecto de Plan Maestro para la Mejora del Transporte del Área Metropolitana de Santa Cruz" (JICA, 2017), que destaca la necesidad de implantar sistemas de transporte masivo e intermodal para afrontar eficazmente los problemas de congestión.
b. Infraestructura
La infraestructura vial de Santa Cruz tiene el potencial de mitigar los problemas de tránsito vehicular, como se muestra en los resultados. Sin embargo, el desafío principal es restaurar la estructura planificada originalmente por el Plan Techint (1969), que proponía un modelo urbano con anillos y radiales bien definidos (Limpias, 2016). Con la expansión descontrolada de la mancha urbana a nivel metropolitano, dicha estructura se ha distorsionado, lo que complica su recuperación. Afrontar la dispersión urbana actual mediante soluciones de infraestructura requiere inversiones sustanciales, ya que las áreas periféricas han crecido de manera desordenada (Ruiz, 2024a). Sumado a esto, los costos altos de construcción y de mantenimiento de nuevas vías representan un desafío considerable para las presentes y futuras autoridades locales.
c. Apropiación
Uno de los principales factores que exacerban la congestión vehicular es la apropiación ciudadana del espacio público, especialmente, alrededor de los mercados. Estas zonas, como se observa en los resultados, son puntos críticos de congestión debido a la concentración de actividades comerciales, lo que interfiere en la movilidad. La falta de regulaciones claras y efectivas sobre el uso del espacio público por parte de comerciantes y ciudadanos aumenta estos conflictos. Se requieren políticas y normativas más estrictas que aseguren un uso ordenado del espacio público, permitiendo que comerciantes, compradores y la ciudadanía convivan sin que la movilidad se vea gravemente afectada.
Figura 6. Flujo Vehicular horas 18:00
Ricardo Ruiz Garvia, Cristhian Mendoza, Fabiana Heredia Orellana
d. Hábito y costumbre
El uso masivo del transporte privado en Bolivia está fuertemente influenciado por el costo bajo de los carburantes, subvencionados por el Estado durante décadas. Este subsidio, que sitúa el precio de la gasolina en 0,53 dólares por litro, por debajo del precio internacional de 1,21 dólares por litro (Global Petrol Prices, 2024), ha fomentado un hábito de movilidad basado en el transporte privado. Sin
embargo, esta política de subsidio es insostenible a largo plazo, y si Bolivia adopta precios internacionales, los ciudadanos tendrán que ajustar sus hábitos de movilidad. Este cambio forzaría la adopción de un urbanismo de proximidad, como el modelo de la "ciudad de 15 minutos", en el que los servicios esenciales están a distancias cortas, reduciendo la dependencia del automóvil privado y promoviendo formas de transporte más sostenibles.
Conclusión
El uso de herramientas como Google Traffic y QGIS ha demostrado ser efectivo para obtener una visión clara y detallada de la densidad del tránsito vehicular y su comportamiento a lo largo del día. Estas herramientas geoespaciales han permitido visualizar de forma dinámica los flujos vehiculares en las principales rutas de la ciudad e identificar los puntos de congestión mayor. La integración de mapas de calor ha resultado ser una metodología óptima para destacar las zonas con impacto mayor en la movilidad. La capacidad de estas herramientas para ofrecer análisis en tiempo real y a gran escala las convierte en recursos óptimos para gestionar el crecimiento urbano y sus desafíos.
El análisis geoespacial llevado a cabo en este estudio revela las zonas de mayor congestión vehicular en el área metropolitana y en Santa Cruz de la Sierra. Las intersecciones en principales vías, como anillos y radiales, junto con áreas comerciales como el mercado Abasto, el mercado Mutualista y la Ramada,
se identifican como puntos críticos de congestión en varias franjas horarias a lo largo del día. Estas áreas comerciales, debido a la concentración alta de vehículos y su función como polos de actividad económica, demandan una intervención prioritaria en la planificación y gestión del tráfico. La interpretación precisa de estos datos es esencial para la toma de decisiones informada, lo que permitirá abordar de manera efectiva los problemas de movilidad en la ciudad y mejorar la calidad de vida de sus habitantes.
El estudio confirma la existencia de una variabilidad en los flujos vehiculares a lo largo del día, tanto en el ámbito metropolitano como en la ciudad de Santa Cruz de la Sierra. A las 8:00 y a las 18:00, se registran los picos más altos de congestión, coincidiendo con los horarios de mayor actividad laboral y escolar, mientras que a las 12:00 se produce un incremento adicional relacionado con los desplazamientos durante el receso laboral y académico. En cambio, las franjas de las 10:00 y de las 16:00, muestran una disminución en la saturación vehicular. Estos patrones
Figura 7. Comportamiento del flujo vehicular en el área metropolitana y Santa Cruz de la Sierra en distintas franjas horarias
Nota: C.I.U.D.A.D. (2024), con base en Google Maps (2024).
Análisis geoespacial del flujo vehicular metropolitano de Santa Cruz y de la ciudad de Santa Cruz de la Sierra, Bolivia
reflejan la relación directa entre la variabilidad del tráfico y las actividades económicas, laborales y educativas de la ciudad, lo que resalta la importancia de gestionar el tráfico en función de los horarios de afluencia mayor.
A partir de los datos obtenidos en este análisis, es posible desarrollar estrategias orientadas a reducir la congestión vehicular, basadas en enfoques multisistémicos y multiescalares. Estas estrategias podrían incluir la optimización del transporte público, el rediseño de las principales rutas de la ciudad, y la implantación de sistemas de transporte alternativo que reduzcan la dependencia del automóvil particular. La planificación urbana debe enfocarse en mejorar la infraestructura vial y la conectividad entre zonas, especialmente, en los nodos críticos de congestión como mercados y centros de abastecimiento. Asimismo, la creación de horarios flexibles en actividades laborales y escolares podría ayudar a distribuir mejor el tránsito vehicular a lo largo del día, mitigando los picos de saturación vehicular.
Referencias bibliográficas
Caniggia, G. y Maffei, G. L. (1995). Tipología de la edificación, estructura del espacio antrópico. Celeste Ediciones. ISBN: 84-8211-000-4.
Google. (2024). Google Maps [Servicio de mapas y tráfico]. https://support.google.com/maps/ answer/7576020?hl=es
Global Petrol Prices. (2024, 16 de septiembre). Precios del diésel, litro, 16-sept-2024. https:// es.globalpetrolprices.com/diesel_prices/
González-Aliste, P., Derpich, I., & López, M. (2023). Reducing urban traffic congestion via charging price. Sustainability, 15(3), 2086. https://doi. org/10.3390/su15032086
Jiang, D., Zhao, W., Wang, Y., & Wan, B. (2024). A spatiotemporal hierarchical analysis method for urban traffic congestion optimization based on calculation of road carrying capacity in spatial grids. ISPRS International Journal of GeoInformation, 13(2), 59. https://doi.org/10.3390/ ijgi13020059
Japan International Cooperation Agency (JICA). (2017, diciembre). Proyecto de plan maestro para la mejora del transporte del área metropolitana de Santa Cruz: Informe final. https://openjicareport. jica.go.jp/710/710/710_702_12302832.html
Limpias, V. H. (2016). Arquitectura contemporánea cruceña 1956-2016. Colegio de Arquitectos de Santa Cruz de la Sierra.
Ruiz, R., Negrete, M., Mendoza, C., Flores, E., Sandoval, J., & Limpias, V. H. (2023). Plano Metropolitano Gran Santa Cruz. Una base para un análisis sostenido de grandes datos en código abierto. VII ISUFH Conference, 174-179. https:// doi.org/10.7764/FADEU.LA.2023.02
Ruiz, R. (2024). Análisis geoespacial de la forma metropolitana de Santa Cruz, Bolivia. APORTES, 36, 73-86. https://doi.org/10.56992/a.v1i36.468
Ruiz, R. (2024a). Análisis de la ocupación físicoespacial en el área metropolitana de Santa Cruz, Bolivia mediante un plano figura-fondo. Arquitectura+, 9(17), 50-65. https://doi. org/10.5377/arquitectura.v9i17.17927
Urzagasti Saldías, E. (2014). El transporte público en Santa Cruz, una deuda con la ciudad. T’inkazos, 17(36), 33-44. http://www.scielo. org.bo/scielo.php?script=sci_arttext&pid =S1990-74512014000200003
Wei, P., Hao, S., Shi, Y., Anand, A., Wang, Y., Chu, M., & Ning, Z. (2024). Combining Google traffic map with deep learning model to predict street-level traffic-related air pollutants in a complex urban environment. Environment International, 191. https://doi.org/10.1016/j.envint.2024.108992
Zambrano Martínez, J. L. (2019). Efficient traffic management in urban environments (Tesis doctoral). Universitat Politècnica de València, Departamento de Informática de Sistemas y Computadores. P. 98.
Agradecimientos
Este artículo ha sido posible gracias al apoyo del programa UPSA - ANCB-SC.
Ricardo Ruiz Garvia, Cristhian Mendoza, Fabiana Heredia Orellana
Propuesta metodológica de cálculo de la inflación boliviana afectada por el tipo de cambio en el mercado real
Propuesta metodológica de cálculo de la inflación boliviana afectada por el tipo de cambio en el mercado real
Juan Fernando Subirana1
Resumen
El presente estudio introduce una metodología innovadora para calcular la inflación en Bolivia, considerando el impacto del tipo de cambio en el mercado real. Tradicionalmente, los índices de precios al consumidor (IPC) no han incorporado adecuadamente las fluctuaciones cambiarias, resultando en una subestimación de la inflación real percibida tanto por consumidores como por productores.
La metodología propuesta ajusta el IPC mediante la inclusión de una variable que identifica si los productos son importados y, por ende, sujetos a variaciones en el tipo de cambio. Este ajuste permite un cálculo preciso del impacto inflacionario real, reflejando de manera fiel la realidad económica de Bolivia.
Los resultados del estudio muestran que el IPC ajustado (IPCaj) revela una inflación significativamente mayor que la reportada oficialmente. Mientras el IPC oficial muestra una relativa estabilidad, los IPCaj basados en la percepción de consumidores y
1 Miembro del Consejo de Investigaciones de la ANCB-SC y Docente UPSA..
productores indican inflaciones de hasta el 19,7% para el periodo de junio de 2023 a junio de 2024. Este hallazgo sugiere que los productores están absorbiendo gran parte de los costos inflacionarios, lo que podría afectar sus márgenes de ganancia y la sostenibilidad a largo plazo.
Además, la investigación destaca la importancia de considerar las dinámicas del tipo de cambio en el diseño de políticas económicas. Las políticas actuales, que no se ajustan adecuadamente para estas variaciones, podrían no ser efectivas para mitigar los efectos adversos de la inflación. Una revisión y ajuste de estas políticas podría mejorar la estabilidad de precios y la competitividad de la economía boliviana.
Este estudio no sólo proporciona una herramienta metodológica valiosa para la medición de la inflación, sino que también ofrece insights críticos para la formulación de políticas económicas más adaptadas a las condiciones del mercado real. La implementación de esta metodología puede ayudar a las autoridades y a las empresas a tomar decisiones más informadas y estratégicas.
En conclusión, la propuesta metodológica presentada en este estudio aporta una nueva perspectiva para el análisis de la inflación en
Juan Fernando Subirana
Bolivia, subrayando la necesidad de considerar las fluctuaciones del tipo de cambio y ofreciendo una base sólida para futuras investigaciones y la formulación de políticas económicas más efectivas.
Palabras clave: Inflación boliviana, Tipo de cambio, Índice de Precios al Consumidor (IPC), Ajuste inflacionario, Metodología económica, Economía boliviana, Políticas económicas, Fluctuaciones cambiarias, Impacto inflacionario, Competitividad económica.
Abstract
This study introduces an innovative methodology for calculating inflation in Bolivia by considering the impact of exchange rates in the real market. Traditionally, consumer price indexes (CPI) have inadequately incorporated exchange rate fluctuations, resulting in an underestimation of the actual inflation perceived by both consumers and producers.
The proposed methodology adjusts the CPI by including a variable that identifies whether products are imported and thus subject to exchange rate variations. This adjustment allows for a more accurate calculation of the real inflation impact, reflecting Bolivia's economic reality more faithfully.
The study results show that the adjusted CPI (CPIaj) reveals significantly higher inflation than officially reported. While the official CPI shows relative stability, the CPIaj based on consumer and producer perceptions indicates inflation rates of up to 19,7% for the period June 2023 to June 2024. This finding suggests that producers are absorbing a large portion of inflationary costs, potentially affecting their profit margins and long-term sustainability.
Furthermore, the research highlights the importance of considering exchange rate dynamics in economic policy design. Current policies that do not adequately adjust for these variations may not effectively mitigate the adverse effects of inflation. Revising and adjusting these policies could improve price stability and the competitiveness of the Bolivian economy.
This study not only provides a valuable methodological tool for measuring inflation but also offers critical insights for formulating economic policies more adapted to real market conditions. Implementing this methodology can help authorities and businesses make more informed and strategic decisions.
In conclusion, the methodological proposal presented in this study offers a new perspective for analyzing inflation in Bolivia, emphasizing the need to consider exchange rate fluctuations and providing a solid foundation for future research and the formulation of more effective economic policies.
Keywords: Bolivian inflation, Exchange rate, Consumer Price Index (CPI), Inflation adjustment, Economic methodology, Bolivian economy, Economic policies, Exchange rate fluctuations, Inflationary impact, Economic competitiveness.
Introducción
La inflación es un fenómeno económico que ha sido profundamente cuestionado, estudiado por especialistas y protagonista central de análisis y de discusiones en materia económica. La inflación es una problemática ética que afecta la creación de las condiciones de bienestar que pueden surgir en torno a los desequilibrios de la economía.
En efecto, la inflación y su dinámica son un verdadero desafío para el diseño y aplicación de políticas económicas eficaces para generar un crecimiento duradero de la economía. Si bien es innegable el papel de ciertos coeficientes subyacentes en la problemática inflacionaria, básicamente se considera a la inflación como un problema de coordinación. La dinámica inflacionaria refleja un exceso de demanda, exceso que el sector real se encarga de modelar a través de indicadores cualitativos y a través de presiones en los costos que como resultado se muestran en el nivel de demanda y de ganancias (León Mendoza, 2024).
El fenómeno de la inflación responde a ciertas características que se sintetizan en dos efectos espaciales: espacio de costos y espacio de acciones. En el primero, el fenómeno involucra mayormente la porción relativa por lo que su evolución se entrama únicamente a la de una economía globalizada (Rosas, 2024); en el segundo, un aspecto económico que por su elevado promedio, rango y como o por ser entendido como imprevisible, genera condiciones que otorgan a lo monetario -tanto en la conducción de éste como en la respuesta- un papel insustituible (Barrutia Barreto et al., 2021).
Puede plantearse la cuestión de por qué vía se transforma la dinámica indiscreta de los precios en un fenómeno generalizado atravesando el llamado umbral de la inflación y cuáles son las posibles respuestas, tanto macro como microeconómicas,
Propuesta metodológica de cálculo de la inflación boliviana afectada por el tipo de cambio en el mercado real
a una eventual cifra de este tipo. Estas y todas las cuestiones vinculadas a los desequilibrios inflacionarios y sus consecuencias para las finanzas del sector público, el desempleo.
Análisis del Estado del Arte
Inflación es el aumento sostenido y generalizado del nivel de precios de bienes y servicios en un periodo definido de tiempo, generalmente, un año. Cuando el nivel general de precios sube, con cada unidad de moneda se adquieren menos bienes y servicios. Entre los factores económicos importantes que propician la inflación hay que mencionar el crecimiento del dinero en circulación frente a la oferta de bienes y servicios, lo que se conoce como inflación monetaria. Sin embargo, existen otros factores que generan inflación y que, combinados con una efectiva política monetaria de Gobierno, pueden aumentar el nivel de los precios. Se exponen algunos de ellos (De la Vega et al., 2022).
La inflación se basa principalmente en la Teoría Cuantitativa del Dinero, relacionando la demanda de dinero (Md) con la cantidad en circulación (M). Existen fundamentalmente dos aproximaciones básicas al Modelo Cuantitativo de la Inflación, conocidas como formulaciones del salario monetario y formulaciones del enfoque de la demanda y oferta de dinero, en otras palabras, la inflación por costes, es decir, un aumento de los costes de producción que los empresarios trasladan a los precios para mantener su rentabilidad y la inflación por demanda (Pacce et al., 2021). Fundamentalmente, la inflación, es el incremento de la masa monetaria en la economía lo que propicia un aumento del gasto agregado por encima de la producción potencial, aumentando la velocidad del dinero.
Detrás de la hiperinflación siempre está la excesiva emisión de dinero. El papel base desde mediados de los años treinta del pasado siglo hasta nada más terminar la Segunda Guerra Mundial, fue la doctrina de la teoría cuantitativa del dinero defendida por la generalidad de economistas en el mundo. Las fuertes inflaciones de posguerra la desacreditaron, aunque en los años cincuenta y sesenta del siglo XX, se mantuvo la fe en su capacidad para explicar el comportamiento inflacionista generalizado (Acosta et al., 2021).
a. Indicadores y Medición de la Inflación
En economía, existe un concepto de inflación que se define como el aumento generalizado y sostenido de los precios de los bienes y servicios que se refleja en la disminución del poder adquisitivo. En la inflación
también intervienen factores como la liquidez, la demanda y el precio de insumos, entre otras cosas.
Los efectos negativos de la inflación en una economía son ampliamente conocidos, puesto que afecta al consumidor y deteriora su capacidad de compra. Adicionalmente, se pierde confianza por parte de los agentes económicos en cuanto a la estabilidad de los precios y a la estabilidad de la economía en general, lo cual se ve reflejado en una disminución en la inversión. Esto se convierte en un freno a la estabilidad económica y al crecimiento económico.
La inflación es un fenómeno que ha sido estudiado y analizado por muchos años y por muchos economistas es considerado como el principal enemigo de la economía. Aunque muchos estados la buscan, el 25% de los economistas del Banco Central Europeo (BCE) están preocupados por signos claros de aceleración de los precios en algunos países del bloque (Kelton, 2021).
Distintos indicadores permiten medir la inflación, como el índice de precios al consumidor (IPC), una cesta de productos más representativa y que incluye impuestos y aranceles, lo que da un sesgo doméstico al indicador. Las expectativas de inflación que los inversionistas proyectan sobre un determinado periodo futuro jugarán un papel relevante en la evolución de la inflación en el corto plazo y probablemente en el mediano plazo, si bien es cierto que con un rezago de tiempo (Álvarez et al., 2022).
Dependiendo del modelo teórico que se discuta y consulte, la inflación puede estar determinada o explicada por diferentes variables.
b. Efectos de la inflación en la economía global
Deben ser considerados dos canales por los cuales la inflación puede interferir en la economía global: la desigualdad y la alteración en el poder de la moneda frente a monedas competitivas (MartínezManrique, 2020). La desigualdad de ingresos crea 'fricciones operativas que disminuyen el potencial de crecimiento económico'. Puede generar riesgos de deflación local y predispone a los países a profundas crisis financieras.
Por otra parte, otra actuación perjudicial de la inflación en la economía global es la de alterar permanentemente la competitividad de una economía respecto a las economías de sus socios
Juan Fernando Subirana
comerciales si la inflación es acumulativa frente a las inflaciones de las economías de los socios comerciales a causa de los tipos de cambio clavados: cuando nuestros precios han crecido gracias a una inflación acumulativa manteniéndose exigentes todos los bienes y servicios de la economía nacional frente a los precios de los bienes y servicios en los países con los que se comercian (Gaytán Cortés, 2021).
En resumen, la inflación puede tener efectos negativos en la economía global a través de la desigualdad de ingresos y la alteración en la competitividad de una economía. Es importante que los países tomen medidas para controlar la inflación y evitar estos efectos perjudiciales.
c. Efectos de la inflación en la economía local
La política económica monetaria se define como el control de la cantidad de dinero en circulación para controlar la estabilidad de los precios y el empleo, empleando una serie de instrumentos. Entre estos se tiene la fijación de tasas de interés, operaciones de mercado abierto y variaciones de encaje. En el pasado, la identificación entre expansión monetaria e inflación era evidente; sin embargo, el estudio del funcionamiento monetario y de sus consecuencias ha permitido ir más allá de aseveraciones intuitivas. La evolución monetaria influye sobre el sector real de una economía. Algunos autores indican que los procesos inflacionarios desestabilizan el sistema económico y crean incertidumbre (Rodríguez, 2021).
Entre las recomendaciones de políticas puestas en tela de juicio frente a la evolución inflacionaria, tenemos tres tipos de recomendaciones: i) aplicar políticas fiscales anticíclicas originales, en el sentido que impacten sobre la demanda, sea pública sea privada, y no mediante mecanismos de reducción o aumento de precios o salarios; ii) incrementar las tasas de interés para reducir la evolución inflacionaria; y, iii) validar aumentos significativos de los salarios nominales para atenuar el impacto recesivo de la política monetaria antiinflacionaria.
Rodríguez (2021) indica adicionalmente que, en términos aditivos, es posible afirmar que no todo exceso de dinero tiende a generar inflación. Hay que considerar tanto la evolución del PIB como la del sector monetario para analizar el comportamiento inflacionario de una economía. Las diferencias de inflación, al menos, en relación con periodos amplios, tienen que ver más con los cambios en el PNB potencial y con el comportamiento de factores
transables, como tasas de interés internacional, tasas de cambio, precios de exportaciones, cotización de inversiones financieras, entre otros elementos, que con factores exclusivamente monetarios.
d. Políticas y estrategias para combatir la inflación
En el caso contrario, en que la tasa de interés sea muy alta, los individuos ya no pedirán préstamos porque las tasas los asfixiarán y serán mayores a la tasa de rendimiento que desearían tener de sus inversiones. El producirse reducción en la demanda de préstamos sobre la oferta, obligará a subir el rendimiento de los títulos o préstamos.
Debido a la relevancia de la relación existente entre las tasas de interés y la inflación, las políticas de combate de la inflación parten de alguna institución autorizada, generalmente, del Banco Central, para intervenir en el mercado financiero, con el fin de seleccionar el nivel adecuado de la tasa de interés, con medidas que a corto y mediano plazo van a generar una reducción en el costo del crédito. De esta forma, se espera que la baja en la tasa del interés incentive al ahorro y la inversión, el primer efecto reducirá la demanda de dinero lo que dará como resultado una reducción en los niveles de precios (Visintini, 2022).
Las políticas de combate de la inflación adoptadas en los últimos años, por la mayoría de los bancos centrales del mundo, han bajado notablemente los niveles de inflación, aunque con grandes costos en lo que se refiere al desempleo, sobre todo, a los más afectados por los cambios estructurales impulsados por las reformas económicas (García Miralles, 2023).
Metodología
De acuerdo con la publicación del Instituto Nacional de Estadística (INE), documento Metodología IPC 2016 (Instituto Nacional de Estadística, 2019), se tienen doce (12) categorías de productos que aglutinan 397 productos detallados sobre los cuales se realizan mediciones mensuales para poder determinar el Índice de Precios al Consumidor (IPC) y, a su vez, este índice es empleado como base para reportar de forma regular la inflación boliviana, de acuerdo con la expresión
ecuación 1
En esta ecuación, se expone el ponderador (wi ) de cada una de las 12 categorías de productos: Alimentos y bebidas no alcohólicas, Bebidas alcohólicas y tabaco,
Propuesta metodológica de cálculo de la inflación boliviana afectada por el tipo de cambio en el mercado real
Prendas de vestir y calzado, Vivienda y servicios básicos, Muebles, bienes y servicios domésticos, Salud, Transporte, Comunicaciones, Recreación y cultura, Educación, Alimentos y bebidas consumidos fuera del hogar y Bienes y servicios diversos así como también se expone el índice de precios relativo de cada uno de los 397 productos identificados por el INE (pi,j ).
Figura 1. Ponderación de cada categoría sobre el IPC
Fuente: Instituto Nacional de Estadística, 2019.
Se muestra el peso relativo (wi ) de cada una de las 12 categorías citadas, que tienen un impacto en la construcción del IPC.
En este estudio se propone analizar mediante grupos focales de consumidores y productores de cada una de las 12 categorías de productos, la identificación si el producto es importado o no, es decir, si se requiere contar con divisas extranjeras para su adquisición o fabricación y, de esta manera, generar un indicador considerando las cotizaciones ajustadas del tipo de cambio (bolivianos por dólar estadounidense) del mercado real.
En este marco de acción, se calcula el indicador mediante la expresión:
ecuación 2
En la ecuación, se busca calcular el Índice de Precios al Consumidor Ajustado (IPCaj ) tomando como referencia la variable binaria que indica si el producto o servicio es generado fuera del sistema local (NLi,j ) y la variación del tipo de cambio en el mercado real (∆TCR).
Resultados Obtenidos
Realizadas las valoraciones de cada uno de los 397 productos que componen al IPC, se presentan los resultados, tanto de consumidores como de productores.
Tabla 1. Ponderación de precios y de divisas
CATEGORÍA
Alimentos y bebidas no alcohólicas
Bebidas alcohólicas y tabaco
Prendas de vestir y calzado
Vivienda y servicios básicos
Muebles, bienes y servicios domésticos
Ponderación del Índice de Precios al Consumidor
Ponderación de Divisas Percibida por el Consumidor
Ponderación de Divisas Percibida por el Productor
Alimentos y bebidas consumidos fuera del hogar
Bienes y servicios diversos
Se aprecia cómo los consumidores consideran que el 21,3% del IPC está afectado por las divisas, mientras que los productores con una visión más cercana a la realidad de los importadores, presentan un valor del 46,6%; esta diferencia cobra particular importancia ya que indica que el diferencial estaría siendo asumido como una reducción de margen por parte de los productores en la actualidad.
Considerando de manera adicional el movimiento del tipo de cambio del boliviano respecto al dólar estadounidense, se presenta la gráfica donde se observa una devaluación del boliviano de 40% frente a la divisa estadounidense.
Juan Fernando Subirana
2. Tipo de cambio oficial versus tipo de cambio del Mercado Real, enero 23-junio 24
Considerando estos valores se determina la relación del Índice de Precios al Consumidor desde una perspectiva oficial, la perspectiva de los consumidores y la perspectiva de los productores.
Se presenta una gráfica con valores de IPC oficial, ajustado a los consumidores y ajustado a la perspectiva de los productores.
Figura 3. IPC oficial, IPC ajustado a la perspectiva de los consumidores e IPC ajustado a la perspectiva de los productores
Se muestra que la diferencia entre los tres tipos de IPC es altamente significativa pues, sólo en el mes de junio-2024, la diferencia entre el IPC oficial y el IPC ajustado a la perspectiva del Consumidor y el IPC ajustado a la perspectiva del productor es de 8,5% y 9,3%, respectivamente.
2. Exposición de la inflación en distintos intervalos de tiempo
Se aprecia que mientras la inflación generada por el IPC oficial muestra relativa estabilidad, los indicadores de IPCaj para los consumidores ya superan los dos dígitos para los últimos 12 meses y el IPCaj de acuerdo con la percepción de los productores está próxima a 20% para el mismo periodo; sin embargo, la marcada diferencia sigue indicando que los productores están sacrificando margen y no están trasladando el 100% de la inflación al precio final.
Conclusiones
El presente estudio demuestra la relevancia de considerar el impacto del tipo de cambio en el cálculo de la inflación boliviana, proporcionando una metodología sistemática y replicable que refleja de manera precisa las condiciones económicas actuales. La metodología propuesta, que ajusta el Índice de Precios al Consumidor (IPC) con base en la variación del tipo de cambio en el mercado real, evidencia
que los indicadores oficiales pueden subestimar significativamente el nivel de inflación percibido tanto por consumidores como por productores.
Los resultados indican una disparidad considerable entre el IPC oficial y el IPC ajustado (IPCaj), sugiriendo que los productores están absorbiendo una parte sustancial de los costos inflacionarios, lo cual puede estar afectando sus márgenes de ganancia y la sostenibilidad a largo plazo. Este fenómeno es particularmente visible en los datos que muestran que, mientras la inflación oficial se mantiene relativamente estable, el IPCaj según la percepción de los productores alcanzó casi el 20% en el periodo de junio de 2023 a junio de 2024.
La investigación resalta la necesidad de incorporar variables que reflejen de manera fiel la realidad económica, como la dependencia de productos
Figura
Tabla
Propuesta metodológica de cálculo de la inflación boliviana afectada por el tipo de cambio en el mercado real
importados y la influencia de las fluctuaciones del tipo de cambio. Esta aproximación no sólo proporciona una imagen más completa del impacto inflacionario, sino que también ofrece una herramienta valiosa para la formulación de políticas económicas más efectivas y adaptadas a las condiciones del mercado real.
Asimismo, los hallazgos sugieren que las políticas económicas actuales deben reevaluarse para mitigar los efectos adversos de la inflación, especialmente en un contexto donde la volatilidad del tipo de cambio juega un papel crucial. La aplicación de políticas monetarias y fiscales precisas y ajustadas podría ayudar a estabilizar los precios y a mejorar la competitividad de la economía boliviana.
Este estudio abre la puerta a futuras investigaciones que utilicen datos más desagregados y metodologías avanzadas para seguir mejorando la precisión en la medición de la inflación. Además, brinda a las empresas privadas una comprensión más profunda del entorno competitivo, facilitando estrategias de adaptación más eficientes y sostenibles.
En conclusión, la metodología propuesta aporta una perspectiva novedosa y necesaria en el análisis de la inflación en Bolivia, subrayando la importancia de considerar las dinámicas del tipo de cambio en la elaboración de indicadores económicos y en la toma de decisiones políticas y empresariales.
Referencias Bibliográficas
Acosta, A. M., Bonomie, M. E., Urdaneta, M., & others. (2021). Costos de producción en unidades productivas familiares del sector panadero en Maracaibo-Zulia, Venezuela. Revista de ciencias sociales, 27(3), 491–507.
Álvarez, E., Brida, J. G., Martínez, M., & Mones, P. (2022). Análisis de redes complejas: Un estudio de la inflación en Uruguay. Revista Finanzas y Política Económica, 14(1), 131–166.
Barrutia Barreto, I., Silva Marchan, H. A., & Sánchez Sánchez, R. M. (2021). Consecuencias económicas y sociales de la inamovilidad humana bajo COVID-19: Caso de estudio Perú. Lecturas de economía, 94, 285–303.
De la Vega, P., Zack, G., & Calvo, J. (2022). Un análisis de los determinantes de la inflación en Argentina. Buenos Aires, Fundar
García Miralles, E. (2023). Medidas de apoyo frente a la crisis energética y al repunte de la inflación: Un análisis del coste y de los efectos distribucionales
de algunas de las actuaciones desplegadas según su grado de focalización. Boletín Económico/ Banco de España, 2023/T1, 15.
Gaytán Cortés, J. (2021). Estrategia financiera, teorías y modelos. Mercados y negocios, 22(44), 97–112. Instituto Nacional de Estadística. (2019). Documento Metodológico IPC 2016. INE. https://nube.ine.gob. bo/index.php/s/SmL3Be1jdVedU3P/download
Kelton, S. (2021). El mito del déficit: La teoría monetaria moderna y el nacimiento de la economía de la gente. Taurus.
León Mendoza, J. C. (2024). Libertad económica y emprendimiento empresarial en América Latina: 2013-2020.
Martínez-Manrique, R. (2020). El Índice de Precios al Consumidor en la provincia Santiago de Cuba: Una disyuntiva para reflexionar. Anuario Facultad de Ciencias Económicas y Empresariales, 42–53.
Pacce, M., Sánchez, I., & Suárez-Varela, M. (2021). El papel del coste de los derechos de emisión de CO2 y del encarecimiento del gas en la evolución reciente de los precios minoristas de la electricidad en España. Documentos Ocasionales/ Banco de España, 2120.
Rodríguez, C. (2021). Financiarización de la política fiscal y su impacto sobre la deuda pública de Colombia entre 1996-2015. Cuadernos de economía, 40(82), 253–282.
Rosas, J. (2024). Efecto de las tasas de interés en la economía local: Análisis comparativo EcuadorPanamá. Revista Científica Sinapsis, 24(1).
Visintini, A. A. (2022). Las políticas económicas en Argentina: Una visión histórica y analítica. Editorial Biblos.
Juan Fernando Subirana
Estudio para la determinación de un modelo estadístico para el pronóstico de la ocurrencia de accidentes – caso de estudio empresa Transportadora del Este
Este1
Celso Gustavo Villazón Montalván2
Introducción
El deseo de la humanidad a lo largo del tiempo ha sido poder determinar con relativa exactitud el momento en que se presentarán los eventos no deseados, ya sea con el fin de establecer acciones correctivas enfocadas en atender las consecuencias, o para determinar acciones preventivas para evitar la ocurrencia. La importancia de poder hacerlo radica en que la ocurrencia imprevista de estos eventos ocasiona un gran impacto social y económico en las organizaciones y en general en la sociedad, independiente que los eventos tengan un origen natural (inundaciones, terremotos, incendios, deslizamientos de tierra, etc.) o de origen antropogénico (actividades extractivas, de transformación o de comercio).
En este sentido, el disponer de información estadística y registros completos y estandarizados permite a las organizaciones realizar el análisis de los eventos y su causa raíz, para determinar las acciones preventivas o de mitigación que sean requeridas.
1 Financiado por el programa UPSA Horizonte 2034.
2 Miembro del Consejo de Investigaciones de la ANCB-SC y Docente UPSA..
Los aspectos teóricos relacionadas con la investigación y gestión de accidentes que se han desarrollado con el paso del tiempo, consideran a los casi accidentes, como un eslabón muy importante en la cadena de eventos, por lo que su análisis es fundamental para el pronóstico de la ocurrencia de accidentes.
En este sentido, el presente estudio se centró en el análisis de los casi accidentes y sus causas para identificar su relación con los accidentes que se presentaron en el periodo de tiempo que abarca el estudio.
Objetivo general
Es el de diseñar un modelo para el pronóstico de la ocurrencia de accidentes mediante el análisis de los casi accidentes en la empresa Transportadora del Este.
Palabras clave: Accidente, Casi-Cuasi Accidente, Incidente, Seguridad y Salud en el Trabajo, Acto Inseguro, Condición Insegura, Indicadores, Seguridad Vehicular, Capacitación.
Metodología
El presente trabajo corresponde a una investigación de tipo explicativa, cuantitativa y longitudinal.
Definiciones
Para una adecuada comprensión del estudio y sus resultados, es primordial uniformizar criterios y definiciones, por lo que se presentan las definiciones de los términos:
• Accidente. Suceso fortuito que tuvo como resultado lesiones y deterioro a la salud, afectación a los bienes, medio ambiente o reputación de la organización.
• Casi / Cuasi Accidente. Suceso fortuito que pudo causar o que tiene el potencial de causar lesiones y deterioro a la salud, afectación a los bienes, medio ambiente o reputación de la organización.
• Acto Inseguro. Acción realizada por un trabajador que puede causar un accidente.
• Condición Insegura. Situación de peligro (en el entorno laboral) que tiene el potencial de causar un accidente.
Relevamiento de la Información
La empresa “Transportadora del Este”, es una organización del sector de hidrocarburos que se encarga del transporte de gas natural por ducto para el abastecimiento del mercado local y para mercados de exportación. Cuenta con un Sistema de Gestión de la Calidad, Salud, Seguridad, Medio Ambiente y Social.
Las actividades que desarrolla la organización se dividen en:
• Actividades administrativas y Sala de Control en su oficina central en la ciudad de Santa Cruz de la Sierra, Bolivia.
• Actividades operativas y de mantenimiento en campo (estaciones de medición, instalaciones superficiales, derecho de vía).
Para la ejecución de sus actividades cuenta con personal propio y con contratos de servicio con empresas especializadas en temas de:
• Mantenimiento de líneas.
• Mantenimiento de sistemas de protección catódica.
• Mantenimiento de sistemas de comunicación satelital.
• Mantenimiento y calibración de válvulas y actuadores.
• Provisión de materiales, insumos y repuestos.
• Mantenimiento de sistemas eléctricos.
• Calibración de equipos de medición.
Al ejecutar las actividades en campo, los grupos de trabajo o cuadrillas se desplazan por vía terrestre utilizando vehículos 4x4 debidamente equipados según los requisitos de la organización, quedando el uso de transporte aéreo exclusivo para situaciones de emergencia.
La distancia desde la base (oficina central) hasta las instalaciones en campo y el tiempo que se demora es variable y puede oscilar entre los 300 km (5 horas) hasta 800 km (1.5 días considerando restricciones de velocidad y horarios autorizados para conducción). Estos traslados son realizados utilizando las vías camineras del sistema nacional.
La gestión de SSMS (Salud y Seguridad en el Trabajo, Medio Ambiente y Social) contempla, entre otros, los aspectos:
• Gestión del Personal.
• Competencias (formación, experiencia, capacitación).
• Condiciones de salud (examen médico, inmunización).
• Seguros y requisitos legales.
• Análisis de Riesgos.
• Gestión Ambiental.
• Relacionamiento Social.
• Gestión de Accidentes y Casi Accidentes.
• Gestión de Indicadores.
Se realiza una revisión y relevamiento de los datos estadísticos de la empresa considerando el periodo comprendido entre las gestiones 2009 a 2020. Es importante aclarar, que existe información estadística disponible de gestiones anteriores a la 2009 para su recopilación y análisis, sin embargo, al no estar estandarizada no se pueden completar todos los indicadores por lo que se encontrarían vacíos que podrían sesgar el análisis.
La información obtenida fue organizada en tablas por año considerando las categorías:
• Horas - hombre trabajadas.
• Kilómetros recorridos.
Celso Gustavo Villazón Montalván
• Cantidad de trabajadores.
• Fatalidades.
• Lesiones con tiempo perdido.
• Casos de trabajo restringido.
• Enfermedades ocupacionales.
Estudio para la determinación de un modelo estadístico para el pronóstico de la ocurrencia de accidentes – caso de estudio empresa Transportadora del Este
• Accidentes vehiculares.
• Horas - hombre en cuanto a capacitación.
• Casi accidentes.
Se presenta el resumen de los principales indicadores de las gestiones 2009 a 2020.
Tabla 1. Indicadores 2009 – 2020
INDICADOR
Fuente: Elaboración propia.
Datos: Empresa Transportadora del Este.
Se presentan las horas hombre trabajadas mensuales en el periodo 2009-2020.
Tabla 2. Horas Hombre Trabajadas 2009 – 2020
Fuente: Elaboración propia. Datos: Empresa Transportadora del Este.
Celso Gustavo Villazón Montalván
Con la información de la Tabla 2, se preparó la figura 1.
Fuente: Elaboración propia. Datos: Empresa Transportadora del Este.
Se presentan las horas hombre capacitadas mensuales en el periodo 2009-2020.
Fuente: Elaboración propia. Datos: Empresa Transportadora del Este.
Figura 1. Total Horas Hombre Trabajadas 2009 – 2020
Tabla 3. Horas Hombre Capacitación 2009 – 2020
Estudio para la determinación de un modelo estadístico para el pronóstico de la ocurrencia de accidentes – caso de estudio empresa Transportadora del Este
Con la información de la tabla 3, se genera la figura 2.
Fuente: Elaboración propia. Datos: Empresa Transportadora del Este.
Se presentan los kilómetros recorridos totales por mes durante el periodo 2009-2020.
GESTIÓN
Fuente: Elaboración propia. Datos: Empresa Transportadora del Este.
Figura 2. Total Horas Hombre Capacitación 2009 – 2020
Tabla 4. Kilómetros Recorridos 2009 – 2020
Con la información de la tabla 4, se genera la figura 3.
Fuente: Elaboración propia. Datos: Empresa Transportadora del Este.
Se presentan los accidentes vehiculares registrados en el periodo 2009-2020.
Fuente: Elaboración propia. Datos: Empresa Transportadora del Este.
Celso Gustavo Villazón Montalván
Figura 3. Total Kilómetros Recorridos 2009 – 2020.
Tabla 5. Accidentes Vehiculares 2009 – 2020
Estudio para la determinación de un modelo estadístico para el pronóstico de la ocurrencia de accidentes – caso de estudio empresa Transportadora del Este
Con la información de la tabla 5, se genera la figura 4.
Fuente: Elaboración propia.
Datos: Empresa Transportadora del Este.
Se sintetizan los casi accidentes reportados mensualmente durante el periodo 2009-2020.
Fuente: Elaboración propia. Datos: Empresa Transportadora del Este.
Figura 4. Total Accidentes Vehiculares 2009 – 2020
Tabla 6. Casi Accidentes Reportados 2009 – 2020
Celso Gustavo Villazón Montalván
Con la información de la tabla 6, se genera la figura 5.
Fuente: Elaboración propia. Datos: Empresa Transportadora del Este.
Análisis de la Información
Al analizar la información presentada en la Tabla 1, se observa que no se habían registrado eventos (Fatalidades, Lesiones con Tiempo Perdido, Casos de Trabajo Restringido, Enfermedades Ocupacionales) en el periodo en análisis, sin embargo, existían registros de Accidentes Vehiculares, por lo que se
determinó que era conveniente identificar cuáles reportes de Casi Accidente correspondían o estaban relacionados con aspectos vehiculares. Aplicando este criterio de clasificación, se identificaron el total de casi accidentes vehiculares reportados anualmente (Tabla 8).
Fuente: Elaboración propia. Datos: Empresa Transportadora del Este.
Figura 5. Total Casi Accidentes 2009 – 2020
Tabla 8. Indicadores 2009 – 2020
Fuente: Elaboración propia. Datos: Empresa Transportadora del Este.
Estudio para la determinación de un modelo estadístico para el pronóstico de la ocurrencia de accidentes – caso de estudio empresa Transportadora del Este
9. Accidentes y Casi Accidentes Vehiculares 2009 – 2020
Se realiza un análisis de causa de los casi accidentes y casi accidentes vehiculares reportados en el periodo en análisis para determinar si eran los Actos Inseguros o las Condiciones Inseguras los causantes de los casos reportados.
Se presentan los resultados obtenidos.
Tabla 10. Causa Casi Accidentes Reportados 2009 – 2020
GESTIÓN
Fuente: Elaboración propia.
Datos: Empresa Transportadora del Este.
Se presentan datos de casi accidentes vehiculares periodo 2009-2020.
Tabla 11. Causa Casi Accidentes Vehiculares Reportados 2009 –2020
GESTIÓN ACTO INSEGURO CONDICIÓN INSEGURA
Fuente: Elaboración propia.
Datos: Empresa Transportadora del Este.
Se procede a realizar un gráfico de cada tabla y se identifica que durante las gestiones 2009 al 2015, los actos inseguros predominaban como causa en el total de casi accidentes reportados y, a partir de esa gestión, la situación se invertía quedando las condiciones inseguras como principal causa de los casi incidentes reportados.
Tabla
Fuente: Elaboración propia.
Datos: Empresa Transportadora del Este.
Esta situación no se presenta en la causa de los casi accidentes vehiculares reportados, donde las causas de los reportes fueron, durante el periodo en análisis, las condiciones inseguras. Llama la atención esta situación ya que la teoría establece que las causas de los eventos están relacionadas en más de un 90%
con los actos de las personas, sin embargo, los datos en análisis presentaban una situación totalmente opuesta.
Se presenta la causa de los casi accidentes vehiculares.
Fuente: Elaboración propia.
Datos: Empresa Transportadora del Este.
Celso Gustavo Villazón Montalván
Figura 6. Causa Casi Accidentes Reportados 2009 – 2020
Figura 7. Causa Casi Accidentes Vehiculares Reportados 2009 – 2020
Estudio para la determinación de un modelo estadístico para el pronóstico de la ocurrencia de accidentes – caso de estudio empresa Transportadora del Este
Al encontrar esta inusual situación, se analiza si se podía identificar una relación entre los casi accidentes vehiculares reportados y los accidentes vehiculares
registrados, sin embargo, no fue posible encontrar ninguna relación razonable (Figura 8).
Fuente: Elaboración propia.
Datos: Empresa Transportadora del Este.
En este punto del estudio, se determina realizar un análisis de las causas de los accidentes vehiculares, obteniendo las categorías siguientes:
• Factor Humano – Falla planificación –Incumplimiento de normas.
• Factor Humano – Distracción – Descuido.
INDICADOR Factor humani - Falla planificaciónIncumplimiento de normas
• Terceros (exceso velocidad, falta pericia).
• Condición ambiental/ruta (visibilidad, tráfico, resbaladizo).
Se presenta la cantidad de eventos en cada categoría (Tabla 12 y Figura 9).
Factor humano - Distracción - Descuido Terceros (exceso velocidad, falta pericia)
Condición ambiental/ruta (visibilidad, tráfico, resbaladizo)
Causa accidente vehicular 3 5 3 3
Fuente: Elaboración propia.
Datos: Empresa Transportadora del Este.
Figura 8. Accidentes Vehiculares / Casi Accidentes Vehiculares Reportados
Tabla 12. Categorías Accidentes Vehiculares2009 – 2020
Con los datos de la tabla 12, se genera la figura 9.
9. Categorías Accidentes Vehiculares 2009 – 2020
Fuente: Elaboración propia.
Datos: Empresa Transportadora del Este.
Al analizar la causa de estos accidentes, se determina que el acto seguro prevalece a la condición insegura, situación que es consecuente con la teoría y totalmente opuesta a lo identificado en el análisis de causas de casi accidentes vehiculares (Figuras 10 y 11)
Fuente: Elaboración propia.
Datos: Empresa Transportadora del Este.
Celso Gustavo Villazón Montalván
Figura
Figura 10. Causa Accidentes Vehiculares Registrados 2009 – 2020
Estudio para la determinación de un modelo estadístico para el pronóstico de la ocurrencia de accidentes – caso de estudio empresa Transportadora del Este
Fuente: Elaboración propia.
Datos: Empresa Transportadora del Este.
Analizando estos graficos, se establece que si bien la gestión de los casi accidentes es fundamental como un factor preventivo, la aleatoriedad de los eventos y la imprevisibilidad del comportamiento humano, son factores que escapan al control de cualquier sistema de gestión establecido en las organizaciones.
Para tratar de identificar alguna otra relación que permita establecer algún criterio para el pronóstico, se analiza la información presentada (Figuras 1, 2, 3 y 4) para comprobar si existe alguna relación entre las horas - hombre trabajadas con las horas de capacitación y los kilómetros recorridos con los accidentes vehiculares; sin embargo, no fue posible identificar una relación clara y coherente entre los valores de estos indicadores.
Por tanto, no fue posible continuar con el análisis estadístico de los datos para la determinación de un modelo de pronóstico de eventos no deseados.
Conclusiones y recomendaciones
Se detalla las conclusiones y las recomendaciones emergentes del estudio.
Conclusiones
Estas son:
• Si bien no fue posible cumplir con el objetivo general planteado, el estudio permitió validar la importancia y pertinencia de la gestión de casi accidentes en una organización según los fundamentos teóricos de la Seguridad y Salud en el Trabajo.
La gestión de casi accidentes permite:
• Concientizar y capacitar al personal para que no cometa actos inseguros.
• Identificar y eliminar condiciones inseguras.
• Mantener actualizados procedimientos seguros de trabajo.
• Mantener actualizadas y vigentes medidas de control del riesgo.
• Identificar oportunidades de mejora y necesidades de capacitación.
• Mantener información estadística actualizada en las organizaciones permite realizar análisis para evaluar la eficacia de las medidas de control implantadas e identificar oportunidades de mejora.
• A pesar de los controles implantados y del compromiso del personal, los accidentes pueden presentarse debido a su carácter imprevisible.
• La no ocurrencia de sucesos demuestra la importancia de mantener las medidas de control implantadas. Dar de baja controles o minimizar esfuerzos porque “no pasa nada” es un error en el cual no deben incurrir las organizaciones.
• No es posible eliminar la aleatoriedad y la imprevisibilidad de la ocurrencia de los eventos no deseados. Si bien la probabilidad de ocurrencia puede minimizarse, nunca será cero.
• El factor humano es crítico en la ocurrencia de eventos no deseados, por lo que se deben cumplir los aspectos relacionados con su gestión como ser la capacitación permanente y la motivación.
Revista de la ANCB-SC | #07 ciencia y cultura cruceña
Figura 11. Causa Casi Accidentes Vehiculares Reportados 2009 – 2020
Celso Gustavo Villazón Montalván
Recomendaciones
Se detallan las mismas.
• Considerando la riqueza y la variedad de la información estadística disponible, se debe realizar más estudios para mejorar la gestión de la organización.
• Las organizaciones deben mantener actualizados sus registros con información estadística y deben analizar sus indicadores para canalizar sus esfuerzos con eficiencia.
• La ocurrencia de un suceso no debe desmotivar a los responsables de SST. Un evento no deseado es una oportunidad de aprendizaje y mejora para la gestión de la organización.
• Identificar herramientas estadísticas o alguna inteligencia artificial con la cual se pueda analizar la información disponible para complementar el estudio.
Referencias Bibliográficas
ASFAHL, C. RAY; RIESKE, DAVID W. (2010). Seguridad industrial y administración de la salud. 6a. edición. PEARSON EDUCACIÓN, México.
ORGANIZACIÓN INTERNACIONAL PARA LA ESTANDARIZACIÓN (2018) Norma Internacional ISO 45001:2018 - Sistemas de gestión de la seguridad y salud en el trabajo — Requisitos con orientación para su uso. 1ª. Edición. ISO, Suiza. STORCH DE GARCÍA, JOSÉ M.; GARCÍA MARTÍN, TOMÁS (2008). Seguridad Industrial en Plantas Químicas y Energéticas. 2ª. Edición. DÍAZ DE SANTOS S.A., España.