Aicarr Journal n. 93 settembre 2025

Page 1


LA RIVISTA PER I PROFESSIONISTI DEGLI IMPIANTI HVAC&R

DIRETTIVA CASE GREEN: LE LINEE GUIDA UE

INDUSTRIA

POMPE DI CALORE AD ALTA TEMPERATURA

DECARBONIZZ AZIONE DEGLI IMPIANTI TERMICI

PROTEZIONE DAL RADON E QUALITÀ DELL’ARIA

VENTILAZIONE DELLE METROPOLITANE IN AREE SISMICHE

BILANCIAMENTO IDRAULICO

DI UN SISTEMA RADIANTE

ANNO16 - SETTEMBRE 2025

VENTILAZIONE/MONITORAGGI

Comfort e benessere per un ambiente domestico sano!

Il nostro RG16V

Sviluppato secondo i principi della biomimetica, assicura la massima efficienza energetica grazie a un design compatto e ottimizzato. Ideale per spazi ridotti, garantisce un funzionamento silenzioso e consumi contenuti, in linea con i più elevati standard di sostenibilità.

▪ Livello di rumorosità minimo grazie a ZAflow

▪ Efficienza statica fino al 57,7%

▪ Design compatto con canalizzazione cavi integrata

▪ Mandata aria con O-ring conforme alla DIN 3771

Scopri di più sul nostro RG16V.

La decarbonizzazione non è mai stata così semplice

VRV 5 in pompa di calore rappresenta la massima espressione della tecnologia con refrigerante R32.

Un concentrato di innovazione tecnologica

Grazie all'esclusiva Tecnologia Shirudo di Daikin, che equipaggia

VRV 5 di tutti i dispositivi di controllo del refrigerante richiesti dalla normativa, per un'installazione essibile e senza pensieri.

Inoltre, grazie alla Tecnologia VRT (temperatura refrigerante variabile), unica sul mercato, è possibile ottimizzare le performance della macchina e garantire il massimo comfort dell'utente, sempre con la massima e cienza.

Periodico

Organo ufficiale AiCARR n. 93 settembre 2025 www.aicarrjournal.org

EDITORS IN CHIEF

Francis Allard (France)

Claudio Zilio (Italy)

HONORARY EDITOR

Bjarne Olesen (Denmark)

ASSOCIATE EDITORS

Karel Kabele (Czech Republic)

Valentina Serra (Italy)

SCIENTIFIC COMMITTEE

Ciro Aprea (Italy)

William Bahnfleth (USA)

Marco Beccali (Italy)

Umberto Berardi (Italy)

Anna Bogdan (Poland)

Busato Filippo (Italy)

Alberto Cavallini (Italy)

Iolanda Colda (Romania)

Stefano Paolo Corgnati (Italy)

Francesca R. d'Ambrosio (Italy)

Annunziata D’Orazio (Italy)

Filippo de’ Rossi (Italy)

Livio de Santoli (Italy)

Marco Dell’Isola (Italy)

Giorgio Ficco (Italy)

Marco Filippi (Italy)

Manuel C. Gameiro da Silva (Portugal)

Cesare M. Joppolo (Italy)

Dimitri Kaliakatsos (Italy)

Essam Khalil (Egypt)

Risto Kosonen (Finland)

Jarek Kurnitski (Latvia)

Renato M. Lazzarin (Italy)

Catalin Lungu (Romania)

Anna Magrini (Italy)

Zoltán Magyar (Hungary)

Rita M.A. Mastrullo (Italy)

Livio Mazzarella (Italy)

Arsen Melikov (Denmark)

Gino Moncalda Lo Giudice (Italy)

Gian Luca Morini (Italy

Boris Palella (Italy)

Federico Pedranzini (Italy)

Fabio Polonara (Italy)

Piercarlo Romagnoni (Italy)

Francesco Ruggiero (Italy)

Giovanni Semprini (Italy)

Jorn Toftum (Denmark)

Timothy Wentz (USA)

MANAGEMENT BOARD

Giorgio Albonetti, Luca Alberto Piterà, Erika Seghetti, Claudio Zilio

EDITORIAL BOARD

Umberto Berardi, Filippo Busato, Marco Noro, Massimiliano Pierini, Luca Alberto Piterà, Giuseppe Romano

REDAZIONE

Giorgio Albonetti | Direttore Responsabile

Erika Seghetti | Coordinamento Editoriale

PROGETTO GRAFICO E IMPAGINAZIONE

Marco Nigris

IMMAGINI Shutterstock

COLLABORATORI

Emiliano De Martin, Daniele Gava, Romano Borchiellini, Davide Papurello, Carlo Barbetta, Jacques Gandini, Fabio Minchio, Clara Peretti, Luca Alberto Piterà

PUBBLICITÀ

Costantino Cialfi | Direttore Commerciale – c.cialfi@lswr.it – cell. 346 705086

Ilaria Tandoi | Ufficio traffico – i.tandoi@lswr.it

SERVIZIO ABBONAMENTI abbonamenti.quine@lswr.it – tel. 02 864105 Abbonamento annuale (6 fascicoli): 55 €

PRODUZIONE

Antonio Iovene | Procurement Specialist – a.iovene@lswr.it – cell. 349 1811231 Stampa: New Press Edizioni Srl – Lomazzo (CO)

EDITORE

Quine srl

Giorgio Albonetti | Presidente Sede legale | Via Spadolini, 7 – 20141 Milano www.quine.it – info@quine.it – tel. 02 864105

Quine è iscritta al Registro Operatori della Comunicazione n° 12191 del 29/10/2005. Tutti i diritti di riproduzione degli articoli pubblicati sono riservati. Manoscritti, disegni, foto e altri materiali non si restituiscono.

TESTATA ASSOCIATA

AiCARR journal è una testata di proprietà di AiCARR – Associazione Italiana Condizionamento dell’Aria, Riscaldamento e Refrigerazione Via Melchiorre Gioia 168 – 20125 Milano Tel. +39 02 67479270 – Fax. +39 02 67479262 www.aicarr.org

Gli articoli presenti all’interno di AiCARR Journal sono il risultato di una libera e personale interpretazione dei relativi autori. In nessun caso le idee espresse dall’autore possono essere considerate come parere di AiCARR. Nel caso in cui qualche diritto di autore sia stato involontariamente leso, si prega di contattare l’autore dell’articolo, al fine di risolvere ogni possibile conflitto.

Crediti Formativi Professionali per gli autori di AiCARR Journal

Grazie all’accreditamento di AiCARR Journal presso il Consiglio Nazionale degli Ingegneri, agli ingegneri iscritti all’Albo che forniranno contributi alla rivista verranno attribuiti 2,5 CFP ad articolo pubblicato. Per la proposta di articoli, potete scriverci all’indirizzo di redazione: redazione.aicarrjournal@quine.it

SUBMIT YOUR PAPER

Tutti i membri dell'associazione possono sottoporre articoli per la pubblicazione. Ricordiamo che dal 1 aprile 2014, tutti i contributi autorali sono sottoposti a Blind Peer Rewiew.

www.aicarrjournal.org

Posta target magazine - LO/CONV/020/2010. Ai sensi dell'art. 13 Regolamento Europeo per la Protezione dei Dati Personali 679/2016 di seguito GDPR, i dati di tutti lettori saranno trattati sia manualmente, sia con strumenti informatici e saranno utilizzati per l’invio di questa e di altre pubblicazioni e di materiale informativo e promozionale. Le modalità di trattamento saranno conformi a quanto previsto dagli art. 5-6-7 del GDPR. I dati potranno essere comunicati a soggetti con i quali Quine srl intrattiene rapporti contrattuali necessari per l’invio delle copie della rivista. Il titolare del trattamento dei dati è Quine srl chiedere l’aggiornamento, l’integrazione, la cancellazione e ogni altra operazione di cui agli articoli 15-21 del GDPR.

CARATTERISTICHE PRINCIPALI

• Carrozzeria metallica

• Manico reclinabile

• Ruote grandi

• Filtro dell’aria lavabile

• Umidostato elettronico

• Doppio contaore

• Scarico continuo

• Sbrinamento a gas caldo

• Sovrapponibili

• 3 potenze disponibili

• Pompa scarico continuo (su richiesta)

IDEALI PER

• Cantieri edili

• Asciugatura massetti

• Asciugatura muri

• Posa pavimenti

• Grandi ambienti

• Processi industriali

• Noleggio

CLIMA , UN’EDIZIONE DI SUCCESSO

Dopo il lungo percorso di preparazione e avvicinamento di cui vi ho già scritto in altre occasioni (si veda ad esempio l’editoriale al numero 86 di AiCARR Journal), il 15° Congresso Mondiale REHVA CLIMA 2025 è stato organizzato da AiCARR presso il Campus Bovisa del Politecnico di Milano dal 4 al 6 giugno 2025. È stata un’edizione di successo del Congresso CLIMA, con più di 900 partecipanti provenienti da oltre 40 Paesi. Accademici, ricercatori, aziende e professionisti del settore HVAC, che hanno avuto l’opportunità unica di discutere a livello internazionale sui numerosi temi del Congresso: i nuovi sistemi per impianti di riscaldamento e condizionamento, per la ventilazione; l’impatto che i nuovi sistemi avranno sul comfort, sulla salute e sull’ambiente. Così come l’impatto sociale ed economico delle nuove tecnologie con uno sguardo verso il clima del futuro. Dovremo assicurare la salubrità degli edifici e al tempo stesso affrontare nuove sfide decarbonizzando il settore, garantendo basse emissioni anche attraverso bassi consumi energetici, coinvolgendo l’intera filiera dal progettista all’utente finale per renderli più consapevoli delle loro azioni anche attraverso nuovi approcci di monitoraggio e regolazione con il supporto dell’intelligenza artificiale.

La discussione e lo scambio sono stati supportati da circa 450 articoli accettati dopo la revisione tra pari, grazie al contributo di circa 200 revisori esterni. Le tre intense giornate di lavoro sono state aperte da tre keynote: la prima di Elisabetta Trezzani (Renzo Piano Building Workshop), Paolo Cresci (ARUP) e Mario Motta (Politecnico di Milano) sull’obiettivo Zero Energy da raggiungere nel nuovo Campus Bovisa del Politecnico di Milano. La seconda giornata è iniziata con un’eccellente rassegna del Prof. Ruzhu Wang dell’Università Jiao Tong di Shanghai sulla ricerca e sviluppo nell’ambito delle tecnologie e applicazioni delle pompe di calore. Il Prof. Srinivas Garimella di Georgiatech (Usa) ha poi aperto la terza giornata introducendo un quadro integrato che coinvolge edificio, impianto, gli occupanti e il quartiere per la decarbonizzazione degli edifici.

Accanto alle presentazioni scientifiche che saranno presto pubblicate nella collana “Lecture Notes in Civil Engineering” edita da Springer Nature Switzerland AG, un contributo decisivo allo scambio

tecnico e scientifico tra i partecipanti è venuto da numerosi workshop dove sono stati presentati gli sviluppi dei più recenti progetti di ricerca internazionali, le tecnologie emergenti nel settore HVAC, le principali problematiche progettuali legate alle nuove normative internazionali. Interessanti spunti sono arrivati anche dalla Commissione Europea grazie a Pau Garcia Audi, Policy Officer nel campo dell’efficienza energetica negli edifici, e Niels Lagefoged, Vice Capo Unità, Esperto Senior, ENER.B3 Efficienza Energetica: Edifici e Prodotti. I partecipanti hanno potuto continuare le loro discussioni e avere importanti opportunità di networking nell’area espositiva messa a disposizione dagli sponsor a cui va un ringraziamento speciale per il loro supporto finanziario e, soprattutto, per i loro contributi in termini di idee e di spunti tecnici, organizzativi e scientifici.

Molti partecipanti sono stati anche positivamente “contagiati” dal fresco entusiasmo degli studenti che hanno partecipato attivamente, anche attraverso le tre competizioni studentesche (ovvero la REHVA Student competition, la HVAC World Student Competition e la Healthy Buildings Design Competition).

AiCARR ha avuto il piacere di offrire alcune “gocce” di stile italiano attraverso i buffet durante i pranzi di networking e la caffetteria sempre aperta. La magnifica Sala delle Colonne del Museo Nazionale Scienza e Tecnologia “Leonardo da Vinci” ha fatto da cornice alla cena di gala.

A tutti i partecipanti è stato offerto, anche con il supporto di Aicarr Formazione, un graditissimo concerto di musica barocca italiana e un cocktail di benvenuto al Teatro Lirico di Milano.

Il Congresso ha ricevuto il patrocinio della Regione Lombardia, del Comune di Milano, di ASHRAE, CAHVAC, JSRAE, IEQ Global Alliance e dell’Istituto Internazionale del Freddo.

Grazie al contributo di tutta la Comunità di AiCARR, l’Associazione è orgogliosa di aver offerto ai numerosissimi partecipanti internazionali un Congresso di altissimo livello scientifico e tecnologico che ha rappresentato un’occasione di networking unica oltre che un esempio di “stile italiano” molto apprezzato dai partecipanti.

Claudio Zilio, Presidente AiCARR

POTENZA, EFFICIENZA E COMFORT A RIDOTTO IMPATTO AMBIENTALE

POLIVALENTE DA ESTERNO CONDENSATA AD ARIA, PER SISTEMI A 2 E 4 TUBI

La serie NPG assicura la produzione simultanea e indipendente di acqua calda e di acqua refrigerata; sono disponibili due versioni: ad alta efficienza o ad alta efficienza silenziata. Il doppio circuito frigorifero e l’impiego di valvole di espansione elettroniche assicurano la massima efficienza stagionale.

La macchina impiega il fluido refrigerante di nuova generazione R32, che permette di ridurre notevolmente l’impatto sull’ambiente.

Grazie al sistema di controllo PCO5, è possibile attuare una regolazione completa tramite la tastiera Touch screen da 7”, con il vantaggio di poter salvare tutti i dati su SD card. Inoltre, la funzione Master-Slave consente di controllare due unità in parallelo, massimizzando il rendimento del sistema. Grazie alla modalità Night Mode, è possibile impostare un profilo di funzionamento silenziato, ideale per le ore serali.

20

NORMATIVA

Linee guida per l’attuazione della Direttiva (UE) 2024/1275: un quadro di supporto alla decarbonizzazione del patrimonio edilizio europeo

Dalla Commissione europea un pacchetto di linee guida che chiariscono l’implementazione pratica delle disposizioni più rilevanti della Direttiva

L.A. Piterà

24

Pompe di calore ad alta temperatura e industria: l’approccio progettuale

Analisi dei fattori determinanti nelle valutazioni progettuali e le criticità di carattere tecnico ed economico che influenzano le scelte inerenti l’introduzione delle pompe di calore ad alta temperatura nei contesti industriali

F. Minchio

RINNOVABILI

30

Il calore nel comparto dei processi industriali, una nuova visione che accosta ai combustibili fossili le energie rinnovabili termiche

La messa in campo di strategie di efficientamento, recupero energetico e decarbonizzazione degli impianti termici nell’industria è una strada percorribile con numerose tecnologie ormai mature e disponibili

J. Gandini

RADON

38

Protezione dal radon e qualità dell’aria negli edifici: efficienza energetica e aspetti impiantistici

La Ventilazione Meccanica Controllata è una tecnologia in grado di integrare gli obiettivi di risparmio energetico e garanzia di una buona qualità dell’aria, cioè di riduzione delle concentrazioni di radon mediante diluzione

C. Peretti

AREE SISMICHE

42

Sistemi di ventilazione delle metropolitane in aree sismiche (Parte 1)

Valutazione sismica dei componenti non strutturali rispetto ad alcuni codici sismici internazionali e focus su Eurocodice e norme tecniche per le Costruzioni NTC 2018

R. Borchiellini, D. Papurello, C. Barbetta

BILANCIAMENTO IDRAULICO

50

Analisi di una rete di distribuzione di un circuito idraulico di un soffitto radiante con sistema di ritorno inverso

Un metodo che consente di equilibrare i circuiti senza l’utilizzo di organi di bilanciamento è quello di progettare il circuito secondo il principio di Tichelmann

E. De Martin, D. Gava

Novità Prodotti

COMPRESSORI SCROLL A BASSO GWP E PROPANO

POMPA DI CALORE PER ESTERNI AD ALTA EFFICIENZA ECO-COMPATIBILE

FULDA è la nuova linea di pompe di calore sviluppata e prodotta da INNOVA in grado di garantire elevata efficienza con basse temperature dell’aria, perfetta integrazione termica nelle applicazioni ad alta temperatura e un basso impatto ambientale grazie all’uso di un gas refrigerante naturale (propano – R290) in risposta alle rinnovate richieste dei progettisti e del mercato. Rigorosamente in classe energetica A+++ o A++, tutti i modelli della pompa di calore FULDA utilizzano per la gestione del circuito frigorifero il gas R290: un refrigerante naturale  che si caratterizza per le migliori prestazioni in termini di trasferimento del calore, dalla riduzione del potenziale di riscaldamento

Un doppio debutto nella gamma prodotti del player mondiale di primo piano nella climatizzazione e refrigerazione BITZER, che lancia le nuove serie di compressori scroll ORBIT+ e ORBIT PRO. Il lancio coincide con l’apertura della nuova linea di produzione Scroll in Germania, un investimento fortemente voluto dal gruppo BITZER mirato a perseguire la leadership tecnologica anche in questo mercato. La produzione delle nuove gamme si colloca in un panorama sempre più normato, competitivo e attento alle emissioni, in linea con l’evoluzione tecnologica del settore e l’attuale corsa verso soluzioni HVAC&R a basso impatto ambientale. La serie ORBIT+, perfetta per chi cerca massima efficienza con refrigeranti HFC/HFO a basso GWP, si distingue per l’integrazione di motori sincroni a magneti permanenti (LSPM), con un rendimento energetico superiore rispetto ai motori asincroni tradizionali. Un compressore particolarmente indicato per sistemi chiller e pompe di calore ad alta efficienza, pensato per offrire flessibilità anche nelle configurazioni multiple. La nuova linea ORBIT PRO è invece specificamente progettata per il funzionamento con R290 (propano), una soluzione robusta, affidabile e adatta alle applicazioni reversibili in pompa di calore, sia in ambito residenziale che commerciale. Temperature di evaporazione comprese tra –30 °C e +30 °C, condensazione tra +10 °C e +80 °C e capacità frigorifere da 16 a 64 kW sono caratteristiche tecniche volte a garantire ampia copertura operativa, mentre il design meccanico è ottimizzato per gestire in sicurezza un refrigerante infiammabile come il R290, senza compromessi sulle performance.  www.bitzer.de

globale (Global Warming Potential = 3) e da un potenziale di esaurimento dello strato di ozono (ODP) pari a 0, rispetto ai tradizionali gas sintetici utilizzati nella maggior parte delle pompe di calore in commercio. I vantaggi tecnologici delle pompe di calore FULDA di INNOVA permettono, inoltre, di ottenere altri importantissimi benefici, come, ad esempio, l’alto livello di benessere termico nell’edificio a fronte del contenuto consumo di elettricità e le superiori temperature di funzionamento che le consentono di adattarsi perfettamente agli impianti esistenti (set point fino a 75 °C). La gamma FULDA di INNOVA si compone di due modelli FULDA M1 e FULDA H1 che si presentano con un’estetica completamente rinnovata semplice ed elegante. FULDA H1, oltre a mettere a disposizione gli stessi vantaggi del modello monoblocco, offre anche un’unità a torre dotata di accumulo integrato (200 l) per la produzione istantanea dell’acqua calda sanitaria. Anche in questo caso, il design sobrio e compatto, in abbinamento a dimensioni standard (b. 60 × 60 cm, h. 200 cm) facilitano l’installazione a vista dell’unità a torre anche all’interno degli spazi abitati.  FULDA M1 e H1 raggiungono importanti performance di riferimento grazie all’uso del compressore Twin Rotary DC inverter e all’elevata qualità della componentistica interna: trasduttori di pressione per garantire prevalenza minima impianto e per diagnostica, degasatore professionale con valvola di sfiato e valvola sicurezza, circolatore a velocità variabile a elevata prevalenza abbinato a misuratore di portata per adattarsi al meglio alle condizioni di impianto.  Efficienza stagionale in riscaldamento con valori di SCOP fino a 5,05  (A 7 °C BS, W 35 °C), e in raffrescamento raggiunge un valore SEER fino a di 5,64 (A 35 °C BS, W 7 °C). Disponibili nelle versioni monofase (5M, 7M, 9M, 12M e 15M) e trifase (9T, 12T, 15T), FULDA M1 e H1 di INNOVA mettono a disposizione differenti potenze da 5,11 kW a 14,45 kW in riscaldamento (A 7 °C BS; W 55 °C) e da 3,74 kW a 10,87 kW in raffrescamento (A 35 °C BS; W 7 °C), con possibilità di funzionamento coordinato e in cascata con più pompe di calore con apposito kit di gestione. www.innovaenergie.com

Novità Prodotti

POMPA DI CALORE A INCASSO

CSI IN Auriga Compact/Compact+ è la nuova soluzione proposta da Baxi per chi desidera un sistema di riscaldamento compatto, efficiente e versatile in ambito residenziale. Questo innovativo sistema a pompa di calore a incasso unisce, infatti, un design ultracompatto, la massima efficienza energetica e un’elevata flessibilità d'installazione. Con una profondità di soli 35 cm, CSI IN Auriga Compact/Compact+ è perfetta per gli spazi più ristretti e soluzioni a incasso, garantendo un'installazione discreta e funzionale senza rinunciare alle prestazioni.

CSI IN Auriga Compact offre due configurazioni possibili nella stessa cassa di contenimento:

• CSI IN Auriga Compact: è dotata di bollitore sanitario da 150 litri in acciaio inox, modulo idraulico e valvola a 3 vie. La pompa di calore monoblocco abbinata (da 6, 8 e 10 kW) soddisfa le richieste di ACS e fornisce energia per la climatizzazione, sia invernale che estiva.

• CSI IN Auriga Compact+: aggiunge un separatore idraulico da 17 litri, una pompa di rilancio e la possibilità di installare una seconda pompa (accessorio).

Inoltre, i sistemi CSI IN Auriga Compact/Compact+ sono installabili a incasso a muro all’interno delle pareti dell’abitazione (grazie all’apposita cassa di contenimento), oppure all’interno di un armadio tecnico di contenimento, ove ciò non sia possibile.

CSI IN Auriga Compact/Compact+ offre prestazioni superiori e soddisfa i requisiti delle detrazioni fiscali e del Conto Termico. Grazie all'alta efficienza della pompa di calore, permette di ottimizzare il consumo energetico assicurando comfort e sostenibilità. Grazie alla gestione elettronica evoluta ma di facile utilizzo e al continuo monitoraggio dei fattori climatici esterni, il sistema è in grado di verificare puntualmente l’apporto di energia rinnovabile e il rendimento della stessa. Nel caso di condizioni di temperatura esterna avverse e di valori di umidità critici, il sistema fa intervenire le resistenze elettriche (disponibili come accessorio) necessarie per garantire sempre un comfort ottimale. www.baxi.it

POMPE DI CALORE ARIA-ARIA

La gamma di pompe di calore aria-aria di Olimpia Splendid si amplia con l’ingresso di Nexya All-inOne: un sistema multisplit completo, che permette sia la climatizzazione sia la produzione dell’acqua calda sanitaria. L’impianto si compone infatti di una unità esterna da 8,6 kW di potenza massima in raffrescamento e 8,9 kW in riscaldamento, abbinabile a una o più unità interne a parete (fino a un massimo di tre da 9/12/18.000 BTU/h) e a un serbatoio di accumulo ACS da 190 litri (con resistenza elettrica integrativa da 2 kW). L’estrema semplicità e flessibilità dell’impianto lo rendono la soluzione ideale sia per le nuove costruzioni sia per gli interventi di riqualificazione finalizzati a efficientare ed elettrificare i consumi termici e idrici, che mediamente rappresentano l’80% del fabbisogno energetico di una casa (fonte: TEHA and Enel Foundation dossier, 2024). Completezza e semplicità impiantistica non sono gli unici punti di forza di Nexya All-in-One, che si distingue anche per la massima efficienza tecnologica, raggiungendo la classe energetica A++ in raffrescamento e A+ in produzione ACS. Inoltre, rispetto ai tradizionali sistemi di climatizzazione e produzione di acqua calda sanitaria, che prevedono la gestione separata dei due circuiti frigoriferi, il funzionamento in parallelo permette di recuperare il calore normalmente espulso dall’unità esterna, durante il funzionamento in raffrescamento, e di utilizzarlo per la produzione di ACS nel serbatoio di accumulo. Il recupero di calore può essere totale o parziale, a seconda della potenza termica richiesta dal bollitore e dal numero di unità interne attive nell’erogazione del comfort climatico. Nexya All-in-One è una soluzione semplice anche dal punto di vista delle possibilità di controllo. Oltre che dal tradizionale telecomando e display a bordo macchina, le unità interne a parete e il serbatoio di accumulo sono dotati di wi-fi integrato e possono quindi essere comandati da remoto attraverso l’app mobile OS Comfort (gestione separata). L’intero impianto è inoltre predisposto per interfacciarsi con BMS di terze parti, per una gestione domotica integrata. www.olimpiasplendid.it

Ogni ciclo, un nuovo

SISTEMI E IMPIANTI PER IL TRATTAMENTO DELLE ACQUE REFLUE

Recupero, trattamento e riutilizzo acque grigie

Recupero e riutilizzo acqua piovana

Trattamento reflui civili e industriali

Trattamento acque meteoriche

Trattamento acque da autolavaggi

Impianti di laminazione

VIENI A TROVARCI A

PAD. B7 STAND 103-202

RIMINI 04-07 NOVEMBRE 2025

ARIOSA DOT CONQUISTA IL RED DOT DESIGN AWARD 2025

L’8 luglio 2025, nella prestigiosa cornice dell’Aalto Theatre di Essen, in Germania, si è tenuta la cerimonia di premiazione del Red Dot Award: Product Design 2025, uno degli appuntamenti più autorevoli e attesi a livello internazionale nel panorama del design industriale. Davanti a una platea composta da oltre 1.200 ospiti provenienti da tutto il mondo, il riconoscimento è stato assegnato a Ariosa DOT, l’unità di ventilazione meccanica controllata (VMC) progettata da Valsir, nella categoria Heating and Air Conditioning Technology

Il prodotto si è distinto per l’eleganza essenziale del design e per l’eccellente integrazione funzionale negli ambienti abitativi contemporanei, elementi che hanno convinto la giuria internazionale composta da esperti del settore. Per l’azienda bresciana, si tratta di un importante traguardo che conferma il valore della progettazione italiana sullo scenario globale e l’impegno costante nell’offrire soluzioni che uniscano benessere, efficienza energetica e innovazione

Ariosa DOT nasce come risposta ai contesti in cui non è possibile adottare una soluzione VMC centralizzata. Progettata per ambienti fino a 70 m², si installa facilmente su qualsiasi parete perimetrale grazie a due semplici fori da 125 mm e a un sistema di fissaggio con dima e staffe incluse. Una volta collegata alla rete elettrica, l’unità è subito operativa.

Dal punto di vista tecnologico, Ariosa DOT è equipaggiata con filtri ISO ePM1 e ISO Coarse, capaci di trattenere polveri, smog, allergeni, virus, batteri e persino CO₂ e umidità in eccesso, contribuendo al miglioramento della qualità dell’aria interna. Lo scambiatore di calore a flussi incrociati consente un recupero energetico superiore al 90%, riducendo in modo significativo i consumi. È inoltre disponibile la versione Ariosa DOT HP, dotata di circuito frigorifero integrato per la deumidificazione dell’aria in ingresso.

Pensata per garantire il massimo comfort acustico, Ariosa DOT utilizza ventilatori elettronici a regolazione automatica, e può essere gestita tramite app grazie al modulo Wi-Fi integrato, che segnala anche quando è necessario pulire i filtri. Il tutto è racchiuso in un design moderno e minimale, con dimensioni di 95 × 65 cm e una profondità contenuta di soli 18 cm.

La vittoria al Red Dot Design Award rappresenta una conferma della direzione intrapresa da Valsir nel campo della progettazione per il benessere domestico e rafforza l’identità del brand all’interno del panorama del design internazionale. Un riconoscimento che premia la capacità di coniugare estetica, tecnologia e funzionalità nel segno della qualità Made in Italy

RAINPLUS

La soluzione al problema delle bombe d’acqua

Negli ultimi anni le precipitazioni sono caratterizzate da picchi di piovosità violenti e improvvisi sempre più frequenti.

Rainplus rappresenta la più efficiente tecnologia per il drenaggio delle acque piovane in grado di gestire precipitazioni anche estreme, ed è perfetto per la copertura di edifici di grandi dimensioni, anche nel contesto della ristrutturazione.

Novità Prodotti

CONFIGURATORE 3D PER VMC

Helty, azienda di riferimento nella progettazione e produzione di sistemi di ventilazione meccanica controllata decentralizzata, presenta il nuovo configuratore 3D dedicato al sistema di VMC Flow40. Uno strumento digitale avanzato che consente a progettisti, installatori, imprese edili e utenti privati di esplorare in modo dettagliato il funzionamento e l’integrazione dell’unità di VMC Helty Flow40 all’interno di un ambiente, grazie a una rappresentazione tridimensionale facilmente navigabile.  All’interno del configuratore è possibile effettuare un tour virtuale completo del prodotto, con focus dedicati all’installazione, all’utilizzo quotidiano e alle operazioni di manutenzione. Il modello interattivo consente di visualizzare l’unità VMC integrata a scomparsa nella muratura, simulandone il comportamento in un contesto reale, con sezioni trasversali e viste esplose che facilitano la comprensione delle componenti interne e delle fasi operative. Consente inoltre di visualizzare in modo chiaro l’impatto estetico ridotto ai minimi termini sia all’interno che all’esterno dell’edificio, optando tra le diverse configurazioni di cover interne e di gestione delle griglie di aerazione esterne. Il configuratore rappresenta un’evoluzione concreta nel percorso di digitalizzazione e di arricchimento

dell’esperienza utente; uno strumento che Helty ha integrato sul proprio sito e che aggiunge nuove opportunità anche alle numerose iniziative di formazione e didattica promosse dalla Helty Academy verso rivenditori, installatori e progettisti. L’obiettivo è quello di offrire soluzioni sempre più trasparenti, intuitive e adatte a supportare le scelte progettuali e di acquisto, contribuendo a promuovere una cultura diffusa della salubrità negli ambienti indoor. www.heltyair.com

APP PER IL CONTROLLO INTELLIGENTE DEL COMFORT DOMESTICO

Panasonic Heating & Ventilation Air Conditioning annuncia il lancio della nuova app Aquarea Home. Disponibile su Google Play e App Store, l’app consente agli utenti finali di controllare e monitorare in modo semplice e pratico, ovunque e in qualsiasi momento, la propria gamma di soluzioni Aquarea direttamente da smartphone o tablet.

Con questo lancio, Panasonic dimostra la propria volontà di investire in soluzioni digitali a supporto della gamma Aquarea in continua espansione, offrendo la possibilità di gestire il comfort domestico in modo efficiente e conveniente.

L’app Aquarea Home è compatibile con gli smart fan coil Aquarea Air, Aquarea Loop, le soluzioni di ventilazione e RAC Solo, scegliendo la configurazione dotata di connettività Wi-Fi integrata. Per le pompe di calore Aquarea e i sistemi privi di Wi-Fi, è invece possibile utilizzare l’accessorio Home Network Hub. Grazie a un’interfaccia intuitiva e facile da utilizzare, l’app consente di creare scenari personalizzati per ogni stanza o ambiente della casa, con la possibilità di impostare temperature specifiche per ciascuna stanza e unità. È inoltre possibile programmare orari settimanali, adattando le impostazioni in modo semplice e immediato per garantire il massimo livello di comfort. L’app Aquarea Home si inserisce all’interno di una gamma di applicazioni online dedicate alla gestione delle pompe di calore Aquarea e dei terminali di riscaldamento collegati, tra cui Comfort Cloud e l’app tado®. www.aircon.panasonic.eu

INGEGNERIA INDUSTRIALE

SISTEMA DI FISSAGGIO PER CARICHI PESANTI

Profili in 4 sezioni diverse*, asolati sui 4 lati

Montaggio con bullone dentato CENTUM® T-Lock Plus e T-Lock

Carico massimo per bullone 16kN

Ottima resistenza alla torsione

Installazione rapida e versatile

Scopri di più

Novità Prodotti

VENTILCONVETTORE A PARETE ALTA

GHW è il ventilconvettore a parete alta di Galletti con motore EC, valvola On/Off integrata e design compatto, pensato per offrire prestazioni elevate anche in ambienti di dimensioni contenute.

GHW di Galletti risponde perfettamente alle esigenze di comfort termico in ambito residenziale e terziario grazie all’integrazione di un motore a commutazione elettronica EC con tecnologia inverter: una soluzione intelligente che, adattando automaticamente la velocità del ventilatore in base alle effettive necessità dell’ambiente, unisce efficienza energetica, ottimizzazione dei consumi e massima flessibilità d’installazione. Oltre a queste importantissime peculiarità, questa soluzione tecnologica consente di ottenere anche una significativa riduzione della rumorosità, migliorando il comfort acustico negli ambienti in cui è installata (es. abitazioni, uffici, hotel e spazi commerciali). La modalità Eco è pensata per offrire il massimo comfort, riducendo al minimo i consumi energetici; il ventilatore funzionando alla minima velocità, crea un ambiente silenzioso e piacevole. È l’opzione ideale per le ore notturne, assicurando un riposo tranquillo e senza sprechi di energia. Dal punto di vista dell’installazione, GHW di Galletti rappresenta una scelta strategica: la configurazione a parete alta, infatti, consente di liberare la superficie a pavimento assicurando una distribuzione più omogenea dell’aria all’interno del locale, con un conseguente miglioramento del comfort percepito e una maggiore libertà nella disposizione degli arredi. Fornito con valvola a 3 vie On/Off integrata, GHW di Galletti è pronto all’uso riducendo sensibilmente i tempi e i costi di installazione. Gli attacchi con tubi flessibili, inoltre, facilitano ulteriormente il collegamento all’impianto idronico, rendendo l’unità estremamente versatile e adattabile a diverse configurazioni impiantistiche.

CLIMATIZZARE CON COMFORT

Samsung offre una serie di consigli per scegliere WindFree™ S2:

1. Basta fastidiosi getti d’aria fredda. Le correnti d'aria dirette sono spesso responsabili di dolori cervicali e risvegli improvvisi. La tecnologia esclusiva WindFree™ risolve efficacemente il problema grazie a migliaia di microfori che diffondono l’aria uniformemente e delicatamente, con una velocità inferiore a 0,15 m/s. Risultato? Un clima fresco e piacevole senza getti d’aria diretti.

2. Umidità eccessiva? Mai più un tormento. L’umidità rende spesso gli ambienti domestici sgradevoli e poco confortevoli. Con Dry Comfort e il sensore integrato, WindFree™ S2 abbassa efficacemente il livello di umidità, mantenendo stabile la temperatura sia in inverno che in estate.

GHW di Galletti è fornito di un telecomando a infrarossi, semplice e intuitivo che consente all’utente di regolare temperatura, velocità e modalità operative con un semplice gesto.

Inoltre, GHW di Galletti è predisposto per l’integrazione in sistemi di supervisione avanzati, grazie alla compatibilità con il protocollo Modbus, elemento chiave per applicazioni in edifici smart e sistemi BMS. www.galletti.com

3. Addio ai consumi energetici elevati. A chi pone particolare attenzione ai costi in bolletta, WindFree™ S2, grazie alla sua classe energetica fino ad A+++/A+++, offre una soluzione intelligente. Il compressore AI Twin Rotary si avvale dell’IA per regolare automaticamente la temperatura e ottimizzare i consumi, eliminando così ogni spreco. Inoltre, la modalità AI Energy consente di ottimizzare il consumo energetico, agendo sulla frequenza del compressore e garantendo al contempo un risparmio energetico fino al 30% rispetto ai metodi tradizionali.

4. Clima perfetto, sempre sotto controllo. L’integrazione con il sistema SmartThings consente di gestire comodamente il climatizzatore da remoto. La funzionalità AI Comfort adegua automaticamente le condizioni interne alle preferenze individuali e all’ambiente circostante. Inoltre, grazie alla funzione Welcome Cooling, il climatizzatore si attiva automaticamente quando si è nelle vicinanze dell'abitazione, assicurando un ambiente sempre fresco e confortevole. L’app SmartThings inoltre rileva se si lascia l’abitazione senza spegnere il climatizzatore e manda una notifica per avvertire l’utente.

5. Sonno tranquillo. WindFree™ Wearable Good Sleep si connette ai dispositivi Galaxy Watch e Galaxy Ring, regolando automaticamente la temperatura ideale durante il riposo e l’AI automaticamente imposta un programma personalizzato per il sonno per creare il clima ideale per un sonno profondo e piacevole, senza i fastidiosi getti d’aria diretti per garantire il massimo comfort anche durante il sonno. La certezza di un sonno indisturbato e rigenerante è finalmente realtà. Samsung WindFree™ S2, disponibile in vari modelli – inclusa la nuova ed elegante versione black per il residenziale – rappresenta la soluzione ideale per vivere serenamente l’estate e dimenticare ogni disagio. www.samsung.it/climatesolutions

IMMERGAS LANCIA MAGIS M TOP: EFFICIENZA SENZA COMPROMESSI

Immergas, leader italiano nel settore delle soluzioni per il comfort domestico, segna un importante passo avanti nel campo delle tecnologie sostenibili con la nuova gamma di pompe di calore aria/acqua monoblocco MAGIS M TOP in R290.

Il lancio di questa linea rappresenta un traguardo significativo: per la prima volta, queste pompe di calore altamente innovative sono progettate, assemblate, collaudate e certificate presso lo stabilimento Immergas di Lentigione di Brescello (RE).

Alta efficienza e versatilità

Le pompe di calore MAGIS M TOP sono state progettate per offrire massima efficienza energetica, sostenibilità e flessibilità d’uso. Questi sistemi compatti e completi di vaso d’espansione e sicurezze, sono configurabili per riscaldamento, raffrescamento e produzione di acqua calda sanitaria (ACS) e si distinguono per l’utilizzo del refrigerante naturale R290 (propano). Quest’ultimo vanta un potenziale di riscaldamento globale (GWP) praticamente nullo, pari a 3, e non ha alcun impatto sullo strato di ozono, posizionando la nuova gamma al vertice delle tecnologie eco-compatibili.

Sul fronte delle prestazioni, la temperatura di mandata massima in riscaldamento raggiunge i 75 °C (65 °C in sanitario senza integrazione lato bollitore), rendendo questa soluzione adatta all’integrazione con diversi terminali, come radiatori, pannelli radianti e ventilconvettori. MAGIS M TOP è disponibile in sei versioni (4 monofase e 2 trifase “T”) con potenze da 5 kW a 16 kW, per coprire le diverse necessità sia in ambito residenziale che in contesti terziari di piccole dimensioni. Inoltre, offrono una straordinaria flessibilità d’installazione per adattarsi a qualsiasi esigenza progettuale. È infatti possibile configurarle in modalità singola per abitazioni standard, oppure in batteria per edifici con maggiori richieste energetiche.

Gestione intelligente e comfort acustico

MAGIS M TOP integra la tecnologia avanzata del pannello di controllo NEXIS, un’interfaccia dotata di display TFT da 4,3 pollici con funzionalità di sensore temperatura e umidità di tipo evoluto con programmazione oraria. Grazie al Gateway Wi-Fi V2 opzionale, è possibile gestire il sistema da remoto tramite app dedicata IMMER Comfort o portale web, rendendo compatibile

il sistema con assistenti vocali come Alexa e Google Home. Questo rende l’esperienza d’uso semplice e intuitiva, con la possibilità per l’utente di programmare e personalizzare le modalità di funzionamento nel dettaglio, e permette al CAT (Centro di Assistenza Tecnica) di verificare il corretto funzionamento grazie alla gestione errori/OTA con notifiche pop-up. Inoltre, la scheda elettronica di gestione di serie E-BOX TOP, permette il controllo avanzato dei parametri operativi tramite protocollo Modbus, arrivando anche a gestire fino a 3 zone d’impianto miscelate.

Silenziosità e comfort garantiti

Il comfort acustico è garantito dalla tecnologia Silent Mode e da una ventola DC inverter di ultima generazione, che mantiene la rumorosità al minimo, anche durante le ore notturne.

Normative, detrazioni fiscali e sostenibilità

La conformità alle più recenti normative europee in materia di efficienza energetica e sostenibilità ambientale rende questa gamma una scelta ideale per accedere a incentivi come Ecobonus e Conto Termico. In particolare, le pompe di calore MAGIS M TOP raggiungono la classe energetica A+++ in riscaldamento a bassa temperatura (35 °C) e A++ a medie temperature (55 °C), assicurando bassi consumi e una netta riduzione delle emissioni di CO2

La scelta di progettare e testare MAGIS M TOP presso lo stabilimento di Lentigione conferma il ruolo strategico di Immergas nello sviluppo tecnologico italiano. Questo approccio garantisce elevati standard qualitativi lungo tutto il ciclo produttivo, dall’assemblaggio alla fase di collaudo finale.

Novità Prodotti

ISOLAMENTO TERMICO AL TOP CON I SISTEMI RADIANTI A PAVIMENTO

La divisione Building Solutions di REHAU, azienda leader nello sviluppo di soluzioni per la climatizzazione evoluta degli edifici, aggiorna la sua gamma di sistemi radianti a pavimento con RAUTHERM SPEED TECH e VARIONOVA TECH. Coniugando elevate prestazioni termiche con la massima resistenza meccanica, i due nuovi pannelli portano, per la prima volta nel settore degli impianti radianti, lo speciale materiale isolante ottenuto miscelando EPS bianco ed EPS Silver con grafite, riconfermando REHAU pioniera nell’offerta di soluzioni per un’edilizia di qualità, sempre più orientata al risparmio energetico. Il nuovo pannello di posa ad aggancio rapido RAUTHERM SPEED TECH e il nuovo pannello sagomato VARIONOVA TECH combinano le elevate performance offerte dall’EPS grafitato con la solidità e compattezza dell’EPS bianco, offrendo ai professionisti termoidraulici due soluzioni dall’isolamento termico superiore, per realizzare impianti di riscaldamento/raffrescamento radiante.  Le novità REHAU preservano tutti i vantaggi in termini di flessibilità di installazione dei loro predecessori.

In particolare, il fissaggio dei tubi RAUTHERM NEO-X5 K è agevolato dal tessuto ad aggancio rapido laminato sul lato superiore del pannello RAUTHERM SPEED TECH. La particolare struttura delle bugne di VARIONOVA TECH consente, invece, l’alloggiamento sicuro dei circuiti radianti e un collegamento a tenuta stagna permanente tra i pannelli mediante pellicola termoformata. Per soddisfare le più disparate esigenze progettuali e costruttive, i nuovi sistemi di REHAU Building Solutions sono disponibili in diversi spessori isolanti: 10, 23, 30, 38 e 50, per il pannello RAUTHERM SPEED TECH, e in spessore totale di 31, 43, 58 e 70, per il pannello VARIONOVA TECH. Entrambe le soluzioni di posa sono inoltre declinate nella versione anticalpestio 30-2, con valori di abbattimento acustico di 28 dB. Con l’importante aggiornamento di gamma, REHAU Building Solutions è la prima azienda ad applicare il materiale isolante ottenuto miscelando EPS bianco ed EPS Silver grafitato, già collaudato in edilizia, nell’ambito dei sistemi radianti, riconfermandosi un partner di soluzioni per la climatizzazione orientate al futuro.   www.rehau.com

GIUNTO

INTELLIGENTE PER IMPIANTI HVAC

MEFA Italia amplia la propria offerta nel settore delle soluzioni per impianti antincendio e HVAC con l’introduzione sul mercato italiano di Fitpro®, un giunto innovativo pensato per rivoluzionare l’installazione di tubazioni scanalate negli impianti antincendio sprinkler e nei sistemi HVAC. Progettato per offrire prestazioni elevate in termini di rapidità, affidabilità e semplicità, il nuovo giunto Fitpro®, progettato dall’azienda belga Profit by Piping Logistics e distribuito in Italia da MEFA, rappresenta una nuova generazione di giunti meccanici che risponde alle reali esigenze dei professionisti del settore. Uno degli aspetti distintivi del giunto Fitpro® è la sua capacità di ridurre drasticamente i tempi di installazione. Il design preassemblato e la guarnizione pre-lubrificata consentono di completare il collegamento tra le tubazioni in sole due fasi, a differenza degli otto passaggi richiesti dai giunti rigidi tradizionali. Questo si traduce in un risparmio di tempo fino al 70%, con vantaggi concreti in termini di efficienza in cantiere e riduzione dei costi di manodopera. In un impianto di grandi dimensioni, ad esempio, l’installazione di 10.000 sprinkler può essere completata risparmiando oltre 200 ore di lavoro. Il nuovo giunto Fitpro® è stato progettato con l’obiettivo di garantire la massima compatibilità e versatilità: è disponibile nelle misure da 1¼" a 4", è adatto a tutti i tipi di scanalature conformi allo standard AWWA, e viene offerto in due versioni — zincato o verniciato rosso — a seconda dell’applicazione. Omologato FM APPROVED e CNBOP, Fitpro®, con una pressione di esercizio fino a 2 bar, è stato sottoposto a severi test di collaudo fino a 83 bar per garantirne la sicurezza e la durata nel tempo. Le applicazioni del giunto Fitpro® di MEFA spaziano dagli impianti antincendio a umido e a secco utilizzati in magazzini, strutture sanitarie, hotel, edifici residenziali e trasporti

pubblici, fino ai sistemi HVAC più complessi, come quelli per il condizionamento, la refrigerazione, l’aria compressa o i circuiti solari termici. In ciascuno di questi ambiti, il giunto si distingue per l’installazione semplice e priva di errori, per l’assenza di perdite idrauliche e per la disponibilità immediata grazie a una strategia di approvvigionamento rapido e costante.

Con il nuovo giunto Fitpro®, MEFA conferma il proprio impegno a supportare progettisti e installatori con soluzioni tecniche avanzate, affidabili e capaci di semplificare il lavoro quotidiano. Questo nuovo prodotto si inserisce perfettamente nella filosofia aziendale che unisce innovazione, qualità e servizio tecnico a misura del cliente. www.mefa.it

GREE, SOLUZIONI AFFIDABILI ED EFFICIENTI PER SISTEMI A POMPA DI CALORE

Gree, leader mondiale nel raffreddamento, propone anche soluzioni per ogni necessità di riscaldamento e di produzione di acqua calda sanitaria offrendo soluzioni tecnologicamente avanzate pensate per la sostituzione di sistemi tradizionali e l’efficientamento energetico degli edifici. Un approccio progettuale che unisce innovazione, affidabilità e versatilità, adattandosi alle esigenze di ogni tipo di abitazione e di zona climatica.

Per chi necessita esclusivamente di integrare la produzione di acqua calda sanitaria (ACS), Gree propone la nuova pompa di calore dedicata Hombask, nelle taglie da 200 e 270 litri, entrambe dotate di resistenza elettrica integrativa ed anodo elettronico. Hombask è un sistema indipendente di ultima generazione progettato per garantire la massima efficienza nella produzione di ACS, utilizzando il refrigerante naturale R290 e classificato in Classe A+ per l’efficienza energetica.

Dotata di compressore e motore del ventilatore modulanti assicura elevate prestazioni e un’ottimizzazione dei consumi energetici grazie a una gestione intelligente del sistema. Le prestazioni offerte dal sistema, permettono di accedere ai relativi incentivi quali Conto Termico, Eco-Bonus e Super-Bonus. L’efficienza è garantita anche dai COP elevati che riducono i tempi di riscaldamento dell’accumulo ed i relativi consumi elettrici.

Tutte queste performance vengono raggiunte senza compromettere il comfort domestico: il sistema è progettato per operare con un alto livello di silenziosità, conseguenza di un attento studio dell’isolamento e dell’ottimizzazione dei componenti interni.

L’attenzione progettuale nello sviluppo dei prodotti si riflette in ogni elemento: Il serbatoio è protetto internamente da una smaltatura ai cristalli in titanio.

Lo scambiatore di calore che avvolge il serbatoio è realizzato con tubi piatti di alluminio. La sezione di passaggio è realizzata da microcanali con geometria variabile: la forma squadrata minimizza le perdite di carico nella porzione di scambiatore che opera ad alta temperatura, mentre in quella a temperatura inferiore la forma ad ingranaggio ottimizza lo scambio nella fase di sottoraffreddamento del refrigerante.

re gli ingombri del 40%. Il motore è dotato di magneti permanenti con ottimizzazione degli impulsi leggeri a bassa coppia. Il sistema riesce così ad essere efficace anche con soli 150 gr di refrigerante R290.

Il sistema è inoltre dotato di valvola a 4 vie che permette uno sbrinamento rapido ed omogeneo con inversione di ciclo.

La pompa di calore Hombask è dotata di un pratico pannello-comandi Wi-Fi che può essere facilmente spostato e installato in un altro ambiente, consentendo di monitorare in modo agevole e costante le condizioni di funzionamento e la disponibilità di acqua calda. L’intuitiva interfaccia facilita inoltre la programmazione per ottimizzare comfort e consumi in base ad ogni esigenza e permette di programmare il ciclo anti-legionella.

La funzione Girasole, garantisce un ulteriore risparmio energetico: grazie alla sua tecnologia di autoapprendimento, questa modalità ottimizza il riscaldamento dell’acqua, attivandosi quando la temperatura esterna è più elevata.

cienti:

Anche il compressore, appositamente sviluppato per refrigerante naturale R290, denota lo sforzo dell’azienda di offrire soluzioni efficienti: è stato progettato per ridur-

L’unità può essere installata all’interno dell’abitazione, preferibilmente in ambienti con temperature sempre >5 °C, come lavanderia, garage o locale tecnico, oppure all’esterno, purchè adeguatamente riparata dalle intemperie. A seconda delle condizioni, è possibile canalizzare sia la presa che l’uscita dell’aria verso l’esterno oppure lasciarle libere.

Linee guida per l’attuazione della Direttiva (UE) 2024/1275: un quadro di supporto

alla decarbonizzazione del patrimonio edilizio europeo

Dalla Commissione europea un pacchetto di linee guida che chiariscono l’implementazione pratica delle disposizioni più rilevanti della direttiva

L.A. Piterà*

La Direttiva (UE) 2024/1275 sulla prestazione energetica nell’edilizia rappresenta uno dei pilastri fondamentali del Green Deal europeo. La sua attuazione richiede un insieme articolato di misure tecniche, normative e finanziarie che gli Stati membri devono

integrare nei propri ordinamenti. Per facilitare questo processo, la Commissione Europea ha pubblicato un pacchetto di linee guida, lo scorso 30 giugno, volte a chiarire e supportare

l’implementazione pratica delle disposizioni più rilevanti della direttiva. Il presente articolo offre una sintesi strutturata di tali linee guida, evidenziando –per ciascun ambito – cosa prevede la

direttiva e quali raccomandazioni vengono fornite ai Paesi membri.

1. Edifici a emissioni zero (ZEB) Dal 2028 per il settore pubblico e dal 2030 per tutti i nuovi edifici, sarà obbligatorio il rispetto dei requisiti ZEB: domanda energetica molto bassa, assenza di emissioni dirette da combustibili fossili, copertura con fonti rinnovabili o prive di carbonio.

Le linee guida chiariscono che:

• è vietato l’uso di fonti fossili in sito;

• il fabbisogno deve essere coperto da FER locali, comunità energetiche o reti efficienti;

• la domanda energetica espressa in energia primaria totale (kWh/m2|ª) deve essere almeno il 10% inferiore agli Nearly Zero Energy Buildings (NZEB) del 2024;

• le emissioni operative (kgCO₂eq/m²|ª) devono tenere conto di quelle dirette e indirette.

È inoltre richiesto che i sistemi tecnici siano reattivi alla domanda di rete (es. demand response), e che le soglie Zero Emission Buildings (ZEB) siano notificate alla Commissione entro il 2026.

2. GWP lungo il ciclo di vita

Dal 2028 (dal 2030 per edifici < 1.000 m²), sarà obbligatorio dichiarare nell’APE il Global Warming Potential (GWP) lungo il ciclo di vita.

Entro il 2027 ogni Stato dovrà definire una roadmap con valori limite progressivamente più stringenti.

Il percorso si articola in quattro fasi: adozione della metodologia UE su GWP (in arrivo nel 2025), raccolta di dati da edifici reali, analisi statistica dei GWP, definizione dei limiti per tipologia e zona climatica.

Le linee guida incentivano strumenti digitali e condivisione dati fra

Stati membri e l’integrazione del GWP sin dalle prime fasi del progetto edilizio.

3. Standard minimi e ristrutturazione

La direttiva impone:

• soglie minime di prestazione per il 16% e 26% del patrimonio non residenziale peggiore entro il 2030 e 2033;

• una traiettoria nazionale di riduzione del consumo per il parco residenziale, con baseline 2020 e target progressivi al 2050.

Le soglie devono essere declinate per destinazione d’uso e zona climatica. Sono previste esenzioni motivate.

È richiesto almeno il 55% di riduzione energetica tramite la riqualificazione del 43% degli edifici peggiori. Le misure devono essere accompagnate da incentivi, assistenza tecnica e passaporti di ristrutturazione.

4. Passaporti di ristrutturazione

Entro il 2026 gli Stati membri dovranno adottare uno schema nazionale per i passaporti di ristrutturazione, che forniscano una roadmap personalizzata verso il livello ZEB.

Devono includere:

• prestazioni attuali (kWh/m2|ª e Classe APE) e obiettivo finale;

• fasi ottimizzate di intervento;

• impatti energetici, ambientali ed economici;

• suggerimenti tecnologici;

• compatibilità con APE e logbook digitali.

5. Scambio dei dati

La Direttiva (UE) 2024/1275 riconosce a proprietari, inquilini e gestori il diritto di accesso diretto ai dati statici relativi ai sistemi edilizi, al fine di incentivare l’innovazione nei servizi smart building, agevolare la ristrutturazione e garantire la piena interoperabilità a livello europeo.

Le linee guida chiariscono che i dati interessati includono informazioni “statiche”, come trasmittanze, potenze impiantistiche o predisposizioni per la mobilità elettrica, ma non i dati dinamici (es. consumi in tempo reale), regolati dal Data Act.

L’accesso deve essere gratuito per gli utenti e disponibile, in forma equa, anche per soggetti terzi autorizzati. L’attuazione operativa sarà disciplinata da atti esecutivi, che definiranno anche i requisiti di interoperabilità e le modalità tecniche di accesso. Gli Stati membri dovranno inoltre prevedere la consultazione strutturata degli stakeholder per la definizione delle regole applicative.

6. Banche dati nazionali sulla prestazione energetica

La Direttiva impone la creazione, entro il 29 maggio 2026, di banche dati digitali nazionali interoperabili e leggibili da macchina, che raccolgano le principali informazioni sugli edifici.

Le linee guida indicano che tali archivi dovranno includere:

• gli APE completi di tutti gli indicatori (GHG, GWP, superfici disperdenti, potenze impianti);

• i rapporti di ispezione per sistemi HVAC ≥70 kW, classificati per tipologia edilizia e combustibile;

• i passaporti di ristrutturazione e gli Smart Readiness Indicators (SRI);

• i dati energetici (misurati e calcolati), insieme a informazioni tipologiche e ambientali.

È previsto l’obbligo di garantire l’interoperabilità tra sistemi, la tutela dei dati personali, l’anonimizzazione delle informazioni sensibili e la consultazione pubblica dei dati aggregati. Le banche dati dovranno inoltre essere integrate con l’EU Building Stock Observatory per supportare il monitoraggio su scala europea.

7. Incentivi, competenze, sportelli unici I finanziamenti devono essere legati a risultati misurabili (APE, audit energetico, consumi corretti), mirati ai soggetti vulnerabili e sufficientemente elevati da sostenere ristrutturazioni profonde.

È richiesta la qualificazione degli installatori e l’attivazione di percorsi formativi per PMI.

Gli sportelli unici devono coprire almeno il territorio su base regione o ogni 80.000 abitanti e offrire assistenza tecnica, finanziaria e personalizzata.

8. Attestati di Prestazione Energetica (APE) e sistemi di controllo

L’APE sarà armonizzato su una scala da A (ZEB) a G, con obbligo di includere GHG operativi, quota di FER, capacità di demand response, e – se disponibili – GWP.

Gli Attestati di Prestazione Energetica (APE) dovranno essere accessibili online, esposti negli edifici pubblici e soggetti a controlli da parte di terzi indipendenti, su un campione casuale rappresentativo, con un livello di confidenza del 95%.

Ogni APE dovrà includere identificatori univoci e utilizzare formati leggibili da macchina per consentire l’elaborazione automatica dei dati.

Almeno il 10% del campione dovrà essere verificato in sito. È ammessa la delega del controllo a soggetti terzi, ma almeno il 25% del campione dovrà essere revisionato da terzi indipendenti.

9. Energia solare negli edifici

Obbligo graduale di installazione di impianti solari “idonei”:

• dal 2026 per edifici pubblici nuovi,

• dal 2027 per grandi ristrutturazioni,

• dal 2029 per i residenziali.

Le tecnologie possono essere fotovoltaiche, termiche o integrate (Building-Integrated Photovoltaics – BIPV). Le esenzioni devono essere motivate e gli iter autorizzativi semplificati (es. <100 kW, l’autorizzazione deve concludersi entro un mese).

10. Sistemi tecnici, IEQ e ispezioni

Le nuove disposizioni includono:

• requisiti minimi di prestazione per i sistemi tecnici per l’edilizia (Technical Building Systems – TBS), estesi anche ai sottosistemi a energia rinnovabile, di accumulo e di monitoraggio e controllo;

• obbligo di bilanciamento idronico e BACS sopra i 290 kW;

• monitoraggio della IEQ con particolare riferimento alla IAQ (CO₂, PM₂ ₅, formaldeide, radon, ecc. valori guida basati su raccomandazioni OMS e normative) oltre alla definizione di valori ottimali anche per il benessere termico, l’umidità relativa, il rumore, la luce naturale e l’abbagliamento;

• ispezioni obbligatorie per impianti combinati >70 kW ogni 3–5 anni, anche tramite strumenti digitali (BIM), check list e documentazione tecnica. Le ispezioni post-ristrutturazione saranno obbligatorie per verificare la conformità alle prestazioni.

11. Generatori di calore a combustibili fossili

Definizione di politiche per il phase-out entro il 2040, dell’utilizzo di combustibili fossili dai generatori di calore.

Sono previste tre strategie: sostituzione dell’impianto, del combustibile (es. biometano), o approccio combinato.

I piani devono essere integrati con i Piani Nazionali di Ristrutturazione degli Edifici, con la RED, con la EED e strategie di progressiva riduzione della dipendenza dalle importazioni di gas fossile.

12. Infrastrutture per la mobilità sostenibile

L’art. 14 impone obblighi crescenti di dotazione per la mobilità elettrica e ciclabile in edifici nuovi, esistenti o ristrutturati, distinguendo tra usi residenziali e non.

Le linee guida stabiliscono:

• Non residenziale nuovo o ristrutturato (>5 posti auto): almeno 1 punto di ricarica ogni 5 posti, 50% pre-cablaggio, 15% di posti bici (10% se calcolato su base utenti);

• Residenziale nuovo (>3 posti auto): 1 punto di ricarica, 50% pre-cablato, 2 posti bici/unità abitativa;

• Esistenti (>20 posti auto): almeno 1 punto ogni 10 o canalizzazione per il 50%, obbligo per edifici pubblici entro il 2033.

Sono inclusi requisiti per ricarica bidirezionale, sicurezza antincendio, semplificazioni autorizzative e accessibilità dei punti.

BIBLIOGRAFIA

13. Metodologia di calcolo della prestazione energetica (Allegato I)

L’Allegato I della direttiva definisce il quadro comune per la determinazione della prestazione energetica.

Le linee guida chiariscono che gli Stati membri devono:

• identificare usi energetici tipici e comportamento d’uso standardizzato;

• adottare fattori di conversione in energia primaria, inclusi per FER in sito e usi non EPBD (es. ricarica veicoli);

• includere servizi con impatto sulla qualità ambientale interna (es. deumidificazione, purificazione dell’aria);

• promuovere l’uso di dati misurati e benchmark realistici nei calcoli, distinguendo la possibilità di calcoli specifici per la progettazione, ma separati da quelli standardizzati per gli APE.

Il sistema di calcolo dovrà essere flessibile e in grado di rappresentare integrazione edificio-rete, accumulo, smart control e risposta dell’utente.

Conclusioni

Il pacchetto di linee guida pubblicato dalla Commissione rappresenta un supporto prezioso per l’attuazione uniforme e ambiziosa della Direttiva (UE) 2024/1275. La sfida è ora nelle mani degli Stati membri, chiamati a trasformare obiettivi europei in politiche concrete e misurabili, in grado di orientare il settore edilizio verso la decarbonizzazione.

* Luca A. Piterà, Segretario Tecnico di AiCARR

∙ Commissione Europea. 2025. Approval of the content of a draft Commission Notice providing guidance on new or substantially modified provisions of the recast Energy Performance of Buildings Directive (EU) 2024/1275. Disponibile su: https://tinyurl.com/LGEPBD. (Pubblicato il 30 giugno 2025). Bruxelles.

La quattordicesima edizione del TU Sicurezza, aggiornata a marzo 2025, contiene tutte le ultime novità in materia di salute e sicurezza nei luoghi di lavoro. Questa edizione include infatti le nuove disposizioni introdotte dalla Legge 13 dicembre 2024, n. 203 (collegato lavoro) che ha recato significative modifiche alle norme sulla sicurezza del lavoro, con particolare riguardo per la disciplina delle visite mediche.

Un dettagliato indice analitico-alfabetico consente di individuare agevolmente le prescrizioni relative agli articoli del Testo Unico.

Pompe di calore ad alta temperatura e industria: l’approccio alla progettazione

Analisi dei fattori determinanti nelle valutazioni progettuali e le criticità di carattere tecnico ed economico che in uenzano le scelte inerenti l’introduzione delle pompe di calore ad alta temperatura nei contesti industriali

L’introduzione delle pompe di calore nel contesto industriale è stata storicamente connessa

all’ottimizzazione di processo; in alcuni settori, specialmente in quello alimentare e chimico ma non solo, le pompe di calore sono e sono state inserite nell’ambito dell’ottimizzazione dei livelli termici all’interno di specifiche fasi della produzione. La prima motivazione che spinge il progettista a valutare l’inserimento di una pompa di calore in un contesto dove usualmente non viene impiegata è l’obiettivo della riduzione dell’uso finale dell’energia con contestuale riduzione dei costi di esercizio.

Negli ultimi anni tuttavia, con la spinta sia della legislazione sia delle scelte di mercato specialmente delle multinazionali verso la decarbonizzazione, la pompa di calore elettrica è vista come il mezzo primario attraverso cui conseguire una riduzione delle emissioni di gas serra, con la sostituzione delle tecnologie tradizionali. Si tratta di un fattore chiave in questo momento storico, che sta portando le aziende a valutare questa

soluzione tecnologica con sempre maggiore frequenza.

A questo si unisce inoltre l’evoluzione della tecnologia che oggi consente di produrre con pompa di calore con efficienza energetica interessante anche fluidi a temperatura elevata diversi dall’acqua (Es. acqua pressurizzata o vapore a bassa pressione).

Il contesto pertanto pare per la prima volta maturo per un reale sviluppo del mercato delle pompe di calore nel contesto industriale. I progettisti sono dunque chiamati a una sfida nuova e stimolante. Nell’articolo si andranno ad analizzare i fattori determinanti nelle valutazioni progettuali e le criticità di carattere tecnico ed economico che influenzano le scelte.

Considerazioni economiche e il ruolo degli incentivi

L’analisi tecnico-economica è fondamentale per determinare la priorità nell’adozione delle pompe di calore. Il costo dei vettori energetici, in particolare il rapporto tra il prezzo dell’energia elettrica e quello del gas naturale, influenza significativamente la convenienza economica.

Sono due i fattori che influenzano questo rapporto: il costo della materia prima, così come determinata dal mercato elettrico e mercato gas naturale, e l’incidenza della fiscalità, che può impattare in modo decisivo nella definizione del COP di pareggio che stabilisce la soglia di convenienza economica dell’impiego delle pompe di calore.

Tuttavia, la situazione è molto disomogenea e influenzata da fattori come la riduzione degli oneri di sistema per i soggetti “elettrivori”, l’incidenza dell’autoproduzione di energia rinnovabile e la progressiva diffusione di contratti di tipo PPA (Power Purchase Agreement, on site e off-site, fisici e virtuali) e l’impatto dell’ETS2 (Emission Trading System).

Il calcolo del COP di pareggio di una pompa di calore può essere espresso come:

COPpdc = Costoel [Euro / kWh]

quale sia il rapporto fra i costi di energia elettrica e gas nei diversi paesi europei, secondo un’elaborazione EHPA (dati riferiti alla metà del 2024 e con riferimento a consumatori industriali di piccola taglia (da 2 GWh/anno a 20 GWh/anno di energia elettrica, da 3 GWh/anno a 28 GWh/anno di gas).

Costogas [Euro / Sm3] PCIgas [kWh / Sm3] ηcaldaia

Attualmente, il costo delle apparecchiature, dell’installazione e delle modifiche di processo è elevato, ma i costi operativi sono spesso più critici nell’industria. È evidente come non vi sia omogeneità nei diversi Paesi europei, che presentano strutture di costo dell’energia molto diversi fra loro.

Nella mappa in Figura 1 si può vedere

L’Italia si colloca nella fascia medio alta, a evidenziare come nel nostro paese il punto di pareggio richieda una prestazione energetica elevata raggiungibile solo contenendo la differenza di temperatura fra sorgente e pozzo termico.

Il COP necessario per la redditività economica delle pompe di calore sta diminuendo, avvicinandosi a 2.0 nella maggior parte di Paesi Europei, poiché solo le pompe di calore possono garantire il raggiungimento degli obiettivi di decarbonizzazione su larga scala.

Tuttavia, non è sufficiente raggiungere il COP di pareggio, ma è necessario superarlo per conseguire un risparmio economico in grado di garantire un tempo di ritorno accettabile rispetto all’investimento iniziale (per altro normalmente elevato).

Su questo punto gioca un ruolo chiave il sostegno di meccanismi incentivanti.

Tra gli incentivi disponibili, sia a orizzonte temporale limitato che “strutturali”, si annoverano Transizione 5.0, i bandi PNRR Transizione Industriale, i bandi regionali (POR FESR), le Zone Economiche Speciali (ZES), i Certificati Bianchi (D.M. 5 sett. 2011 e s.m.i.) e il futuro Conto Termico 3.0.

Considerazioni energetiche e impatto ambientale

Dal punto di vista energetico, considerando i fattori di conversione del D.M. 26 giugno 2015, il COP di pareggio per una pompa di calore, dal punto di vista dell’energia primaria (non rinnovabile e totale), può essere calcolato come segue:

COPpdc = fp,nren el fp,nren,gasnat ηcaldaia = 1,95 1,05 ηcaldaia = 1,857 ηcaldaia

COPpdc = fp tot el fp tot gasnat ηcaldaia = 2,42 1,05 ηcaldaia = 2,3 ηcaldaia

Valori simili si possono ottenere considerando i fattori di conversione definiti da ARERA (Delibera AEEG EEN 03/08, fattore pari a 2,174) o anche indicati a livello Europeo nella Direttiva 1791/23 (fattore di conversione pari a 1,9). Si tratta di valori intorno a 2 o inferiori, ampiamente raggiungibili anche con differenze di temperatura pozzo/ sorgente consistenti.

Se l’analisi si sposta invece sulle emissioni gas serra, tralasciando il fatto che un’azienda con acquisto di energia elettrica da garanzia di origine rinnovabile può azzerare il fattore di emissione, il COP è ancora più basso, scendendo fino a quasi all’unità.

COPpdc = femmCO2,el femmCO2,gasnat · ηcaldaia = 0,2363 0,203 · ηcaldaia = 1,16 · ηcaldaia

Sul piano della decarbonizzazione, la leva che possono offrire le pompe di calore industriali appare quindi molto rilevante.

Fattori chiave nella progettazione e approcci strategici

La progettazione di sistemi con pompe di calore ad alta temperatura richiede un’attenta considerazione di diversi

FIGURA 1 Mappa europea del rapporto fra i costi dell’energia elettrica e gas naturale per consumatori industriali “small scale”

fattori chiave:

• Flussi e livelli termici: identificare le temperature necessarie e la tipologia di fluido termovettore, considerando il salto termico;

• Sorgenti termiche disponibili: valutare le fonti di calore di scarto, spesso a temperature non direttamente utilizzabili, come il recupero termico dall’aria compressa (50−60 °C) o dai circuiti di raffreddamento (25−30 °C o più elevati);

• Criticità: considerare la curva di domanda termica, la continuità del processo, la manutenzione, i refrigeranti e le tematiche antincendio, i sistemi di back-up e le criticità specifiche (es. legionella);

• Compatibilità con incentivi: assicurarsi che il progetto sia allineato con i requisiti imposti dai meccanismi di incentivazione.

Non bisogna dimenticare naturalmente il secondo principio della termodinamica: più è elevata la temperatura richiesta, generalmente più basso sarà il COP a parità di sorgente termica. La complessità maggiore si presenta con il vapore di processo o fluidi diversi dall’acqua calda, specialmente con l’aumento della pressione. Spesso è necessario introdurre un produttore di vapore alimentato da acqua calda surriscaldata o un sistema di ricompressione meccanica del vapore per aumentare il livello di pressione e portarlo ai valori richiesti dai processi. Si possono considerare tre diversi approcci alla progettazione:

• Approccio specifico (semplificato): Individuazione di un processo specifico che utilizza energia termica e di una potenziale sorgente termica non direttamente utile, con il dimensionamento di una pompa di calore. Questo approccio è più semplice e mirato, adatto a una fase iniziale di diffusione delle pompe di calore per superare la diffidenza tipica del mercato. Tuttavia, non ottimizza l’integrazione tra i processi;

• Approccio guidato dalla necessità di decarbonizzazione: in questo caso si privilegia a priori l’obiettivo di decarbonizzazione, scegliendo anche soluzioni con analisi economiche negative o comunque al limite; si forza l’applicazione in processi complessi con risultati potenzialmente critici in termini di affidabilità;

• Approccio sistemico (più completo e complesso): Analisi dettagliata e complessiva dei flussi termici e dei processi (Pinch Analysis), determinazione delle opportunità di recupero termico e introduzione di pompe di

calore industriali. Questo approccio richiede tempi e raccolta di informazioni completa, ed è adatto a strutture industriali più complesse, richiedendo elevata professionalità e preparazione tecnica.

Se si adotta un approccio specifico e semplificato, il primo passo essenziale è individuare una sorgente termica idonea e relativamente facile da utilizzare.

In quasi tutte le industrie è possibile trovare sorgenti termiche a temperature di solito difficilmente utili: si tratta ad esempio del recupero termico sui circuiti di raffreddamento dell’aria compressa nel caso di compressori lubrificati (50-60 °C), o in generale del recupero sui circuiti di raffreddamento (dry cooler, torri evaporative) (25-35 °C, o anche temperature superiori).

Le pompe di calore possono migliorare anche le prestazioni di sistemi di cogenerazione, valorizzando l’energia termica disponibile al secondo stadio degli intercooler nei motori (tipicamente a 35-40 °C).

Se il cascame termico non è utilizzabile internamente, è possibile pensare di cederlo a reti di teleriscaldamento limitrofe.

Su questo aspetto non va dimenticato il recupero termico dai circuiti di raffreddamento dei data center, anche alla luce dei vincoli che sono posti dalla Direttiva 1791/23 in tema di recupero termico.

Il ruolo della Pinch Analysis

La Pinch Analysis è una metodologia fondamentale per l’integrazione dei processi, nata per la definizione delle reti di scambiatori originariamente nell’industria chimica (Linnhoff B., 1978), e integrabile con l’introduzione delle pompe di calore industriali.

L’obiettivo della Pinch Analysis é

quello di minimizzare le interazioni con l’esterno (sia di calore fornito al sistema ad alta temperatura, “Hot Utility” – QHU, che di calore sottratto al sistema, “Cold Utility” – QCU).

Il punto di pinch, o “pinch point”, è il punto di minima differenza di temperatura tra la curva composita calda e quella fredda, una volta che il ΔTmin è stato fissato. È il collo di bottiglia termico del sistema. Questo punto ha implicazioni fondamentali per la progettazione del sistema di recupero del calore

Il ΔTmin è frutto di un’ottimizzazione fra i costi di realizzazione e l’efficienza di scambio termico (che riduce i costi operativi).

In Figura 2 è rappresentata la tipica curva ottenuta con l’analisi, in cui è evidenziato il potenziale di recupero termico.

Le tre regole fondamentali della Pinch Analysis sono:

• Sopra il pinch point è necessario solo riscaldamento;

• Sotto il pinch point è necessario solo raffreddamento;

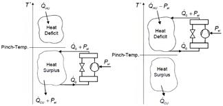
• Non è ammissibile scambio termico tra flussi caldi sopra il pinch point e flussi freddi al di sotto del pinch point. Olsen et al. (2017) hanno analizzato l’inserimento delle pompe di calore nella pinch analysis. Secondo la metodologia individuata, l’inserimento della pompa di calore deve avvenire con la sorgente al di sotto del pinch point e il pozzo termico al di sopra del pinch point. Un posizionamento inappropriato può portare a un aumento dell’energia fredda o a un uso diretto di energia elettrica per ridurre l’energia calda. Si vedano due casi di posizionamento errato in Figura 3. Nell’immagine a sinistra, la pompa di calore si trova al di sotto del punto di pinch. In questo scenario, il suo funzionamento causa

solo un aumento dell’esigenza di raffreddamento (Cold Utility), senza contribuire a ridurre il deficit di calore al di sopra del pinch.

Nell’immagine a destra la pompa di calore è posizionata al di sopra del punto di pinch. Questo comporta un uso diretto di energia elettrica (Pel) per ridurre il fabbisogno di calore

(Hot Utility). Non è il posizionamento ottimale, poiché la pompa di calore dovrebbe spostare calore da una fonte di scarto per ridurre il fabbisogno di calore esterno, non semplicemente convertire energia elettrica direttamente in calore dove già c’è un deficit.

In Figura 4 invece il posizionamento è corretto. La pompa di calore

è correttamente integrata nel sistema. Preleva calore (Q0) da una zona di surplus termico (sotto il punto di pinch) e, consumando energia elettrica (Pel), innalza la temperatura di questo calore, fornendolo a una zona di deficit termico (sopra il punto di pinch). Questo riduce il fabbisogno di calore esterno (QHU) e la necessità di raffreddamento esterno (QCU). A destra il tutto è rappresentato nella Curva Composita Globale (GCC). La pompa di calore è posizionata in modo che il suo evaporatore sia sotto il punto di pinch (dove c’è calore in eccesso) e il suo condensatore sia sopra il punto di pinch (dove c’è bisogno di calore). Questo posizionamento consente di massimizzare il recupero del calore di scarto, convertendo una parte del surplus termico in calore utile, e quindi riducendo sia l’energia di riscaldamento (QHU1 a QHU2) che quella di raffreddamento (QCU1 a QCU2) richieste dal sistema.

Questo posizionamento strategico è in linea con le regole della Pinch Analysis, che mirano a minimizzare l’interazione con le utility esterne (riscaldamento e raffreddamento) attraverso un’efficiente integrazione interna del calore.

Le fasi della Pinch Analysis includono:

1. Raccolta e Preparazione dei Dati: Identificare tutte le correnti di processo che richiedono riscaldamento o raffreddamento, raccogliendo dati su temperature di ingresso e uscita, portate, capacità termiche e cambiamenti di fase;

2. Costruzione delle Curve Composite: Creare una tabella dei dati delle correnti energetiche, determinare il carico termico per ciascuna corrente, e combinare i carichi per generare le curve composite calda e fredda, tracciandole su un diagramma temperatura vs. carico termico;

3. Determinazione del Pinch Point: Spostare orizzontalmente la curva composita fredda rispetto alla curva composita calda fino alla minima differenza di temperatura ammissibile (ΔTmin), identificando la temperatura del pinch point;

4. Definizione degli Obiettivi Energetici: Determinare l’utenza minima di riscaldamento e raffreddamento richiesta, e calcolare il massimo potenziale di recupero del calore;

5. Sviluppo della Curva Composita Globale (GCC): Costruire la GCC per visualizzare surplus e deficit di calore a diversi livelli di temperatura;

6. Identificazione delle Opportunità di Integrazione

FIGURA 2 Potenziale di recupero termico evidenziato dalla curva ottenuta con Pinch Analysis
FIGURA 3 Posizionamento non corretto della pompa di calore Olsen et al. (2017)
FIGURA 4 Posizionamento corretto della pompa di calore Olsen et al. (2017)

delle Pompe di Calore: Analizzare la GCC per determinare gli intervalli di temperatura adatti al funzionamento della pompa di calore, concentrandosi sul trasferimento di calore da sotto il pinch a sopra, e considerando il COP delle tecnologie disponibili;

7. Progettazione della Rete di Scambio Termico (HEN) con Pompa di Calore Integrata: Progettare la HEN assicurando l’assenza di trasferimento di calore attraverso il pinch, integrando la pompa di calore collegando il suo evaporatore a una sorgente di calore sotto il pinch e il suo condensatore a un pozzo di calore sopra il pinch;

8. Valutazione Economica: Stimare i costi di capitale e operativi, calcolare il risparmio energetico e il periodo di ammortamento, verificando la fattibilità tecnica ed economica.

È importante notare che la pompa di calore non deve essere considerata un’alternativa al recupero termico; le due soluzioni devono essere integrate.

Dal punto di vista termodinamico, la soluzione ottimale prevede prima l’introduzione dei possibili recuperi termici e quindi l’integrazione delle pompe di calore.

Affidabilità e sfide di implementazione

Un aspetto essenziale nell’introduzione delle pompe di calore elettriche in contesti industriali è l’affidabilità della soluzione tecnica proposta.

I processi industriali preferiscono soluzioni semplici, che non creino complicazioni eccessive e che siano garantite da un adeguato back-up. Soluzioni tecnicamente interessanti, come quelle per la produzione di vapore con pompe di calore, a volte possono apparire troppo complesse, rappresentando una barriera all’adozione, di fronte alla semplicità tecnica e alla familiarità dei manutentori che caratterizzano i generatori tradizionali a combustibili fossili.

Le pompe di calore industriali sono una tecnologia matura e ampiamente utilizzata in settori come la carta e cellulosa, il legno, i prodotti lattiero-caseari, frutta, verdura, vernici, alimentari e tessili. Possono fornire temperature fino a 200 °C, con ricerca e sviluppo in corso per raggiungere i 300 °C entro il 2035. Il potenziale di implementazione di questa tecnologia matura è vasto: il 37% della domanda finale di energia per il riscaldamento di processo in Europa, ovvero 722 TWh, è al di sotto dei 200 °C e può quindi essere convertito con pompe di calore industriali. Questo rappresenta un aumento cento volte superiore rispetto alla capacità installata stimata nel 2022 (7 TWh).

Raccomandazioni politiche e sviluppo futuro

Per accelerare la diffusione delle pompe di calore industriali e favorire l’adozione delle stesse da parte dei progettisti, sono necessarie raccomandazioni politiche mirate. Tra le principali raccomandazioni:

• Migliorare il rapporto prezzo elettricità/gas: attraverso politiche fiscali e oneri che incentivino l’elettrificazione.

• Supporto finanziario: Incentivare la decarbonizzazione industriale attraverso l’elettrificazione e l’efficienza energetica, anche tramite prestiti a basso interesse e rimozione di barriere per i PPA.

• Semplificazione delle disposizioni sugli aiuti di Stato: Agevolare l’erogazione di fondi e permettere l’aiuto agli investimenti per contratti di performance energetica e nuovi modelli di finanziamento.

• Garantire l’accesso alla rete: Assicurare connessioni tempestive per i processi industriali elettrificati.

• Regolamentare il riutilizzo del calore di scarto: Rendere obbligatorio l’uso del calore di scarto in vari settori e incoraggiare la progettazione integrata dei sistemi di riscaldamento e raffreddamento.

È cruciale che le decisioni operative future possano basarsi su analisi orarie o ogni 15 minuti dei fattori di emissione sui consumi elettrici, tenendo conto

dell’impatto significativo delle fonti rinnovabili elettriche non programmabili sulla variazione dei valori.

Conclusioni

L’introduzione delle pompe di calore ad alta temperatura in contesti industriali richiede un approccio progettuale che non può prescindere da un’analisi energetica e tecnico-economica approfondita, in funzione delle priorità del cliente finale. Il progetto deve garantire affidabilità e sicurezza. Iniziative graduali e in contesti circoscritti possono favorire lo sviluppo del mercato, mentre gli incentivi rimangono fondamentali per la sua crescita. Le pompe di calore industriali rappresentano un “frutto a portata di mano” per la decarbonizzazione dell’industria europea. Con oltre il 60% dell’energia industriale destinata al calore, la loro capacità di riutilizzare il calore di scarto e generare energia rinnovabile è fondamentale per la sicurezza energetica, la resilienza e la competitività dell’Europa. La forte catena del valore europea nel settore delle pompe di calore industriali, con oltre 300 siti di produzione e circa 170.000 posti di lavoro diretti, sottolinea il potenziale di questo settore come storia di successo industriale, a condizione che vengano assicurate le giuste condizioni per il suo continuo sviluppo e la sua competitività.

* Fabio Minchio, Presidente Eletto AiCARR

BIBLIOGRAFIA

• DIRETTIVA (UE) 2023/1791 DEL PARLAMENTO EUROPEO E DEL CONSIGLIO del 13 settembre 2023 sull’efficienza energetica e che modifica il regolamento (UE) 2023/955 (rifusione).

• EHPA, Position Paper “Industrial heat pumps to decarbonise Europe’s industry”, 4 Marzo 2025.

• F. MINCHIO, “IL PUNTO DI VISTA DEI PROGETTISTI”, relazione al seminario “EFFICIENZA ENERGETICA E INNOVAZIONE: IL RUOLO DELLE POMPE DI CALORE AD ALTA TEMPERATURA”, 3 aprile 2025, Milano.

• Linnhoff, B. and Flower, J.R. (1978) Synthesis of Heat Exchanger Networks I: Systematic Generation of Energy Optimal Networks. AIChE Journal, 24, 633-642.

• D. Olsena, Y. Abdelouadouda, P. Liema,b, S. Hoffmanna, B. Welliga, Integration of Heat Pumps in Industrial Processes with Pinch Analysis, 12th IEA Heat Pump Conference, Rotterdam, 2017.

Il calore nel comparto dei processi industriali, una nuova visione che accosta ai combustibili fossili le energie rinnovabili termiche

La messa in campo di strategie di e cientamento, recupero energetico e decarbonizzazione degli impianti termici nell’industria è una strada percorribile con numerose tecnologie ormai mature e disponibili

Gandini*

Tra il 2010 e il 2020, e con una verticalizzazione negli ultimi 5 anni arrivando al 2025, dopo decenni di grande concentrazione da parte dell’industria della “produzione” e dei “policy makers”, a livello Europeo e Italiano, sul risparmio energetico e più in generale sull’efficienza energetica per l’edilizia residenziale e commerciale, in questi ultimi 2-3 anni, il campo industriale, e gli usi termici a esso collegati, è sempre più considerato da molti

esperiti come il prossimo grande obiettivo 2030-2050 dell’Unione Europea, in termini di efficientamento e decarbonizzazione, per poter incidere in maniera forte nell’abbattimento delle emissioni climalteranti connesse alla combustione di combustibili fossili nel comparto industriale e più precisamente dei processi.

Nel campo industriale molta energia viene purtroppo sprecata e i cosiddetti “cascami termici” risultano, ancora oggi, inutilizzati e/o semplicemente dissipati in atmosfera, generando sprechi di energia ormai inaccettabili e irrispettosi degli sforzi fatti nel campo residenziale e commerciale attraverso varie tecniche

di riduzione dei fabbisogni energetici e di aumento dell’efficienza energetica facendo ampio utilizzo di fonti rinnovabili, ai fini della diminuzione degli usi finali e dell’impiego minimo possibile di energia primaria e secondaria. Per quanto riguarda l’impiego di fonti rinnovabili termiche (anche) nel settore industriale, gli addetti ai lavori hanno certamente già notato il cambio di direzione sempre più evidente tra: la combustione quale elemento di generazione del calore e le pompe di calore, che vengono sempre più chiamate in causa, per i recuperi termici o per la generazione di energia termica, a vari livelli e che vengono spesso definite come:

• HTHP: Pompe di Calore ad alta temperatura (HTHP = High Temperature Heat Pumps). Queste possono arrivare in genere a 100 °C ma anche (in molti casi) agevolmente a 120, 140 e anche 160 °C a seconda della sorgente di calore disponibile. Talvolta sono a livello prototipale e non ancora

largamente diffuse;

• VHTHP: Pompe di Calore a temperatura molto alta (VHTHP = Very High Temperature Heat Pumps) possono andare oltre i 160 °C ma talvolta sono a livello di sviluppo di ricerca di laboratorio e per essere molto efficienti ci si aspetta necessitano ancora di anni per vedere un ampio sviluppo e diffusione.

In tutto questo la IEA (International Energy Agency) ha già le idee molto chiare e attraverso il proprio “Technology Collaboration Programme on Heat Pumping Technologies” (HPT TCP) e la pubblicazione “Annex 58 High Temperature Heat Pumps Task 1 – Technologies Task Report” [1] ha già offerto una chiara visione su quali siano le straordinarie opportunità di sviluppo delle pompe di calore nel campo industriale, con una roadmap molto interessante nel periodo 2020-2030 di sviluppo di numerosi segmenti di prodotto, in parte maturi e in parte in maturazione proprio nei prossimi 5 anni nel campo delle

HTHP e VHTHP. Si veda Figura 1.

Non sarà questo (tra combustibili fossili e le rinnovabili termiche, nel campo industriale) un passaggio facile e neppure veloce, in quanto per molti impieghi termici che eccedono ad esempio i 100-200 °C ancora le applicazioni dominanti sono combustione di gas e gasolio ed elettricità, ma a poco a poco le pompe di calore industriali (HTHP & VHTHP) stanno, anno dopo anno, migliorando la loro efficienza energetica, aumentando i range di temperature a cui possono arrivare e ampiando enormemente il campo di applicazione settoriale, prendendo spazi rilevanti in molte applicazioni.

Ad esempio, nell’industria cartaria, dove le temperature in gioco e l’intelligente riutilizzo dei cascami termici, consente già oggi l’impiego di pompe di calore industriali in maniera sorprendentemente efficiente, a basse emissioni e riducendo moltissimo l’impatto ambientale in termini di emissioni di CO2 dirette e indirette.

Il quadro politico e l’ascesa 2030-2050 delle pompe di calore (HTHP & VHTHP) come previsto anche dall’Innovation Fund IF25 Heat Auction

Anche la politica si è resa conto del grande potenziale del mondo industriale e dell’impiego delle pompe di calore, ad esempio, lo scorso febbraio 2025, la Commissione Europea ha annunciato un nuovo schema di aste a premio fisso (Innovation Fund IF25 Heat Auction) per promuovere la decarbonizzazione del calore di processo nei settori industriali, nel quadro dell’iniziativa Clean Industrial Deal. Il programma si ispira al successo delle aste sull’idrogeno rinnovabile dell’Innovation Fund e si propone di allocare fino a 1 miliardo di euro a favore di tecnologie innovative di elettrificazione e soluzioni di calore rinnovabile.

Secondo recenti studi EU, il settore industriale è responsabile di circa il 20-25% delle emissioni europee, gran parte delle quali derivano proprio dalla produzione di calore per i processi. L’elettrificazione e l’uso di calore rinnovabile sono essenziali per colmare questo gap.

L’introduzione di tecnologie avanzate per il calore industriale può rafforzare la competitività delle imprese europee nei mercati globali, favorendo lo sviluppo di una catena del valore europea per la tecnologia pulita.

Lo schema mira a coinvolgere imprese di tutte le dimensioni, evitando una concentrazione dei fondi solo su grandi operatori. Saranno previste misure di semplificazione per

FIGURA 1 Immagine esemplificativa delle attese di sviluppo delle pompe di calore ad alta temperatura per il settore industriale dai giorni nostri al 2030. Fonte: IEA (International Energy Agency). Technology Collaboration Programme on Heat Pumping Technologies (HPT TCP) “Annex 58 High Temperature Heat Pumps Task 1 –Technologies Task Report” [1]
(INTERNATIONAL ENERGY AGENCY) – ANNEX 58: PROSPETTIVE DI SVILUPPO
DELLE POMPE DI CALORE AD ALTA TEMPERATURA

facilitare l’accesso da parte di PMI. Questo strumento rappresenta un passo fondamentale per accelerare la transizione verso un’industria a basse emissioni di carbonio e contribuisce direttamente agli obiettivi di neutralità climatica entro il 2050, rafforzando al contempo la sicurezza energetica, la competitività industriale e la modernizzazione economica dell’Unione Europea. Gli Obiettivi Strategici dell’Innovation Fund IF25 Heat Auction sono in sintesi:

• Riduzione delle emissioni di gas serra legate al calore di processo industriale;

• Promozione di tecnologie a basse emissioni di carbonio, con priorità a soluzioni scalabili e replicabili;

• Diversificazione e sicurezza energetica, riducendo la dipendenza da combustibili fossili;

• Sostegno alle PMI e alle imprese di media dimensione per favorire la partecipazione di attori diversi. Tra le tecnologie ammissibili risultano varie soluzioni di riscaldamento e in cima alla lista vi sono appunto le Pompe di calore industriali.

Il meccanismo si basa su aste a premio fisso (fixed-premium auctions), dove i progetti selezionati ricevono un premio fisso per ogni MWh di calore decarbonizzato rispetto a un benchmark fossile. Questo modello:

• Premia l’efficienza e la competitività delle tecnologie;

• Offre prevedibilità e trasparenza ai partecipanti;

• Favorisce progetti ad alto impatto, ma anche soluzioni modulari per siti industriali più piccoli. Le proposte verranno valutate in base a:

• Riduzione specifica delle emissioni (€/tCO₂ evitata);

• Maturità tecnologica (TRL ≥ 6);

• Scalabilità e replicabilità;

• Solidità finanziaria e tempi di attuazione;

• Coinvolgimento di PMI e mid-cap. Nel settore industriale, le pompe di calore sono oggi spesso impiegate per processi di riscaldamento a bassa e media temperatura, come l’essiccazione, il riscaldamento dell’acqua di processo e il riscaldamento di grandi edifici industriali. Sebbene l’adozione nel settore industriale sia più complessa, essa è in crescita, sostenuta dalla politica europea che favorisce la decarbonizzazione del settore manifatturiero.

Il quadro mondiale espresso dalla IEA (International Energy Agency) mostra secondo il Tracking Clean Energy Progress 2023 (dati 2022) [7] che il settore industriale è stato, direttamente responsabile dell’emissione di 9,0 Gt

di CO2, pari a un quarto delle emissioni di CO2 del sistema energetico globale (dato questo anche calmierato, in realtà, in quanto tiene conto delle emissioni dirette dell’industria ma non di quelle indirette legate alla produzione di energia elettrica per usi industriali). Le emissioni annuali sono leggermente diminuite sia nel 2020 che nel 2022, ma non abbastanza per allinearsi allo scenario Net Zero Emissions by 2050 (NZE) [8].

Lo scenario Net Zero Emissions by 2050 è uno scenario che mostra un percorso per il settore energetico globale per raggiungere emissioni nette zero di CO2 entro il 2050, con le economie avanzate che raggiungono emissioni nette zero prima di altre. Questo scenario soddisfa anche i principali obiettivi di:

• sviluppo sostenibile (Sustainable Development Goals – SDG) legati all’energia, in particolare l’accesso universale all’energia entro il 2030;

• importanti miglioramenti nella qualità dell’aria;

• è coerente con la limitazione dell’aumento della temperatura globale a 1,5 °C, in linea con le riduzioni delle emissioni valutate dal Gruppo intergovernativo sui cambiamenti climatici (Intergovernative Panel on Climate Change – IPCC) concordate durante l’Accordo di Parigi, firmato nel 2016.

Osservando la ripartizione del consumo di energia per area di applicazione, in Figura 2, appare evidente che il “riscaldamento degli edifici” (Space heating) è il servizio dominante nei settori residenziale e terziario, mentre il servizio “riscaldamento di processo” (Process Heating) domina nell’industria e vale circa il 32% sul totale.

Il “process heating” nell’industria ha dunque un peso molto importante (32%, circa 2000 TWh) sul totale degli usi di energia e, sebbene in altri settori come

ad esempio in quello residenziale siano stati fatti passi da gigante negli ultimi 15 anni ad esempio nel campo dell’efficienza energetica in edilizia (basti pensare alla rifusione della Direttiva sulla prestazione energetica nell’edilizia (EPBD) (UE/2024/1275), adottata di recente, nel maggio 2024, che aumenta ulteriormente i requisiti di prestazione energetica per i nuovi edifici) e nell’utilizzo delle energie rinnovabili (facendo riferimento ad esempio alla Renewable Energy Directive (2018/2001/EU) entrata in forza lo scorso Dicembre 2018, come parte del Clean energy for all Europeans package), in molti settori della produzione di beni e servizi, il parco installato dell’impiantistica commerciale e industriale del riscaldamento non sempre è aggiornato e molti processi potrebbero essere sicuramente notevolmente più efficienti.

Le cose, comunque, stanno velocemente cambiando a livello europeo anche nel campo industriale e alle aziende viene sempre più chiesto di valutare e gestire l’impatto ambientale delle proprie attività produttive sulla base di framework standardizzati e condivisi che riguardano vari fattori, tra cui a titolo esemplificativo e non esaustivo energia, clima e sicurezza. Si veda Figura 2.

La crescente importanza della gestione della questione climatica per le aziende che deriva da regolamentazioni presenti e future, si unisce alla domanda da parte di investitori e consumatori sempre più attenti ed esigenti rispetto a temi di sostenibilità. Questo implica un cambiamento nelle strategie aziendali, orientando il business verso modelli sempre più “sostenibili e resilienti”. In particolare, la creazione della domanda di “prodotti industriali a emissioni prossime allo zero”, prevede

2 Pubblicazione “Integrating technologies to decarbonise heating and cooling” realizzata dallo European Copper Institute con il contributo del Fraunhofer Institute e in collaborazione con EHPA (European Heat Pump Association) [10]. Ripartizione dell’uso dell’energia per area di applicazione.

POSSIBILE RAPPRESENTAZIONE GRAFICA DELLE SORGENTI E DEGLI

IMPIEGHI DI ENERGIA NELLE POMPE DI CALORE

FIGURA 3 Il concetto del “Waste Heat” che si aggiunge alle sorgenti di energia rinnovabile classiche (Aria-AcquaTerra) in maniera concettuale come espresso dalla recente (2022) pubblicazione della IEA “The Future of Heat Pumps” [9] addirittura rende ancor più evidente quanto la risorsa industriale da “calore di scarto” possa essere nobilitata in maniera vincente a fonte di energia utile per un riuso sia nell’industria che nel residenziale e per le collettività.

Aziende in grado di contribuire agli obiettivi di decarbonizzazione dell’industria oltre che di puntare a clientela (finale ma anche B2B) sempre più interessata al basso impatto ambientale.

In questo quadro, considerando che gli usi termici nel campo industriale hanno un ruolo chiave (si stima circa dal 60% all’80% sul totale nel mondo industriale), l’efficientamento energetico, il recupero energetico e la decarbonizzazione degli impianti termici nell’industria (e della loro eventuale combinazione intelligente con gli impianti frigoriferi) si prevede dominerà molte scelte nel campo degli assets industriali nel comparto dei trattamenti termici, almeno nel prossimo decennio.

Partendo ad esempio dalle tradizionali tecnologie a combustibili fossili come le caldaie (con diversi combustibili, tra cui a titolo esemplificativo e non esaustivo: carbone, gasolio, gas, ecc.), che per più di un secolo hanno determinato il mondo industriale attuale così come lo conosciamo oggi, e arrivando fino alle pompe di calore che, con una verticalizzazione negli ultimi 20 anni, hanno saputo prendere il largo in diversi settori applicativi.

In molte applicazioni industriali, le pompe di calore possono produrre il loro effetto termico sostituendo i combustibili fossili con l’energia da fonte rinnovabile o sfruttando l’energia in eccesso altrimenti sprecata (ad esempio nel caso del cosiddetto “Waste Heat” o cascame termico o calore di scarto che nei processi industriali è molto frequente). Si veda Figura 3.

Se la tecnologia della pompa di calore fosse in grado, già oggi, e in maniera efficiente, di riprodurre tutte le temperature necessarie ai diversi processi nel campo industriale, sembrerebbe abbastanza semplice poter scegliere quali tecnologie dovrebbero essere applicate in maniera indistinta ai diversi processi industriali, ovvero: pompe di calore alimentate da energia 100% rinnovabile (es. Fotovoltaico, Idroelettrico, Eolico, ecc.) e con refrigeranti naturali (es. Ammoniaca (R717), Anidride Carbonica (R744) o Propano (R290)), ma purtroppo questa condizione ottimale (che ormai tutti si aspettano molto vicina) non è condizione sufficiente per un largo impiego, nell’immediato, di queste tecnologie anche nel campo industriale.

Ciò è dovuto alla necessità di considerare una ulteriore variabile, ovvero quella delle temperature di esercizio richieste dai vari processi. È questo uno dei temi di grande dibattito e attualità, ovvero si parla sempre più spesso di “Technology Readiness Level” (TRL) per classificare il fatto

FIGURA

che non tutte le alte temperature richieste nell’industria possono essere raggiunte con le tecnologie più green, anzi (sebbene le cose stiano cambiando velocemente) per i trattamenti termici più impegnativi ad esempio al di sopra dei 160 °C le tecnologie in pompa di calore non sono così diffuse e spesso sono a livello prototipale: parliamo quasi sempre di ricerca di laboratorio e comunque il tutto poi dipende anche dalla temperatura delle sorgenti termiche. Per quanto riguarda i livelli di temperatura coperti dalle pompe di calore, si può fare una distinzione in tre categorie principali, basate sulla temperatura della fonte di energia (T Source) e il livello di temperatura erogabile (T Supply) come espresso in Figura 4. In linea di massima le 3 tipologie possono essere così descritte:

• HP: Pompe di calore (HP = Heat Pumps) tradizionali. Queste sono largamente diffuse e stabili a livello tecnologico. Vengono tipicamente utilizzate in tutti i settori del comfort, sia nel campo residenziale che commerciale e talvolta per processi a medio-bassa temperatura (ad esempio 35-65-80 °C) anche nel campo industriale;

• HTHP: Pompe di Calore ad alta temperatura (HTHP = High Temperature Heat Pumps). Queste possono arrivare in genere a 100 °C ma anche (in molti casi) agevolmente a 120, 140 e anche 160 °C a seconda della sorgente di calore disponibile. Talvolta sono a livello prototipale e non ancora largamente diffuse;

• VHTHP: Pompe di Calore a temperatura molto alta (VHTHP = Very High Temperature Heat Pumps) possono andare oltre i 160 °C ma talvolta sono a livello di sviluppo di ricerca di laboratorio e per essere molto efficienti ci si aspetta necessitano ancora di anni per vedere un ampio sviluppo e diffusione.

La fattibilità della tecnologia delle pompe di calore nelle applicazioni industriali dipende dunque dai livelli di temperatura necessari nella produzione e anche dalla temperatura delle sorgenti. Eurostat ad esempio distingue i seguenti settori:

• Iron and steel/non-ferrous metals;

• Chemical and petroleum;

• Non-metallic minerals;

• Paper, pulp and print;

• Food and tobacco machinery;

• Wood and wood products;

• Transport equipment;

• Textile and leather;

• Others.

RAPPRESENTAZIONE GRAFICA DELLE TEMPERATURE DI SORGENTE E UTILIZZO DEI DIVERSI TIPI DI POMPE DI CALORE

FIGURA 4 Possibile rappresentazione grafica dei campi di temperature delle tre diverse tipologie di pompe di calore. Fonte: “High temperature heat pumps: Market overview, state of the art, research status, refrigerants, and application potentials”, autori C. Arpagaus, F. Bless, M. Uhlmann, J. Schiffmann, and S. S. Bertsch. [11]

Dalla lettura della Tabella 1 appare immediatamente evidente che il campo di applicazione delle pompe di calore è certamente molto ampio e adatto a

molti settori applicativi, prevalentemente quelli nelle aree verde chiaro e verde scuro.

Le aree gialle e arancioni, sono per

UN GRANDE ESEMPIO NEL CUORE DELL’EUROPA, IN DANIMARCA

Un esempio di dimensioni ragguardevoli in tema di impiego di Pompe Di Calore è certamente quello della più grande pompa di calore al mondo avente come fluido refrigerante naturale CO₂ che è stata avviata da MAN Energy Solutions ed è alimentata da energia rinnovabile.

Realizzata da MAN Energy Solutions e operata dal fornitore multiservizi DIN Forsyning, la nuova centrale termica situata presso il porto di Esbjerg, è progettata per produrre circa 280.000 MWh di calore a zero emissioni ogni anno, coprendo il fabbisogno termico di 25.000 abitazioni. Il suo funzionamento permetterà di ridurre 120.000 tonnellate di CO₂ all’anno, contribuendo in modo decisivo all’obiettivo di Esbjerg di raggiungere la neutralità carbonica entro il 2030.

Il cuore dell’impianto è una pompa di calore industriale con una capacità termica complessiva di 70 MW, che utilizza acqua di mare come fonte di calore e sfrutta l’energia eolica proveniente da parchi offshore vicini. Questo impianto si affianca a una caldaia a cippato da 60 MW, alimentata con legno sostenibile, e a una centrale elettrica di backup da 40 MW, che garantisce flessibilità nei picchi di domanda. Il nuovo impianto sostituisce la precedente centrale a carbone della città, contribuendo in modo tangibile alla decarbonizzazione del riscaldamento urbano. L’iniziativa rappresenta un modello di riferimento a livello internazionale per lo sviluppo di infrastrutture energetiche sostenibili.

TABELLA 1 Possibile rappresentazione grafica dei campi di temperature delle tre diverse tipologie di pompe di calore a seconda dei settori applicativ. Fonte: “High temperature heat pumps: Market overview, state of the art, research status, refrigerants, and application potentials”, autori C. Arpagaus, F. Bless, M. Uhlmann, J. Schiffmann, and S. S. Bertsch. [11]

CAMPI DI TEMPERATURA RICHIESTI A SECONDA DEI DIVERSI SETTORI E PROCESSI INDUSTRIALI

sistemi a combustione obsoleti (tipicamente non a condensazione e con controlli rudimentali) con sistemi a pompa di calore, che da un audit delle necessità energetiche e dei rendimenti delle tecnologie HP, HTHP e VHTHP disponibili, dimostrino vantaggio rilevante a livello più parametri, tra cui (a titolo esemplifi cativo e non esaustivo) di:

• riduzione del consumo di energia primaria;

• riduzione delle emissioni di CO2;

• riduzione dei costi di esercizio dei cicli produttivi (OPEX

– dall’inglese OPerational EXpenditure, in italiano spesa operativa);

Rispetto ai sistemi a combustione in essere o ai sistemi alternativi di nuova generazione disponibili, risulta importante optare per queste soluzioni specie se alimentate da energia 100% e con refrigeranti naturali per consentire il raggiungimento dei maggiori livelli possibili di energia rinnovabile oltre che di emissioni dirette e indirette tendenti allo zero.

Lo scenario dunque sta cambiando e con esso anche la prospettiva di vedere la tecnologia delle pompe di calore ampliamente applicata nel campo industriale nelle sue varie declinazioni HP, HTHP e VHTHP con una vera e propria rivoluzione, anche nei range di temperatura dove solo pochi anni fa non ci si aspettava di poter impiegare le pompe di calore.

In tutto questo però dobbiamo porre attenzione a un fatto estremamente importante, ovvero il fatto che l’approccio assolutistico talvolta utilizzato nei confronti delle tecnologie a energia rinnovabile emergenti, ha rischiato e rischia di pregiudicarmene nel breve periodo uno sviluppo equilibrato.

ora ancora saldamente dominate dalle applicazioni a combustione tradizionale. Queste includono caldaie a condensazione di tipo evoluto, modulante, con controlli digitali e alimentate a gas: una combinazione che offre certamente buoni livelli di efficienza (all’interno dei parametri di efficienza delle

apparecchiature a combustione) per raggiungere alte e altissime temperature, dove le pompe di calore oggi sono presenti con varie soluzioni ma non ancora così diff use rispetto al mondo delle caldaie che ancora domina la scena. Laddove sia possibile sostituire, nel campo industriale,

Nel caso delle pompe di calore, probabilmente dovremmo prendere spunto da quanto alcuni settori come l’auto stanno insegnandoci, poiché probabilmente, con opportuni adattamenti potrebbero valere simili considerazioni, ovvero: ad esempio pensare di sostituire caldaie o dispositivi elettrici in interi settori che magari utilizzano temperature di processo dai 200 ai 400 °C, con anche le migliori tecnologie HTHP e VHTHP disponibili, potrebbe risultare una utopia che non solo non darebbe risultati apprezzabili nell’immediato (ad esempio per indisponibilità di tecnologie realmente sostitutive sotto tutti i punti di vista), ma anche rischierebbe di raffreddare bruscamente interessi ed entusiasmi del mondo industriale verso le pompe di calore.

Il recupero dei cascami termici

Gli scambiatori di calore possono essere utilizzati per recuperare il calore dai fumi di scarico dei processi industriali. Questo calore può essere riutilizzato per il riscaldamento di ambienti, acqua o per altri processi produttivi.

Anche l’installazione di economizzatori sui sistemi di combustione consente di pre-riscaldare l’acqua di alimentazione delle caldaie, migliorando l’efficienza complessiva, poiché i bruciatori della caldaia lavoreranno per meno ore, visto che il salto termico da produrre (essendo l’acqua in ingresso preriscaldata dall’economizzatore) sarà minore.

Tramite le tecnologie HP (Heat Pumps), HTHP (High Temperature Heat Pumps) e VHTHP (Very High Temperature Heat Pumps) applicate ai cascami termici per catturare e riutilizzare il calore residuo generato nei processi industriali si sono fatti in questi anni passi da gigante e dunque è auspicabile l’industria ponga sempre più in primo piano queste tecnologia sia per la generazione di energia termica che nei recuperi termici proprio partendo dal “Waste Heat” che di fatto passa da fonte di spreco e costo a fonte di risparmio energetico ed economico per l’industria direttamente e indirettamente per l’uomo e per l’ambiente.

Conclusioni

In conclusione quindi, la messa in campo di strategie di efficientamento, recupero energetico e decarbonizzazione

degli impianti termici nell’industria è una strada percorribile con numerose tecnologie ormai mature e disponibili perlomeno fino agli 80-100 °C attraverso le tecnologie HP (Heat Pumps = Pompe di Calore) e HTHP (High Temperature Heat Pumps = Pompe di Calore ad Alta Temperatura), possibilmente alimentate da energia 100% rinnovabile (es. Fotovoltaico, Idroelettrico, Eolico, ecc.) e funzionanti con refrigeranti naturali (es. Ammoniaca (R717), Anidride Carbonica (R744) o Propano (R290)).

Tale limite di temperatura (80-100 °C) si sta sempre più alzando, attraverso le VHTHP (Very High Temperature Heat Pumps = Pompe di Calore ad Altissima Temperatura), che sono già in grado, in maniera efficiente e a basse emissioni, di arrivare a 120 °C e oltre i 160 °C in un breve futuro come prospettato dalla IEA che attraverso la pubblicazione ANNEX 58 – High-Temperature Heat Pumps.

Laddove, dunque, non sia ancora possibile sostituire integralmente, per le alte temperature richieste, nel campo industriale, sistemi a combustione obsoleti (tipicamente non a condensazione e con controlli rudimentali) con sistemi solamente a pompa di calore, la combinazione delle pompe di calore con tecnologie come le caldaie a condensazione, i recuperi termici lato fumi, gli economizzatori, la cogenerazione e la trigenerazione (laddove applicabili efficientemente) costituirà comunque un grande passo in avanti e abilitante per ridurre gli sprechi e condurci gradualmente verso una società decarbonizzata anche nel campo industriale, garantendo così maggiore sostenibilità e competitività all’industria Europea. n

* Jacques Gandini, Studio Gandini

Si ringrazia per la foto di copertina MAN Energy Solutions che ha realizzato una Mega Pompa di Calore da 70 MW che alimenta la nuova centrale termica situata presso il porto di Esbjerg (Danimarca).

BIBLIOGRAFIA

[1] IEA (International Energy Agency). Technology Collaboration Programme on Heat Pumping Technologies (HPT TCP) “Annex 58 High Temperature Heat Pumps Task 1 – Technologies Task Report”;

[2] DIRETTIVA RED III (UE) 2023/2413 DEL PARLAMENTO EUROPEO E DEL CONSIGLIO del 18 ottobre 2023 che modifica la direttiva (UE) 2018/2001, il regolamento (UE) 2018/1999 e la direttiva n. 98/70/CE per quanto riguarda la promozione dell’energia da fonti rinnovabili e che abroga la direttiva (UE) 2015/652 del Consiglio;

[3] DIRETTIVA 2010/31/UE DEL PARLAMENTO EUROPEO E DEL CONSIGLIO del 19 maggio 2010 sulla prestazione energetica nell’edilizia;

[4] DIRETTIVA (UE) 2018/844 DEL PARLAMENTO EUROPEO E DEL CONSIGLIO del 30 maggio 2018 che modifica la direttiva 2010/31/UE sulla prestazione energetica nell’edilizia e la direttiva 2012/27/UE sull’efficienza energetica;

[5] DIRETTIVA (UE) 2024/1275 DEL PARLAMENTO EUROPEO E DEL CONSIGLIO del 24 aprile 2024 sulla prestazione energetica nell’edilizia, cosiddetta EPBD IV, nota come “Case Green”, è l’aggiornamento delle normative europee per la riduzione delle emissioni degli edifici, puntando a un parco immobiliare a emissioni zero entro il 2050. Introduce obiettivi ambiziosi come edifici nuovi a emissioni zero dal 2028 per il pubblico e dal 2030 per i privati, e prevede un Passaporto di Ristrutturazione per pianificare interventi e migliorare l’efficienza energetica;

[6] Net-Zero Industry Act: Accelerating the transition to climate neutrality. Regulation (EU) 2024/1735 of the European Parliament and of the Council of 13 June 2024 on establishing a framework of measures for strengthening Europe’s net-zero technology manufacturing ecosystem and amending Regulation (EU) 2018/1724;

[7] IEA (International Energy Agency) – Tracking Clean Energy Progress 2023 (https://www.iea.org/reports/tracking-clean-energy-progress-2023);

[8] IEA (International Energy Agency) – Net Zero Emissions by 2050 Scenario (NZE) (https://www.iea.org/reports/global-energy-and-climate-model/net-zero-emissions-by-2050-scenario-nze);

[9] IEA (International Energy Agency) – The Future of Heat Pumps (https://www.iea.org/reports/the-future-of-heat-pumps);

[10] EHPA (European Heat Pump Association) – “Integrating technologies to decarbonise heating and cooling”, European Copper Institute (https://www.ehpa.org/wp-content/uploads/2022/10/ White_Paper_Heat_pumps-1.pdf);

[11] High temperature heat pumps: Market overview, state of the art, research status, refrigerants, and application potentials – Autori: C. Arpagaus, F. Bless, M. Uhlmann, J. Schiffmann, and S. S. Bertsch.

SISTEMA COMPATTO E COMBINATO MANDATA E RIPRESA AD ALTA INDUZIONE PER IMPIANTI VAV

Le unità INDULCLIP ZA e INDUDRALL ZA di Sagicofim costituiscono una soluzione compatta e integrata per la distribuzione e la ripresa dell’aria, progettata per garantire prestazioni elevate in ambienti ad uso continuo e con requisiti di comfort stringenti. Il sistema si compone di un plenum a doppia camera e di un diffusore frontale, e si distingue per la capacità di inte grare in un unico modulo la funzione di immissione e aspirazione dell’aria, contribuendo alla semplificazione impiantistica e alla razionalizzazione dello spazio in ambiente.

La sezione di mandata, collocata nella parte esterna dell’unità, immette l’aria in ambiente tramite un diffusore elicoidale ad alta induzione, che consente un’efficace miscelazione anche in presenza di ΔT fino a 10 K, mantenendo velocità residue estremamente contenute (fino a 0,12 m/s a livello dell’area occupata). Questo consente di ottenere una distribuzione uniforme della temperatura, anche con portate d’aria elevate, fino a 1400 m³/h per INDULCLIP e 1500 m³/h per INDUDRALL, senza generare fenomeni di discomfort localizzato.

La ripresa dell’aria avviene invece attraverso la parte centrale dell’unità: l’aria viene captata e convogliata all’interno di una sezione dedicata del plenum, che la indirizza verso il circuito di ritorno. Questa configurazione favorisce un’efficiente estrazione dell’aria viziata, riducendo i fenomeni di ristagno e ottimizzando la qualità dell’aria indoor.

Il plenum, con struttura a doppia camera, è progettato per separare efficacemente i flussi di mandata e ripresa, evitando interferenze e garantendo una distribuzione regolare delle pressioni.

Il fissaggio della piastra frontale è realizzato con sistema a quattro punti, che consente una rapida installazione sia in configurazione a controsoffitto, sia in configurazione “libera” a vista (per INDUDRALL), offrendo flessibilità progettuale in funzione delle specifiche architettoniche e impiantistiche.

Un aspetto distintivo della gamma è rappresentato dai quattro diversi tipi di microugelli, sviluppati per modulare la geometria del getto e ottenere un’elevata induzione attraverso un flusso autoportante. La combinazione e distribuzione dei microugelli sulla piastra frontale determina il comportamento fluidodinamico del diffusore, adattandosi a differenti configurazioni

ambientali e al posizionamento in ambiente. Il sistema è disponibile sia in versione assemblata, sia in kit di componenti separati, consentendo una personalizzazione spinta delle soluzioni di diffusione.

In fase progettuale è opportuno considerare un limite massimo di 12 ricambi d’aria/ora in ambienti occupati da persone con attività sedentaria, in modo da preservare il comfort termoigrometrico e acustico, evitando eccessive turbolenze o rumorosità. La configurazione integrata mandata-ripresa rappresenta una scelta funzionale soprattutto in locali con vincoli architettonici o in retrofit impiantistici, dove la concentrazione delle funzioni in un unico punto riduce la complessit à delle canalizzazioni e facilita le operazioni di manutenzione.

Le unità INDULCLIP ZA e INDUDRALL ZA, grazie alle loro dimensioni compatte (600–625 mm), trovano impiego ideale in uffici, aule scolastiche, spazi sanitari e in generale in ambienti in cui siano richieste alte prestazioni in termini di comfort, silenziosità e qualità dell’aria.

Vantaggi principali

• Unità compatta per mandata e ripresa integrate

• Diffusore elicoidale silenzioso con elevata induzione

• Basse velocità residue in ambiente (fino a 0,12 m/s)

• Quattro geometrie di microugelli per una diffusione adattiva

• Portate elevate (fino a 1500 m³/h)

• Installazione flessibile: a controsoffitto o libera

• Idonee per alti ΔT (fino a 10 K)

www.sagicofim.com

Protezione dal radon e qualità dell’aria negli edi ci:

efficienza energetica e aspetti impiantistici

La Ventilazione Meccanica Controllata è una tecnologia in grado di integrare gli obiettivi di risparmio energetico e garanzia di una buona qualità dell’aria, cioè di riduzione delle concentrazioni di radon mediante diluzione

Il radon rappresenta uno dei principali rischi per la salute legati alla qualità dell’aria indoor, eppure rimane ad oggi ancora sconosciuto alla gran parte della popolazione. Questo gas radioattivo naturale, invisibile

e inodore, è responsabile di molti di casi di tumore polmonare ogni anno in Italia, classificandosi come il secondo fattore di rischio dopo il fumo di sigaretta.

Caratteristiche, origine e diffusione del radon negli ambienti indoor

Il radon è un gas che penetra negli

edifici attraverso diverse vie, concentrandosi maggiormente nei locali a contatto con il terreno. La principale fonti di ingresso è il suolo circostante e sottostante l’edificio. Una fonte secondaria, e che solitamente porta a concentrazioni inferiori, è costituita dai materiali da costruzione quali il tufo, i graniti, le pozzolane e i porfidi. Il gas migra attraverso le fessure nei pavimenti, anche invisibili all’occhio umano, nelle giunzioni tra pavimento e parete, e nei passaggi degli impianti. La concentrazione è tipicamente maggiore nei seminterrati e ai piani bassi, diminuendo con l’altezza. Le concentrazioni di radon, misurate in Becquerel per metro cubo (Bq/m³), mostrano notevoli variazioni spaziali e temporali, influenzate da fattori geologici, meteorologici e strutturali degli edifici.

La misura del radon richiede strumentazione specifica, classificabile in diverse tipologie e approccio al monitoraggio:

• Strumentazione passiva: consiste nel posizionare uno strumento passivo, definito “dosimetro” per un periodo variabile tra qualche mese e un anno. Il “dosimetro” viene analizzato in un laboratorio per produrre un dato medio di concentrazione relativo al periodo di esposizione.

• Strumentazione attiva: viene impiegata per periodi di misura più brevi (giorni o settimane) per monitorare in continuo la variabilità delle concentrazioni. L’intervallo di misura tipico è un’ora.

Aspetti normativi e legislativi

Il contesto legislativo italiano per la gestione del rischio radon si basa sul Decreto Legislativo 101/2020, successivamente integrato dal D.Lgs. 203/2022, che ha completato il recepimento

della Direttiva Euratom 2013/59. Il D.Lgs. 101/2020 stabilisce i livelli di riferimento espressi come valore medio annuo della concentrazione di attività di radon in aria. Le misurazioni devono essere effettuate da servizi di dosimetria riconosciuti, attualmente in fase di definizione normativa.

La normativa italiana stabilisce livelli di riferimento (concentrazione media annua di radon) differenziati e più restrittivi rispetto ad altri stati:

• Abitazioni esistenti: 300 Bq/m³

• Abitazioni di nuova costruzione (dal 1° gennaio 2025): 200 Bq/m³

• Luoghi di lavoro: 300 Bq/m³

Questi valori si allineano parzialmente alle raccomandazioni WHO che propongono 100 Bq/m³ come livello di riferimento ottimale, con un limite massimo di 300 Bq/m³. In Figura 1 è rappresentata una mappa dei livelli di riferimenti per gli edifici residenziali.

Il D.Lgs 101/2020 definisce e dettaglia

la determinazione delle Aree Prioritarie, zone dove si stima che oltre il 15% degli edifici superi i 300 Bq/m³, basandosi su misurazioni al piano terra. Ad oggi, sei regioni hanno definito le aree prioritarie: Sardegna, Piemonte, Lombardia, Friuli Venezia Giulia, Toscana e Veneto.

All’interno del D.Lgs 101/2020 e s.m.i sono inoltre caratterizzati gli Esperti in Interventi di Risanamento, figure professionali specializzate con requisiti specifici: abilitazione per progettazione opere edili, formazione specifica di 60 ore (con esame), aggiornamento triennale obbligatorio di 4 ore. Ad oggi non esiste in Italia una lista o albo ufficiale che elenca i professionisti sul radon.

Il Piano Nazionale d’Azione per il Radon (PNAR) 20232032 (adottato con DPCM 11 gennaio 2024) rappresenta il principale strumento strategico nazionale per la gestione del rischio radon, strutturato secondo tre assi strategici:

• Asse 1 – MISURARE: Obiettivo: caratterizzazione omogenea del territorio nazionale per individuare aree prioritarie e attività a maggior rischio;

• Asse 2 – INTERVENIRE: Sviluppo di strumenti per prevenzione e riduzione del radon indoor, con particolare attenzione all’integrazione con politiche di efficientamento energetico. Elemento critico: evitare conflitti tra interventi di riqualificazione energetica e misure

Livello di riferimento radon per le abitazioni (Bq/m3)

FIGURA 1 Livelli di riferimento per le abitazioni. In Italia il valore di 200 Bq/m3 si applica agli edifici nuovi a partire da 1.1.2025. Fonte: https://www.who.int/data

anti-radon;

• Asse 3 – COINVOLGERE: Creazione dell’Osservatorio

Nazionale Radon come organismo collegiale di verifica e garanzia per cittadini e amministratori, con rappresentanti di tutti gli enti coinvolti (MASE, Ministero Salute, ISIN, ISS, Regioni, ARPA).

All’interno del PNAR sono dettagliati gli interventi di prevenzione e di risanamento contro il radon, questi sono riassunti in Tabella 1 e descritti di seguito.

Le principali tecniche di risanamento degli edifici dal radon che evitano che il gas entri all’interno sono:

• Depressurizzazione attiva o passiva del vespaio: consiste nel prelevare l’aria dal vespaio per allontanarla dagli ambienti interni;

• Pozzetto-radon: consiste nel prelevare l’aria del terreno, collegando un ventilatore di espulsione.

La principale tecnica di risanamento degli edifici dal radon mediante diluzione è:

• la Ventilazione Meccanica Controllata (con sovrapressione in caso di radon dal terreno).

Per gli edifici nuovi l’approccio della prevenzione consiste nel realizzare interventi con basso impatto economico atti a eliminare l’ingresso del radon, tra questi vi sono:

• Realizzazione di un vespaio areato da attivare mediante aggiunta di un ventilatore;

• Realizzazione di un drenaggio radon da attivare mediante aggiunta di un ventilatore.

In Regione Lombardia è stato emanato un Comunicato dal titolo “Radon ed interventi edilizi di cui al DPR 380/2001 che coinvolgono l’attacco a terra all’interno delle unità abitative” nel quale è riportato che non si dispone l’obbligo di incaricare l’esperto di risanamento radon per la progettazione e realizzazione delle misure preventive che coinvolgono l’attacco a terra.

Efficienza energetica e aspetti impiantistici

La stretta connessione tra gli interventi di efficientamento energetico e la variazione delle concentrazioni di radon è stata ampiamento documentata dalla letteratura scientifica nonché dalla legislazione. L’Azione 2.7 del Piano Nazionale di Azione per il Radon si focalizza su questo tema, si intitola “Connessioni con programmi di qualità dell’aria indoor ed efficientamento energetico”. Allo stesso tempo il radon rappresenta una sfida importante per l’efficienza energetica degli edifici, poiché le strategie di mitigazione possono influire significativamente sui consumi energetici

TABELLA 1 Interventi contro il radon e valutazione del Piano Nazionale d’Azione per il Radon

Intervento e descrizione Valutazione riportata nel PNAR

Depressurizzazione attiva o passiva del vespaio

Pozzetto-radon

Drenaggio radon

Sigillatura

Isolamento esterno dal terreno

Isolamento interno dal terreno

Ventilazione meccanica controllata (VMC)

Ventilazione naturale del terreno sottostante la fondazione

Tenuta stagna e isolamento dagli ambienti a contatto con il terreno

Sigillatura delle condutture di impianti

Prima dell’intervento

Edifici caratterizzato da

• Pareti disperdenti

• Elevato tasso di ventilazione

• Infissi non a tenuta

Soluzione da privilegiare, comunemente utilizzate e di non particolare complessità tecnica

Soluzione da privilegiare, comunemente utilizzate e di non particolare complessità tecnica

Tecnica di intervento usuale

Seppure sistematicamente perseguita, da sola è certamente meno efficace e in genere è complementare ad altri interventi principali

Adatto per edifici di nuova costruzione, si tratta della stessa tecnica, e degli stessi materiali, utili per garantire l’impermeabilità all’acqua, impedendone la penetrazione ed evitando i danni dovuti all’umidità

In genere, se adottate da sole, le misure di isolamento interno sono raccomandabili solo in caso di basso rischio da radon (concentrazioni di radon non elevate)

Sono soluzioni che devono essere attentamente pianificate in coerenza con la progettazione impiantistica complessiva della costruzione

Soluzione progettuale semplice ed efficace

Realizzare una vera e propria sigillatura a tenuta stagna delle cantine e degli ambienti interrati non è pensabile

Ammorsare le tubazioni nel calcestruzzo o nelle pareti perimetrali, o anche l’impiego di collanti speciali: non sempre si ottengono le necessarie garanzie di durabilità

Interventi sull’involucro edilizio:

• Sostituzione infissi

• Coibentazioni

• Sigillature

Dopo l’intervento

Riduzione del tasso di ventilazione dell’ambiente

Variazione differenziale di pressione internoesterno

Riduzione della diluzione degli inquinanti e peggioramento della qualità dell’aria

Radon edificio per uffici

Aumento concentrazione di radon

16/11/2024 19/11/2024 22/11/2024 25/11/2024

Ufficio con VMC Sala_riunioni

e sulla progettazione impiantistica.

I principali interventi per la riduzione dei consumi energetici che possono

avere influenza (incremento o riduzione) sulle concentrazioni di radon sono la sostituzione finestre, la modifica

FIGURA 2 Radon e interventi di efficientamento energetico, variazione del radon pre e post interventi sull’involucro (Fonte: Peretti e Verdi, 2025)
FIGURA 3 Monitoraggio di radon in un edificio per uffici con e senza VMC (Fonte: Peretti e Verdi, 2025)

TABELLA 2 Figure coinvolte nella tematica radon, competenze e attività

Figura professionale Tematiche, competenze Focus sul tema del radon, attività

Termotecnici

Esperti dell’involucro edilizio

Esperti di edilizia

Interventi sull’involucro e impiantistici per ridurre (o minimizzare) i consumi negli edifici. Progettazione, verifiche in opera dei sistemi impiantistici

Permeabilità all’aria, ponti termici, fisica dell’edificio, caratterizzazione dei consumi

Pratiche edilizie, autorizzazioni, vincoli

dell’involucro mediante coibentazione e gli interventi che agiscono sulle strutture a contatto con il terreno. In Figura 1 è descritto il meccanismo che porta all’incremento del radon a seguito di interventi sull’involucro.

La Ventilazione Meccanica Controllata è una tecnologia in grado di integrare gli obiettivi di risparmio energetico e garanzia di una buona qualità dell’aria, cioè di riduzione delle concentrazioni di radon mediante diluzione. In caso di fonte di radon dal terreno è necessario garantire una leggera sovrapressione degli ambienti, l’entità del differenziale di portata d’aria tra immissione e prelievo è funzione della tenuta all’aria dell’edificio. Un esempio di risanamento radon mediante un sistema VMC in leggera sovrapressione è riportato in Figura 3. L’ufficio con VMC e la sala riunioni erano attigui e con medesime caratteristiche di involucro e di permeabilità all’aria. La concentrazione media di radon nel periodo di monitoraggio rappresentato era di 817 Bq/m3 per la

BIBLIOGRAFIA

Dimensionamento dei sistemi di aspirazione del radon da sotto il terreno (drenaggi, pozzo-radon), dimensionamento dei sistemi di ventilazione meccanica controllata, monitoraggi

Fonti di ingresso del radon, monitoraggi, soluzioni integrate

Nonostante ad oggi alcuni interventi vengano realizzati in edilizia libera è necessario seguire l’iter autorizzativo idoneo anche in caso di risanamenti radon

sala riunioni non risanata e di 118 Bq/m3 per l’ufficio con VMC, tale aspetto evidenzia la corretta funzionalità ed efficacia contro il radon dell’impianto di ventilazione.

Radon: le figure coinvolte

È ormai evidente che le competenze maturate nel settore termotecnico sono un tassello fondamentale per gli interventi di prevenzione e risanamento contro il radon. Nella tabella 2 sono descritte le principali figure professionali coinvolte, nonché le relative competenze per affrontare il tema radon negli edifici, sia di nuova costruzione che per i risanamenti.

Il primo evento sul tema radon realizzato da AiCARR Il 23 maggio 2025, online, si è tenuto il primo webinar organizzato da AiCARR dal titolo “Protezione dal radon e qualità dell’aria negli edifici: aspetti fisici, normativi e tecnici”. La grande partecipazione ha arricchito con domande

• Peretti C. e Verdi L. 2025. Radon: Monitoraggio e strategie di prevenzione e risanamento negli edifici. Maggioli Editore, ISBN 8891671196

e richieste di approfondimento la trattazione dei relatori. Si riporta di seguito un estratto delle domande dei partecipanti e delle relative risposte.

• Qual è l’intervento che presenta maggiore efficacia nei risanamenti?

⚬ La realizzazione di sistemi che evitano l’ingresso del radon negli edifici (pozzo-radon) è la soluzione che solitamente garantisce le maggiori riduzioni delle concentrazioni quando la fonte è il radon dal terreno.

• Qual è l’iter per la determinazione delle aree prioritarie?

⚬ L’articolo 11 del decreto legislativo 31 luglio 2020, n.101 stabilisce che le Regioni e le Province autonome di Trento e Bolzano individuino le zone, dette “aree prioritarie” in cui il livello di riferimento (monitoraggio eseguito al piano terra) di 300 Bq/m3 è superato nel 15% di edifici e all’interno delle quali si definiscono le priorità d’intervento.

• C’è un numero minimo di edifici da monitorare per la definizione di un’area prioritaria in un Comune?

⚬ Il PNAR riporta le seguenti indicazioni: la dimensione del campione di abitazioni da misurare per ogni Comune è data dal numero di abitanti residenti elevato alla potenza 0,3 con un minimo di 10 abitazioni per Comune.

• In attesa dell’individuazione delle aree prioritarie dove posso reperire informazioni sul mio Comune?

⚬ Nella banca dati SINRAD è possibile consultare le concentrazioni medie per i Comuni che hanno caricato i dati a portale: https://sinrad.isinucleare.it/radon/ statistiche

• Nel caso di scelta della Ventilazione Meccanica Controllata come possono essere determinate le portate?

⚬ Diverse sono le metodologie di calcolo delle portate, la normativa tecnica tedesca DIN/TS 18117-1:2021 propone una metodologia di calcolo che si basa sulla concentrazione media annuale e sulla permeabilità all’aria dell’edificio, la letteratura tecnica italiana propone una metodologia che si basa sul dato di concentrazione media annuale di radon. Infine vi è una nuova metodologia di approccio che si basa sugli andamenti delle concentrazioni di radon (con intervalli di misura di un’ora) misurate in periodi rappresentativi. n

* Clara Peretti, libera professionista, socio AiCARR

PRIMA PARTE

Sistemi di ventilazione delle metropolitane in aree sismiche

Valutazione sismica dei componenti non strutturali rispetto ad alcuni codici sismici internazionali e focus su Eurocodice e norme tecniche per le Costruzioni NTC 2018

R. Borchiellini, D. Papurello, C. Barbetta*

La popolazione del globo sta diventando sempre più popolazione urbana, entro i confini di quelli che vengono definiti dalla “Population Division” delle Nazioni Unite come agglomerati urbani. Già oggi il 54% della popolazione mondiale vive in ambito urbano, dato percentuale che varia notevolmente nel mondo: Nord America 82%, America Latina e Area Caraibica 80%, Europa 73%, Africa 40%, Asia 48% [1]. Attualmente la popolazione mondiale ha raggiunto la soglia di 8 miliardi, con una proiezione al 2050 di 9,7 miliardi. Il 67% vivrà in ambito urbano [2]. Questo incremento sarà però concentrato a circa il 90% in Asia e Africa. Questi dati demografici sono

di supporto alle ipotesi secondo le quali le future megalopoli (popolazione > 10 milioni abitanti) avranno una mobilità sempre più “underground” a cui corrisponderà uno sviluppo rilevante dei sistemi di trasporto quali le metropolitane. In questo contesto assume particolare importanza la progettazione delle metropolitane e, in particolare, l’attenzione posta dal progetto ai rischi sismici esistenti per gli elementi strutturali e non strutturali.

Danni sismici

Gli eventi sismici degli ultimi anni hanno messo in luce l’elevata vulnerabilità degli elementi non strutturali, che spesso subiscono danni significativi anche per livelli di azione sismica per i quali non si osservano danni alle componenti strutturali. Inoltre, i danni agli elementi non strutturali forniscono spesso un notevole contributo alle perdite economiche post-sismiche, sia in termini di perdite dirette che indirette,

1

degli

economici di ospedali, hotel, uffici, edifici

in calcestruzzo armato (Miranda e Taghavi, 2003; Takahashi e Shiohara, 2004) [3], [4]

rappresentando una percentuale significativa del costo totale di ricostruzione.

Come dimostrano gli studi condotti da Miranda e Taghavi (2003) [3] e Takahashi e Shiohara (2004) [4] con riferimento a diverse tipologie di edifici, gli investimenti economici legati agli elementi non strutturali e agli impianti superano di gran lunga quelli destinati alla parte strutturale (Figura 1).

Questi studi sono relativi a opere civili epigee. Nel caso delle metropolitane (strutture ipogee) sono ipotizzabili dei valori percentuali significativamente differenti e quindi saremmo portati a considerare con minor importanza la loro valenza; è invece importante notare che gli impianti che andremo a considerare sono essenziali e vitali per il funzionamento e la sicurezza del sistema intero.

Aree sismiche

Paesi non EU

Una visione globale ci può fornire l’approccio che hanno vari Paesi nella valutazione del rischio sismico. Molte nazioni hanno almeno un proprio

Codice Sismico (in alcuni Paesi esistono più codici, es. USA) che stabilisce i criteri

TABELLA 1 Codici sismici per i Paesi non UE

Paese Codice

USA

di come elaborare e sviluppare la progettazione sismica. Nella Tabella 1 sono riportati i codici sismici di alcuni Paesi.

Sono necessari alcuni commenti: la Tabella 1 non è esaustiva ma mostra solamente alcuni Paesi, si noti che talvolta questi Codici nel preambolo o nella parte introduttiva fanno riferimento ad altri standard/norme per cui un’analisi completa è molto complessa e comunque non rientra nello scopo di questo articolo.

Prevalentemente i codici sismici mostrati pongono attenzione agli edifici o costruzioni similari e si concentrano sui componenti strutturali, che rappresentano la parte primaria, in caso di collasso della struttura l’alto grado d’affollamento porterebbe a un numero di fatalità

ASCE/SEI 7-10 [5]; ASCE/SEI 7-05[6]; ASHRAE-2019 Handbook

Application Chapter 56 [7]; International Building Code IBC (ICC 2009) [8]; SMACMA 2008 [9]; FEMA 412-413-414 (Federal Emergency Management Agency) [10, 11,12]

CANADA NRC-IRC 2010 [13]

CILE NcH 2369-Of2003 [14]

AUSTRALIA, NUOVA ZELANDA

AS 1170.4-2007 [15] NZS 1170.5-2004 [16]

GIAPPONE kyu-taishin building codes [17]

CINA GB 50011-2010 [18]

TABELLA 2 Commenti sui codici per i Paesi non UE

ASCE/SEI 7-10

ASHRAE 2019 Handbook Application Chapter 56

AS 1170-4 2007

Note

Vedere Tabella 2

Codice edilizio nazionale del Canada

Progettazione sismica di strutture e impianti industriali

Base comune AS/NZS 1170.2-2002

Standards riferito agli edifici, vedere bibliografia

Il capitolo 14 (Edifici sotterranei), sezione 14.1.1, afferma che questo capitolo non si applica alle metropolitane urbane e alle gallerie autostradali.

((i)Tabella 1.5-1. Edifici e altre strutture il cui cedimento potrebbe rappresentare un pericolo sostanziale per la comunità (simile alle NTC 2018 successivamente riportate).

Tutto il capitolo 13 (Requisiti di progettazione sismica per i componenti non strutturali) fornisce informazioni precise sulle azioni da intraprendere.

(ii) Paragrafo 13.1.3 Numeri 1 e 3. Componenti essenziali ai fini della sicurezza e del funzionamento continuo.

(iii)Paragrafo 13.1.6. Lettera c. Fissaggi dei componenti.

(iv)Tabella 13.2.1. Requisiti applicabili ai componenti meccanici ed elettrici.

(v)Paragrafo 13.2.2. Componenti per il funzionamento continuo dopo il terremoto. Qualificazione mediante approccio analitico.

(vi)Paragrafo 13.2.5 &6. Certificazione del componente in alternativa all’approccio analitico.

(vii)Paragrafo 13.6.1. Fissaggi dei componenti meccanici ed elettrici.

(viii)Paragrafo 13.6.3. Componenti meccanici critici (grado Ip>1).

(i)Nel preambolo l’apparecchiatura deve avere anche la forza necessaria per rimanere attaccata al sistema di ritenuta.

(ii) Paragrafo 1. L’importanza delle apparecchiature e dei sistemi interessati deve essere intesa, ai fini dell’applicazione del codice, come comprensiva degli elementi che devono essere funzionali dopo l’evento sismico.

(i)Paragrafo 8.1.4-parte (b) lettera (viii). Macchine alternative o rotanti. (ii) Paragrafo 8.2 e 3. I componenti non strutturali e i loro fissaggi devono essere progettati per resistere alle forze sismiche. Si utilizza il metodo dell’accelerazione o il metodo semplice.

FIGURA
Suddivisione
investimenti
residenziali

elevato e non accettabile; in alcuni casi vengono fornite indicazioni tecniche che devono essere adottate per gli elementi non strutturali come, ad esempio, le apparecchiature HVAC. Per i componenti vengono considerati sia il fissaggio sia la loro operatività, il tutto è mostrato nella Tabella 2; i commenti sono relativi alle norme di cui è stato possibile esaminare il documento completo.

Paesi EU

Se consideriamo ora i Paesi europei possiamo ve dere che le zone con un rischio sismico significativo sono limitate a cinque aree: Italia, Grecia, Turchia, Islanda e la parte settentrionale dei Balcani (Romania), la Figura 2 esplicita quanto detto. Un Codice sismico comune chiamato Eurocodice venne emanato nei primi anni del 2000. Si noti che già nel 2010 questa serie di documenti ha subito una rielaborazione a opera del CEN/TC 250 e che la seconda generazione degli Eurocodici subentrerà a quella attuale nei prossimi anni. La struttura normativa è formata dai seguenti standard, che in alcuni casi consistono in più parti:

• EN 1990 Eurocode: Basis of structural design

• EN 1991 Eurocode 1: Actions on structures

• EN 1992 Eurocode 2: Design of concrete structures

• EN 1993 Eurocode 3: Design of steel structures

• EN 1994 Eurocode 4: Design of composite steel and concrete structures

• EN1995 Eurocode 5: Design of timber structures

• EN 1996 Eurocode 6: Design of masonry structures

• EN 1997 Eurocode 7: Geotechnical design

• EN 1998 Eurocode 8 Part 1: Design of structures for earthquake resistance

3 Commenti delle norme EN1998-1 [20] e EN 1990 [21].

EN 1990

• EN 1999 Eurocode 9: Design of aluminum structures

La Tabella 3 mostra gli elementi essenziali della EN 1998 Parte 1 e della EN 1990; documenti madre da cui derivano gli standard Nazionali di ogni Paese europeo.

Gli Eurocodici consentono ai vari Paesi di emanare ulteriori standard/ norme/disposizioni secondo il rischio sismico presente che varia da Paese a

Paese; è quindi riconosciuto il diritto di poter implementare ulteriori disposizioni tecniche. La Tabella 4 mostra alcuni codici o standard di vari Paesi europei.

Approccio italiano

Il corpo normativo italiano comprende vari documenti es.: Standard, Normative, Direttive, Leggi, Decreti-Legge, Leggi Regionali e Linee Guida che si sono succeduti nel corso degli anni e che

i)Paragrafo 1.5.1.1 Le opere di costruzione definiscono non solo l’edilizia ma anche le opere di ingegneria civile. “Si riferisce alle opere di costruzione complete che comprendono elementi strutturali, non strutturali e geotecnici”.

(ii)Paragrafo 1.5.1.2 fornisce alcuni esempi relativi a edifici e opere civili.

(iii) Allegato B. Tabella B1. Classi di costruzione. La metropolitana dovrebbe essere in CC3. In ogni caso, la EN 1998-1 al punto 4.2.5 Tabella 4.3 è più chiara.

(i) Eurocodice 8. Progettazione di strutture per la resistenza ai terremoti.

(ii) Paragrafo 1.1.1. (1) P. Le strutture importanti per la protezione civile rimangono operative. Nota: ogni Paese dell’UE può definire rischi sismici diversi.

(iii)Paragrafo 1.1.2. La norma si applica agli edifici e alle opere di ingegneria civile nelle regioni sismiche.

(iv) Paragrafo 2.1.(1) P. Le strutture in regioni sismiche devono essere progettate e costruite con i requisiti di non collasso e di limitazione dei danni.

EN 1998-1

(v) Paragrafo 2.2.2.(6) P. Si deve verificare che, sotto l’azione sismica di progetto, il comportamento degli elementi non strutturali non presenti rischi per le persone e non abbia un effetto negativo sulla risposta degli elementi strutturali. (vi) Paragrafo 4.2.5. È definita la classe di importanza per gli edifici, e la metropolitana rientra nella classe IV. (vii) Tabella 4.3. Classe di importanza degli edifici. Edifici di classe IV la cui integrità durante i terremoti è di vitale importanza. (viii) Paragrafo 4.3.5.1 (1) P. Gli elementi non strutturali che potrebbero, in caso di guasto, causare rischi per le persone o i servizi di strutture critiche, devono essere verificati, insieme ai loro supporti, per le azioni sismiche di progetto. (2) P l’analisi sismica deve essere basata su modelli realistici. (ix)Paragrafo 4.3.5.2. Verifica dei componenti non strutturali.

TABELLA
FIGURA 2 Mappa di pericolosità sismica europea prodotta nell’ambito del progetto SHARE [19]

4: Codici sismici per i Paesi dell’UE.

Paese Codice Note

GRECIA EAK-2000 [22]

TURCHIA TEC-2007 [23]

SPAGNA NCSE-02 [24]

PORTOGALLO National decreto Lei 235/83 (RSAEEP) [25]

ROMANIA P100 serie [26]

BULGARIA Regolamento RD-02-20-2 del gennaio 2012 [27]

AUSTRIA Regolamento ÖNORM B 1998-1 (2017) [28] Eurocode 8 (2004) introdotto nel 2009.

ISLANDA il Consiglio di standardizzazione dell'Islanda sta preparando un documento applicativo nazionale (NAD) in concomitanza con l'adozione dell’Eurocode 8

SVIZZERA

Norme SIA dalla 260 alla 267 in accordo con l’Eurocode 8; SIA 269,269-1, 269-8 l'ultimo relativo alla conservazione e alla sicurezza sismica; ASTRA 13020-2021 V1.01 (dedicato principalmente alla distribuzione energetica nei tunnel); ESTI 248 versione 1220i (impianti elettrici e fissaggi sismici).

sono sempre in continua evoluzione, in alcuni casi, si rifanno anche a Normative internazionali. Possiamo citare la G.U. n° 108 dell’11 maggio 2006, che riporta vari Decreti e Ordinanze di cui una in particolare, la n° 3519, stabilisce le zone sismiche del territorio (questa suddivisione è stata rivista dalle NTC 2018 in cui si riporta la pericolosità sismica per una griglia di punti del territorio italiano, fornendo così una versione più precisa e accurata rispetto alla suddivisione in Zone sismiche)

Zona 1 0,25 g < ag < = 0,35 g

Zona 2 0,15 g < ag < = 0,25 g

Zona 3 0,05 g < ag < = 0,15 g

Zona 4 < = 0,05 g

I valori della colona destra mostrano l’accelera-zione orizzontale (ag) massima convenzionale in relazione a quella di gravità (g).

Il Documento essenziale per la progettazione sismica è la NTC 2018 (Norme tecniche per le costruzioni) apparso sul Supplemento ordinario alla G.U. n° 42 del 20 febbraio 2018. Questo documento rispecchia le indicazioni della EN 1998-1. Il documento, obbligatorio

e vincolante, viene usato per la valutazione sismica dei componenti non strutturali degli impianti di ventilazione delle metropolitane.

Per completare il quadro normativo è necessario considerare anche il D.M. del 21 ottobre 2015 (Ministero dell’Interno apparso su G.U. n° 253 del 30 ottobre 2015): approvazione della regola tecnica di prevenzione incendi per la progettazione, costruzione ed esercizio delle metropolitane. Nell’Allegato I, al Capo V.4.1 (Tipologia dei ventilatori) si specifica che “…Per gli impianti dedicati all’estrazione di fumi da incendio la classe dei ventilatori non dovrà essere inferiore a F400/90 minuti…”

Il Legislatore ha quindi ritenuto essenziale, per la sicurezza durante l’evacuazione delle persone, stabilire un preciso criterio di resistenza al fuoco durante il funzionamento in emergenza dei ventilatori. (N.d.A. La certificazione avviene in accordo alla Norma europea EN 12101-3 che prevede una classe di resistenza al fuoco F400/120 minuti, normalmente usata anche per gli acceleratori nelle gallerie stradali).

Codice greco per le strutture antisismiche

Norma nazionale recentemente aggiornata nel 2019

Norma nazionale Generale ed edilizia (Norma per le costruzioni antisismiche)

Decreto nazionale

Norma nazionale che segue anche gli standard ASCE degli Stati Uniti.

Il Ministero regionale ha approvato una metodologia per la valutazione del rischio sismico

Anche se non fa parte dell’Unione Europea, l’approccio è ispirato all’Eurocodice 8

Analisi NTC 2018

La maggior parte delle normative sismiche esistenti a livello mondiale è basata su una filosofia di tipo prestazionale, secondo cui il comportamento strutturale è definito in relazione a criteri prestazionali, che fanno riferimento a diversi stati limite (SL).

Le NTC18 2018 stabiliscono al paragrafo 7.3.6 i requisiti prestazionali nei confronti degli SL contemplati all’interno

TABELLA
FIGURA 3 Mappa rischio sismico in Italia [29]

delle norme. I requisiti sono differenziati in base alla classe d’uso CU, definita al paragrafo 2.4.2, e per le tre principali categorie di componenti individuate:

• struttura (ST);

• elementi non strutturali (NS);

• impianti (IM).

Le verifiche degli elementi non strutturali e degli impianti si effettuano in termini di requisiti di funzionamento (FUN) e stabilità (STA), come riassunto nella Tabella 7.3.III delle NTC 2018 (vedi Tabella 5).

Per gli elementi non strutturali (NS), è richiesto il rispetto delle verifiche di stabilità (STA), al fine di evitare la possibile espulsione sotto l’azione sismica corrispondente allo SL e alla CU considerati. La capacità degli ENS, compresi gli eventuali elementi strutturali che li sostengono e collegano tra loro e alla struttura principale, deve essere maggiore della domanda sismica corrispondente a ciascuno degli stati limite da considerare.

La domanda sismica sugli elementi non strutturali può essere determinata applicando a essi una forza sismica orizzontale Fa, distribuita o agente nel centro di massa dell’elemento non strutturale, nella direzione più sfavorevole, risultante dalle forze distribuite proporzionali alla massa, definita come:

F SW q a aa a = () (1)

dove Sa è l’accelerazione massima, adimensionalizzata rispetto a quella di gravità, che l’elemento non strutturale subisce durante il sisma e corrisponde allo stato limite in esame, Wa è il peso dell’elemento e qa è il fattore di comportamento dell’elemento.

Per gli impianti (IM), è richiesto il rispetto sia delle verifiche di stabilità (STA) che di funzionalità (FUN), limitatamente alle costruzioni in classe d’uso III e IV. Il rispetto delle verifiche di stabilità presuppone che, per ciascuno degli impianti principali, i diversi elementi funzionali costituenti l’impianto, compresi gli elementi strutturali che li sostengono e collegano tra loro e alla struttura principale, debbano avere capacità sufficiente a sostenere la domanda corrispondente allo SL e alla CU considerati. Per quanto riguarda le verifiche di funzionalità, le sollecitazioni agenti sugli impianti non devono essere tali da causare interruzioni d’uso degli impianti stessi.

In assenza di più accurate valutazioni, la domanda sismica agente per la presenza di un impianto sul pannello di tamponatura o di tramezzatura a cui l’impianto

STATI LIMITE CU I CU II CU III e IV ST ST NS IM ST NS IM(*)

SLE SLO RIG FUN

SLD RIG RIG RES

SLV RES RES STA STA RES STA STA

SLU

SLC DUT(**) DUT(**)

(*) per le sole CU III e IV, nella categoria Impianti ricadono anche gli arredamenti fissi. (**) Nei casi esplicitamente indicati dalle presenti norme.

è appeso, si può assimilare a un carico uniformemente distribuito, agente sia or togonalmente sia tangenzialmente al piano medio del pannello. L’intensità di tale carico è pari a:

f F S a = 2 (2)

dove Fa è la forza di competenza di ciascuno degli elementi funzionali componenti l’impianto applicata al baricentro dell’elemento e calcolata utilizzando l’equazione (1) e S è la superficie del pannello di tamponatura o di tramezzatura.

Le NTC18 introducono inoltre, ai paragrafi 7.2.3 e 7.2.4, i diversi profili di responsabilità nella progettazione e realizzazione degli elementi non strutturali e degli impianti. In particolare, al paragrafo 7.2.4 viene precisato che: “della progettazione antisismica degli impianti è responsabile il produttore, della progettazione antisismica degli elementi di alimentazione e collegamento è responsabile l’installatore, della progettazione antisismica degli orizzontamenti, delle tamponature e dei tramezzi a cui si ancorano gli impianti è responsabile il progettista strutturale. È compito del progettista della struttura individuare la domanda, mentre è compito del fornitore e/o dell’installatore fornire impianti e sistemi di collegamento di capacità adeguata”.

Riprendendo quanto detto precedentemente per gli impianti, se per la stabilità è sufficiente un’analisi statica

come sopra esposto, per quanto concerne la funzionalità è invece necessario un approfondimento. Il sistema di ventilazione, che sarà qui sotto definito in modo dettagliato, è composto da elementi statici e dinamici (elementi rotativi o con movimentazione di componenti). Il ventilatore e le serrande intercettazione on/off sono componenti dinamici che devono essere analizzati opportunamente riguardo alla funzionalità sismica. La modellazione con metodi FEM (Analisi agli Elementi Finiti) è uno strumento valido per valutare il comportamento meccanico rispetto alle sollecitazioni di forze esterne. Per un ventilatore di 2000 mm di diametro con 8 pale e ruotante a 4 poli (1500 giri/min = 25 cicli /sec) necessita, per il mozzo di 1000 mm di diametro, una modellazione di 300000 elementi e, per ogni pala, di 400000 elementi (fonte: Laboratorio R&D Systemair, Germania). Considerando poi la rotazione si arriva facilmente a parecchie decine di milioni di elementi che porta alla fine a una difficoltà tecnica nel perseguire questa strada. Si noti che comunque il modello deve anche considerare il tempo del sisma (generalmente 30-50 s) e alla fine comunque essere validato. La validazione del modello richiede dati reali ottenuti in campo con metodologie ripetibili. Le serrande on/off presentano anche

TABELLA 5 Stati limite di elementi strutturali primari, elementi non strutturali e impianti (Tab. 7.3.III – NTC 2018)

loro una valutazione simile, un costruttore di questo componente [30] per una serranda (5600×3600×300 mm) in posizione statica, ad alette chiuse, solamente per controllare il carico a fatica ha richiesto 793622 elementi. Un altro costruttore [31] ha approcciato il problema in modo differente modificando il numero degli elementi durante la modellazione per cui la serranda è suddivisa in parti e conseguentemente in sub-modelli che vengono analizzati separatamente; questo approccio riduce la complessità della modellazione.

Una modellazione più semplice e quindi non realistica non è in accordo con la nota 4.3.5.1 (viii) Lettera 2(P) della Tabella 3.

Da quanto sopra esposto si nota una complessità tecnica nel perseguire una validazione sismica con la modellazione; quindi, risulta più semplice la strada del test sismico che risulta essere la soluzione migliore con un risultato inequivocabile.

Sistemi di ventilazione delle metropolitane

Il sistema di ventilazione viene normalmente ridotto al ventilatore in quanto

è il componente principale, ma vi sono altri componenti del sistema che sono comunque parte importante dell’impianto. Tutti questi componenti vengono descritti e analizzati dal paragrafo 3.1 al 3.4. Nella terminologia sismica sono considerati “elementi non strutturali” ma ciò non significa che non siano comunque importanti e/o essenziali. La letteratura scientifica si è tradizionalmente concentrata sullo studio della risposta del sistema strutturale, trascurando il fatto che un dato obbiettivo prestazionale può essere raggiunto solo se l’intero sistema è in grado di rispondere adeguatamente in caso di terremoto. Per raggiungere il livello di prestazione desiderata una struttura, o nel nostro caso una infrastruttura, deve assicurare che tutti i suoi elementi, sia strutturali sia non strutturali, siano in grado di rispondere in modo controllato a un evento sismico; infatti, il collasso di elementi architettonici, meccanici, elettrici ecc., così come il danneggiamento del contenuto della infrastruttura, può ridurre significativamente la prestazione sismica dell’intero sistema. Tornando al sistema di ventilazione, si può affermare che normalmente gli

impianti di ventilazione sono del tipo “push-pull” in quanto spingono e/o aspirano in modo tale da creare un percorso sicuro, senza fumi, che le persone possono usare per poter evacuare in sicurezza.

Un layout dell’impianto di ventilazione è mostrato nella Figura 4.

I ventilatori

I ventilatori sono generalmente del tipo assiale e installati a terra nella camera di ventilazione (in alcuni impianti sono installati verticalmente nei camini di ventilazione), possono anche essere del tipo completamente reversibile garantendo così una portata d’aria del 100% in entrambi sensi di rotazione. Hanno un diametro che va da 1.800 mm a 2.500 mm con una potenza motore che può raggiungere 350 kW. Normalmente sono più ventilatori in parallelo così d’assicurare, anche con ventilatore/i in avaria, una portata d’aria sufficiente allo scopo. Come specificato in precedenza, i ventilatori devono essere certificati per F400 in caso d’emergenza. In alcune metropolitane sono presenti degli acceleratori, fissati alla volta della galleria, che hanno lo scopo di confinare e/o spingere i fumi nella direzione prestabilita in caso d’emergenza incendio. I ventilatori presenti nella centrale di ventilazione solo talvolta fissati su un basamento inerziale che ha lo scopo d’abbassare il centro di gravità e quindi rendere più stabile il funzionamento del ventilatore, inoltre la massa inerziale del basamento aumenta l’inerzia del sistema e quindi si ottiene anche un beneficio diminuendo le vibrazioni trasmesse. Come regola generale si ha: addizionando massa si riduce la frequenza naturale mentre irrigidendo la struttura del ventilatore (cassa d’alloggiamento) si aumenta la frequenza naturale. Per completare l’analisi tecnica del ventilatore si può vedere che la frequenza naturale delle pale della girante è sufficientemente lontana da quelle del sisma (0,1 – 20 Hz): un ventilatore di 2000 mm di diametro, motore 50 Hz a 4 poli, presenta una frequenza di 46 Hz [32]. Un ventilatore di 1600 mm di diametro, motore 50 Hz a 4 poli, presenta una frequenza della cassa d’alloggiamento di 187 Hz con 1,927 m/s2 e altre due frequenze a 237 e 239 Hz [32]. Se regolati a mezzo inverter, anche quest’ultimi dovranno essere valutati per poter operare in ambiente sismico e quindi non interrompere il funzionamento del ventilatore oppure, con by-pass elettrico, essere esclusi e alimentare il motore elettrico del ventilatore direttamente dalla linea elettrica.

Axial Fans Ventilatori Assiali Transition Piece Tronco di transformazione
Damper Serranda
Silencer Silenziatore
FIGURA 4 Tipica disposizione della camera di ventilazione – per gentile concessione di Systemair

Antivibranti

Gli antivibranti possono essere in gomma o a molla e vengono selezionati in modo tale da presentare il massimo valore d’isolamento alla frequenza di rotazione della girante e, poiché i ventilatori possono essere regolati con inverter, si dovrà controllare anche l’isolamento a bassi regimi di rotazione. In zona sismica si dovranno selezionare dei modelli che limitano lo scostamento orizzontale e garantiscano una resistenza alle forze sismiche presenti (anche forze verticali) così da non far collassare l’antivibrante e di conseguenza precludere il funzionamento del ventilatore. Sono presenti sul mercato dei vincoli sismici (bumper) che limitano, in battuta, lo spostamento in una sola direzione (orizzontale) [33]; talvolta possono essere usati con gli antivibranti. Vi sono anche degli smorzatori (snubber) [7] che possono operare su più piani contemporaneamente. È opportuno comunque adottare degli antivibranti che già inglobano caratteristiche tecniche atte a operare in ambiente sismico [34] [35] e che hanno una frequenza naturale bassa (Figura 5 e 6). L’antivibrante non è un semplice accessorio ma un componente critico che garantisce i requisiti prestazionali in termini di stabilità e funzionamento, è quindi opportuno che il Costruttore venga coinvolto nella definizione tecnica e nella selezione per assicurare che ventilatore/antivibrante possano resistere alle forze sismiche presenti a operare, come per il ventilatore, a F400.

I fissaggi degli antivibranti vengono normalmente verificati usando il cosiddetto metodo della forza sismica equivalente (Fa) distribuita o agente nel centro di gravità del ventilatore. In Italia per la progettazione si deve far riferimento alle NTC 2018 (in Europa agli Eurocodici o ai codici nazionali).

Tronchi di trasformazione e silenziatori

I ventilatori sono collegati con tronchi di trasformazione tondo/quadro alle serrande d’intercetta-zione on/off.

I silenziatori, generalmente del tipo a setti fonoassorbenti, sono posizionati dopo le serrande, vedasi Figura 4. Essendo entrambi dei componenti statici dovranno solamente essere progettati per resistere alle forze sismiche presenti e fissati opportunamente al suolo in modo tale da non precludere la loro specifica funzione; si rammenta ancora che in caso incendio devono operare a F400.

Serrande intercettazione on/off

Le serrande sono costituite da un telaio di contenimento

(parte statica) e da alette (parte dinamica) che si aprono e chiudono congiuntamente al funzionamento del ventilatore. Le serrande possono essere di dimensioni significative, da 9 a 12 m2, e quindi sarà opportuno verificare la loro integrità funzionale. La movimentazione delle alette avviene tramite attuatori. Quest’ultimi possono essere di varie tipologie: elettrici, pneumatici, elettro-pneumatici, a molla ecc. Sul mercato sono disponibili attuatori già certificati completi di meccanismi per movimentazione di 90° [36]. I sistemi di controllo integrati dovranno essere verificati per il funzionamento in zona sismica. Le serrande devono funzionare a F400. n

* Romano Borchiellini, Davide Papurello, Energy Center, Politecnico di Torino –Dipartimento Energia, Galileo Ferraris, Politecnico di Torino

Carlo Barbetta, Systemair GmbH, Germania/Systemair Srl. Italia

L’articolo è tratto dalla rivista le Strade (n. 1598/6 giugno 2024, pp. 54-67, Casa Editrice La Fiaccola). Qui è stato diviso in due parti. La seconda parte, che descriverà i dati caratteristici dei sismi e i protocolli di prova cui devono essere soggetti i componenti degli impianti, verrà pubblicata sul prossimo fascicolo della rivista.

FIGURA 5 Ventilatore con antivibranti sismici – per gentile concessione di Systemair e Mecanocaucho [34]
FIGURA 6 Ventilatore con antivibranti sismici – per gentile concessione di Systemair e Soleco [35]

Energy Center, Politecnico

BIBLIOGRAFIA

[1] U.P. Division, World urbanization prospects 2018: highlights, UN, 2019. https://digitallibrary.un.org/record/3828520 (accessed October 18, 2023).

[2] L. Tremolada, Blog | Sei uno degli otto miliardi di persone che vivono sulla Terra. Tre numeri per capirne le conseguenze, Info Data (2022). https://www.infodata.ilsole24ore. com/2022/11/19/sei-uno-degli-otto-miliardi-di-persone-che-vivono-sulla-terra-tre-numeri-per-capirne-le-conseguenze/ (accessed January 22, 2024).

[3] S. Taghavi, E. Miranda, Pacific Earthquake Engineering Research Center, —PEER 2003/05: Berkeley, CA, USA (2003).

[4] N. Takahashi, H. Shiohara, Life Cycle Economic Loss Due to Seismic Damage of Nonstructural Elements, in: In Proceedings of the13th World Conference on Earthquake Engineering, Vancouver, BC, Canada, 2004.

[5] American Society of Civil Engineers, ASCE/SEI 7-10 Minimum Design Loads for Buildings and Other Structures, (2010).

[6] ASCE, Minimum Design Loads for Buildings and Other Structures, ASCE/SEI 7-05, Minimum Design Loads for Buildings and Other Structures, ASCE/SEI 7-05 (2013) i–xxxi. https://doi. org/10.1061/9780784408094.fm.

[7] ASHRAE, Description 2023 ASHRAE Handbook—HVAC Applications. Chapter 56 Seismic., (n.d.). https://www.ashrae.org/technical-resources/ashrae-handbook/description-2023ashrae-handbook-hvac-applications (accessed October 18, 2023).

[8] 2009 International Building Code (IBC), (2009). https://codes.iccsafe.org/content/IBC2009 (accessed October 23, 2023).

[9] SMACNA, Seismic Restraint Manual Guidelines for Mechanical Systems, (2008). https://store.smacna.org/seismic-restraint-manual-guidelines-for-mechanical-systems (accessed October 23, 2023).

[10] Building Science Resource Library, FFEMA 412, Installing Seismic Restraints for Mechanical Equipment, (2021).

[11] Building Science Resource Library, FEMA 413, Installing Seismic Restraints for Electrical Equipment, (2021).

[12] Building Science Resource Library, FEMA P-414, Installing Seismic Restraints for Duct and Pipe, (2021).

[13] TR.31.2.4 Canadian Seismic Code (NRC) - 2010, (n.d.). https://docs.bentley.com/LiveContent/web/STAAD.Pro%20Help-v13/en/STD_DEFINE_NRC_2010.html (accessed October 23, 2023).

[14] Chilean Standard NCh2369.Of2003: Earthquake-Resistant Design of Industrial Structures and Facilities, (2016). https://doi.org/10.1061/9780784413647.ap02.

[15] AS 1170.4-2007 Amd 2:2018 | Standards Australia, (n.d.). https://store.standards.org.au/product/as-1170-4-2007- amd-2-2018 (accessed October 23, 2023).

[16] NZS 1170.5:2004 (Includes Amdt 1): Standards New Zealand, (n.d.). https://www.standards.govt.nz/shop/nzs-1170-52004-includes-amdt-1/ (accessed October 23, 2023).

[17] Y. Ishijama, Introduction to Earthquake Engineering and Seismic Codes in the World, Yuji Ishijama, New Research Lab. Co. Ltd, February 2011., in: 2011.

[18] GB 50011-2010(2016) English Version, GB 50011-2010(2016) Code for Seismic Design of Buildings (2016) (English Version) – Code of China, (n.d.). https://www.codeofchina.com/standard/ GB50011-2010(2016).html (accessed October 23, 2023).

[19] Mapping Europe’s earthquake risk | Research and Innovation, (2014). https://ec.europa.eu/research-and-innovation/en/horizon-magazine/mapping-europes-earthquake-risk (accessed October 18, 2023).

[20] European Union, EN 1998-1 Design of structures for earthquake resistance, (2004).

[21] EN 1990 (2002): Eurocode - Basis of structural design, (2002).

[22] Greece, Greek Code for Seismic Resistant Structures (EAK 2000), (n.d.).

[23] Turkish Earthquake Code 2007 - EN, (2007).

[24] Spanish Seismic code NCSE-02, (2005).

[25] Decreto-Lei n.o 235/83 | DR, (n.d.). https://diariodarepublica.pt/dr/detalhe/decreto-lei/235-1983-451672 (accessed October 23, 2023).

[26] Romanian seismic design code: for earth-quake resistant design. Design provisions for buildings. P100-series, (n.d.).

[27] RD-02-20-2-BG, 2012 - Seismic strengthening measures. Bulgaria., (n.d.).

[28] A. Standards, ÖNORM B 1998-1: 2017 07 01 - Eurocode 8: Design of structures for earthquake resistance - Part 1: General rules, seismic actions and rules for buildings - National specifications concerning ÖNORM EN 1998-1 and national comments, (2017). https://shop.austrian-standards.at/action/en/public/details/606415/OENORM_B_1998-1_2017_07_01 (accessed October 23, 2023).

[29] Mappa di pericolosità sismica del territorio nazionale, (n.d.). http://zonesismiche.mi.ingv.it/mappa_ps_apr04/italia.html (accessed October 18, 2023).

[30] NORM TEKNİK, SimuTek, Norm teknik tunnel damper Finite Element Analysis - Report, under FlowPro license, (2021). www.flopro.nl

[31] SIROCCO Luft und Umwelttechnik, GmbH, Austria. www.sirocco.at, (n.d.).

[32] Systemair GmbH, R&D Laboratory., Natural Frequency Procedure. Internal document., (n.d.).

[33] A. Bargone, L’IMPIANTISTICA ANTISISMICA | Attività, mezzi e metodi relativi alla protezione degli impianti, Collana AICARR, Delfino Libri, pag 132, 2020. https://libri.editorialedelfino. it/prodotto/limpiantistica-antisismica/.

[34] wegetit | wegetit.eu, 10 AMC ANTISISMICI, (n.d.). https://www.mecanocaucho.com/it-IT/prodotti/antivibranti-a-molla/Supporti-antisismici-10-AMC/ (accessed October 24, 2023).

[35] Antivibranti, Antisismici e con Limitatori di spinta, Soleco (n.d.). https://www.solecosrl.com/categoria/antivibranti-antisismici-e-con-limitatori-di-spinta/ (accessed January 23, 2024).

[36] Auma Riester Gmbh&Co.KG, Operational Instructions SAN 07.2-SAN16.2 – Actuators SQ 05.2/SQ12.2 Test Report 5212-00., (n.d.).

Systemair Group
Politecnico di Torino
Fondazione Eucentre
di Torino

Analisi di una rete di distribuzione di un circuito idraulico di un sof tto radiante con sistema di ritorno inverso

Un metodo che consente di equilibrare i circuiti senza l’utilizzo di organi di bilanciamento è quello di progettare il circuito secondo il principio di Tichelmann

E. De Martin, D. Gava*

L’acqua è normalmente il fluido termovettore impiegato per trasportare l’energia a un terminale d’impianto come un radiatore, un fancoil, un collettore complanare di un impianto radiante (pavimento, parete, soffitto o BKT/TABS) o un deumidificatore.

Da molti anni ormai le reti di distribuzione sono a circu-

ito chiuso, dove il circolatore è l’organo che ha la funzione di fornire energia necessaria al fluido per circolare nelle reti di distribuzione.

Le pompe più impiegate sono quelle di tipo centrifugo, nelle quali l’in-

cremento di energia in velocità e pressione, trasmesso alla massa di liquido fra ingresso e uscita, è caratterizzato dalla prevalenza della pompa (H) a una determinata portata (Q).

Il fluido trasporta l’energia al ter-

minale d’impianto mediante una rete di tubazioni, di solito suddivise in due blocchi: quella relativa al circuito primario comune a più circuiti, tipo le colonne, e quella relativa al circuito secondario ovvero i tratti di rete collegati ai corpi scaldanti. Nella grande maggioranza dei casi gli impianti sono a “due tubi” e la rete di distribuzione è costituita da due linee: tubazioni di mandata (caldaia—>corpi scaldanti/collettori) e tubazioni di ritorno (corpi scaldanti—>caldaia, Figura 1).

Bilanciamento idraulico

Il bilanciamento idraulico dei circuiti idraulici consiste nel fare in modo che ogni tratto della rete dell’impianto (corpo scaldante, derivazione, colonna montante, ecc.) sia percorso dalla corretta portata ovvero dalla portata di progetto.

Più precisamente, bilanciare idraulicamente un circuito consiste nel fare in modo che la portata in ogni terminale sia esattamente quella di calcolo; questo significa che, fissata la pressione differenziale in un determinato punto della rete, ogni circuito derivato da tale punto deve avere delle perdite di carico che consentano la suddivisione delle portate secondo il calcolo di progetto, anche mediante l’inserimento di specifici dispositivi (organi di bilanciamento).

Ad esempio, se nel nodo di confluenza il circuito A e circuito B dispongono della stessa pressione differenziale, le portate si suddivideranno secondo le effettive perdite di carico (se le perdite di carico a partire dal nodo di confluenza sono uguali le portate derivate saranno uguali). Si veda Figura 2. Definiamo quindi circuiti bilanciati quei circuiti in cui circola effettivamente la portata di calcolo, ovvero quelli in cui la portata reale coincide con quella di progetto; garantendo le portate di calcolo nei tratti della rete si garantisce che il terminale di impianto sarà in grado di riscaldare, raffrescare, deumidificare in base a quanto richiesto dal progetto. Nei piccoli impianti un adeguato

1 Lunghezza mandata/ritorno circuito terminale

1°TERMINALE=>3+1+1+1+1+7= 14[m]

2°TERMINALE=>3+1 +1+1+1+7= 14[m]

3°TERMINALE=>3+1+1 +1+1+7= 14[m]

4°TERMINALE=>3+1+1+1+1+7= 14[m]

5°TERMINALE=>3+1+1+1+1+7 = 14[m]

dimensionamento delle tubazioni, come vedremo in seguito, potrebbe essere sufficiente a equilibrare i circuiti senza impiegare ulteriori organi di bilanciamento.

Sistema di Distribuzione Ritorno Inverso (Tichelmann)

Un metodo che consente di equilibrare i circuiti senza l’utilizzo di organi di bilanciamento è quello di progettare il circuito secondo il principio di Tichelmann; questa modalità consente di suddividere la portata in parti uguali, realizzando dei collegamenti di mandata e ritorno di tipo simmetrico, ovvero in modo che al terminale con il collegamento alla rete di mandata più favorevole corrisponda il tratto di ritorno meno favorevole; tale collegamento si differenzia da un semplice collegamento parallelo dove il primo terminale è nettamente favorito rispetto all’ultimo. Ogni terminale avrà la stessa lunghezza di circuito totale di alimentazione, ciò significa che le somme di tutte le tubazioni di mandata e ritorno tra circolatore e terminale, siano uguali (Figura. 3).

Come si denota dalla figura, dove viene schematizzato il collegamento ai terminali di un soffitto radiante, il collegamento Tichelmann prevede che il circuito avente la tubazione di mandata più corta abbia anche il circuito di ritorno più lungo.

Idealmente le perdite di carico in ogni circuito elementare saranno le medesime, in questo modo è possibile garantire pressioni differenziali pressoché uguali ai nodi di derivazione (terminale di impianto), di conseguenza, a parità di pressioni differenziali ai capi di terminali uguali, si avrà anche la stessa portata su ogni terminale. Tale condizione non sarà possibile realizzarla esattamente, ma sarà comunque una situazione migliore rispetto al semplice collegamento in parallelo dei terminali.

Scopo di quanto segue è confermare quanto sopra espresso teoricamente al variare delle condizioni al contorno, perché i circuiti non sono distinti ma interferiscono tra loro.

Lo svantaggio del sistema a ritorno inverso consiste nell’avere un fabbisogno di tubazioni superiore, essendo la rete impiegata, sulle tubazioni di ritorno, maggiore e di conseguenza anche la manodopera per l’installazione della stessa. Tuttavia, rispetto al collegamento parallelo, e a parità di prestazioni, il tubo potrà essere di diametro inferiore a cui si possono aggiungere delle economie sui costi dei Tee di derivazione (Tabella 1).

FIGURA 1 Circuiti tipo di riscaldamento radiante a pavimento e corpi scaldanti radiatori
FIGURA 2 Esempio di circuito idraulico
FIGURA 3 Collegamento ritorno inverso
TABELLA

Algoritmo di calcolo

L’algoritmo di calcolo adottato è stato preso dall’elettrotecnica, e consiste nell’applicare all’equivalente circuito elettrico le leggi di Ohm (*) e di Kirchhoff (**):

V = R × I (*)

∑ i(k) = 0 (**)

dove:

V = Tensione Elettrica [V];

R = Resistenza Elettrica [Ω];

I = Intensità di corrente elettrica [A].

Nella Tabella 2 viene esplicitata l’analogia tra le grandezze elettriche e idrauliche significative prese in esame.

L’algoritmo prevede l’applicazione della legge di ohm al circuito elettrico, derivato da quello idraulico, utilizzando le analogie riportate nella Tabella 2; quindi, dalla conoscenza delle resistenze elettriche equivalenti alla perdita di carico dei terminali (per esempio, lastra soffitto radiante), alle perdite di carico localizzate (tee, riduzioni ecc.) e alla perdita di carico distribuita (rete tubazioni, collettore di distribuzione del circuito) sarà possibile determinare la tensione ai capi del terminale (caduta di pressione) e la relativa corrente circolante (portata d’acqua circolante).

Ipotesi di calcolo:

• Fluido incomprimibile;

• Temperatura di mandata costante (valida 4-95 °C) [VL];

• Diametro collettore costante [Øcol]; Il circuito elettrico riportato in Figura 4 è relativo ai collegamenti con ritorno inverso due terminali di impianto Rt (es. pannelli radianti).

La soluzione della rete elettrica avviene mediante un approccio numerico detto del “rilassamento” dove la pressione ai nodi viene calcolata mediante approssimazioni successive utilizzando un coefficiente [K], detto coefficiente di rilassamento, fino a convergere verso la soluzione “esatta”.

Nel metodo del rilassamento il coefficiente K(moltiplicatore delle variazioni calcolate) sarà inferiore a 1 e la sua scelta è fondamentale ai fini della velocita di convergenza del calcolo entro un determinato margine di errore.

A ogni iterazione di calcolo vengono determinate le portate reali ai nodi e confrontate con quelle ideali: in base a tale confronto la pressione al nodo iniziale viene incrementata o ridotta in modo tale da ottenere la portata totale reale coincidente con quella ideale.

Ogni singola resistenza del circuito, ovvero perdita di carico, viene aggiornata in funzione della corrente che

V(n) Tensione Elettrica ∆p Perdita di carico [mbar]

Rt(n) Resistenza terminale ∆pt/q Perdita di carico terminale (∆p/q-[mbar]/[l/s])

rr(n) Resistenza Tratto Ritorno ∆pr(n)/q Perdita di carico tra due nodi in ritorno (∆pr/q-[mbar]/[l/s])

rm(n) Resistenza Tratto Mandata ∆pm(n)/q Perdita di carico tra due nodi in mandata (∆pm/q-[mbar]/[l/s])

It(n) Corrente elettrica Reale qreale(n) Portata terminale reale

Iideale(n) Corrente elettrica Ideale qideale(n) Portata terminale ideale

4 Schema di collegamento ritorno inverso e parallelo

5 Scala colori temperature

in quell’instante la attraversa, perché la perdita di carico nel circuito idraulico non è costante come la resistenza nel circuito elettrico, ma è proporzionale al quadrato della portata.

Le resistenze concentrate sono calcolate nel dettaglio utilizzando il valore

Z per Tee, in mandata e ritorno rispettivamente rm(n) e rr(n) tale valore cambia sulla prima lastra in ritorno e sull’ultima in mandata, essendoci come raccordo una riduzione.

Al calcolo delle portate viene affian-

cata anche la determinazione della dispersione termica sulle tubazioni in funzione del grado di isolamento termico e del salto termico tra temperatura del fluido e temperatura ambiente.

Esempi di calcolo

Gli esempi di calcolo saranno effettuali su delle lastre in cartongesso relative a un impianto a soffitto, supponendo il circolatore immediatamente collegato tra la mandata della prima lastra e il ritorno dell’ultima (ai capi del

TABELLA 2 Analogia tra le grandezze elettriche e idrauliche significative
FIGURA
FIGURA

circuito) volendo considerare anche tali le cadute di pressione riguardanti le tubazioni di adduzione ai circuiti, basta semplicemente sommarle al corrispondente nodo iniziale in mandata e finale in ritorno.

Oltre alla verifica di funzionamento di tipo idraulico del circuito, si verifica anche quello termico di resa in termini di potenza specifica in [W/m²] del sistema stesso.

Una volta determinata la portata reale in ogni singola lastra e la prevalenza necessaria al circuito, si andrà a calcolare la temperatura di ritorno (RL), si ricava la sovratemperatura media (∆TH), i cui coefficienti di resa sono stati determinati dai relativi diagrammi di resa certificati in laboratorio, e ancora una volta la potenza ottenuta viene confrontata e “rilassata” con la sua corrispondente sul diagramma affinché l’errore risulti inferiore a quello impostato da calcolo (errmax = 0,001).

Le temperature superficiali saranno rappresentate attraverso 11 colori, la scala rappresenta l’intervallo tra la temperatura massima e minima dei terminali, con un gradiente di 0,2[°C] (Figura 5)

Caso di studio n°1:

Collegamento in parallelo

Dati di calcolo:

1. 5 Pannelli dimensioni 1,2×0,5[m]

2. Diametro tubo panello Ø10,1×1,1[mm]

3. Distanza tra pannelli 1,2[m]

4. Diametro tubo collettore Ø14×1,5 [mm] iso 10[mm]

5. Regime di funzionamento riscaldamento

6. Potenza specifica richiesta ~53,3[W/m²]

7. Temperatura di mandata VL = 31[°C]

8. ∆Tideale = 2[°C]

9. Valore Z tee in mandata = 2,7[-]

10. Valore Z tee in ritorno = 2,7[-]

Circuiti sbilanciati, prima lastra +29,95[%] e ultima –13,18[%], rispetto alla portata ideale, con una differenza tra primo e ultimo pannello di 0,54[°C] (Figura 7), mentre la potenza emessa è superiore a quella ideale di 22,8[%] nel primo pannello, dopodiché a calare fino a –4,01[%] dell’ultimo terminale, tra prima e ultima lastra la differenza di portata è del 43,14[%]. Si conclude che tale soluzione non è realizzabile, optiamo per analizzare il medesimo caso con collegamento a ritorno inverso.

Dal primo caso si nota che la varia-

zione di temperatura superficiale (TmSup) risulta essere entro una variazione di 0,27[°C], non elevata ai fini della resa termica, ma approfondiamo ulteriormente l’analisi dei risultati. In tutte le analisi che seguiranno, la portata totale reale sarà uguale a quella ideale di calcolo, grazie al fatto che verrà incrementata la pressione al primo nodo, finché non avranno medesimo valore.

Le portate ai terminali, come si vede in Figura 9, sono in eccesso nella prima lastra e nell’ultima lastra, rispettivamente +10,63[%] e +10,62[%], mentre dalla seconda alla quarta inferiore del –6,10[%] fino alla più sfavorita, ovviamente quella centrale che risulta di –9,05[%]. Tra la prima e quella centrale, c’è una differenza considerevole pari al 19,68[%].

Inoltre, in termini di comfort, è meglio tollerata una carenza nella parte centrale di una stanza piuttosto che in una parte estrema come avviene invece per un circuito parallelo.

Dalla Figura 10 si nota come, con una distanza del tratto di collettore di soli 1,2[m]*4, tra il primo e l’ultimo nodo, la differenza di pressione, che in condizioni ideali dovrebbe essere la medesima, risulta essere del 25,03[%], quindi la soluzione non è corretta.

La potenza emessa risulta essere inferiore nella lastra quattro, 52,24[W/m²] perché oltre risentire della minor portata ha anche minor temperatura di mandata, dovuta alla dispersione di energia del tubo collettore (tubazione di mandata). Infine, le potenze reali sono inferiori a quelle reali fino a –2,03[%].

TABELLA 3 Collegamento in parallelo
FIGURA 6 Collegamento in parallelo temperatura superficiale
FIGURA 7 Collegamento

5 Collegamento ritorno inverso

TABELLA 4
FIGURA 8 Collegamento ritorno inverso temperatura superficiale
FIGURA 9 Collegamento in ritorno inverso: confronto portata reale con portata ideale
FIGURA 10 Pressioni ai nodi di mandata e ritorno
FIGURA 11 Foto in opera con termocamera
FIGURA 12 Collegamento ritorno inverso temperatura superficiale
FIGURA 13 Collegamento in ritorno inverso confronto portata reale con portata ideale
FIGURA 14 Pressioni ai nodi di mandata e ritorno
TABELLA
Pressioni ai nodi Mandata-Rirtorno

La Figura 11, risultato di una termografia, dimostra come, a terminali non bilanciati, le potenze emesse siano differenti e di conseguenza le temperature superficiali siano disomogenee.

Caso di studio n°2:

Collegamento Ritorno Inverso con pannelli uguali

Dati di calcolo:

1. 5 Pannelli dimensioni 1,2×2[m]

2. Diametro tubo panello Ø10,1×1,1[mm]

3. Distanza tra panello 1,2[m]

4. Diametro tubo collettore Ø14×1,5 [mm] iso 10[mm]

5. Regime di funzionamento riscaldamento

6. Potenza specifica richiesta ~53,3[W/m²]

7. Temperatura di mandata VL = 31[°C]

8. ∆Tideale = 2[°C]

9. Valore Z tee in mandata = 2,7[-]

10. Valore Z tee in ritorno = 2,7[-] Dal secondo caso si nota (Tabella 5), che la variazione di temperatura superficiale risulta essere entro un intervallo di 0,06[°C], praticamente trascurabile.

La nuova simulazione consta di un terminale 4 volte più grande, che comporta una perdita di carico molto superiore al caso precedente, si nota subito che le portate ai terminali, dalla Figura 13, sono in eccesso alla prima lastra e ultima lastra, rispettivamente (+2,31%) e (+2,31%), mentre dalla seconda alla quarta sono inferiori dal (–1,17)% fino al (–2,27%). Tra la prima e quella centrale, c’è una differenza considerevole pari al (4,58%), non sono ancora bilanciate, ma grazie al fatto che la lastra perde di più, essendo più grande con lunghezza del tubo maggiore (quindi, maggiore differenza tra ∆ptratto e ∆pTerminale)

l’errore tra portata ideale di calcolo e reale è circa (5,18%), la velocità massima nel tubo collettore è 0,807[m/s], elevata, come si può osservare in Figura 14.

Per rimediare al fatto che la perdita di carico del tratto è considerevole, nel prossino caso di studio si andrà ad aumentare il diametro del tubo collettore, passando da Ø14×1,5[mm] a Ø20×2[mm].

Dalla Figura 14 si nota, come con una distanza del tratto di collettore soli 1,2[m]*4 tra il primo e l’ultimo nodo, la differenza di pressione, che in condizioni ideale dovrebbe essere la medesima, risulta del 10,26%, la portata reale è uguale a quelle ideale (la pressione viene sempre incrementata, finché portata totale reale = portata totale ideale).

La potenza emessa risulta essere inferiore nella lastra quattro perché, oltre risentire della minor portata, riceve anche minor un fluido di mandata a minor temperatura a causa della dispersione termica del tubo collettore. Infine, le potenze reali sono inferiori a quelle ideali di un (–0,45%), perché la temperatura superficiale è leggermente inferiore a quella ideale.

FIGURA 15 Collegamento ritorno inverso temp. superficiale
FIGURA 16 Collegamento in ritorno inverso confronto portata reale con portata ideale
FIGURA 17 Pressioni ai nodi di mandata e ritorno
FIGURA 18 Termografia dei terminali bilanciati
TABELLA 6 Collegamento ritorno inverso
Pressioni ai nodi Mandata-Rirtorno

Caso di studio n°3:

Collegamento Ritorno Inverso con pannelli tutti uguali

Dati di calcolo:

1. 5 Pannelli dimensioni 1,2×2[m]

2. Diametro tubo panello Ø10,1×1,1[mm]

3. Distanza tra panello 1,2[m]

4. Diametro tubo collettore Ø20×2 [mm] iso 10[mm]

5. Regime di funzionamento riscaldamento

6. Potenza specifica richiesta ~53[W/m²]

7. Temperatura di mandata VL = 31[°C]

8. ∆Tideale = 2[°C]

9. Valore Z tee in mandata = 2,7[-]

10. Valore Z tee in ritorno = 2,7[-]

Innanzitutto, si nota come l’incremento di diametro del tubo di distribuzione, porti a una riduzione della pressione al primo nodo di 18,36[%], con conseguente riduzione di potenza del circolatore.

Dal terzo caso si nota come la variazione di temperatura superficiale risulta essere contenuta entro 0,06[°C].

Le portate ai terminali, come si denota dalla Figura 16, sono leggermente in eccesso sulla prima lastra e ultima

lastra, rispettivamente +0,423[%] e +0,424[%], mentre dalla seconda alla quarta lievemente inferiori dal –0,218[%] fino al –0,141[%].

Tra la prima lastra e quella centrale c’è una differenza solo del 0,84[%], si posson ritenere soddisfatte le condizioni di bilanciamento del circuito.

Dalla Figura 17 si nota come, con una distanza del tratto di collettore di soli 1,2[m]*4, tra il primo e l’ultimo nodo la differenza di pressione, che in condizioni ideale dovrebbe essere la medesima, presenta invece una differenza del 2,01[%] e la portata reale è uguale a quelle ideale.

La potenza emessa risulta essere inferiore nella ultima lastra, perché nonostante la portata appena superiore a quella ideale, risente della minore temperatura di mandata, dovuta al tubo

collettore che presenta invece, essendo il più lungo in mandata, una maggiore dispersione termica. Infine, le potenze reali sono inferiori a quelle ideali mediamente di un (–0,29%), valore accettabile. La velocità nel collettore max 0,382[m/s] è da ritenersi buona.

Nella termografia di Figura18, si vede come il bilanciamento del circuito porti ad avere temperature simili in tutti i terminali, che con differenze di pressione ai nodi pressoché uguali, porta ad avere portate pressoché uguali e quindi temperature superficiali omogenee.

Caso di studio n°4:

Collegamento Ritorno Inverso con un pannello diverso dagli altri

Dati di calcolo:

1. 1 Pannello 1,2×1,5[m] e 4 Pannelli dimensioni 1,2×2[m]

FIGURA 19 Collegamento ritorno inverso temperatura superficiale
FIGURA 20 Collegamento in ritorno Inverso confronto portata reale con portata ideale con un pannello diverso dagli altri
FIGURA 21 Pressioni ai nodi di mandata e ritorno
FIGURA 22 Termografia dei terminali sbilanciati
TABELLA 7 Collegamento ritorno inverso
Pressioni ai nodi Mandata-Rirtorno

2. Diametro tubo panello Ø10,1×1,1[mm]

3. Distanza tra pannelli 1,2[m]

4. Diametro tubo collettore Ø20×2 [mm] iso 10[mm]

5. Regime di funzionamento riscaldamento

6. Potenza specifica richiesta ~53,3[W/m²]

7. Temperatura di mandata VL = 31[°C]

8. ∆Tideale = 2[°C]

9. Valore Z tee in mandata = 2,7[-]

10. Valore Z tee in ritorno = 2,7[-]

In questo caso di analisi, il primo terminale risulta essere solo un 25[%] di dimensione inferiore, ciò comporta un rilevante sbilanciamento del circuito con la portata al primo terminale aumentata del +41,40[%] di portata maggiore e –10,71[%] sul terminale centrale di portata inferiore, rispetto al caso ideale.

Dalla Tabella 7, si denota chiara -

mente come la portata elevata della prima lastra, dovuta alla minore perdita di carico, porti a uno sbilanciamento elevato della prima lastra rispetto alle altre, ∆Treale molto basso (–34,1[%]) 1⁄ 3 in meno di quello ideale, ovviamente dovuto alla portata maggiore) e come la minor portata sulle altre lastre, abbia come conseguenza ∆Treale molto più alto rispetto quello ideale (+16,3[%]).

Nonostante la potenza emessa della prima lastra sia superiore di 2,99[%] rispetto quella nominale, le altre lastre causa il maggiore ∆Treale presentano una temperatura superficiale inferiore, di conseguenza la potenza emessa è circa –1,59[%] minore di quella ideale. La temperatura superficiale presenta una differenza di ben 0,45[°C].

Caso di studio n°5:

Collegamento Ritorno Inverso con un pannello diverso Dati di calcolo:

1. 1 Pannello 1,2×0,5[m] e 4 Pannelli dimensioni 1,2×2[m]

2. Diametro tubo panello Ø10,1×1,1[mm]

3. Distanza tra panello 1,2[m]

4. Diametro tubo collettore Ø20×2 [mm] iso 10[mm]

5. Regime di funzionamento riscaldamento

6. Potenza specifica richiesta ~53,3[W/m²]

7. Temperatura di mandata VL = 31[°C]

8. ∆Tideale = 2[°C]

9. Valore Z tee in mandata = 2,7[-]

10. Valore Z tee in ritorno = 2,7[-]

Il collegamento di una lastra di dimensioni 25% maggiore rispetto le altre porte ad avere temperature più basse sui terminali successivi, causa la minore portata alle lastre successive, tale differenza ammonta a circa 1[°C].

In questo caso di analisi, il primo terminale risulta essere un 25[%] di dimensione maggiore degli altri 4, ciò comporta un rilevante sbilanciamento al circuito al primo terminale con +112,24[%] di portata maggiore

FIGURA 23 Collegamento ritorno inverso temperatura superficiale
FIGURA 24 Collegamento in ritorno inverso confronto portata reale con portata ideale
FIGURA 25 Pressioni ai nodi di mandata e ritorno
FIGURA 26 Termografia dei terminali sbilanciati
TABELLA 8 Collegamento ritorno inverso

e –28,56[%] al terminale centrale di portata inferiore, rispetto all’ideale, che corrisponde a una differenza tra primo terminale e il terzo di 140,8[%], valore eccessivo e non accettabile.

Dalla Tabella 8, si vede chiaramente come la portata elevata della prima lastra, dovuta alla minore perdita di carico, porti a uno sbilanciamento elevato della prima lastra rispetto alle altre, ∆Treale molto basso 0,9[°C] –65[%] in meno di quello ideale, ovviamente dovuto alla portata maggiore) e come la minore portata sulle altre lastre, abbia come conseguenza ∆Treale molto più alto rispetto quello ideale +34,8[%].

Si noti come la potenza emessa della prima lastra sia superiore del 5,24[%] rispetto al valore ideale di calcolo, essendo la portata maggiore del 140[%] rispetto quella delle altre lastre.

Infine, le altre 4 lastre uguali presentando un maggiore ∆Treale, emettono una potenza inferiore del –4,34[%] rispetto quella ideale.

La temperatura superficiale presenta una differenza di 1[°C], si avrà disomogeneità di temperatura superficiale (Figura 26).

Caso di studio n°6:

Collegamento Ritorno Inverso con pannello diverso dagli altri 4

Dati di calcolo:

1. 5 Pannelli dimensioni 1,2×2[m]

2. Diametro tubo panello Ø10,1×1,1[mm]

3. Distanza tra panello 2,5[m]

4. Diametro tubo collettore Ø20×2 [mm] iso 10[mm]

5. Regime di funzionamento riscaldamento

6. Potenza specifica richiesta ~53,3[W/m²]

7. Temperatura di mandata VL = 31[°C]

8. ∆Tideale = 2[°C]

9. Valore Z tee in mandata = 2,7[-]

10. Valore Z tee in ritorno = 2,7[-]

Come ultima analisi, si verifica il circuito nel caso in cui le lastre siano collegate longitudinalmente, ovvero parallelamente al lato lungo della stessa, con una maggiorazione di 0,5[m], dovuta all’impianto illuminotecnico, avendo

così la distanza tra le lastre pari a 2,5[m].

Se si confronta i valori con il caso 3, di nota che la pressione necessaria a ottenere l’uguaglianza tra portata totale ideale e reale è incrementata di 2,5[%], e l’errore sulle portate pure, è incrementato di circa 0,74[%].

Dal sesto caso si nota, che la variazione di temperatura superficiale risulta essere contenuta entro un intervallo 0,11[°C], trascurabile ma l’incremento della lunghezza del tratto porta ad avere una temperatura superficiale inferiore sull’ultima lastra, indentificata nella quinta lastra da un colore diverso.

Come si vede dalla Figura 28, le portate ai terminali, sono leggermente in eccesso nella prima lastra e nell’ultima lastra, rispettivamente +0,794[%] e +0,795[%], mentre dalla seconda alla quarta sono lievemente inferiori dal –0,404[%] fino al –0,781[%].

Pressioni ai nodi Mandata-Rirtorno
TABELLA 9 Collegamento ritorno inverso
FIGURA 27 Collegamento ritorno inverso temperatura superficiale
FIGURA
FIGURA

Tra la prima lastra e quella centrale c’è una differenza solo del 1,58[%], si può dire che siamo in condizioni di circuito bilanciato.

Dalla Figura 29 si nota come con una distanza del tratto di collettore di 2,5[m]*4 tra il primo e l’ultimo nodo, la differenza di pressione in condizioni ideale dovrebbe essere la medesima; invece, valore massimo meno il minimo risulta del 3,28[%], mentre la portata reale è uguale a quelle ideale nei terminali. La potenza emessa risulta essere inferiore nella ultima lastra perché nonostante in condizioni di portata ideale, è la lastra che ha maggiore dispersione di calore sul tubo di mandata. Infine, le potenze reali sono inferiori a quelle ideali mediamente di un

(–0,51%), valore accettabile. La velocità massima nel collettore max 0,382[m/s] è da ritenersi buona.

Conclusioni

Conclusione 1

In un circuito con terminali piccoli, ovvero ciascuno con basse perdite di carico, vanno collegati in serie due o più terminali, in modo da creare maggiore ∆p sulla terminale equivalente. Se il numero di terminali è tale da consentire di completare l’ultima serie, allora ne rimane uno che non può essere in serie con un altro allora va alimentato separatamente e bilanciato (Figura 30). Nel caso in cui il circuito presenti terminali di piccole dimensioni, se diversi

non vanno collegati in ritorno inverso; se piccoli sottomultipli dei terminali più grandi, e siamo nel caso dove la serie di una coppia porti ad avere la dimensione di un terminale grande, si possono collegare in serie e successivamente a ritorno inverso con il terminale più grande delle medesime dimensioni (Figure 30 e 31).

Conclusione 2

Se per motivi di semplicità di realizzazione si scegliesse il collegamento in parallelo dei terminali, l’esigenza di garantire la portata richiesta al terminale più sfavorito si traduce in una sovra alimentazione degli altri terminali oppure in un sovradimensionamento dei tubi di mandata e ritorno con costi supplementari anche nei T di derivazione e negli isolamenti.

Altra soluzione, si potrebbe bilanciare singolo terminale, soluzione molto onerosa (organi di bilanciamento, per esempio, nel contro soffitto difficilmente manutenzionatili e tarabili!).

Distribuzione in parallelo (Figura 32), volendo alimentare il primo Terminale (1) con la portata ideale, gli altri terminali risulterebbero sottoalimentati. Senza organi di bilanciamento e volendo garantire almeno la portata nominale a tutti i terminali, si genera nell’impianto una sovralimentazione, che nel primo terminale raggiunge 29,95[%], e –13,18[%] nell’ultimo terminale, come si è notato nel primo caso di studio.

La soluzione con sistema Tichelmann, ovvero a ritorno inverso, è un’ottima soluzione per il bilanciamento degli impianti, purché correttamente dimensionata, ossia: terminali piccoli collegati in serie per una maggiore Δp, non avere tratti collettore con notevoli perdita di carico (diametro ottimale, più grande possibile), di conseguenza velocità non elevate e le lunghezze tratti sul collettore di mandata e ritorno e tubazioni del terminale siano le medesime in ogni nodo del circuito, e le più corte possibili (come verificato nel sesto caso).

Il collegamento di un circuito con ritorno inverso ha come logica di base quella di ridurre le differenze tra le pressioni differenziali ai vari terminali uguali, in modo da avere pressoché uguali le differenze di pressione ai nodi di derivazione dei terminali stessi e di conseguenza la medesima portata (quindi anche perdita di carico) sul singolo terminale.

Come ultima analisi nella Tabella 10 sono riportati 4 casi di un impianto realizzato con 4 tipi di terminale allo

FIGURA 30 Collegamento ritorno inverso terminali piccoli
FIGURA 31 Collegamento ritorno inverso terminali piccoli
FIGURA 32 Collegamento terminali in parallelo

10 Analisi di 4 casi di bilanciamento con terminali di diverse dimensioni con stesso tubo collettore di alimentazione

scopo di valutare i differenti gradi di bilanciamento.

Dalla Tabella 10, si osserva come quando il coefficiente

K = Perdita di carico terminale/Perdita di carico tratto tubo di mandata, sia di un valore basso, non si hanno condizioni ottimali di omogeneità di temperatura superficiale, più precisamente su tre lastre nel primo caso (lastre 3,4,5) e su una lastra nel secondo caso (Lastra 5).

Dal terzo caso, quando il coefficiente del K, si incrementa (doppio del secondo caso), si raggiungono condizioni ottimali di temperatura superficiale e anche di potenza reale resa, tanto è vero che, la potenza reale differisce meno dell’1% rispetto a quella ideale.

Si ritiene perciò ragionevole, un valore K di 25[-], ovviamente in base alla tipologia di terminali presi in considerazione.

Per completare questa ultima analisi, nella Tabella 11 è riportato il regime del fluido, (laminare/turbolento), nei tratti di mandata dei singoli casi.

Infine, si vuole far notare anche un particolare relativo all’errore tra la portata reale/ideale riscontrabile in Tabella nel secondo caso, a primo avviso si direbbe che in tale caso, si dovrebbe avere l’errore% tra massimo e minimo, inferiore al primo caso essendo il terminale più grande, in accordo con quanto esposto sopra. Il calcolo invece non lo conferma, perché nel secondo caso i primi tre tratti del collettore di mandata sono in regime turbolento, con conseguente maggiore perdita di carico sul tratto e di conseguenza una portata minore al terminale.

Dalle analisi precedenti si evince, che nel caso in cui la perdita di pressione dovuta al tratto di collettore risulti essere “preponderante”, la pressione disponibile al nodo successivo risulterà notevolmente diminuita, udi conseguenza la differenza di pressione ai capi del terminale diminuisce a sua volta, e così anche la portata del circuito terminale.

Per evitare tale inconveniente il valore di perdita di carico del tratto deve essere più bassa possibile compatibilmente con i costi rilevanti del tubo collettore e ∆pterminale>>∆ptratto, in caso contrario non sarà possibile garan-

TABELLA 11 Portate tratti tubo alimentazione terminali Ø20×2[mm] e relativo numero di Reynolds

tire pressioni differenziali circa “uguali”.

Si consiglia di non superare la velocità nel collettore di 0,5[m/s] e dare la precedenza sempre alle lastre di maggiori dimensioni oppure collegando in serie, ove ci sia presenza di sottomultipli oppure alimentare il singolo terminale da un collettore di distribuzione opportunamente bilanciato.

Le valutazioni, che sono state effettuate in questo articolo, sono state fatte con terminale d’impianto lastra di un soffitto radiante.

Le considerazioni fatte sono valide e applicabili anche per: pareti radianti, pavimenti radiati, radiatori, sonde geotermiche, batterie di accumulo su un impianto fotovoltaico), quindi ogni qual volta si decida di effettuare un collegamento a ritorno inverso bilanciato. Al giorno d’oggi, grazie alla velocità degli elaboratori di calcolo, si può in poco

tempo verificare/simulare il reale funzionamento dell’impianto, specifico per il caso in progetto ottenendo così un progetto il più corretto possibile.

Con tale metodologia, si evita di sovra o sotto dimensionare, rendendo così l’impianto sia efficiente che efficacie e grazie al fatto che non si ricorre a ulteriori organi di bilanciamento, che comporterebbero dispendio di energia e maggiori costi.

Un’attenta progettazione ci permette di dimensionare scrupolosamente e al tempo stesso risparmiare, in accordo con il principio che la migliore energia è quella che non si usa. n

* Emiliano De Martin, Consulente tecnico settore idrotermosanitaria

– socio AiCARR

Daniele Gava, Progettista elettronico

TABELLA

AiCARR informa www.aicarr.org

CLIMA 2025, una visione condivisa per edifici salubri, intelligenti ed efficienti

Si è da poco conclusa con grande successo CLIMA 2025, la conferenza scientifica internazionale dedicata al mondo dell’HVAC, che ha visto la partecipazione di oltre 900 tra ricercatori, ingegneri, progettisti, tecnici e policy maker provenienti da 43 Paesi. Un evento di portata internazionale che, ancora una volta, ha confermato la centralità di questo appuntamento per il confronto e l’innovazione nel settore del riscaldamento, ventilazione e condizionamento dell’aria. Organizzata da AiCARR in collaborazione con REHVA, la conferenza si è svolta dal 4 al 6 giugno 2025 presso il Campus Bovisa del Politecnico di Milano, una cornice d’eccellenza che ha rafforzato il prestigio dell’iniziativa e ne ha favorito il carattere fortemente interdisciplinare. Questa edizione si è contraddistinta per il tema trattato: “Decarbonized, healthy, and energy-conscious buildings in future climates ”, un obiettivo di grande rilievo per il settore.

Ad aprire l’evento è stato Claudio Zilio, presidente di AiCARR: “Ospitare CLIMA 2025 al Politecnico di Milano non è stato solo motivo di orgoglio, ma un’opportunità concreta per rafforzare l’impegno verso un futuro costruito su efficienza, salute e sostenibilità. Il settore HVAC non è un comparto tecnico di nicchia, ma un vero motore di cambiamento. Le sfide che abbiamo davanti richiedono un cambio di paradigma nel modo in cui pensiamo, progettiamo e viviamo gli edifici ”.

A conferma del rilievo internazionale dell’evento, anche la Commissione europea ha voluto sottolineare il valore strategico di CLIMA 2025. In un videomessaggio ufficiale, Niels Ladefoged, capo unità ad interim di ENER B.3, ha ribadito l’importanza della conferenza in questo momento cruciale per la transizione energetica europea. Ha evidenziato il ruolo centrale dei professionisti del settore HVAC e dell’edilizia nella realizzazione

degli obiettivi climatici europei, con particolare riferimento alla Direttiva EPBD (Energy Performance of Buildings Directive).

“La Commissione fa affidamento su tutti i professionisti che progettano, innovano e trasformano gli edifici verso un futuro sostenibile. Senza il contributo di tutti, gli obiettivi della EPBD non possono essere raggiunti”, ha affermato Ladefoged nel proprio intervento.

Nel messaggio, ha anche ricordato come gli edifici siano responsabili di oltre un terzo delle emissioni di gas serra in Europa, rendendo fondamentale ogni intervento mirato all’efficientamento energetico, in particolare sul patrimonio edilizio esistente. In questo contesto, la Commissione ha da poco presentato un pacchetto di supporto all’attuazione della EPBD, che include linee guida e chiarimenti legali per supportare gli Stati membri nell’implementazione della direttiva: dai certificati di prestazione energetica agli edifici a emissioni zero, dai sistemi tecnici alla qualità ambientale interna.

Nel corso dei tre giorni di lavori, CLIMA 2025 si è affermata come una piattaforma di riferimento per lo scambio di idee e conoscenze. Il programma ha incluso contributi scientifici di altissimo livello, workshop tecnici, sessioni interattive e momenti di networking, con l’obiettivo di favorire un confronto concreto e proattivo. Particolare attenzione è stata riservata alla ricerca applicata, alle soluzioni tecnologiche innovative e alle politiche integrate per la transizione ecologica del costruito.

Tra i numerosi messaggi emersi durante la conferenza, uno in particolare ha raccolto ampio consenso: la necessità di ripensare l’edificio come un ecosistema intelligente, capace di integrarsi armonicamente con il contesto ambientale. Le tecnologie HVAC del futuro dovranno essere

Ritorna a ottobre il percorso sul Commissioning, unico in Italia

Il percorso sul Commissioning è una proposta esclusiva di AiCARR Formazione, pensata per i professionisti che intendono distinguersi sul mercato del lavoro italiano ed europeo, grazie a strumenti aggiornati, casi pratici e la possibilità di accedere all’esame per la certificazione come Commissioning Authority.

La formula, ormai collaudata e apprezzata, prevede, al termine delle lezioni online, una intera giornata in presenza: un’occasione preziosa per favorire il dibattito tra professionisti, l’analisi di casi studio e il confronto diretto tra le esperienze dei partecipanti e dei docenti, certificati Commissioning Authority.

Il percorso fornisce una conoscenza approfondita delle fasi del Commissioning: Concept Pre-Design, Design, Construction, Occupancy, Operation, Retrocommissioning. Inoltre, prepara all’esame di Certificazione Professionale i candidati che dispongono dell’esperienza necessaria e permette ai professionisti di rispondere ai requisiti premianti previsti dal DM 23 giugno 2022 sui CAM in edilizia, nei processi di appalto pubblici e privati.

Il calendario

3-4-10-11-25-26 novembre: lezioni online 3 dicembre: giornata in presenza a Milano

Esperto

in Gestione dell’Energia: in autunno i corsi e l’esame

Dopo l’ottimo riscontro ottenuto dalle precedenti edizioni, AiCARR Formazione propone nuovamente a partire da ottobre il percorso formativo dedicato ai professionisti che intendono sostenere con sicurezza l’esame per la certificazione di Esperto in Gestione dell’Energia (EGE) nel settore civile e industriale.

Il programma si articola in tre moduli, fruibili in diretta web anche singolarmente, pensati per fornire una preparazione solida e completa, in linea con le competenze previste dalla norma UNI CEI 11339:2023.

• Corso Base per Esperto in Gestione dell’Energia –14-16-21-23 ottobre

16 ore di formazione sulle basi della gestione e dell’efficienza energetica, in preparazione all’esame EGE secondo la Norma UNI CEI 11339:2023.

• Analisi di Casi Studio – 29 ottobre

Modulo di 4 ore con esempi reali di interventi di efficientamento, utile per affrontare la seconda prova scritta dell’esame EGE.

• Norma UNI CEI EN ISO 50001 – 5 novembre Questo corso di 4 ore affronta e amplia i seguenti argomenti: Sistema di Gestione dell’Energia secondo la Norma ISO 50001 - struttura HLS; pianificazione del SGE; attuazione del SGE; valutazione delle prestazioni: misura e verifica dei risparmi energetici, monitoraggio.

Sessione di esame di certificazione: 21 e 24 novembre, online

Gestire efficacemente l’energia nell’industria, la nuova edizione del percorso

Prende il via a settembre il percorso sulla gestione dell’energia in ambito industriale, un’opportunità concreta per approfondire soluzioni e strategie di efficienza energetica, aggiornarsi sulle tecnologie più efficaci e acquisire strumenti operativi per migliorare le performance degli impianti industriali.

Proposto in diretta web dal 30 settembre, il percorso si articola in moduli di 4 o 8 ore, selezionabili singolarmente, ciascuno pensato per offrire strumenti operativi e una panoramica sulle tecnologie e le strategie di risparmio energetico.

Più nel dettaglio, il percorso analizza le caratteristiche tecniche ed economiche degli impianti industriali, individua opportunità di risparmio energetico legate a una gestione efficiente, valuta costi e convenienze di diverse soluzioni impiantistiche, affronta le tematiche legate alla tariffazione e ai contratti di fornitura energetica.

Dopo il modulo introduttivo sugli aspetti tecnici ed economici dell’energia nell’industria, il percorso prosegue con i seguenti argomenti: vapore tecnologico, aria compressa, cogenerazione, recupero termico, pompe di calore, pompe e ventilatori, impianti frigoriferi.

Nuove opportunità professionali con il corso sulla gestione della manutenzione di impianti

È ormai un “must” per chi opera nel campo della gestione degli impianti tecnologici il corso su conduzione, esercizio e gestione della manutenzione degli impianti, un’opportunità di aggiornamento che, grazie alle competenze fornite, consente di differenziarsi efficacemente sul mercato del lavoro.

Il corso, proposto in diretta web a ottobre, fornisce una panoramica completa sulle best practice nell’ambito della manutenzione e dell’efficienza energetica, affrontando i più attuali temi legati alla gestione del patrimonio impiantistico: dalla redazione di contratti e piani di manutenzione, alla gestione delle figure coinvolte, fino all’ottimizzazione dei diversi tipi di manutenzione a seconda dell’applicazione e alla stesura delle istruzioni operative. Particolare attenzione viene offerta alla normativa di riferimento, alla valutazione della qualità del servizio in rapporto agli obiettivi di efficienza e sicurezza e agli aspetti ambientali legati allo smaltimento dei rifiuti manutentivi.

In sintesi, le lezioni forniscono strumenti concreti per proporre e valutare contratti di manutenzione, conoscere e gestire le diverse figure manutentive, scegliere e applicare le strategie manutentive più adatte, verificare il livello di manutenzione effettuato con approccio tecnico e normativo.

Il calendario

14-15-20-21 ottobre

sempre più autonome e flessibili, in grado di autoregolarsi, di sfruttare in modo efficiente le fonti energetiche rinnovabili e di garantire comfort, qualità dell’aria e benessere degli occupanti. CLIMA 2025 ha inoltre dimostrato come la sfida della decarbonizzazione non possa prescindere da una visione sistemica, che consideri l’edificio non solo come un insieme di componenti tecniche, ma come parte di un ecosistema più ampio, sociale, ambientale ed energetico. La realizzazione di un evento internazionale

come CLIMA 2025 è stata possibile anche grazie al sostegno concreto di realtà industriali che condividono una visione ambiziosa: promuovere l’innovazione tecnologica, l’efficienza energetica e la sostenibilità ambientale nel settore dell’edilizia e degli impianti: Aermec, Airzone, Belimo, Carrier, Clivet, Daikin, Edilclima, Eurovent Certita, FläktGroup, Grundfos, Haier, Lowara Xylem, Mitsubishi Electric Climatizzazione, P3, Prihoda, RX Italia, Samsung Climate Solutions, Swegon, Trox Technik, Wieland Onda.

Successo italiano alle competizioni internazionali a CLIMA 2025

In occasione del 15° Congresso Mondiale CLIMA, si sono svolte la REHVA Student Competition e la HVAC World Student Competition. In un’arena di altissimo livello scientifico, che ha visto confrontarsi i migliori talenti universitari provenienti da tutto il mondo, Beniamino Fambri, laureato al Politecnico di Milano – Dipartimento di Ingegneria Energetica, ha conquistato il primo posto in entrambe le competizioni. Il suo lavoro, dal titolo “Detection and diagnosis of operating faults of a water-to-water heat pump using artificial neural networks ”, è stato riconosciuto come il migliore tra quelli presentati. Il progetto è stato realizzato con il supporto e la guida del prof. Luca Molinaroli e ing. Chiara D’Ignazi. Un successo che testimonia la qualità della formazione e della ricerca del Politecnico di Milano, e che pone l’Italia in prima linea nella transizione verso tecnologie intelligenti e sostenibili per la climatizzazione del futuro.

Livio Mazzarella è il nuovo presidente di REHVA

In occasione dell’assemblea annuale REHVA dello scorso giugno è stata ufficializzata l’elezione del Prof. Livio Mazzarella alla presidenza dell’associazione.

REHVA è la Federazione delle Associazioni Europee di Riscaldamento, Ventilazione e Condizionamento dell’Aria. Fondata nel 1963, rappresenta oltre 120.000 progettisti HVAC, ingegneri edili, tecnici ed esperti di 26 Paesi europei. L’associazione contribuisce allo sviluppo tecnico e professionale e rappresenta gli interessi dei suoi membri a livello europeo e globale. Mazzarella, Ordinario di Fisica Tecnica Ambientale presso il Politecnico di Milano e Socio AiCARR dal 1979, ha raccolto il testimone da Catalin Lungu. Ha ricoperto più volte la carica di consigliere e di membro della Giunta e rappresenta AiCARR in REHVA, dove è stato membro del Board e Vicepresidente oltre che Chair del Cooperation Group.

AiCARR informa www.aicarr.org

Al via il Premio Tesi di Laurea 2025

AiCARR ha lanciato ufficialmente il bando per il Premio Tesi di Laurea 2025, rivolto ai membri dell’Associazione che hanno completato il corso di laurea magistrale in un ateneo italiano nel periodo compreso tra settembre 2024 a gennaio 2025. Il concorso mette a disposizione quattro premi da 2.500 euro ciascuno, destinati a tesi di laurea focalizzate sui temi dell’efficienza energetica e del benessere sostenibile. Nel corso degli anni, questa iniziativa ha riscosso un notevole successo tra i giovani laureati. I premiati, oltre al riconoscimento economico, beneficeranno di una campagna di promozione

attraverso i diversi canali dell’Associazione –newsletter, rivista AiCARR Journal e piattaforme social – e avranno la possibilità di essere selezionati per partecipare alla REHVA Student Competition in rappresentanza di AiCARR. La domanda di partecipazione deve essere redatta secondo il modulo da richiedere alla segreteria AiCARR e deve essere inviata via e-mail a simonazin@aicarr.org e info@aicarr.org entro e non oltre il 20 gennaio 2026. Maggiori informazioni e il regolamento dell’iniziativa sono disponibili sulla pagina preposta del sito AiCARR.

EPBD, disponibili le linee guida

In conformità con la Direttiva EPBD (direttiva europea sulla prestazione energetica degli edifici), gli Stati membri dell’Unione Europea sono tenuti a sviluppare strategie nazionali per la ristrutturazione del patrimonio immobiliare. Il cronoprogramma prevede la consegna di una versione preliminare entro la fine del 2025, con il traguardo ambizioso di conseguire la neutralità carbonica degli edifici entro il 2050. Le autorità europee esamineranno questi documenti strategici e potranno fornire osservazioni mirate per ottimizzarne l’efficacia. Gli Stati membri dovranno quindi incorporare tali suggerimenti nella stesura definitiva, da completare entro il 31 dicembre 2026.

L’iniziativa rappresenta un quadro normativo vincolante per tutti i Paesi dell’UE nella definizione delle loro strategie di rinnovamento edilizio.

La EPBD stabilisce un percorso strutturato con tappe intermedie obbligatorie per conseguire l’obiettivo della decarbonizzazione completa del settore entro la metà del secolo. Il meccanismo prevede una fase di revisione intermedia: dopo la presentazione delle bozze iniziali nel dicembre 2025, Bruxelles condurrà un’analisi approfondita dei singoli piani nazionali. Le eventuali

raccomandazioni elaborate dalla Commissione dovranno essere integrate dalle amministrazioni nazionali nella redazione della versione finale, che rappresenterà l’impegno definitivo di ciascun Paese verso la transizione energetica del proprio patrimonio edilizio.

Per agevolare gli Stati Membri, la Commissione ha rilasciato due modelli guida: un template con annotazioni utile alla compilazione del proprio di Piano Nazionale di Ristrutturazione e un foglio di calcolo per la raccolta dei dati finalizzati alla decarbonizzazione. Entrambi possono essere scaricati dalla pagina ufficiale preposta sul sito della Comunità europea.

Efficienza energetica, due corsi per valutare al meglio gli investimenti edificio-impianto

Per chi lavora nel campo dell’efficienza energetica e dell’impiantistica in edilizia è fondamentale saper valutare la convenienza economica degli interventi.

A questo proposito, ritornano in autunno le lezioni dedicate all’analisi economica dei sistemi edificio-impianto: consigliate in particolare agli EGE, e utili a tutti i professionisti del settore, si articolano in due moduli distinti, ma complementari. Fondamenti di analisi economiche dei sistemi edificio-impianto – 6-7-13 ottobre

Il modulo illustra i concetti base del valore del denaro nel tempo, dettaglia le tecniche di analisi economica tradizionale e il calcolo degli indicatori economici basati sul flusso di cassa, con implementazione in un foglio di calcolo Excel, introduce le modalità di analisi multiobiettivo e tecniche non-DCF, con esempi applicativi, presenta casi-studio, consente di effettuare esercitazioni interattive con l’uso del foglio di calcolo. Quantificazione e valorizzazione del risparmio energetico – 12-13 novembre

Questo corso è dedicato alla determinazione e conseguente rendicontazione del risparmio energetico connesso a una serie di attività poste in essere quando ci si occupa di efficientamento energetico.

Più nel dettaglio, il modulo: illustra i concetti base di misurazione e risparmio, chiarisce le modalità di conduzione dei diversi tipi di studio, illustra utili casi-studio, consente di condurre in maniera critica uno studio di valorizzazione del risparmio.

Progettazione consapevole di impianti per edifici NZEB

Ritorna in diretta streaming a dicembre il corso “La progettazione degli impianti di climatizzazione negli edifici NZEB”, rivolto a chi opera nella progettazione di edifici a elevata efficienza energetica: progettisti, architetti, tecnici delle PA e delle aziende. Il corso affronta, con un approccio operativo, le scelte impiantistiche fondamentali per garantire il corretto dimensionamento e funzionamento delle apparecchiature, aspetti spesso trascurati dalla normativa tecnica. Partendo dalla definizione legislativa di NZEB (come da D.Lgs. 192/2005), il corso chiarisce cosa significhi realmente “altissima prestazione energetica” e come sia possibile conseguirla solo attraverso una progettazione integrata tra involucro e impianto, condivisa tra le diverse figure progettuali.

L’obiettivo è supportare i professionisti nella scelta del sistema impiantistico più adatto e fornire strumenti per affrontare in modo consapevole la progettazione di impianti HVAC a servizio di edifici NZEB, considerando anche la destinazione d’uso degli ambienti.

Il calendario

1 e 2 dicembre

Tutte le informazioni relative ai corsi sono pubblicate sul sito www.aicarrformazione.org

ABBONATISU

www.quine.it

#90

#91

#92

#93

#94

#95

Riqualificazione degli impianti condominiali

Impiantistica per il terziario

Decarbonizzazione e strategie per lo sviluppo sostenibile

Ottimizzazione energetica ed efficienza nell’industria

Comfort e qualità degli ambienti sanitari

Riqualificazione impiantistica degli edifici storici

Rinnovabili Climatizzazione

Pompe di calore Sistemi ibridi

Speciale CLIMA 2025 Edizione in inglese

Ventilazione Catena del freddo Monitoraggi e regolazioni

Ventilazione/filtrazione e impiantistica ospedaliera

Gestione degli impianti Ispezioni

ABBONATI! INVIA SUBITO QUESTO TAGLIANDO VIA E-MAIL ALL’INDIRIZZO abbonamenti@quine.it INSIEME ALLA COPIA DEL PAGAMENTO

Desidero abbonarmi ad Ai CARR journal al costo di: 55 euro (6 numeri all’anno) Nuovo abbonato Rinnovo

Pagamento

Bonifico a favore di: Quine srl

Desidero ricevere fattura (indicare in numero di Partita IVA nel modulo sottostante)

Crédit Agricole IBAN: IT 38 T 06230 01634 000 015 016 334 (Allegare copia)

Carta di credito N.

Visa Mastercard Cartasì

Titolare Scadenza

NOME COGNOME

PROFESSIONE AZIENDA INDIRIZZO P.IVA

UN PASSAGGIO EFFICIENTE

VERSO LA SOSTENIBILITÀ

Gree, soluzioni affidabili per sistemi a pompa di calore

Gree offre soluzioni tecnologicamente avanzate per la produzione di acqua calda sanitaria anche per la sostituzione di sistemi tradizionali. Hombask è il sistema indipendente di ultima generazione a pompa di calore per la produzione di acqua calda sanitaria che utilizza refrigerante naturale R290, in Classe A+. Sia il compressore, sia il motore del ventilatore sono modulanti, permettendo elevate prestazioni. Il sistema Free Match con ACS è la soluzione adatta per utenze domestiche che richiedono riscaldamento, raffreddamento e ACS. Grazie al recupero di calore, garantisce migliori prestazioni e un ridotto impatto sull’ambiente. Scopri di più su www.greeitalia.it

HOMBASK
FREE MATCH CON ACS

Turn static files into dynamic content formats.

Create a flipbook
Issuu converts static files into: digital portfolios, online yearbooks, online catalogs, digital photo albums and more. Sign up and create your flipbook.